|
|
(21), (22) Заявка: 2006136830/09, 17.10.2006
(24) Дата начала отсчета срока действия патента:
17.10.2006
(46) Опубликовано: 10.01.2008
(56) Список документов, цитированных в отчете о поиске:
SU 1582326 А1, 30.07.1990. SU 955486 А, 30.08.1982. GB 1430361 А, 31.03.1976.
Адрес для переписки:
432027, г.Ульяновск, Северный Венец, 32, ГОУ ВПО “Ульяновский государственный технический университет”, Проректору по научной работе
|
(72) Автор(ы):
Магазинник Лев Теодорович (RU)
(73) Патентообладатель(и):
Государственное образовательное учреждение высшего профессионального образования “Ульяновский государственный технический университет” (RU)
|
(54) АСИНХРОННЫЙ ВЕНТИЛЬНЫЙ КАСКАД
(57) Реферат:
Предложен асинхронный вентильный каскад с широтно-импульсным регулированием, отличающийся от известных наличием промежуточного накопителя электроэнергии. Предложенное устройство не имеет согласующего трансформатора между инвертором и питающей сетью. Обеспечивается технический результат – высокий коэффициент мощности инвертора во всем диапазоне частот вращения и нагрузок двигателя. 2 ил.
Предлагаемое изобретение относится к области электротехники, а именно к асинхронным вентильным каскадам, представляющим собой регулируемый электропривод на основе асинхронного двигателя с фазным ротором.
Известен асинхронный вентильный каскад [1], содержащий асинхронный двигатель с фазным ротором, диодный трехфазный мост, подсоединенный выводами переменного тока к кольцам ротора, а выводами постоянного тока через последовательно включенный дроссель к соответствующим выводам постоянного тока мостового тиристорного инвертора. Упомянутый инвертор связан с сетью переменного тока через согласующий трансформатор, а тиристоры инвертора управляются системой импульсно-фазового управления. Схема указанного каскада приведена на стр.185, рис.11.1.
Недостатки этого асинхронного вентильного каскада состоят в следующем:
1. Для повышения коэффициента мощности инвертора необходим согласующий трансформатор, относительная мощность которого равна относительному диапазону регулирования частоты вращений двигателя. Например, если частота вращения регулируется в диапазоне от номинальной до 70% номинальной, мощность согласующего трансформатора составит несколько более 30% мощности двигателя. При большем диапазоне регулирования мощность согласующего трансформатора соответственно увеличивается. Именно по этой причине область применения асинхронного вентильного каскада традиционно ограничивалась турбомеханизмами, где требуемый диапазон изменения частоты вращения невелик.
2. Даже при наличии согласующего трансформатора в зоне частот вращения двигателя, близких к номинальной, когда ЭДС инвертора уменьшается с уменьшением скольжения, коэффициент мощности соответственно снижается.
Для уменьшения перечисленных недостатков в [2] предложено при малых скольжениях двигателя осуществлять импульсное регулирование частоты вращения кратковременным переводом инвертора в режим глубокого инвертирования, однако этот способ применим лишь в малом диапазоне частот вращения и, кроме того, приводит к пульсациям момента двигателя и генерации низкочастотных гармоник в питающую сеть.
Наиболее близким устройством того же назначения к заявленному изобретению по совокупности признаков является асинхронный вентильный каскад с широтно-импульсным регулированием частоты вращения двигателя, описанный в [3], с.101, рис.3.29. Упомянутый асинхронный вентильный каскад, кроме элементов схемы [1] содержит ключ, шунтирующий инвертор, а также систему управления этим ключом по принципу широтно-импульсной модуляции и принимается за прототип.
К причинам, препятствующим достижению указанного ниже технического результата при использовании прототипа относится то, что в известном устройстве невозможно исключить согласующий трансформатор без существенного снижения коэффициента мощности, а также ухудшение гармонического состава тока инвертора при уменьшении нагрузки двигателя.
Как и в «классическом» асинхронном вентильном каскаде [1], схема содержит асинхронный двигатель с фазным ротором, подключенный статорной обмоткой к питающей сети, диодный трехфазный мост, подключенный выводами переменного тока к кольцам ротора асинхронного двигателя, мостовой тиристорный инвертор, объединенный общими катодами с общими анодами диодного трехфазного моста, дроссель, подключенный одним концом к общим катодам диодного трехфазного моста, ключ, включенный в проводящем направлении между свободным концом дросселя, объединенным с общими анодами мостового тиристорного инвертора и общей точкой диодного трехфазного моста и мостового тиристорного инвертора, а также систему импульсно-фазового управления мостовым тиристорным инвертором, соединенную выходами с соответствующими управляющими входами мостового тиристорного инвертора. К управляющему входу ключа подключен выход системы управления, построенной по принципу широтно-импульсной модуляции, а мостовой тиристорный инвертор связан с питающей сетью через согласующий трансформатор.
Скважность импульсов с выхода системы управления, а значит и частота вращения асинхронного двигателя определяются напряжением на входе системы управления Uвх.
Технический результат – исключение из схемы устройства согласующего трансформатора и обеспечение высокого значения коэффициента мощности инвертора в широком диапазоне частот вращения и нагрузок двигателя.
Указанный технический результат при осуществлении изобретения достигается тем, что в известное устройство, содержащее асинхронный двигатель с фазным ротором, подключенный статорной обмоткой к питающей сети, диодный трехфазный мост, подключенный выводами переменного тока к кольцам ротора упомянутого асинхронного двигателя с фазным ротором, мостовой тиристорный инвертор, объединенный общими катодами с общими анодами диодного трехфазного моста, дроссель, подключенный одним концом к общим катодам диодного трехфазного моста, ключ, включенный в проводящем направлении между свободным концом упомянутого дросселя и общей точкой диодного трехфазного моста и мостового тиристорного инвертора, систему импульсно-фазового управления мостовым тиристорным инвертором, соединенную выходами с соответствующими управляющими входами мостового тиристорного инвертора, систему управления упомянутым ключом по принципу широтно-импульсной модуляции, связанную выходом с управляющим входом ключа, дополнительно введены отсекающий диод, сглаживающий дроссель, конденсатор и токоограничивающие реакторы по числу фаз питающей сети взамен согласующего трансформатора, причем упомянутый мостовой тиристорный инвертор выводами переменного тока подключен к питающей сети через токоограничивающие реакторы, отсекающий диод подключен анодом к общей точке упомянутых дросселя и ключа, катодом соединен со сглаживающим дросселем, свободный конец которого подключен к общим анодам мостового тиристорного инвертора, а между общей точкой отсекающего диода и сглаживающего дросселя и общей точкой диодного трехфазного моста и мостового тиристорного инвертора включен конденсатор.
Это позволило исключить из устройства согласующий трансформатор и обеспечить высокий коэффициент мощности мостового тиристорного инвертора в широком, практически не ограниченном диапазоне частот вращения и нагрузок двигателя.
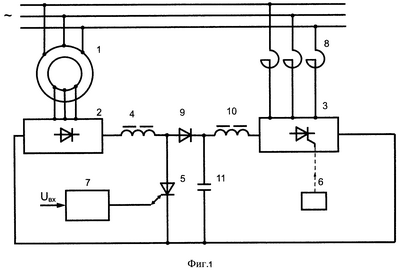
Сущность изобретения поясняется фиг.1, на которой представлена схема асинхронного вентильного каскада.
Устройство (фиг.1) содержит асинхронный двигатель 1 с фазным ротором, подключенный статорной обмоткой к питающей сети, диодный трехфазный мост 2, подключенный выводами переменного тока к кольцам ротора двигателя 1. Мостовой тиристорный инвертор 3 объединен общими катодами с общими анодами диодного трехфазного моста 2. Дроссель 4 подключен одним концом к общим катодам диодного трехфазного моста 2. Ключ 5 включен в проводящем направлении между свободным концом дросселя 4 и общей точкой диодного трехфазного моста 2 и мостового тиристорного инвертора 3. Система импульсно-фазового управления 6 мостовым тиристорным инвертором 3 соединена выходами с соответствующими управляющими входами мостового тиристорного инвертора 3. Система управления 7 ключом 5 соединена своим выходом с управляющим входом ключа 5, а на вход системы управления 7 подан сигнал входного напряжения Uвх. Кроме того, устройство содержит токоограничивающие реакторы 8, отсекающий диод 9, сглаживающий дроссель 10 и конденсатор 11. Мостовой тиристорный инвертор 3 выводами переменного тока подключен к питающей сети через токоограничивающие реакторы 8, отсекающий диод 9 подключен анодом к общей точке дросселя 4 и ключа 5, а катодом соединен со сглаживающим дросселем 10, свободный конец которого подключен к общим анодам мостового тиристорного инвертора 3. Между общей точкой отсекающего диода 9 и сглаживающего дросселя 10 и общей точкой диодного трехфазного моста 2 и мостового тиристорного инвертора 3 включен конденсатор 11.
Устройство функционирует следующим образом. При отсутствии входного сигнала, то есть при Uвх=0, ключ 5 заперт. ЭДС скольжения заторможенного асинхронного двигателя 1 максимальна, но она значительно меньше, чем противоЭДС мостового тиристорного инвертора 3, так как система импульсно-фазового управления 6 обеспечивает минимальный и постоянный угол опережения включения мостового тиристорного инвертора 3. Этот угол min 20° (как и в прототипе), следовательно, противоЭДС мостового тиристорного инвертора

где Uл – линейное напряжение питающей сети, 1,35 – коэффициент для трехфазной мостовой схемы, cos =cos20°=0,94. В то же время ЭДС ротора в асинхронных двигателях с фазным ротором всегда значительно меньше, значит ток в цепи ротора отсутствует, а конденсатор 11 заряжен до амплитуды выпрямленной ЭДС диодного трехфазного моста 2. При Uвх>0 ключ 5 начинает периодически отпираться в режиме широтно-импульсной модуляции (диаграммы 1÷3 на фиг.2). В моменты отпертого состояния ключа 5 ток через дроссель 4 растет. При «размыкании» ключа 5 дроссель 4 отдает накопленную энергию в конденсатор 11 (диаграмма 4 на фиг.2). Когда напряжение на конденсаторе 11 превысит противоЭДС мостового тиристорного инвертора 3 (диаграмма 5 на фиг.2), начинается отдача энергии скольжения в питающую сеть. Сглаживающий дроссель 10 обеспечивает непрерывный характер тока (диаграмма 6 на фиг.2), а наличие промежуточного накопителя энергии в виде конденсатора 11 позволяет отказаться от согласующего трансформатора и осуществить инвертирование энергии скольжения в сеть с постоянным и высоким коэффициентом мощности, независимо от частоты вращения асинхронного двигателя 1.
Таким образом, предложенное устройство делает эффективным использование асинхронного вентильного каскада в любом диапазоне регулирования частот вращения асинхронного двигателя 1.
Устройство содержит несколько дополнительных элементов по сравнению с прототипом, однако токоограничивающие реакторы несравнимо меньше как по стоимости, так и по массо-габаритным показателям по сравнению с согласующим трансформатором в схемах известных аналогов и прототипа, отсекающий диод 9 не вносит существенных потерь, а массо-габаритные показатели дросселя 4 и конденсатора 11 уже при частоте модуляции порядка 500 Гц весьма невелики. Только сглаживающий дроссель 10 соизмерим по своим параметрам с дросселем 3 в «классическом» асинхронном вентильном каскаде, но полученные преимущества предложенного устройства компенсируют этот недостаток.
Источники информации
1. Г.Б.Онищенко и др. (под ред. Г.Б.Онищенко). Автоматизированный электропривод промышленных установок. – М.: РАСХН – 2001. – 520 с.
2. А.М.Быстров, В.Ф.Шепелин. Режимы коммутации тиристоров асинхронного вентильного каскада с двухзонным регулированием скорости. «Электричество, 1971 г., №7, с.31-42.
3. Онищенко Г.Б., Локтева И.Л. Асинхронный вентильный каскад и двигатели двойного питания. – М.: «Энергия», 1979. – 200 с.
Формула изобретения
Асинхронный вентильный каскад, содержащий асинхронный двигатель с фазным ротором, подключенный статорной обмоткой к питающей сети, диодный трехфазный мост, подключенный выводами переменного тока к кольцам ротора упомянутого асинхронного двигателя с фазным ротором, мостовой тиристорный инвертор, объединенный общими катодами с общими анодами диодного трехфазного моста, дроссель, подключенный одним концом к общим катодам диодного трехфазного моста, ключ, включенный в проводящем направлении между свободным концом упомянутого дросселя и общей точкой диодного трехфазного моста и мостового тиристорного инвертора, систему импульсно-фазового управления мостовым тиристорным инвертором, соединенную выходами с соответствующими управляющими входами мостового тиристорного инвертора, систему управления упомянутым ключом по принципу широтно-импульсной модуляции, связанную выходом с управляющим входом ключа, отличающийся тем, что в схему устройства дополнительно введены отсекающий диод, сглаживающий дроссель, конденсатор и токоограничивающие реакторы по числу фаз питающей сети взамен согласующего трансформатора, причем упомянутый мостовой тиристорный инвертор выводами переменного тока подключен к питающей сети через токоограничивающие реакторы, отсекающий диод подключен анодом к общей точке упомянутых дросселя и ключа, катодом соединен со сглаживающим дросселем, свободный конец которого подключен к общим анодам мостового тиристорного инвертора, а между общей точкой отсекающего диода и сглаживающего дросселя и общей точкой диодного трехфазного моста и мостового тиристорного инвертора включен конденсатор.
РИСУНКИ
MM4A – Досрочное прекращение действия патента СССР или патента Российской Федерации на изобретение из-за неуплаты в установленный срок пошлины за поддержание патента в силе
Дата прекращения действия патента: 18.10.2008
Извещение опубликовано: 20.03.2010 БИ: 08/2010
|
|