|
|
(21), (22) Заявка: 2006112317/28, 13.04.2006
(24) Дата начала отсчета срока действия патента:
13.04.2006
(46) Опубликовано: 10.01.2008
(56) Список документов, цитированных в отчете о поиске:
US 3347767 А, 17.10.1967. RU 2234696 С1, 20.08.2004. RU 2099697 С1, 20.12.1997. SU 555327 А, 02.07.1977. WO 01/11346 А2, 15.02.2001.
Адрес для переписки:
665821, Иркутская обл., г. Ангарск, а/я 423
|
(72) Автор(ы):
Семчевский Анатолий Константинович (RU)
(73) Патентообладатель(и):
Общество с ограниченной ответственностью “Ангарское-ОКБА” (RU)
|
(54) УСТРОЙСТВО ДЛЯ ИЗМЕРЕНИЯ КОНЦЕНТРАЦИИ КИСЛОРОДА В ГАЗАХ
(57) Реферат:
Изобретение относится к области газового анализа и может быть применено в аналитическом приборостроении. Сущность изобретения: устройство для измерения концентрации кислорода в газах содержит потенциометрическую твердоэлектролитную ячейку, конструктивно выполненную из двух камер, разделенных твердым электролитом в виде мембраны с нанесенными на ее поверхность электродами из платины, измеритель ЭДС, подключенный к платиновым электродам, кулонометрическую твердоэлектролитную ячейку и источник инертного газа с известной концентрацией кислорода. Анализируемый газ пропускают через одну камеру потенциометрической твердоэлектролитной ячейки, а инертный газ после кулонометрической твердоэлектролитной ячейки пропускают через другую камеру, при этом концентрацию кислорода в анализируемом газе определяют по концентрации кислорода в инертном газе и концентрации кислорода, создаваемой током переноса кислорода через кулонометрическую твердоэлектролитную ячейку, с учетом прошедшего через нее расхода инертного газа, при условии, что ЭДС на электродах потенциометрической твердоэлектролитной ячейки равна нулю. Изобретение позволяет повысить точность измерения концентрации кислорода в газах в диапазоне от 1·10-6 до 100%. 1 ил.
Изобретение относится к области газового анализа и может быть использовано в аналитическом приборостроении при разработке газоанализатора кислорода в газах в широком диапазоне измерений от 1·10-6 до 100 об.% с очень высокой степенью точности.
Широко известны устройства для измерения концентрации кислорода в газах, основанные на электромагнитных, электрохимических и термохимических методах измерения (Коллеров Д.К. Газоанализаторы. Проблемы практической метрологии. М.: Издательство стандартов, 1980). Созданные на базе этих устройств газоанализаторы кислорода обладают рядом ограничений и недостатков. В частности, газоанализаторы не предназначены для измерения микро- и малых концентраций, требуется периодическая калибровка на поверочных газовых смесях (ПГС), имеют невысокий класс точности и сложное аппаратурное оформление.
Наиболее близким по технической сущности к предлагаемому устройству является устройство (аналог), описанное в способе определения состава газа с помощью потенциометрической (гальванической) твердоэлектролитной ячейки (Патент США №3347767, Кл. G 01 №27/46, 1978). Потенциометрическая твердоэлектролитная ячейка (ПТЭЯ) представляет собой трубку из твердого электролита состава 0,85ZrO2+0,15Y2O3, обладающую кислородоионной проводимостью при температуре более 600°С. На внутреннюю и внешнюю поверхность трубки один против другого нанесены методом вжигания электроды из мелкодисперсной платины. Трубка помещена в электропечь, обеспечивающую разогрев электролита до температуры, достаточной для достижения кислородоионной проводимости. При пропускании анализируемого газа, концентрацию кислорода в котором нужно определить,относительно, например, внутреннего электрода, а сравнительного газа с известной концентрацией кислорода относительно внешнего электрода, на электродах ПТЭЯ возникает ЭДС, величина которой определяется уравнением Нернста:

где Е – ЭДС на электродах ПТЭЯ, В;
R=8,314 – универсальная газовая постоянная, Дж·град-1·моль-1;
Т – температура электродов ПТЭЯ, К;
n=4 – число зарядов в ионизированной молекуле кислорода;
F=96500 – число Фарадея, Кл·моль-1;
С0, Сx – соответственно концентрация кислорода в сравнительном газе и анализируемом газе, %.
Устройство позволяет достаточно эффективно вести измерения концентрации кислорода в газах, однако обладает весьма существенными недостатками, приводящими к снижению точности измерения. К числу таких недостатков следует отнести наличие схемы измерения температуры электродов, так как абсолютная величина температуры входит в расчетную формулу, а также применение устройства для выравнивания температуры по всей длине электродов. Кроме того, устройство, осуществляющее способ измерения концентрации кислорода, не всегда удобно в реализации, так как расчетная градуировочная характеристика является логарифмической.
Целью изобретения является повышение точности измерения концентрации кислорода в газах.
Поставленная цель достигается тем, что устройство для измерения концентрации кислорода в газах содержит потенциометрическую твердоэлектролитную ячейку, кулонометрическую твердоэлектролитную ячейку (КТЭЯ) и источник инертного газа с известной концентрацией кислорода. Анализируемый газ, в котором необходимо измерять концентрацию кислорода, пропускают относительно одного электрода ПТЭЯ, а инертный газ после прохождения через КТЭЯ пропускают относительно другого электрода ПТЭЯ. Концентрацию кислорода в анализируемом газе определяют по концентрации кислорода в инертном газе и концентрации кислорода, создаваемой током переноса кислорода через КТЭЯ, с учетом прошедшего через нее расхода инертного газа, при условии, что ЭДС на электродах ПТЭЯ равна нулю.
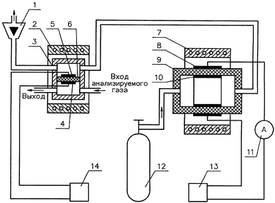
На приведенном чертеже показана схема предлагаемого устройства.
Устройство содержит потенциометрическую 3 и кулонометрическую 9 твердоэлектролитные ячейки из керамики состава 0,85ZrO2+0,15Y2J3. ПТЭЯ конструктивно выполнена в виде двух камер, разделенных твердым электролитом в виде мембраны 6, на которую нанесены платиновые электроды 4, 5. Для измерения ЭДС к электродам подключен вольтметр постоянного тока 14. КТЭЯ представляет собой трубку, на внешней и внутренней поверхности которой нанесены платиновые электроды 8, 10, к которым последовательно подключены токоизмерительный прибор 11 и регулируемый источник постоянного напряжения 13. Наружный электрод контактирует с атмосферным воздухом. Ячейки помещены в электропечи 2, 7 для обеспечения кислородоионной проводимости электролита. Источник инертного газа 12, например, баллон с азотом особой чистоты, для которого нормируется концентрация кислорода порядка 1·10-3%, подключен к входу КТЭЯ, а ее выход соединен газовым трактом, например, трубкой из нержавеющей стали с камерой ПТЭЯ, в которой расположен электрод 5. Выход данной камеры соединен с измерителем расхода газа 1.
Устройство работает следующим образом. Анализируемый газ с заданным расходом порядка 100÷150 см3/мин проходит через камеру ПТЭЯ, в которой расположен электрод 4. Инертный газ с заданным расходом порядка 50÷100 см3/мин проходит через КТЭЯ и поступает в камеру ПТЭЯ, в которой расположен электрод 5, и далее поступает в измеритель расхода газа. При прохождении инертного газа через КТЭЯ под действием приложенного напряжения к ее электродам осуществляется перенос кислорода по вакансиям кристаллической решетки электролита из атмосферного воздуха в поток инертного газа или из потока инертного газа в атмосферный воздух. Направление переноса кислорода через КТЭЯ зависит от значения ЭДС ПТЭЯ. Если концентрация кислорода в анализируемом газе меньше концентрации кислорода в инертном газе, то под действием приложенного напряжения к электродам КТЭЯ будет осуществляться перенос кислорода из инертного газа в атмосферный воздух до тех пор, пока величина ЭДС ПТЭЯ не станет равной нулю. Если концентрация кислорода в анализируемом газе больше концентрации кислорода в инертном газе, то под действием приложенного напряжения к электродам КТЭЯ будет осуществляться перенос кислорода из атмосферного воздуха в поток инертного газа, пока величина ЭДС ПТЭЯ не станет равной нулю. Направление переноса кислорода через КТЭЯ определяется полярностью напряжения, прикладываемого к электродам. Так, если к внешнему электроду КТЭЯ подсоединить положительный полюс источника напряжения, то будет осуществляться перенос кислорода из инертного газа в атмосферный воздух и при изменении полярности будет осуществляться перенос кислорода из атмосферного воздуха в поток инертного газа. Согласно уравнению (1) значение ЭДС ПТЭЯ будет равно нулю при условии, что Сx=С0.
При соблюдении этого условия концентрация кислорода в анализируемом газе будет определяться по формулам:


где С – концентрация кислорода в инертном газе, %;
К=9,69·10-4 – коэффициент, обусловленный выбором единиц физических величин, 
I1 – ток переноса кислорода из инертного газа в атмосферный воздух, мкА;
I2 – ток переноса кислорода из атмосферного воздуха в поток
инертного газа, мкА;
Т – температура окружающего воздуха, К;
Q – расход рабочего газа через КТЭЯ, см3/мин;
P – атмосферное давление, мм рт.ст.
Повышение точности измерения концентрации кислорода в газах предлагаемым устройством по сравнению с аналогом достигается за счет исключения влияния погрешности в определении температуры электродов. Из формулы (1) следует, что независимо от значения температуры, величина ЭДС будет равна нулю только при условии равенства концентрации кислорода в газах, контактирующих с электродами ячейки. Кроме того, начиная с некоторой области измерения концентрации кислорода ослабевает влияние на точность измерения значение погрешности аттестации кислорода в инертном газе. Так, например, если требуется определить концентрацию кислорода в газах в диапазоне от 1 до 100%, то погрешность за счет применения инертного газа даже с содержанием кислорода 1·10-3% составит от 0,1 до 0,001% относительных.
Анализ существующего парка газоанализаторов кислорода, разработанных на базе прототипа, показывает, что основная относительная погрешность у таких газоанализаторов составляет от 10 до 4% в диапазоне концентраций от 1·10-6 до 100%.
Погрешность измерения концентрации кислорода предлагаемым устройством определяется погрешностью измерения ЭДС, тока, расхода инертного газа и концентрации кислорода в инертном газе. Существующие для этих целей средства измерений соответственно имеют погрешность 0,2; 0,2; 0,5; 2%. С учетом этих погрешностей предлагаемое устройство уверено обеспечивает измерение концентрации кислорода в диапазоне от 1·10-6 до 1% с относительной погрешностью ±3% и в диапазоне от 1 до 100% с относительной погрешностью ±1%.
Формула изобретения
Устройство для измерения концентрации кислорода в газах, содержащее потенциометрическую твердоэлектролитную ячейку, конструктивно выполненную из двух камер, разделенных твердым электролитом в виде мембраны с нанесенными на ее поверхность электродами из платины, и измеритель ЭДС, подключенный к платиновым электродам, отличающееся тем, что с целью повышения точности измерения оно содержит кулонометрическую твердоэлектролитную ячейку и источник инертного газа с известной концентрацией кислорода, причем анализируемый газ пропускают через одну камеру потенциометрической твердоэлектролитной ячейки, а инертный газ после кулонометрической твердоэлектролитной ячейки пропускают через другую камеру, при этом концентрацию кислорода в анализируемом газе определяют по концентрации кислорода в инертном газе и концентрации кислорода, создаваемой током переноса кислорода через кулонометрическую твердоэлектролитную ячейку, с учетом прошедшего через нее расхода инертного газа, при условии, что ЭДС на электродах потенциометрической твердоэлектролитной ячейки равна нулю.
РИСУНКИ
PC4A – Регистрация договора об уступке патента СССР или патента Российской Федерации на изобретение
Прежний патентообладатель:
Общество с ограниченной ответственностью “Ангарское-ОКБА”
(73) Патентообладатель:
Общество с ограниченной ответственностью ” Научно-производственное предприятие ОКБА”
Договор № РД0036115 зарегистрирован 16.05.2008
Извещение опубликовано: 27.06.2008 БИ: 18/2008
|
|