|
| На основании пункта 3 статьи 13 Патентного закона Российской Федерации от 23 сентября 1992 г. № 3517-I патентообладатель обязуется передать исключительное право на изобретение (уступить патент) на условиях, соответствующих установившейся практике, лицу, первому изъявившему такое желание и уведомившему об этом патентообладателя и федеральный орган исполнительной власти по интеллектуальной собственности, – гражданину РФ или российскому юридическому лицу. |
|
(21), (22) Заявка: 2006120098/06, 09.06.2006
(24) Дата начала отсчета срока действия патента:
09.06.2006
(46) Опубликовано: 10.01.2008
(56) Список документов, цитированных в отчете о поиске:
RU 2093766 C1, 20.10.1997. RU 2019290 C1, 15.09.1994. RU 2217672 С1, 27.11.2003. RU 2023219 C1, 15.11.1994. GB 2300699 А, 13.11.1996. US 4832700 А, 23.05.1989.
Адрес для переписки:
123458, Москва, ул. Твардовского, 11, кв.92, О.С. Кочетову
|
(72) Автор(ы):
Кочетов Олег Савельевич (RU), Кочетова Мария Олеговна (RU), Кочетов Сергей Савельевич (RU), Кочетов Сергей Сергеевич (RU)
(73) Патентообладатель(и):
Кочетов Олег Савельевич (RU)
|
(54) УСТАНОВКА ДЛЯ СУШКИ И ПРОКАЛКИ ЦЕОЛИТОВ
(57) Реферат:
Изобретение предназначено для сушки растворов с получением гранулированного продукта и может использоваться в различных областях химических технологий и смежных отраслей техники. Установка для сушки и прокалки катализатора содержит плунжерный насос для подачи исходного раствора, распылительную сушилку, предназначенную для сушки и грануляции катализатора из раствора, циклон для улавливания высушенного продукта, вентилятор, теплогенератор, дымосос, скруббер Вентури, емкость для сбора ретура и насос для подачи раствора в скруббер. Установка содержит фильтр отделения примесей, через который упомянутый дымосос направляет поток ретура в скруббер Вентури, шнековый или ленточный транспортер высушенного продукта, на который отправляется высушенный продукт, прокалочный аппарат, в который вентилятором через теплогенератор подается сушильный агент, выгружатель, циклон пневмотранспорта, вентилятор пневмотранспорта, фильтр пневмотранспорта и емкость для суспензии. Из выгружателя осуществляют подачу высушенного продукта в циклон пневмотранспорта посредством вентилятора пневмотранспорта через фильтр пневмотранспорта в емкость для суспензии. Изобретение обеспечивает повышение эффективности процессов сушки и прокалки. 1 ил.
Изобретение относится к способу сушки растворов с получением гранулированного продукта, обладающего повышенной гигроскопичностью, и может использоваться в различных областях химических технологий и нефтехимической промышленности.
Наиболее близким к заявленному объекту является способ получения гранулированного хлористого кальция безводного путем подачи в барабан порошкообразной фракции продукта (мелкая фракция+порошок после дробления), частично обезвоженного продукта и раствора (патент РФ №2093766, F 26 В 3/12 – прототип).
К недостаткам данного метода следует отнести прежде всего трудность управления процессом при наличии трех потоков продукта с различной влажностью: безводный порошок, частично обезвоженный кусковой продукт и раствор. Это приводит к образованию как мелкого, так и крупнокускового продукта, что, в свою очередь, уменьшает выход товарной фракции и увеличивает нагрузку на дробильное и просеивающее оборудование.
Недостатками устройства для осуществления гранулирования CaCl2 являются значительные капзатраты, трудности управления процессом из-за большого числа входных потоков и низкая надежность процесса из-за значительных отложений в барабане.
Технический результат – повышение эффективности процессов сушки и прокалки.
Это достигается тем, что установка для сушки и прокалки катализатора (цеолита) содержит плунжерный насос для подачи исходного раствора, распылительную сушилку, предназначенную для сушки и грануляции катализатора из раствора, циклон для улавливания высушенного продукта, вентилятор, теплогенератор, дымосос, скруббер Вентури, емкость для сбора ретура и насос для подачи раствора в скруббер. Установка содержит фильтр отделения примесей, через который упомянутый дымосос направляет поток ретура в скруббер Вентури, шнековый или ленточный транспортер высушенного продукта, на который отправляется высушенный продукт, прокалочный аппарат, в который вентилятором через теплогенератор подается сушильный агент, выгружатель, циклон пневмотранспорта, вентилятор пневмотранспорта, фильтр пневмотранспорта и емкость для суспензии. Из выгружателя осуществляют подачу высушенного продукта в циклон пневмотранспорта посредством вентилятора пневмотранспорта через фильтр пневмотранспорта в емкость для суспензии.
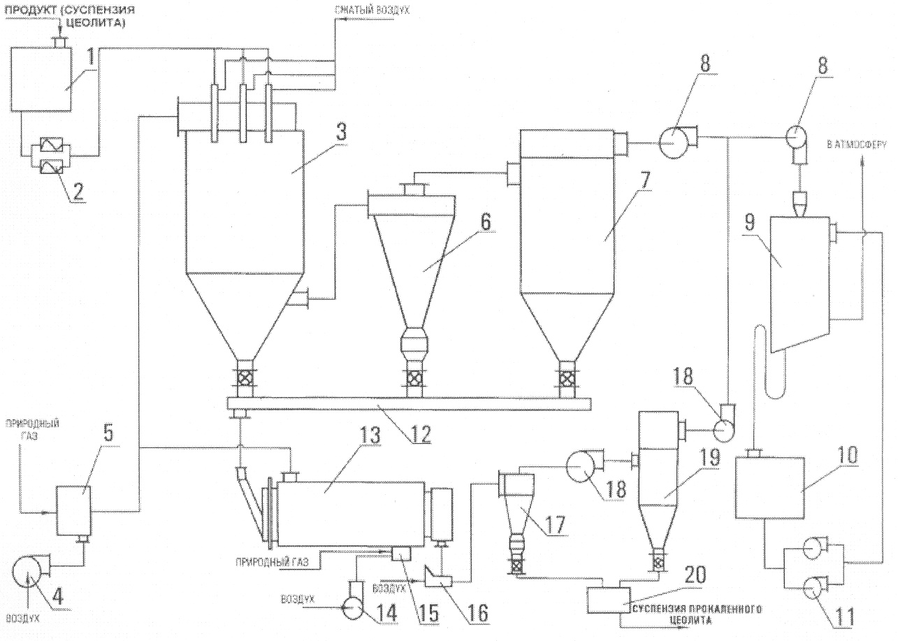
На чертеже представлена схема предложенной установки для сушки и прокалки катализаторов (цеолитов).
Установка для сушки и прокалки цеолитов содержит емкость 1, плунжерные насосы 2 для подачи исходного раствора, распылительную сушилку 3, предназначенную для сушки и грануляции катализатора из раствора, вентилятор 4, теплогенератор 5, циклон 6 для улавливания высушенного продукта и отправки его на шнековый или ленточный транспортер 12 высушенного продукта, фильтр 7, дымосос 8, скруббер Вентури 9, емкость 10 для сбора ретура, насос для подачи раствора в скруббер 9, теплогенератор 15, через который подается вентилятором 14 сушильный агент в прокалочный аппарат 13, выгружатель 16, который осуществляет подачу высушенного продукта в циклон 17 пневмотранспорта, вентилятор 18 пневмотранспорта, фильтр пневмотранспорта 19 и емкость 20 для суспензии.
Установка для сушки и прокалки цеолитов работает следующим образом.
В распылительную сушилку из теплогенератора 5 подается сушильный агент и из емкости 1 плунжерным насосом 2 подается исходный раствор. Сушильный агент из распылительной сушилки попадает в циклон 6, где улавливается содержащийся в сушильном агенте высушенный продукт, после чего сушильный агент поступает в фильтр 7. Из фильтра 7 поток ретура (нетоварной мелочи) дымососом 8 направляется в скруббер Вентури 9 для сбора его в емкость 10. Насосом 11 осуществляется подача раствора в скруббер 9. Высушенный продукт из распылительной сушилки, а также из циклона 6 и фильтра 7 через шнековый или ленточный транспортер 12 подается в прокалочный аппарат 13. Вентилятором 14 через теплогенератор 15 подается сушильный агент в прокалочный аппарат 13. Из прокалочного аппарата 13 выгружатель 16 осуществляет подачу высушенного продукта в циклон 17 пневмотранспорта посредством вентилятора 18 пневмотранспорта через фильтр пневмотранспорта 19 в емкость 20 для суспензии.
Прокалочный аппарат 13 предназначен для создания двухступенчатого температурного режима прокалки и обеспечения регламентированного времени пребывания катализатора в каждой ступени. Установка оснащена системой очистки отработанного теплоносителя, узлом дозированного питания, транспортом продукта внутри установки, бункером готовой продукции и другими узлами, создающими необходимую инфраструктуру комплектной установки.
Качество катализатора окончательно формируется в прокалочном аппарате 13. Использование благоприятных физико-механических свойств микросфер продукта, в частности их высокой сыпучести, при разработке аппарата 13 с кондуктивной передачей тепла катализатору, позволило реализовать три необходимых условия качественного проведения процесса, чего не удавалось сделать прежде в условиях колонны с конвективным режимом прокалки:
– двухступенчатый температурный режим;
– регламентированное время пребывания катализатора в каждой ступени;
– парогазовая среда, контактирующая с частицами катализатора.
Распылительная сушилка с форсуночным распылением работает в прямоточном режиме при достаточно высокой температуре теплоносителя. Высушенный порошкообразный продукт досушивается и прокаливается в парогазовой среде во вращающемся барабане. Нормированное время пребывания и апробированные регламентные технологические параметры обеспечили высокое качество катализатора (цеолита). Использование отработанного тепла прокалочной ступени в качестве вторичного тепла сушильной ступени позволило сократить приблизительно на 18% тепловые затраты в установке, а двухступенчатая система пылеулавливания и санитарной пылеочистки обеспечила “жесткие” требования по нормативным пылегазовым выбросам. Установка успешно отработала более шести лет. В развитии данного производства создана установка удвоенной мощности.
Техническая характеристика: производительность по исходному продукту – 770 кг/ч, по продукту после сушки – 170 кг/ч, по продукту после прокалки – 125 кг/ч; влажность начальная – 84%, после сушки – 25%, после прокалки – 0%, установленная мощность – 175 кВт.
Формула изобретения
Установка для сушки и прокалки катализатора, содержащая насос для подачи исходного раствора, распылительную сушилку, предназначенную для сушки и грануляции катализатора из раствора, циклон для улавливания высушенного продукта, вентилятор, теплогенератор, дымосос, скруббер, емкость для сбора ретура и насос для подачи раствора в скруббер, отличающаяся тем, что в качестве насоса для подачи исходного раствора используется плунжерный насос, а скруббера – скруббер Вентури, при этом установка содержит фильтр отделения примесей, через который упомянутый дымосос направляет поток ретура в скруббер Вентури, шнековый или ленточный транспортер высушенного продукта, на который отправляется высушенный продукт, прокалочный аппарат в который вентилятором через теплогенератор подается сушильный агент, выгружатель, циклон пневмотранспорта, вентилятор пневмотранспорта, фильтр пневмотранспорта и емкость для суспензии, при этом из выгружателя осуществляют подачу высушенного продукта в циклон пневмотранспорта посредством вентилятора пневмотранспорта через фильтр пневмотранспорта в емкость для суспензии.
РИСУНКИ
|
|