|
|
(21), (22) Заявка: 2006133714/04, 21.09.2006
(24) Дата начала отсчета срока действия патента:
21.09.2006
(46) Опубликовано: 10.01.2008
(56) Список документов, цитированных в отчете о поиске:
RU 2206595 C1, 20.06.2003. RU 2256687 C1, 20.07.2005. RU 2162876 C2, 10.02.2001. US 3563884 A, 16.02.1971. US 6204421 B1, 20.03.2001. WO 03/048271 A1, 12.06.2003.
Адрес для переписки:
105005, Москва, ул. Энгельса, 32, ОАО “ВНИПИнефть”, технический отдел
|
(72) Автор(ы):
Валявин Геннадий Георгиевич (RU), Ветошкин Николай Иванович (RU), Сухов Сергей Витальевич (RU), Запорин Виктор Павлович (RU), Валявин Константин Геннадьевич (RU), Капустин Владимир Михайлович (RU), Маненков Владимир Алексеевич (RU), Глаголева Ольга Федоровна (RU)
(73) Патентообладатель(и):
Открытое акционерное общество “Научно-исследовательский и проектный институт нефтеперерабатывающей и нефтехимической промышленности” (RU)
|
(54) СПОСОБ ЗАМЕДЛЕННОГО КОКСОВАНИЯ
(57) Реферат:
Изобретение относится к области нефтепереработки, в частности к способу замедленного коксования с возможностью одновременного получения коксов различного качества на одной установке. Способ замедленного коксования включает предварительный нагрев исходного сырья, смешение его с газойлем коксования, подачу смеси в промежуточную емкость, соединенную по парам с ректификационной колонной, нагрев сырьевой смеси из промежуточной емкости в коксовой печи до температуры коксования и коксование в коксовой камере с получением кокса и дистиллята коксования. Последний подают в нижнюю часть ректификационной колонны, где его разделяют на газ, бензин, легкий, тяжелый и кубовый газойли коксования. В нижнюю часть ректификационной колонны дополнительно подают другое нагретое углеводородное сырье с более высоким содержанием серы, чем в исходном сырье, и кубовый газойль из ректификационной колонны подвергают коксованию известным способом с получением кокса и дистиллята коксования, который подают в нижнюю часть ректификационной колонны. Исходное сырье можно смешивать с легким или тяжелым газойлем коксования, взятым в количестве 10-100% на загрузку сырья, а в качестве исходного сырья использовать дистиллятный крекинг-остаток, гудрон малосернистой нефти или тяжелый газойль каталитического крекинга. Использование предлагаемого способа позволит получить одновременно на одной установке особо ценный малосернистый анодный кокс для алюминиевой промышленности, игольчатый кокс для электродной промышленности и сернистый кокс. 2 з.п. ф-лы. 2 табл. 1 ил.
Изобретение относится к области нефтепереработки, конкретно к способу замедленного коксования с возможностью одновременного получения коксов различного качества на одной установке.
Известен способ замедленного коксования, в соответствии с которым тяжелый нефтяной остаток (гудрон) нагревают до температуры 350°С и подают в нижнюю часть ректификационной колонны, где он смешивается с продуктами коксования, поступающими из камер коксования. Полученную смесь исходного сырья с рециркулятом (вторичное сырье) нагревают до температуры коксования (500°С) и подают в одну из двух попеременно работающих коксовых камер с образованием кокса и продуктов коксования (С.А.Ахметов. Технология глубокой переработки нефти и газа. – Уфа: Гилем, 2002, стр.385).
Недостаток данного способа заключается, во-первых, в сложности регулирования коэффициента рециркуляции, т.е. соотношения количества рециркулирующих фракций, вовлекаемых на коксование в смеси с первичным сырьем, и, во-вторых, невозможности одновременного получения на одной установке разных по качеству коксов в случае, например, переработки на заводе сернистой и малосернистой нефтей.
Обычно в данной ситуации используют две установки замедленного коксования, на одной из которых используют сернистое сырье с получением рядового кокса для алюминиевой промышленности, а на другой – малосернистое сырье с получением игольчатого кокса для графитированных электродов. Изготовление и эксплуатация двух установок замедленного коксования, работающих на различных видах сырья, удорожает технологию, увеличивает энергозатраты, усложняет систему управления, увеличивает численность обслуживающего персонала. Многие из перечисленных недостатков не будут иметь места или их влияние уменьшится при организации производства двух видов нефтяного кокса на одной установке замедленного коксования. При этом сокращается численность персонала, уменьшается расход энергоносителей, создается единая система управления и т.д.
Известен способ замедленного коксования, заключающийся в том, что сырье – тяжелый углеводородный нефтепродукт – смешивают с боковым потоком из коксовой ректификационной колонны, имеющим температуру кипения 168-454°С, нагревают и подают в промежуточную емкость, соединенную по парам с ректификационной колонной, из промежуточной емкости сырьевую смесь направляют в коксовую печь, где ее нагревают до температуры коксования и затем подвергают коксованию с получением кокса и дистиллята коксования, который затем подают в нижнюю часть ректификационной колонны (Патент РФ №1627088, С10В 55/00, 1991 г.).
Однако этот способ также не позволяет получать на одной установке одновременно разные по качеству коксы.
Известен способ замедленного коксования на одной установке двух видов нефтяного сырья с получением игольчатых коксов различного качества (Авторское свидетельство №1810374, С10В 55/00, 1993 г.).
Однако жесткость технологии этого способа и сложность максимально возможного проявления свойств сырья в случае коксования тяжелых нефтяных остатков (гудронов), различающихся по содержанию серы, не обеспечивает получения коксов с различным содержанием серы в случае коксования сернистых и малосернистых гудронов.
Наиболее близким к заявляемому объекту является способ замедленного коксования, включающий предварительный нагрев исходного сырья, смещение его с тяжелым газойлем коксования, или смолой пиролиза, или тяжелым газойлем каталитического крекинга, подачу смеси в промежуточную емкость, соединенную но парам с ректификационной колонной, вторичный нагрев сырьевой смеси из промежуточной емкости в коксовой печи до температуры коксования и подачу ее в один из реакторов коксования. Дистиллятные продукты коксования сверху реактора отводят в ректификационную колонну, где разделяют на газ, бензин, легкий, тяжелый и кубовый газойли и полученные продукты выводят с установки. Этот способ может осуществляться по двух-, трех- или четырехреакторной схеме (Патент РФ №2206595, С10В 55/00, 2003 г.).
Недостатком этого способа, как и других известных, является недостаточная эффективность, невозможность одновременной переработки малосернистого и высокосернистого сырья с получением коксов различного качества.
Задачей изобретения является расширение функциональных возможностей способа, повышение гибкости технологии и улучшение качества получаемого кокса.
Для решения поставленной задачи предлагается способ замедленного коксования, включающий предварительный нагрев исходного сырья, смешение его с газойлем коксования, подачу смеси в промежуточную емкость, соединенную по парам с ректификационной колонной, нагрев сырьевой смеси из промежуточной емкости в коксовой печи до температуры коксования и коксование в коксовой камере с получением кокса и дистиллята коксования, который подают в нижнюю часть ректификационной колонны, где его разделяют на газ, бензин, легкий, тяжелый и кубовый газойли коксования, в котором согласно изобретению в нижнюю часть ректификационной колонны дополнительно подают другое нагретое углеводородное сырье с более высоким содержанием серы, чем в исходном сырье, и кубовый газойль из ректификационной колонны подвергают коксованию известным способом с получением кокса и дистиллята коксования, который подают в нижнюю часть ректификационной колонны.
Причем исходное сырье смешивают с легким или тяжелым газойлем коксования, взятым в количестве 10-100% на загрузку сырья, и в качестве исходного сырья используют гудрон малосернистой нефти, дистиллятный крекинг-остаток или тяжелый газойль каталитического крекинга.
При использовании в качестве исходного сырья гудрона малосернистой нефти получается малосернистый кокс для алюминиевой промышленности, а в случае использования дистиллятного крекинг-остатка или тяжелого газойля каталитического крекинга – игольчатый кокс для электродной промышленности.
Способ осуществляют следующим образом.
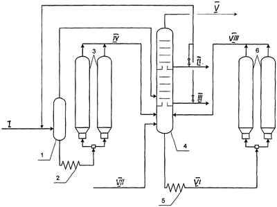
Исходное сырье (I), например гудрон малосернистой нефти, дистиллятный крекинг-остаток или тяжелый газойль каталитического крекинга нагревают в печи или в теплообменниках за счет тепла отходящих продуктов коксования до температуры 350°С, смешивают с легким (II) или тяжелым (III) газойлем коксования и подают в промежуточную емкость 1, в результате чего образуется вторичное сырье, которое нагревают в печи 2 до температуры коксования 500°С и направляют в одну из двух попеременно работающих коксовых камер 3 первого блока. Образующийся в коксовых камерах 3 дистиллят коксования (IV) направляют в нижнюю часть ректификационной колонны 4, в которой происходит фракционирование легкокипящих фракций дистиллята коксования с образованием газа + бензин (V), легкого, тяжелого и кубового (VI) газойлей коксования.
Углеводородное сырье (VII) с более высоким содержанием серы, чем в исходном сырье, например гудрон высокосернистой нефти, после подогрева в печи или в теплообменниках за счет тепла отходящих продуктов коксования с температурой 350°С подают в нижнюю часть ректификационной колонны 4, где оно смешивается с продуктами конденсации тяжелокипящих фракций дистиллятов коксования, поступающих в ректификационную колонну из всех коксовых камер 3 и 6. Кубовый газойль коксования с низа ректификационной колонны нагревают в печи 5 до температуры коксования (500°С) и направляют в две другие коксовые камеры 6 второго блока.
Образовавшийся в коксовых камерах 6 дистиллят коксования (VIII) также направляют в основную ректификационную колонну 4. На Фиг.1. представлена схема осуществления предлагаемого способа
Способ иллюстрируется следующими примерами. Характеристика сырья и компонентов коксования приведена в табл.1. Материальный баланс и характеристика получаемых коксов приведены в табл.2.
Пример 1 (известный способ). В соответствие с известным способом осуществляют коксование различных видов сырья, характеристика которых приведена в табл. 1. Коксование проводят на промышленной двухблочной, т.е. располагающей 4 коксовыми камерами, установке замедленного коксования с наличием промежуточной емкости.
Исходное сырье – смесь (1:1) гудронов малосернистой и сернистой нефтей нагревают в печи до температуры 350°С, смешивают с 10% на исходное сырье кубового газойля (тяжелым рециркулятом) с низа ректификационной колонны и направляют в промежуточную емкость, соединенную по парам с основной ректификационной колонной. С низа промежуточной емкости исходное сырье в смеси с тяжелым рециркулятом поступает в реакционную печь, где нагревается до температуры 495-505°С и поступает в одну из попеременно работающих коксовых камер первого и второго блоков. Образующийся кокс аккумулируется в коксовых камерах, а дистиллят коксования по шлемовой трубе поступает в нижнюю часть ректификационной колонны, где разделяется на газ, бензин, легкий, тяжелый и кубовый газойли. Часть кубового газойля, как было указано выше, направляют на смешение с исходным сырьем, а избыток выводят с установки.
Согласно этому способу вовлечение в сырье даже тяжелого рисайкла несущественно увеличивает выход кокса, а увеличение коэффициента рециркуляции, т.е. увеличение доли рисайкла в сырье, снижает производительность установки по исходному сырью и увеличивает энергетические затраты.
Пример 2 (предлагаемый способ). Гудрон малосернистой нефти смешивают с 10% тяжелого газойля коксования, подаваемого из аккумулятора основной ректификационной колонны, полученную смесь подают в промежуточную емкость 1. Остаток с низа емкости 1 нагревают в печи 2 до температуры коксования 500°С и подают в одну из двух попеременно работающих коксовых камер 3 первого блока с получением кокса и дистиллята коксования, который поступает в ректификационную колонну 4, где он разделяется на газ + бензин, легкий, тяжелый и кубовый газойли коксования.
Гудрон сернистой нефти нагревают до температуры 350°С и подают в нижнюю часть ректификационной колонны 4, где он смешивается с тяжелокипящими фракциями дистиллята коксования и как кубовый газойль с низа ректификационной колонны 4 поступает в печь 5, где нагревается до температуры коксования 500°С и из коксовой печи поступает в две другие попеременно работающие коксовые камеры 6 второго блока с получением кокса и дистиллята коксования, который затем поступает в ректификационную колонну 4 на разделение.
Как видно из представленных в табл.2 данных, на первом блоке установки замедленного коксования получают малосернистый кокс, полностью удовлетворяющий нормативным требованиям ГОСТ 22898-78. На втором блоке получают сернистый кокс.
Таким образом, данный пример показывает, что предлагаемый способ замедленного коксования различных по содержанию серы видов сырья позволяет получать на одной установке два вида кокса, в т.ч. малосернистого, тогда как при коксовании смеси гудронов по известному способу получают сернистый кокс с высоким содержанием ванадия и, как следствие, непригодный для использования в алюминиевой промышленности.
Пример 3 (предлагаемы и способ).
Способ осуществляют аналогично примеру 2, но с тем отличием, что гудрон малосернистой нефти перед подачей в промежуточную емкость предварительно смешивают не с тяжелым, а с легким газойлем коксования, подаваемым из ректификационной колонны. И в данном случае было получено два вида кокса: малосернистый и сернистый.
Пример 4 (предлагаемый способ).
Способ осуществляют аналогично примеру 2, но с тем отличием, что в качестве исходного сырья используют дистиллятный крекинг-остаток, который смешивают со 100% (1:1) тяжелого газойля коксования, и в нижнюю часть ректификационной колонны подают гудрон малосернистой нефти.
В результате на первом блоке установки получают высококачественный игольчатый кокс для электродной промышленности, а на втором блоке – кокс для алюминиевой промышленности со сниженным содержанием серы и металлов.
Пример 5 (предлагаемый способ).
Способ осуществляют аналогично примеру 4 с тем отличием, что дистиллятный крекинг-остаток перед подачей в промежуточную емкость смешивают со 100% (1:1) легкого газойля коксования.
В данном случае получаемый на первом блоке игольчатый кокс содержит меньшее количество серы, но одновременно выход кокса несколько снижается.
Пример 6 (предлагаемый способ).
Способ осуществляют аналогично примеру 4 с тем различием, что в качестве исходного сырья используют декантойль и в нижнюю часть ректификационной колонны подают гудрон сернистой нефти.
В этом случае на первом блоке получают игольчатый кокс, а на втором блоке – сернистый кокс.
Пример 7 (предлагаемый способ).
Способ осуществляют аналогично примеру 5 с тем различием, что в качестве исходного сырья используют декантойль и в нижнюю часть ректификационной колонны подают гудрон сернистой нефти.
Таким образом, приведенные примеры подтверждают, что предлагаемый способ замедленного коксования позволяет получать одновременно на одной установке особо ценный малосернистый анодный кокс для алюминиевой промышленности, игольчатый кокс для электродной промышленности и сернистый кокс. В случае получения игольчатого кокса способ позволяет улучшить его структурированность – увеличить оценку микроструктуры в баллах. Изложенное справедливо при заявленном сочетании разных видов сырья, что свидетельствует о гибкости предлагаемого способа и расширении его функциональных возможностей.
| Таблица 1 |
| Характеристика исходного сырья и компонентов коксования |
| Наименование показателей |
Гудрон малосернистой нефти |
Гудрон сернистой нефти |
Дщистиллятный крекинг-остаток |
Декантойль |
Газойль коксования |
| легкий (фр. 180-350°С) |
тяжелый (фр. >350°С) |
| Плотность, г/см3 |
0,9934 |
1,0203 |
1,0409 |
1,0450 |
0,8577-0,8737 |
0,9341-0.9660 |
| Коксуемость, мас.% |
15,5 |
17,4 |
12,8 |
5,1 |
0,0-0,06 |
0,74-1,39 |
| Содержание серы, мас.% |
1,28 |
3,84 |
0,54 |
0,6 |
0,90-2,90 |
1,20-3,30 |
| Фракционный состав: |
|
|
|
|
|
|
| – температура НК, °С |
443 |
390 |
– |
– |
202-210 |
– |
| – 5% выкипает при, °С |
472 |
445 |
283 |
232 |
– |
– |
| – 10% выкипает при, °С |
489 |
464 |
317 |
284 |
220 |
– |
| – 20% выкипает при, °С |
503 |
492 |
381 |
291 |
– |
– |
| – 30% выкипает при, °С |
515 |
– |
492 |
318 |
– |
– |
| – 40% выкипает при, °С |
– |
– |
– |
350 |
– |
– |
| – 50% выкипает при, °С |
– |
– |
– |
378 |
275-282 |
– |
| – 60% выкипает при, °С |
– |
– |
– |
391 |
– |
– |
| – 70% выкипает при, °С |
– |
– |
– |
400 |
– |
– |
| – 80% выкипает при, °С |
– |
– |
– |
438 |
– |
– |
| |
|
|
|
|
330-333 |
– |
| – температура КК, °С |
|
|
|
|
341-344 |
– |
| Содержание V,% |
0,0042 |
0,024 |
– |
– |
– |
– |
| Содержание Ni,% |
0,0030 |
0,012 |
– |
– |
– |
– |
| Таблица 2 |
| Материальный баланс и качество получаемых коксов |
| |
Известный способ пример 1 |
Примеры по предлагаемому способу |
| Пример 2 |
Пример 3 |
Пример 4 |
Пример 5 |
Пример 6 |
Пример 7 |
| Материальный баланс |
| Взято, мас.% |
|
|
|
|
|
|
|
| – сырье |
100 |
100 |
100 |
100 |
100 |
100 |
100 |
| Получено, мас.% |
|
|
|
|
|
|
|
| – газ |
10 |
10.2 |
10,1 |
9,4 |
9,0 |
9,4 |
9,3 |
| – бензин |
10,7 |
10,9 |
10,7 |
10,1 |
9,9 |
7,3 |
7,1 |
| – легкий газойль |
33,8 |
34,0 |
34,1 |
30,1 |
29,2 |
27,7 |
26,0 |
| – тяжелый газойль |
19,1 |
18,5 |
18,9 |
22,8 |
25,9 |
27,1 |
30,8 |
| – кокс |
26,4 |
12,4 |
14,0 |
12,2 |
14,0 |
15,0 |
12,6 |
13,4 |
12,6 |
14,4 |
14,1 |
12,7 |
14,1 |
| Итого: |
100 |
100 |
100 |
100 |
100 |
100 |
100 |
| Качество кокса |
| Содержание, мас.% |
|
|
|
|
|
|
|
| – серы |
2,82 |
1,38 |
4,04 |
1,3 |
4,04 |
0,66 |
1,12 |
0,52 |
1,12 |
0,80 |
4,0 |
0,56 |
4,0 |
| – ванадия |
0,0576 |
0,0134 |
0,0910 |
0,0125 |
0,0910 |
– |
0,0112 |
– |
0,0112 |
– |
0,0900 |
– |
0,0900 |
| – никеля |
0,0318 |
0,0101 |
0,0502 |
0,0095 |
0,0502 |
– |
0,0081 |
|
0,0081 |
– |
0,0500 |
– |
0,0500 |
| Оценка микроструктуры, балл |
– |
– |
– |
– |
– |
5,6 |
– |
5,6 |
– |
5,8 |
– |
5,8 |
– |
Формула изобретения
1. Способ замедленного коксования, включающий смешение исходного сырья с газойлем коксования, подачу смеси в промежуточную емкость, соединенную по парам с ректификационной колонной, нагревание сырьевой смеси из промежуточной емкости в коксовой печи до температуры коксования и коксование в коксовой камере с получением кокса и дистиллята коксования, который подают в нижнюю часть ректификационной колонны с получением газа, бензина, легкого, тяжелого и кубового газойлей коксования, отличающийся тем, что в нижнюю часть ректификационной колонны дополнительно подают другое нагретое углеводородное сырье с более высоким содержанием серы, чем в исходном сырье, и кубовый газойль из ректификационной колонны подвергают коксованию известным способом с получением кокса и дистиллята коксования, который подают в нижнюю часть ректификационной колонны.
2. Способ по п.1, отличающийся тем, что исходное сырье смешивают с легким или тяжелым газойлем коксования, взятым в количестве 10-100% на загрузку сырья.
3. Способ по п.1, отличающийся тем, что в качестве исходного сырья используют гудрон малосернистой нефти, дистиллятный крекинг-остаток или тяжелый газойль каталитического крекинга.
РИСУНКИ
|
|