|
|
(21), (22) Заявка: 2006108789/12, 20.03.2006
(24) Дата начала отсчета срока действия патента:
20.03.2006
(46) Опубликовано: 10.01.2008
(56) Список документов, цитированных в отчете о поиске:
RU 2238254 C1, 20.10.2004. RU 2179543 C2, 20.02.2002. US 3296043 A, 03.01.1967. US 3562364 A, 09.02.1971. RU 2132837 C1, 10.07.1999. FR 2116934 A, 21.07.1972.
Адрес для переписки:
614113, г.Пермь, ул. Чистопольская, 16, ФГУП “Научно-исследовательский институт полимерных материалов”
|
(72) Автор(ы):
Куценко Геннадий Васильевич (RU), Салахов Рафис Фассахович (RU), Гатаулин Исак Гасинович (RU), Замахаев Юрий Васильевич (RU), Салахов Радус Фассахович (RU), Федченко Николай Николаевич (RU), Божья-Воля Николай Сергеевич (RU), Лисовский Владимир Михайлович (RU)
(73) Патентообладатель(и):
Федеральное государственное унитарное предприятие “Научно-исследовательский институт полимерных материалов” (RU), Федеральное казенное предприятие “Пермский пороховой завод ” (RU)
|
(54) СПОСОБ ИЗГОТОВЛЕНИЯ ИЗДЕЛИЯ ИЗ ТЕРМОРЕАКТИВНОГО ПОЛИМЕРНОГО МАТЕРИАЛА
(57) Реферат:
Изобретение относится к области изготовления изделия из термореактивного полимерного материала, преимущественно из смесевого ракетного твердого топлива, методом литья под давлением. Способ включает в процессе формования изделия заполнение образца-спутника изделия полимерным материалом с помощью устройства отбора пробы, установленного на массопроводе. При этом сначала создают избыточное давление полимерного материала в массопроводе, открывают затвор устройства отбора пробы, заполняют образец-спутник изделия полимерным материалом при давлении в массопроводе 0,1-1,5 МПа. Затем контролируют конец заполнения образца-спутника изделия полимерным материалом. После получения сигнала о заполнении образца-спутника изделия перед отсечкой подачи полимерного материала в пресс-форме закрывают затвор устройства отбора пробы и отсекают подачу полимерного материала в пресс-форму. После этого выравнивают давление полимерного материала в массопроводе с атмосферным и снимают заполненный полимерным материалом образец-спутник изделия с устройства отбора пробы. Заполненную камеру герметизируют и полимеризуют совместно с отформованным изделием. Технической задачей изобретения является разработка способа приготовления изделия из термореактивного полимерного материала, позволяющего в процессе формования изделия дистанционное заполнение образца-спутника изделия составом, отобранным из массопровода, для достоверной оценки качества отформованного изделия по монолитности и воспроизводство в образцах свойств полимерного материала изделия. 2 ил.
Изобретение относится к области изготовления изделий из термореактивного полимерного материала (ТПМ), а конкретно разработке способа изготовления изделия методом литья под давлением из ТПМ, в том числе и из смесевого ракетного твердого топлива (СРТТ).
Известны способ смешения компонентов взрывчатых составов и формования из них зарядов по патенту РФ №2132837 (МПК С06В 21/00), способ изготовления зарядов СРТТ по патенту РФ №2179543 (МПК С06В 21/00) принятые за аналоги. Эти способы предусматривают подачу компонентов в смеситель, их смешение, вакуумирование полученной смеси, формование заряда СРТТ в пресс-форму и отверждение под давлением.
Наиболее близким по технической сути и достигаемому техническому результату к заявленному способу является способ изготовления заряда СРТТ по патенту РФ №2238254 (МПК С06В 21/00), принятый авторами за прототип. Указанный способ включает операции приготовления топливной массы, формование заряда подачей топливной массы в пресс-форму под давлением через массопровод, отсечку подачи топливной массы в пресс-форме в конце формования, полимеризацию заряда с поддержанием избыточного давления в пресс-форме.
К причинам, препятствующим достижению указанного ниже технического результата, при использовании известного способа изготовления заряда СРТТ, принятого за прототип, относится то, что он, как и при использовании способов-аналогов, не предусматривает заполнения образца-спутника изделия составом, отобранным из массопровода установки формования для достоверной оценки качества изделия.
Технической задачей изобретения является создание способа изготовления изделия из термореактивного полимерного материала, в котором в процессе формования изделия предусмотрены дистанционный отбор полимерного материала и формование из него представительного образца-спутника изделия, обеспечивающего высокое качество отформованных образцов по монолитности (отсутствие воздушных включений) и воспроизводство в образцах свойств полимерного материала изделия.
Указанный технический результат при осуществлении изобретения достигается тем, что в известном способе изготовления изделия из термореактивного полимерного материала, включающем приготовление полимерного материала, формование изделия подачей полимерного материала в пресс-форму под давлением через массопровод, отсечку подачи полимерного материала в пресс-форме в конце формования, полимеризацию изделия с поддержанием избыточного давления в пресс-форме, особенность заключается в том, что в процессе формования изделия заполняют образец-спутник изделия полимерным материалом с помощью устройства отбора пробы, установленного на массопроводе, для чего сначала создают избыточное давление полимерного материала в массопроводе, затем открывают затвор устройства отбора пробы, заполняют образец-спутник изделия полимерным материалом при давлении в массопроводе 0,1-1,5 МПа, контролируют конец заполнения образца-спутника изделия полимерным материалом по сигнализатору, перед отсечкой подачи полимерного материала в пресс-форме закрывают затвор устройства отбора пробы, выравнивают давление полимерного материала в массопроводе с атмосферным, снимают заполненный полимерным материалом образец-спутник изделия с устройства отбора пробы, герметизируют и полимеризуют совместно с отформованным изделием.
Наличие в описываемом способе изготовления изделия из ТПМ совокупности действий, порядка их выполнения во времени обеспечивает достижение указанного технического результата и позволяет, в частности, за счет:
– заполнения образца-спутника изделия полимерным материалом с помощью устройства отбора пробы, установленного на массопроводе, в процессе формования изделия – обеспечить отбор и формование образца-спутника изделия полимерным материалом, характеризующим свойства отформованного изделия, для оценки его качества;
– открытия затвора устройства отбора пробы после создания избыточного давления в массопроводе (путем включения шнека вакуумного смесителя или подачи давления масла к поршневой гидравлической системе вытеснения) – исключить подсос воздуха из атмосферы в массопровод через устройство для отбора пробы и обеспечить качество изделия из ТПМ и образца-спутника изделия по монолитности (отсутствия воздушных включений);
– заполнения образца-спутника изделия полимерным материалом при давлении в массопроводе 0,1-1,5 МПа – обеспечить бездефектное формование образца-спутника изделия из полимерного материала с высокой вязкостью через узкие зазоры образца-спутника изделия;
– контроля окончания заполнения образца-спутника изделия полимерным материалом по сигнализатору – обеспечить своевременное фиксирование конца заполнения образца-спутника изделия перед отсечкой подачи полимерного материала в пресс-форму изделия;
– закрытия затвора устройства отбора пробы перед отсечкой подачи полимерного материала в пресс-форме – исключить обратный переток полимерного материала из образца-спутника изделия в массопровод в процессе отсечки подачи полимерного материала в пресс-форме;
– выравнивания давления полимерного материала в массопроводе с атмосферным перед снятием заполненного образца-спутника изделия с устройства отбора пробы – обеспечить возможность снятия образца-спутника изделия с устройства отбора пробы;
– снятия заполненного образца-спутника изделия с устройства отбора пробы, герметизации камеры и полимеризации совместно с отформованным изделием – обеспечить изготовление образца-спутника изделия и изделия из ТПМ по аналогичным режимам, повысить воспроизводимость свойств образца спутника изделия к изделию из ТПМ и тем самым обеспечить точность оценки качества изделия по образцу-спутнику изделия.
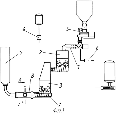
Пример исполнения предлагаемого способа изготовления изделия из ТПМ показан на фиг.1, 2. На фигурах цифрами показаны: предварительный смеситель 1, усредняющий смеситель 2, вакуумный смеситель 3, дозаторы 4, 5, 6, шнек вакуумного смесителя 7, массопровод 8, пресс-форма 9, затвор 10, устройство для отбора пробы 11, образец-спутник изделия 12, сигнализатор 13, гидроцилиндр 14, конечные выключатели 15.
Изготовление изделия из ТПМ по предлагаемому способу осуществляется следующим образом. В смесителях 1, 2, 3 готовят полимерный материал из компонентов, подаваемых дозаторами 4, 5, 6. Для формования изделия включают шнек вакуумного смесителя 7 и создают избыточное давление в массопроводе 8, под действием которого начинается формование изделия в пресс-форму 9. Открывают затвор 10 (фиг.2), устройство отбора пробы 11 и заполняют образец-спутник изделия 12 полимерным материалом при давлении в массопроводе 8 0,1-1,5 МПа. Конец заполнения образца-спутника изделия полимерным материалом контролируют по сигнализатору 13. Конечные положения затвора 10, размещенного на штоке приводного гидроцилиндра 14, контролируются конечными выключателями 15. После получения сигнала о заполнении образца-спутника изделия закрывают затвор 10 устройства отбора пробы 11, отсекают подачу полимерного материала в пресс-форму 9. Отключают шнек вакуумного смесителя 7 и выравнивают давление полимерного материала в массопроводе 8. Снимают заполненный образец-спутник изделия 12 с устройства отбора пробы 11, герметизируют и полимеризуют совместно с отформованным изделием.
Применение описанного способа изготовления изделия из ТПМ позволяет осуществить дистанционный отбор полимерного материала в процессе формования изделия, обеспечить качественное формование образца-спутника изделия, воспроизводство свойств полимерного материала от образца-спутника к изделию. Указанные преимущества подтверждены изготовлением по описанному способу опытных партий изделий на заводе им.С.М.Кирова.
Формула изобретения
Способ изготовления изделия из термореактивного полимерного материала, включающий приготовление полимерного материала, формование изделия подачей полимерного материала в пресс-форму под давлением через массопровод, отсечку подачи полимерного материала в пресс-форме в конце формования, полимеризацию изделия с поддержанием избыточного давления в пресс-форме, отличающийся тем, что в процессе формования изделия заполняют образец-спутник изделия полимерным материалом с помощью устройства отбора пробы, установленного на массопроводе, для чего сначала создают избыточное давление полимерного материала в массопроводе, затем открывают затвор устройства отбора пробы, заполняют образец-спутник изделия полимерным материалом при давлении в массопроводе 0,1-1,5 МПа, контролируют конец заполнения образца-спутника изделия полимерным материалом по сигнализатору, перед отсечкой подачи полимерного материала в пресс-форме закрывают затвор устройства отбора пробы, выравнивают давление полимерного материала в массопроводе с атмосферным, снимают заполненный полимерным материалом образец-спутник изделия с устройства отбора пробы, герметизируют и полимеризуют совместно с отформованным изделием.
РИСУНКИ
|
|