|
|
(21), (22) Заявка: 2006105989/02, 26.02.2006
(24) Дата начала отсчета срока действия патента:
26.02.2006
(46) Опубликовано: 10.01.2008
(56) Список документов, цитированных в отчете о поиске:
RU 2038924 C1, 09.07.1995. SU 529005 A, 25.09.1976. SU 1109266 A, 23.08.1984. JP 62-240703 A, 21.10.1987.
Адрес для переписки:
427620, Удмуртская Республика, г. Глазов, ул. Республиканская, 52, кв.6, В.И.Николаеву
|
(72) Автор(ы):
Патрушев Вячеслав Андреевич (RU), Николаев Василий Иванович (RU)
(73) Патентообладатель(и):
Патрушев Вячеслав Андреевич (RU), Николаев Василий Иванович (RU)
|
(54) УСТАНОВКА ДЛЯ ПОЛУЧЕНИЯ ГРАНУЛ ЦЕНТРОБЕЖНЫМ РАСПЫЛЕНИЕМ РАСПЛАВА
(57) Реферат:
Изобретение относится к получению гранул цветных металлов, в том числе химически активных кальция или магния и их сплавов, центробежным распылением. Установка содержит плавильную печь, герметичную камеру грануляции с крышкой, электрообогреваемый металлопровод, диспергатор, выполненный в виде перфорированной емкости с приводом вращения, контейнер сбора гранул, компрессор и теплообменник. Металлопровод выполнен в виде сифона, один конец которого размещен в плавильной печи с образованием жидкостного затвора из расплава гранулируемого металла, а другой конец – в камере грануляции. Привод вращения диспергатора выполнен в виде газотурбинного двигателя с замкнутой системой газопроводов циркуляции инертного газа из двигателя в герметичную емкость и далее в теплообменник и компрессор. Двигатель установлен на герметичной емкости, расположенной в камере грануляции по ее центру соосно с металлопроводом и диспергатором, а диспергатор – на оси газотурбинного двигателя. Изобретение позволит повысить производительность по выпуску гранул и выход металла в годный продукт любого заданного гранулометрического состава, а также снизить расход инертного газа. 1 ил.
Изобретение относится к получению гранул цветных металлов, в том числе химически активных кальция или магния и их сплавов, центробежным распылением.
Известна, и является наиболее близкой к предлагаемой, установка для изготовления металлических гранул распылением расплава металла, содержащая плавильную печь, герметичную камеру грануляции с крышкой, электрообогреваемый металлопровод, выполненный в виде сифона, один конец которого размещен в плавильной печи с образованием жидкостного затвора из расплава гранулируемого металла, а другой конец – в камере грануляции, диспергатор выполнен в виде перфорированной емкости, прикрепленной к приводному валу вращаемого электродвигателя через зубчатую передачу с сальниковым уплотнением, контейнер сбора гранул (патент РФ №2038924, кл. B22F 9/10, приоритет от 03.08.92).
К недостаткам данной установки можно отнести: при наличии магнитных полей, возникающих при нагреве металлопровода эл. током и струи жидкого металла, происходит “заброс” расплава в промежуток между приводным валом и металлопроводом, что приводит к остановке вращения привода вала и диспергатора и прекращению процесса грануляции. Исполнение конструкции привода диспергатора с помощью шестерен громоздко и не позволяет достигать вращения вала более 1000 об/мин, тем самым исключается получение более мелких гранул, менее 1 мм.
Низкая эффективность охлаждения инертного газа в грануляторе в процессе его работы. Охлаждение осуществляется только путем теплопередачи через внешнюю стенку, что приводит к низкому выходу годных гранул за счет налипания капель неохлажденного металла к внутренней стенке гранулятора.
Тепловой поток от диспергатора приводит к спеканию готовых гранул в контейнере-сборнике и снижает выход годного.
Заявляемая установка решает техническую задачу повышения производительности по выпуску гранул, повышает выход в годный гранул любого заданного гранулометрического состава, снижает расход инертного газа.
Отличием заявляемой установки является то, что привод вращения диспергатора осуществляется газотурбинным двигателем с замкнутой системой газопроводов циркуляции инертного газа, снабженной теплообменником и компрессором, газотурбинный двигатель установлен на герметичной емкости, расположенной в камере грануляции по центру гранулятора соосно с металлопроводом и диспергатором, установленным на валу газотурбинного двигателя.
Использование привода вращения диспергатора газотурбинным двигателем с замкнутой системой газопроводов циркуляции инертного рабочего газа, снабженной теплообменником и компрессором, позволяет увеличить скорость вращения диспергатора свыше 1000 об/мин до 10000 об/мин, что обеспечивает получение гранул любого заданного гранулометрического состава, обеспечивает надежность работы привода диспергатора, при этом упрощается его конструкция (отсутствует сальниковое уплотнение, шестерни и др.)
Циркуляция рабочего инертного газа привода вращения диспергатора в замкнутом цикле – компрессор – газотурбинный двигатель – герметичная емкость – теплообменник – компрессор – позволяет интенсифицировать процесс охлаждения газа в самом грануляторе в процессе его работы за счет увеличения поверхности охлаждения герметичной емкости и тем самым увеличить производительность установки, увеличить выход годных гранул и исключить их налипание на внутреннюю поверхность гранулятора.
Герметичная емкость уменьшает рабочий объем гранулятора, при этом снижается удельный расход инертного газа, она экранирует тепловой поток от диспергатора к контейнеру сбора гранул, тем самым исключает спекание гранул.
Совокупность существенных признаков заявляемой установки при анализе научно-технической и патентной литературы не выявлена, что подтверждает изобретательский уровень заявляемого технического решения.
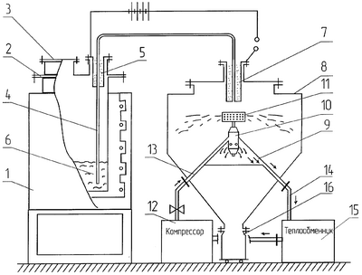
На чертеже изображена заявляемая установка для получения гранул центробежным распылением.
Она состоит из печи сопротивления 1 с герметичным плавильником 2, в крышке которого находится загрузочный люк 3 и патрубок ввода металлопровода 4. Электрообогреваемый металлопровод выполнен в виде сифона, один конец которого через герметизирующее уплотнение 5 погружен в жидкостный затвор из металла 6, а второй через герметизирующее электроизоляционное уплотнение 7 введен в крышку камеры грануляции 8.
Внутри камеры грануляции установлена герметичная емкость 9, на которой установлен газотурбинный двигатель 10 с установленным на его валу диспергатором 11 соосно с металлопроводом 4.
Установка снабжена компрессором 12 с нагнетательным трубопроводом 13, соединенным с газотурбинным двигателем 10 и всасывающим трубопроводом 14, соединенным с теплообменником 15, гранулоприемником 16.
Прогрев металлопровода 4 осуществляется от внешнего источника тока.
Установка работает следующим образом.
В плавильнике 2 после загрузки исходного продукта закрывается крышка люка 3, и в установке создается инертная атмосфера путем последовательного вакуумирования до остаточного давления 0,5 мм рт.ст. и заполнения инертным газом до избыточного давления 0,05 атм.
Металл нагревается до температуры, превышающей температуру плавления металла на 10-40°С, а затем по металлопроводу 4, предварительно нагретому до такой же температуры, подается в камеру грануляции путем создания в плавильнике давления 0,3-0,7 атм.
Струя расплавленного металла попадает во вращающийся перфорированный диспергатор 10, из которого под действием центробежной силы выбрасывается в объем камеры грануляции с образованием гранул сферической формы. Полученные гранулы перемещаются в гранулоприемник 16. После грануляции большей части загружаемого металла процесс прекращается путем стравливания избыточного давления инертного газа в плавильнике. Плавильная печь охлаждается до кристаллизации жидкого затвора, вскрывается люк, производится новая загрузка исходного металла и, после создания в плавильнике инертной атмосферы и нагрева металла, производится повторный цикл грануляции.
Формула изобретения
Установка для получения гранул центробежным распылением расплава, содержащая плавильную печь, герметичную камеру грануляции с крышкой, электрообогреваемый металлопровод, выполненный в виде сифона, один конец которого размещен в плавильной печи с образованием жидкостного затвора из расплава гранулируемого металла, а другой конец – в камере грануляции, диспергатор, выполненный в виде перфорированной емкости с приводом вращения, и контейнер сбора гранул, отличающаяся тем, что она снабжена герметичной емкостью, расположенной в камере грануляции по ее центру соосно с металлопроводом и диспергатором, теплообменником и компрессором, а привод вращения диспергатора выполнен в виде газотурбинного двигателя с замкнутой системой газопроводов циркуляции инертного газа из двигателя в герметичную емкость и далее в теплообменник и компрессор, при этом двигатель установлен на герметичной емкости, а диспергатор – на оси газотурбинного двигателя.
РИСУНКИ
MM4A – Досрочное прекращение действия патента СССР или патента Российской Федерации на изобретение из-за неуплаты в установленный срок пошлины за поддержание патента в силе
Дата прекращения действия патента: 27.02.2008
Извещение опубликовано: 10.02.2010 БИ: 04/2010
|
|