|
|
(21), (22) Заявка: 2006125681/06, 17.07.2006
(24) Дата начала отсчета срока действия патента:
17.07.2006
(46) Опубликовано: 10.12.2007
(56) Список документов, цитированных в отчете о поиске:
RU 2227829 С1, 27.04.2004. RU 2194166 C2, 10.12.2002. SU 918455 A, 07.04.1982. RU 2079672 C1, 20.05.1997. EP 0475212 A, 18.03.1992. GB 1029789 A, 18.05.1966.
Адрес для переписки:
432027, г.Ульяновск, Северный Венец, 32, ГОУ ВПО “Ульяновский государственный технический университет”, проректору по научной работе
|
(72) Автор(ы):
Шарапов Владимир Иванович (RU), Пазушкина Ольга Владимировна (RU), Фролова Юлия Николаевна (RU)
(73) Патентообладатель(и):
Государственное образовательное учреждение высшего профессионального образования “Ульяновский государственный технический университет” (RU)
|
(54) ТЕПЛОВАЯ ЭЛЕКТРИЧЕСКАЯ СТАНЦИЯ
(57) Реферат:
Изобретение предназначено для использования тепла продувочной воды и может быть использовано на тепловых электростанциях. Тепловая электрическая станция содержит паровую турбину, соединенную паропроводом острого пара с паровым котлом, к которому подключены трубопроводы продувочной и питательной воды, включенные в трубопровод питательной воды регенеративные подогреватели высокого давления, подключенные по греющей среде к отборам пара турбины. Подключенный к трубопроводу продувочной воды водо-водяной теплообменник по нагреваемой среде включен в конденсатопровод последнего по ходу питательной воды регенеративного подогревателя высокого давления, а трубопровод нагретого продувочной водой конденсата этого подогревателя после водо-водяного теплообменника подключен через насос к трубопроводу питательной воды перед котлом. Изобретение обеспечивает повышение экономичности за счет снижения капитальных затрат и расширение сферы применения изобретения. 1 ил.
Изобретение относится к области теплоэнергетики и может быть использовано на тепловых электростанциях.
Известен аналог – тепловая электрическая станция, содержащая паровую турбину, соединенную паропроводом острого пара с паровым котлом, к которому подключены трубопровод продувочной воды и трубопровод питательной воды, включенные в трубопровод питательной воды регенеративные подогреватели высокого давления, подключенные по греющей среде к отборам пара турбины. В трубопровод питательной воды между регенеративными подогревателями и паровым котлом включен водо-водяной теплообменник, подключенный по греющей среде к трубопроводу продувочной воды (см. Патент №2227829 «Тепловая электрическая станция» МПК7 F01К 17/02, БИ №12 2004).
Описанный аналог принят в качестве прототипа.
Недостатком аналога является пониженная экономичность из-за больших капитальных затрат на установку водо-водяного теплообменника больших размеров для использования относительно небольшого количества продувочной воды и нагрева большого количества питательной воды. Вследствие этих недостатков сфера применения прототипа ограничена.
Техническим результатом, достигаемым настоящим изобретением, является повышение экономичности за счет снижения капитальных затрат и повышения эффективности использования теплоты продувочной воды, расширение сферы применения изобретения. Для достижения данного технического результата предложена тепловая электрическая станция, содержащая паровую турбину, соединенную паропроводом острого пара с паровым котлом, к которому подключены трубопроводы продувочной и питательной воды, включенные в трубопровод питательной воды регенеративные подогреватели высокого давления, подключенные по греющей среде к отборам пара турбины, подключенный к трубопроводу продувочной воды водо-водяной теплообменник.
Особенностью заявляемой станции является то, что подключенный к трубопроводу продувочной воды водо-водяной теплообменник по нагреваемой среде включен в конденсатопровод последнего по ходу питательной воды регенеративного подогревателя высокого давления, а трубопровод нагретого продувочной водой конденсата этого подогревателя после водо-водяного теплообменника подключен через насос к трубопроводу питательной воды перед котлом.
Новая совокупность признаков станции позволяет достичь искомой технический результат благодаря максимально возможному использованию высокого потенциала теплоты продувочной воды для подогрева конденсата последнего по ходу питательной воды регенеративного подогревателя высокого давления на достаточно большую величину, так как расходы продувочной воды и конденсата сопоставимы по величине. Поскольку расход конденсата во много раз меньше, чем расход питательной воды, то существенно снижается капитальные затраты на установку водо-водяного теплообменника по сравнению с прототипом и расширяется сфера применения заявленного решения.
Сведения, подтверждающие возможность осуществления изобретения с получением вышеуказанного технического результата, заключаются в следующем.
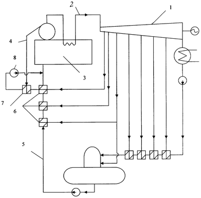
Тепловая электрическая станция содержит паровую турбину 1, соединенную паропроводом 2 острого пара с паровым котлом 3, к которому подключены трубопровод 4 продувочной воды и трубопровод 5 питательной воды, включенные в трубопровод 5 питательной воды регенеративные подогреватели 6 высокого давления, которые подключены по греющей среде к отборам пара паровой турбины 1, и водо-водяной теплообменник 7, подключенный по нагреваемой среде к конденсатопроводу последнего по ходу питательной воды регенеративного подогревателя высокого 6 давления, а по греющей среде к трубопроводу 4 продувочной воды через насос 8 к трубопроводу 5 питательной воды перед котлом.
Тепловая электрическая станция работает следующим образом.
Паровой котел 3 вырабатывает пар, который через паропровод 2 острого пара поступает в паровую турбину 1. Питательная вода в котел 3 подается по трубопроводу 5 питательной воды через регенеративные подогреватели 6 высокого давления. Подогрев питательной воды 5 в регенеративных подогревателях 6 высокого давления осуществляется отборами пара турбины. Накапливающиеся в котловой воде парового котла 3 минеральные примеси непрерывно выводятся из барабана котла по трубопроводу 4 с продувочной водой, которая направляется в водо-водяной теплообменник 7, где используется в качестве греющей среды. В теплообменнике 7 осуществляется подогрев конденсата последнего по ходу питательной воды регенеративного подогревателя высокого давления, который с помощью насоса 8 подается в трубопровод питательной воды перед котлом. Новые признаки позволяют использовать высокий потенциал теплоты продувочной воды для подогрева одного из потоков питательной воды конденсата последнего подогревателя высокого давления на достаточно большую величину при минимальных капитальных затратах.
Формула изобретения
Тепловая электрическая станция, содержащая паровую турбину, соединенную паропроводом острого пара с паровым котлом, к которому подключены трубопроводы продувочной и питательной воды, включенные в трубопровод питательной воды регенеративные подогреватели высокого давления, подключенные по греющей среде к отборам пара турбины, подключенный к трубопроводу продувочной воды водо-водяной теплообменник, отличающаяся тем, что подключенный к трубопроводу продувочной воды водо-водяной теплообменник по нагреваемой среде включен в конденсатопровод последнего по ходу питательной воды регенеративного подогревателя высокого давления, а трубопровод нагретого продувочной водой конденсата этого подогревателя после водо-водяного теплообменника подключен через насос к трубопроводу питательной воды перед котлом.
РИСУНКИ
MM4A – Досрочное прекращение действия патента СССР или патента Российской Федерации на изобретение из-за неуплаты в установленный срок пошлины за поддержание патента в силе
Дата прекращения действия патента: 18.07.2008
Извещение опубликовано: 27.12.2009 БИ: 36/2009
|
|