|
|
(21), (22) Заявка: 2005125477/15, 10.08.2005
(24) Дата начала отсчета срока действия патента:
10.08.2005
(43) Дата публикации заявки: 20.02.2007
(46) Опубликовано: 10.12.2007
(56) Список документов, цитированных в отчете о поиске:
SU 1719311 A1, 15.03.1992. SU 80297 A1, 30.07.1950. JP 58008598 A, 18.01.1983. КНУНЯНЦ И.Л. и др., Химическая энциклопедия, Москва, Советская энциклопедия, 1988, т.1, с.295. SU 1599308 A1, 15.10.1990. SU 1799904 A1, 07.03.1993.
Адрес для переписки:
620010, г.Екатеринбург, И-10, а/я 196
|
(72) Автор(ы):
Передерий Олег Григорьевич (RU), Сладков Михаил Семенович (RU), Воробьев Игорь Григорьевич (RU), Банников Александр Геннадьевич (RU), Плеханов Константин Анатольевич (RU), Рудой Григорий Николаевич (RU), Варгасов Дмитрий Донатович (RU), Гурвич Игорь Борисович (RU)
(73) Патентообладатель(и):
Открытое акционерное общество “Среднеуральский медеплавильный завод” (ОАО “СУМЗ”) (RU)
|
(54) УСТАНОВКА ДЛЯ ПОДГОТОВКИ К ХРАНЕНИЮ МЫШЬЯКСОДЕРЖАЩИХ СУЛЬФИДНЫХ ОТХОДОВ
(57) Реферат:
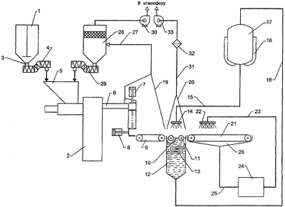
Изобретение может быть использовано при подготовке к хранению промышленных мышьяксодержащих сульфидных отходов. Установка для подготовки к хранению мышьяксодержащих сульфидных отходов содержит бункер для отходов 1, патрубок 3 выдачи отходов из которого сообщен питателем 4 с загрузочным устройством 5 пресса 2 для формования из отходов брикетов. Разгрузочное устройство 6 пресса через систему толкателей 7, 8 соединено с конвейером 9 устройства для нанесения защитного покрытия на брикеты. Устройство для нанесения защитного покрытия на брикеты также включает рольганг 10, ролики 11 которого погружены в жидкий битум, и расположенное над рольгангом разбрызгивающее устройство 14, соединенное обогреваемым трубопроводом с обогреваемым баком жидкого битума 17. Вентиляционный зонт 7 установлен над конвейером и системой толкателей и соединен вентиляционным коробом через фильтр 28 с загрузочным устройством пресса. Над рольгангом установлен соединенный с атмосферой вентиляционным коробом через дополнительный фильтр 32 вентиляционный зонт 14. Узел охлаждения битумированных брикетов включает транспортер 21, соединенный с рольгангом, и расположенный над транспортером спринклер 22, сообщенный с устройством охлаждения воды 24. Изобретение позволяет снизить опасность брикетов мышьяксодержащих отходов. 1 ил.
Изобретение относится к технике обезвреживания мышьяка или содержащих его веществ, в частности, к устройствам для подготовки сульфидных возгонов или осадков мышьяка, являющихся промышленными отходами, направляемыми на хранение. Изобретение может быть использовано на предприятиях цветной металлургии, конкретно на медеплавильных заводах, куда поступают полиметаллические мышьяксодержащие концентраты. После их переработки на металлургическом переделе с целью извлечения меди и в последующем производственном цикле получения серной кислоты неизбежно образование больших объемов вредных для людей и окружающей среды мышьяксодержащих сульфидных соединений, которые в соответствии с классификацией токсичных промышленных отходов относятся к II или III классу опасности в силу их токсичности. А так как в последнее десятилетие и в мире, и в нашей стране резко сократилось использование мышьяка как продукта потребления при производстве, например отравляющих веществ – инсектицидов, и в других отраслях народного хозяйства, то возникла ситуация большого накопления мышьяксодержащих сульфидных отходов высокого класса опасности. Для их захоронения строго необходимо обеспечение изолирования отходов от контакта с водой, например с подземными водами, что требует разработки сложных технических решений, которые должны обеспечить надежную локализацию отходов. В то же время необходимо учитывать и тот факт, что переработка твердых отходов и их захоронение – не более чем «хранение выброшенных материалов». Поэтому разрабатывать сложное оборудование для локализации мышьяксодержащих отходов неэкономично. Перед авторами изобретения по настоящей заявке стояла задача – разработать такое оборудование, которое обеспечило бы перевод мышьяксодержащих сульфидных соединений в отходы низкого класса опасности, направляемые на временное хранение непосредственно на территории того предприятия, где эти отходы образовались и накопились. При этом техническое решение должно достигать упрощения оборудования, уменьшения необходимости в квалифицированном и высокооплачиваемом обслуживающем персонале, снижения капитальных и эксплуатационных затрат. Сооружение наземных или подземных хранилищ для мышьяксодержащих сульфидных отходов высокого класса опасности требуют больших затрат на сооружение самого хранилища, например из бетона, а также эксплуатационных затрат для обеспечения контроля за состоянием экологической обстановки в хранилище и вокруг него. Эти затраты в несколько раз превышают расходы на разработку и внедрение в производство установки для обезвреживания мышьяксодержащих сульфидных отходов, так как обработанные в ней названные отходы допустимо хранить во временных хранилищах в виде земляных траншей с глиняным замком.
При проведении патентных исследований в отношении установок для подготовки к хранению мышьяксодержащих отходов заявителем выявлено одно-единственное техническое решение (см. SU №1719311, кл. C01G 28/00, 1989), относящееся к подготовке мышьяксодержащих сульфидных отходов к хранению и содержащее один признак, сходный с признаком в заявляемой установке, а именно пресс для формования из сульфидно-мышьяковых осадков брикетов (таблеток).
Данное техническое решение принято в качестве прототипа. Создание решения, касающегося обезвреживания токсичных мышьяксодержащих соединений, – это уже шаг вперед в решении важной проблемы их захоронения.
Однако известное решение обладает некоторыми недостатками – оно не обеспечивает снижение уровня опасности мышьяксодержащих сульфидных отходов.
Недостатков, присущих прототипу, лишена заявляемая установка. Она, как и прототип, содержит пресс для формования из отходов брикетов.
Отличается установка тем, что она снабжена бункером для отходов, патрубок выдачи отходов из которого сообщен питателем с загрузочным устройством пресса, а разгрузочное устройство пресса через систему толкателей соединено с конвейером устройства для нанесения защитного покрытия на брикеты, состоящего из соединенного с конвейером рольганга, ролики которого погружены в жидкий битум, заполняющий обогреваемую ванну, и расположенного над рольгангом разбрызгивающего устройства, соединенного обогреваемым трубопроводом с обогреваемым баком жидкого битума, вентиляционным зонтом, установленным над конвейером, и системой толкателей и соединенным вентиляционным коробом через фильтр с загрузочным устройством пресса, установленным над рольгангом вентиляционным зонтом, соединенным вентиляционным коробом через дополнительный фильтр с атмосферой, и узлом охлаждения битумированных брикетов, выполненным в виде транспортера, соединенного с рольгангом, и расположенного над транспортером спринклера, сообщенного с устройством охлаждения воды, соединенным трубопроводом со сборником воды с транспортера.
Изобретение отвечает всем условиям патентоспособности.
Оно обладает новизной, о чем свидетельствует отличительная часть формулы изобретения.
Изобретение промышленно применимо, так как оно может быть использовано в тех отраслях промышленности, которые указаны в начале описания. Все входящие в совокупность существенные признаки выполнимы и воспроизводимы и используются в полном объеме, являясь необходимыми и достаточными для реализации назначения полезной модели и для достижения ожидаемого результата.
Изобретение имеет изобретательский уровень, так как оно отличается от наиболее близкого аналога признаками отличительной части формулы изобретения. Несомненно, что часть отличительных признаков известна из уровня техники, например такие как бункер, бак, вентиляционные зонты, короба, конвейер, транспортер, однако их связи и взаимное расположение с другими признаками, не выявленными в известных решениях, оказывают неизвестное из уровня техники влияние на достижение ожидаемого результата. Более того, с точки зрения соблюдения экологической чистоты предприятиями, использующими в производственном процессе опасные для здоровья и окружающей среды вещества, проблема снижения уровня опасности отходов производства весьма актуальна. При использовании на медеплавильных заводах заявленного изобретения будет разрешена проблема безопасного и экономически выгодного хранения опасных отходов, содержащих ядовитый мышьяк.
Представляемое ниже описание – подтверждение тому.
На чертеже – иллюстрация общего вида установки.
Установка содержит бункер 1, в который перед началом работы установки будут загружены мышьяксодержащие сульфидные отходы, вертикальный гидравлический пресс 2 для формования из отходов брикетов размером 200×100×100. Патрубок 3 для выдачи отходов из бункера 1 сообщен винтовым питателем 4 с загрузочным устройством 5 пресса 2, разгрузочное устройство 6 которого через систему толкателей вертикального 7 и горизонтального 8 соединено с конвейером 9. Установка снабжена устройством для нанесения защитного покрытия на брикеты, состоящим из конвейера 9, соединенного с ним рольганга 10 с роликами 11, ванны 12, заполненной жидким битумом и обогреваемой паровым нагревателем 13, при этом ролики 11 погружены в жидкий битум, и расположенного над рольгангом 10 разбрызгивающего устройства 14. Разбрызгивающее устройство 14 соединено обогреваемым снаружи паром трубопроводом 15 с имеющим паровую рубашку 16 баком 17 для жидкого битума. Обогреваемым снаружи паром трубопроводом 18 бак 17 соединен с ванной 12. Установка также снабжена вентиляционным зонтом 19, установленным над конвейером 9, и системой толкателей 7 и 8; вентиляционным зонтом 20, установленным над рольгангом 10 и разбрызгивающим устройством 14; и узлом охлаждения битумированных брикетов, выполненным в виде транспортера 21, соединенного с рольгангом 10, и расположенного над транспортером 21 спринклера 22. Спринклер 22 сообщен трубопроводом 23 с устройством 24 охлаждения воды, соединенным трубопроводом 25 со сборником 26 воды с транспортера 21. В качестве устройства 24 охлаждения воды может быть использован пластинчатый теплообменник. Вентиляционный зонт 19 соединен вентиляционным коробом 27 через фильтр 28 и посредством винтового питателя 29 с загрузочным устройством 5 пресса 2. Пространство над фильтрующим слоем в фильтре 28 сообщено центробежным насосом 30 с атмосферой. Вентиляционный зонт 20 соединен вентиляционным коробом 31 с дополнительным фильтром 32 и через центробежный насос 33 с атмосферой.
Работает установка следующим образом. Из бункера 1 загруженные для накопления и временного хранения мышьяксодержащие отходы равномерно поступают в гибкий винтовой питатель 4, а оттуда через загрузочное устройство 5 в вертикальный гидравлический пресс 2, где отходы подвергают прессованию при удельном давлении прессования не ниже 1650-1700 кг/м3, что обусловит их высокую твердость и прочность. Все рабочие операции – засыпка отходов в пресс-формы, собственно прессование брикетов и выталкивание их в разгрузочное устройство 6 выполняются автоматически. Затем брикеты с помощью толкателя 7 опускают вниз до уровня ленточного конвейера 9 и толкателем 8 продвигают на конвейер 9, транспортирующий их под разбрызгиватель жидкого битума 14 в виде профилированной воронки. В обогреваемом паровой рубашкой 16 баке 17 находится нагретый до температуры не выше 95°С жидкий битум, который и подают в разбрызгиватель 14. Битум, вытекающий из отверстий профилированной воронки, наносится на верхнюю, боковые, торцевые поверхности брикета. На нижнюю поверхность брикета битум наносят с помощью вращающихся в жидком битуме в ванне 12 роликов 1 рольганга 10. В ванне 12 битум поддерживается постоянно в жидком состоянии при температуре 95°С паровым нагревателем 13. Образующиеся излишки жидкого битума в ванне 12 возвращают по обогреваемому паром трубопроводу 18 в бак 17. Битумированные брикеты, т.е. с нанесенным на поверхность брикета покрытием, с рольганга 10 подают на транспортер 21, на котором осуществляют охлаждение защитного покрытия до твердого состояния при непосредственном контакте битумного покрытия с охлаждающим агентом. Для этого по мере продвижения брикеты орошают из спринклера 22 холодной водой, имеющей температуру около 10°С, которая является наиболее распространенным охлаждающим агентом, обладающим высокой теплоемкостью, большим коэффициентом теплоотдачи, доступным и дешевым. Холодная вода поступает в спринклер 22 из устройства 24 охлаждения воды, например из пластинчатого теплообменника, где воду, подаваемую на орошение, охлаждают таким же, но более низкой температуры хладагентом. Вода с транспортера 21 стекает в сборник 26, откуда по трубопроводу 25 она возвращается в устройство охлаждения 24.
Технологическое оборудование, как-то: система толкателей 7 и 8, конвейер 9, рольганг 10 обеспечены вытяжной вентиляцией – вентиляционными зонтами 19 и 20, чтобы исключить попадание токсичных компонентов отходов и в зону обслуживания установки рабочим персоналом, и на поверхность покрытых слоем защитным слоем брикетов. Из вентиляционного зонта 19 частицы токсичных компонентов по вентиляционному коробу 27 поступают в насыпной фильтр 28, где происходит очистка воздуха от них. Компоненты отходов возвращаются через питатель 29 в загрузочное устройство 5 пресса 2, а очищенный до предельно допустимых концентраций выбрасываемых компонентов воздух через центробежный насос 30 выпускают в атмосферу. Из вентиляционного зонта 20 уловленные частицы отходов и битума по вентиляционному коробу 31 поступают в фильтр 32, из которого очищенный воздух через центробежный насос 33 выбрасывается в атмосферу.
Покрытые защитным пластичным слоем охлажденного битума, имеющим высокую противоударную устойчивость, брикеты из мышьяксодержащих сульфидных отходов снимают с транспортера 21 и укладывают на поддоны для складирования.
Подготовленная к хранению в заявленной установке опытная партия мышьяксодержащих сульфидных отходов была признана соответствующей IV классу опасности санитарно-эпидемиологической службой Свердловской области. А это значит, что использование изобретения по настоящей заявке в промышленности позволит получить отходы, содержащие мышьяк, пригодные к хранению во временных земляных хранилищах тех предприятий, на которых отходы образовались и накопились, и при этом отходы будут безопасны для людей и окружающей среды. Кроме того, использование изобретения обусловит сокращение капитальных и эксплуатационных затрат.
Формула изобретения
Установка для подготовки к хранению мышьяксодержащих сульфидных отходов, содержащая пресс для формования из отходов брикетов, отличающаяся тем, что она снабжена бункером для отходов, патрубок выдачи отходов из которого сообщен питателем с загрузочным устройством пресса, а разгрузочное устройство пресса через систему толкателей соединено с конвейером устройства для нанесения защитного покрытия на брикеты, состоящего из соединенного с конвейером рольганга, ролики которого погружены в жидкий битум, заполняющий обогреваемую ванну, и расположенного над рольгангом разбрызгивающего устройства, соединенного обогреваемым трубопроводом с обогреваемым баком жидкого битума, вентиляционным зонтом, установленным над конвейером и системой толкателей и соединенным вентиляционным коробом через фильтр с загрузочным устройством пресса, установленным над рольгангом вентиляционным зонтом, соединенным вентиляционным коробом через дополнительный фильтр с атмосферой, и узлом охлаждения битумированных брикетов, выполненным в виде транспортера, соединенного с рольгангом, и расположенного над транспортером спринклера, сообщенного с устройством охлаждения воды, соединенным трубопроводом со сборником воды с транспортера.
РИСУНКИ
MM4A – Досрочное прекращение действия патента СССР или патента Российской Федерации на изобретение из-за неуплаты в установленный срок пошлины за поддержание патента в силе
Дата прекращения действия патента: 11.08.2009
Извещение опубликовано: 10.08.2010 БИ: 22/2010
NF4A – Восстановление действия патента СССР или патента Российской Федерации на изобретение
Дата, с которой действие патента восстановлено: 20.11.2010
Извещение опубликовано: 20.11.2010 БИ: 32/2010
|
|