|
|
(21), (22) Заявка: 2006130672/04, 25.08.2006
(24) Дата начала отсчета срока действия патента:
25.08.2006
(46) Опубликовано: 20.11.2007
(56) Список документов, цитированных в отчете о поиске:
SU 561137 A1, 10.08.1997. RU 2272270 C1, 20.03.2006. RU 2234072 C1, 10.08.2004. SU 506807 A1, 26.05.1976. SU 1111108 A1, 26.05.1976. SU 1423963 A1, 15.09.1988. SU 1040263 A1, 07.09.1983. JP 200104870, 16.02.2001. GB 1380702 А, 15.01.1975.
Адрес для переписки:
121467, Москва, ул. Молодогвардейская, 10, ФГУП “25 ГосНИИ Минобороны России”
|
(72) Автор(ы):
Исаев Александр Васильевич (RU), Астафьев Валерий Александрович (RU), Сузиков Владимир Викторович (RU), Очеретин Максим Геннадьевич (RU), Тимофеев Федор Владимирович (RU), Стародубцева Ольга Александровна (RU)
(73) Патентообладатель(и):
Федеральное государственное унитарное предприятие “25 Государственный научно-исследовательский институт Министерства обороны Российской Федерации (по применению топлив, масел, смазок и специальных жидкостей-ГосНИИ по химмотологии)” (RU)
|
(54) СПОСОБ ОЦЕНКИ СОВМЕСТИМОСТИ ТОПЛИВ ДЛЯ РЕАКТИВНЫХ ДВИГАТЕЛЕЙ С РЕЗИНОЙ
(57) Реферат:
Изобретение относится к способам для оценки эксплуатационных свойств топлив, в частности оценки совместимости топлив для реактивных двигателей (авиакеросинов) с резинами преимущественно на основе нитрильного каучука, применяемыми в топливных системах авиационных газотурбинных двигателей, и может быть использовано в нефтехимической, авиационной и других отраслях промышленности. Суть изобретения заключается в предварительной выдержке образцов резины в течение 3-5 ч в парафиновом углеводороде с 12-16 атомами углерода в атмосфере нейтрального газа и в испытуемом топливе при температуре 130-150°С. В качестве образца резины используют штатное резиновое уплотнительное кольцо, которое в процессе его контакта с испытуемым топливом периодически сжимают в осевом направлении до заданного значения деформации, соответствующего эксплуатационному. По окончании каждого периода нагружения фиксируют усилие сжатия, получают математическую зависимость, по которой вычисляется показатель совместимости wh, значение которого находится в пределах от 0,9 до 2,0 Н/ч. Способ позволяет надежно дифференцировать топлива по уровню их агрессивности по отношению к резине, повышает достоверность определения совместимости авиакеросинов с РТИ с одновременной оценкой ресурса РТИ за счет создания условий испытаний, близких к условиям эксплуатации. 2 табл., 1 ил.
Изобретение относится к способам для оценки эксплуатационных свойств топлив, в частности оценки совместимости топлив для реактивных двигателей (авиакеросинов) с резинами преимущественно на основе нитрильного каучука, применяемыми в топливных системах авиационных газотурбинных двигателей, и может быть использовано в нефтехимической, авиационной и других отраслях промышленности.
Резинотехнические изделия (РТИ), в том числе кольца, применяются в качестве уплотнительных элементов в топливных системах авиационных газотурбинных двигателей (ГТД). Находящиеся в среде авиационного керосина РТИ подвергаются воздействию его агрессивных компонентов, вследствие которого физико-механические свойства резины снижаются. Потеря эластичности уплотнений, появление на них трещин, приводит к потере их работоспособности. Внутренняя негерметичность элементов топливной автоматики управления ГТД приводит к отказам и неисправностям авиационной техники: зависанию или раскрутке оборотов ротора; невключению или невыключению форсажа и др. При наличии подтекания топлива из агрегатов двигателя (негерметичность резиновых уплотнений) может возникнуть опасность возникновения пожара на борту летательного аппарата. Как показал опыт эксплуатации, интенсивность снижения физико-механических свойств резиновых деталей нарастает с повышением температуры в топливной системе.
Топлива для реактивных двигателей (авиакеросины) могут значительно отличаться по воздействию на РТИ в зависимости от марки, а также от способа производства в пределах одной марки.
В настоящее время используют методы оценки авиакеросинов на совместимость с РТИ, основанные на определении изменения предела прочности и относительного удлинения образцов резин в форме лопаток после их контакта с топливом при повышенных температурах.
Так, известен способ определения физико-механических свойств резин, включающий обработку образцов резин в форме лопаток по типу В (ГОСТ 270. Определение предела прочности резины при разрыве) потоком нагретого до 110-150°С топлива, содержащего газ в равновесной концентрации, с периодической (3-7 раз) сменой топлива через 3-6 ч. По окончании испытаний для каждой из лопаток на разрывной машине по ГОСТ 9.024 (Единая система защиты от коррозии и старения. Резины. Методы испытания на стойкость к термическому старению) определяют предел прочности и относительное удлинение (СССР АС № 506807, G01N 33/44), сравнивают эти показатели с допустимыми и по величине рассогласования оценивают показатель совместимости топлива с резиной.
Известен также способ определения эксплуатационных свойств резины на основе нитрильного каучука в реактивном топливе, включающий последовательную выдержку образцов резины в форме лопаток по типу В (ГОСТ 270) при 130-150°С сначала в топливе – экстрагенте в течение 3-5 ч, затем в испытуемом топливе при его циркуляции и барботировании воздухом с расходом 20-30 см3/мин. В качестве топлива-экстрагента используют испытуемое топливо, содержащее 0,003 мас.% антиокислительной присадки “Ионол”, обработку в нем образцов резины проводят в два этапа по 3 ч каждый со сменой топлива в каждом этапе (SU 1111108 A, G01N 33/44).
По окончании испытания для каждой из лопаток на разрывной машине по ГОСТ 9.024 определяют предел прочности и относительное удлинение . На основании полученных данных вычисляют коэффициенты старения резины К и К по следующим формулам:
K = 2/ 1, K = 2/ 1,
где 1 и 2 – предел прочности резины до и после испытания соответственно, Н/м2;
1 и 2 – относительное удлинение резины до и после испытания соответственно, %.
Находят период старения резины – число этапов нагрева, после которых значения коэффициентов К и К превышают величину 0,5. При проведении шести- и девятиэтапных испытаний строят графические зависимости К и K от числа этапов, с помощью которых и находят период старения резины в испытуемом топливе, по которому делают заключение о совместимости топлива с резиной. Максимальное расхождение параллельных определений не должно превышать одного этапа испытания.
Наиболее близким к заявляемому способу по технической сущности и взятым за прототип является способ определения старения резины в реактивном топливе (СССР АС № 561137, G01N 33/44), в котором испытание образцов резины в форме лопаток по типу В (ГОСТ 270) проводят в две стадии: на первой стадии из резины в течение 3-5 ч экстрагируют антиокислители. Экстракцию проводят в парафиновом углеводороде с 12-16 атомами углерода (является хорошим экстрагентом антиокислителей) в атмосфере нейтрального газа (азота) при температуре 140-150°С. На второй стадии осуществляют контакт образцов резины с испытуемым топливом при 130-150°С и объемном соотношении фаз топливо – воздух, равном 1:(2,5-5). По окончании испытаний для каждой из лопаток на разрывной машине по ГОСТ 9.024 определяют предел прочности и относительное удлинение. Оценку совместимости резин с реактивным топливом проводят, сравнивая полученные значения механической прочности образцов после испытания с требованиями, предъявляемыми к соответствующей марке топлива.
К общим недостаткам описанных методов следует отнести значительную продолжительность испытания и трудоемкость, связанные с необходимостью использования дополнительного оборудования (разрывной машины) и оснастки (штамп “В” для вырубания лопаток из резины).
Кроме того, недостатком способа-прототипа является недостаточная достоверность результатов, обусловленная неадекватностью условий испытания натурным условиям эксплуатации, так как кольца в деталях топливных систем находятся в напряженном (сжатом) состоянии, а в известном способе-прототипе нет учета этой нагрузки. Отсутствие возможности получения информации об изменении физико-механических свойств образцов в ходе испытания без изъятия их из реакционной емкости и разрушения также усложняет известный способ.
Технический результат изобретения – повышение достоверности определения совместимости авиакеросинов с РТИ с одновременной оценкой ресурса РТИ за счет создания условий испытаний, близких к условиям эксплуатации.
Указанный технический результат достигается тем, что в известном способе оценки совместимости авиакеросинов с резиной, применяемой в топливных системах ГТД, включающем последовательную выдержку образцов резины в течение 3-5 ч в парафиновом углеводороде с 12-16 атомами углерода в атмосфере нейтрального газа и в испытуемом топливе при температуре 130-150°С в герметичной емкости в течение не менее 3-х часов согласно изобретению в качестве образца резины используют уплотнительное кольцо топливной системы ГТД, задают максимально допустимое значение его осевой деформации и при контактировании уплотнительного кольца с испытуемым топливом при температуре 130-150°С периодически нагружают его до заданного значения максимально допустимой осевой деформации, по окончании каждого периода нагружения фиксируют усилие сжатия, испытание заканчивают в момент стабилизации усилия сжатия, фиксируют отрезок времени снижения усилия сжатия от его максимального Pmax до минимального Рmin значения, вычисляют скорость снижения усилия сжатия по формуле:
, где
Wн – скорость снижения усилия сжатия, Н/ч;
Pmax – максимальное значение усилия сжатия уплотнительного кольца – до заданного значения максимально допустимой осевой деформации, Н;
Pmin – минимальная значение усилия сжатия уплотнительного кольца – до заданного значения максимально допустимой осевой деформации, Н;
 – отрезок времени снижения усилия сжатия уплотнительного кольца от максимального до минимального значения, ч,
и при значениях 0,9 Wн 2,0 считают топлива для реактивных двигателей совместимыми с резиной.
Суть изобретения заключается в совокупности известных технологических операций, заключающихся в последовательной выдержке образцов резины в течение 3-5 ч в парафиновом углеводороде с 12-16 атомами углерода в атмосфере нейтрального газа и в испытуемом топливе при температуре 130-150°С, с отличительными: в качестве образца резины используют штатное резиновое уплотнительное кольцо, которое в процессе его контакта с испытуемым топливом периодически сжимают в осевом направлении до значения деформации, соответствующего эксплуатационному, по окончании каждого периода нагружения фиксируют усилие сжатия, получают зависимость механических свойств образца в ходе испытания без изъятия его из реакционной емкости и разрушения. Таким образом, мы создаем условия старения образца резины в топливе, аналогичные условиям эксплуатации резины в топливной системе ГТД, что позволяет более объективно оценить совместимость топлива с резиной, применяемой для изготовления уплотнений в виде колец.
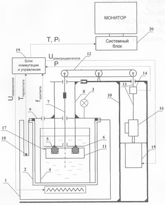
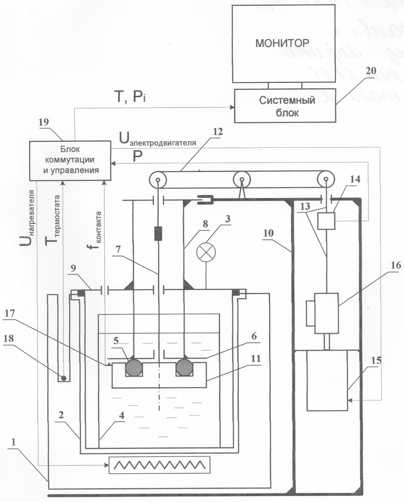
На чертеже представлена блок-схема установки, реализующей способ оценки совместимости топлив для реактивных двигателей с резинами.
В состав установки входят твердотельный термостат 1 с гнездом для герметически закрывающейся реакционной емкости 2 (стальной бомбы). Для контроля за герметичностью установлен манометр 3. В реакционную емкость 2 помещают стеклянный стакан 4 с испытуемым топливом, в котором между зажимами располагают резиновое кольцо 5 (диаметр 12 мм). Верхний зажим 6 представляет собой круглый диск с центральным отверстием, через которое проходит стальная струна 7. Зажим 6 закреплен на нижнем торце трубы 8. Труба 8 жестко закреплена в крышке 9. Верхний торец трубы 8 в свою очередь закреплен в прорези силового каркаса 10. Струна 7 одним концом крепится к нижнему зажиму 11, выполненному в форме сплошного диска, на верхней стороне которого имеется кольцевая проточка для размещения резинового кольца 5. Глубина проточки выбирается из условия обеспечения значения максимально допустимой осевой деформации резинового кольца 5 в 15% от диаметра его поперечного сечения. Верхний конец струны 7 связан с одним плечом коромысла 12, через центр которого проходит ось неподвижно закрепленная на силовом каркасе 10. К другому плечу коромысла 12 прикреплена тяга 13 с измерителем усилия сжатия 14 (любой тензодатчик). На выходном валу электродвигателя 15 закреплен преобразователь 16 вращательного движения вала во возвратно-поступальное движение тяги 13 (например, пара винт-гайка). Момент достижения заданного максимально допустимого значения осевой деформации контролируется контактным датчиком 17 (любой датчик нажимного действия, например МП-3-3), установленным на нижнем зажиме 11. Значение усилия сжатия, соответствующее этому моменту, фиксируется тензодатчиком 14. Измерение температуры в термостате 1 осуществляют датчиком 18. Управление электродвигателем 15, измерение усилия Рi сжатия, поддержание заданной температуры Т в термостате с точностью ±0,5°С, фиксация момента контакта f производится блоком 19, конструкция которого разработана с использованием стандартных электронных компонентов, преобразующим входящие аналоговые сигналы в цифровые, пригодные для регистрации данных в персональной электронной вычислительной машине 20 (любая ПЭВМ с конфигурацией, позволяющей использовать операционную систему не ниже WINDOWS 95).
Способ оценки совместимости топлив для реактивных двигателей с резинами осуществляется следующим образом.
Как и в прототипе, для экстракции антиокислителя из резины образцы в форме штатных колец (в прототипе – лопатки) предварительно выдерживают при температуре 150°С в течение 4 ч в парафиновом углеводороде с 12-16 атомами углерода, например в цетане, в атмосфере нейтрального газа – азота или аргона.
Далее в стеклянный стакан 4 наливают 50 см3 испытуемого топлива и помещают его в реакционную емкость 2. Отсоединяют зажим 11 от струны 7. Подготовленное (после процесса экстракции антиокислителя) резиновое кольцо 5 устанавливают в кольцевую проточку зажима 11, после чего закрепляют зажим 11 на нижнем конце струны 7, которая размещена в трубе 8, закрепленной в крышке 9. Крышку 9 устанавливают на реакционную емкость 2, в результате чего зажимы 6, 11 с резиновым кольцом 5 погружаются в испытуемое топливо. Затем реакционную емкость 2 вставляют в термостат 1. Соединяют верхний конец струны 7 с плечом коромысла 12, а верхний торец трубы 8 закрепляют на силовом каркасе 10.
Включают блок управления 19. Запускают программу управления процессом испытания на ПЭВМ 20. Устанавливают связь блока управления 19 с персональным компьютером 20 через меню программы.
Нажимают кнопку “Пуск” в окне программы, после чего нагружают кольцо 5 до значения максимально допустимой осевой деформации =15% (ограничена датчиком 17). Фиксируют значения усилия сжатия резинового кольца 5 в памяти ПЭВМ 20.
Задают температуру Т проведения испытания, равную 145°С, и нагревают термостат до этой температуры.
Контроль процесса испытания производят в окне просмотра программы страниц “График усилий” и “График температур”. Отклонение температуры от заданной не должно превышать 0,5°С.
Фиксируют время начала испытания t1. В процессе испытания периодически нагружают резиновое кольцо 5 до заданного значения осевой деформации =15% от диаметра его поперечного сечения и фиксируют текущие значения усилия сжатия (Pi).
При достижении стабилизации усилия сжатия резинового кольца 5 (примерно через  =4 ч) с момента начала испытания производят останов процесса нажатием соответствующей кнопки в окне программы. Выключают термостат и вынимают реакционную емкость из него.
В соответствии с программой и зафиксированными значениями Рmax – максимальной величины усилия сжатия, Н; Рmin – минимальной величины усилия сжатия, Н;  – отрезок времени снижения усилия сжатия уплотнительного кольца от максимального до минимального значения, ч. Вычисляют скорость снижения усилия сжатия по формуле:

Сравнивают его с заданным (0,9 Wн 2) и делают вывод о совместимости топлива с резиной.
Пример 1: Кольцо 12 мм с диаметром поперечного сечения 2 мм из резины ИРП-1078 (ТУ 380051166) выдержали при температуре 150°С в течение 4 ч в цетане (парафиновый углеводород с 12 атомами углерода) в атмосфере аргона (нейтральный газ) для экстракции антиокислителя из резины (как в прототипе). Таким образом проведен процесс искусственного снижения защитных свойств кольца. В стеклянный стакан налили 50 см3 испытуемого топлива ТС-1 (ГОСТ 10227) и поместили его в реакционную емкость. Подготовленное резиновое кольцо установили между зажимами и поместили в реакционную емкость. Реакционную емкость вставили в термостат. Соединили верхний конец струны с плечом коромысла, а верхний торец трубы закрепили на силовом каркасе.
Включили блок управления и запустили программу управления процессом испытания на ПЭВМ. Зафиксировали значения усилия сжатия резинового кольца в памяти ПЭВМ.
Задали температуру Т проведения испытания, равную 145°С, и нагрели термостат до этой температуры.
Зафиксировали время начала испытания t1. В процессе испытания периодически нагружали резиновое кольцо до заданного значения осевой деформации =15% от диаметра его поперечного сечения и фиксировали текущие значения усилия сжатия (Pi).
После достижения стабилизации усилия сжатия резинового кольца (через  =4 ч) с момента начала испытания остановили испытание.
В соответствии с зафиксированными значениями максимальной величины усилия сжатия Pmax=97,0 Н, минимальной величины усилия сжатия Pmin=91,0 Н, отрезка времени снижения усилия сжатия уплотнительного кольца от максимального до минимального значения  =4 ч вычислили скорость снижения усилия сжатия по формуле:

Полученное значение показателя совместимости сравнили с заданным диапазоном (0,9 Wн 2) и сделали вывод о совместимости резины с данным образцом реактивного топлива.
Заявляемым способом и способом прототипа были испытаны образцы реактивного топлива и их смесей, различных по технологии производства и составу (таблица 1).
Как видно из результатов, приведенных в таблице 1, заявляемый способ позволяет надежно дифференцировать топлива по уровню их агрессивности по отношению к резине, что является весьма актуальным в связи с широким распространением при производстве авиакеросинов процессов “мягкой” гидроочистки, которые не предусматривают введение в топливо антиокислительной присадки и смешение с прямогонным компонентом топлив, но увеличивают агрессивное воздействие на РТИ.
Заявляемый способ хорошо коррелирует со способом прототипа, однако в некоторых случаях (образец №3) позволяет отбраковывать топлива, применение которых может привести к существенному снижению ресурса работы резиновых уплотнительных колец в топливных системах.
Таблица 1 Результаты определения совместимости авиакеросинов с нитрильной резиной ИРП-1078* заявляемым и способом прототипа |
| № п/п |
Образцы топлива  |
Способ-прототип (образец резины в форме лопатки) |
Предлагаемый способ (образец резины – кольцо) |
| Упруго прочностные свойства образца резины ИРП-1078А (норма/фактически) |
Вывод |
Измеряемые параметры |
Показатель совместимости Wн=(Pmax-Pmin)/  , Н/ч |
Вывод   |
Сопротивление разрыву, , кг/см2 |
Относительное удлинение, ,% |
Усилие сжатия резинового кольца |
 , ч |
| Pmax, Н |
Pmin, Н |
| 1 |
Обр. № 1 |
85/109 |
100/145 |
совместим |
97,0 |
91,0 |
4 |
1,50 |
совместим |
| 2 |
Обр. № 2 |
85/40 |
100/76 |
несовместим |
82,0 |
80,8 |
4 |
0,30 |
несовместим |
| 3 |
Обр. № 3 |
85/95 |
100/100 |
совместим |
87,0 |
83,4 |
4 |
0,75 |
несовместим |
| 4 |
Обр. № 4 |
85/124 |
100/181 |
совместим |
118,5 |
112,1 |
4 |
1,60 |
совместим |
| 5 |
Обр. № 5 |
85/132 |
100/175 |
совместим |
122,0 |
114,4 |
4 |
1,90 |
совместим |
Резина марки ИРП-1078 наиболее широко используется в производстве РТИ для авиационных ГТД.
 Образец № 1 – реактивное топливо ТС-1 (ГОСТ 10227) прямой перегонки; Образец № 2 – гидроочищенный компонент топлива РТ (прямогонная керосиновая фракция нефти, прошедшая процесс гидрокрекинга); Образец № 3 – смесь прямогонного и гидроочищенного компонентов реактивного топлива ТС-1 в соотношении 10:90. Образец № 4 – гидроочищенное топливо РТ (ГОСТ 10227) с антиокислительной присадкой “Ионол” в концентрации 0,003 мас.%. Образец № 5 – топливо, полученное путем глубокого гидрирования Т-6 (ГОСТ 12306).
  считаем, что авиакеросин совместим при 0,9 WH 2. |
Предлагаемым способом были испытаны на совместимость с резиной ИРП 1078А образцы топлив. Результаты сравнили с результатами эксплуатации на конкретных авиационных ГТД. В таблице 2 приведены результаты этих испытаний. Данные приведенные в таблице 2 позволяют сделать вывод о наличии корреляционной зависимости между показателем эксплуатационного свойства (столбец 3) по заявляемому способу и ресурсом (столбец 4) работы реальных РТИ в топливных системах ГТД.
Действительно после наработки двигателей 50-70 ч на топливе РТ без антиокислительной присадки наблюдались массовые отказы агрегатов топливоподачи, выраженные в нарушении их герметичности. Визуальным осмотром были выявлены трещины на поверхности уплотнительных резиновых колец. При испытании данного топлива заявленным способом значение показателя совместимости топлива с резинами (WH=0,4 Н/ч) вышло за нижнюю границу предлагаемого допустимого диапазона (0,9 Wн 2).
Таблица 2 Результаты сравнения агрессивного воздействия на РТИ в натурных условиях и заявляемым способом |
| № п/п |
Топливо |
Показатель совместимости Wн=(Pmax-Pmin)/ , Н/ч |
Ресурс работы РТИ из резины ИРП-1078А в натурных испытаниях на авиационной технике, ч |
Состояние РТИ |
| 1 |
База топлива РТ (без антиокислительной присадки) |
0,4 |
50-70 |
Растрескивание РТИ и потеря ими эластичности |
| 2 |
ТС-1 (прямогонный) |
1,8 |
2000-5000 |
Отказов из-за дефектов РТИ не отмечено |
| 3 |
Нафтил |
0,6 |
100 |
Отмечены разрушения РТИ при стендовых испытаниях |
Таким образом, применение предлагаемого способа повышает достоверность определения совместимости авиакеросинов с РТИ за счет близких к условиям эксплуатации. Кроме того, по значению определяемого показателя можно сделать выводы о ресурсе работы РТИ в топливных системах авиационных ГТД при применении различных образцов реактивных топлив.
Предлагаемый способ позволяет изучать динамику изменения свойств образца резины (кольца) при взаимодействии с нагретым топливом. Предлагаемый способ прост в реализации и не требует сложного дополнительного оборудования, что снижает затраты на проведение испытаний.
Формула изобретения
Способ оценки совместимости топлив для реактивных двигателей (авиакеросинов) с резиной, применяемой в топливных системах авиационных газотурбинных двигателей (ГТД), включающий последовательную выдержку образцов резины в течение 3-5 ч в парафиновом углеводороде с 12-16 атомами углерода в атмосфере нейтрального газа и в испытуемом топливе при температуре 130-150°С в герметичной емкости в течение не менее трех часов, отличающийся тем, что в качестве образца резины используют уплотнительное кольцо топливной системы ГТД, задают максимально допустимое значение его осевой деформации и при контактировании уплотнительного кольца с испытуемым топливом при температуре 130-150°С периодически нагружают его до заданного значения максимально допустимой осевой деформации, по окончании каждого периода нагружения фиксируют усилие сжатия, испытание заканчивают в момент стабилизации усилия сжатия, фиксируют отрезок времени снижения усилия сжатия от его максимального Рmax до минимального Рmin значения, вычисляют скорость снижения усилия сжатия по формуле:
,
где Wh – скорость снижения усилия сжатия, Н/ч;
Рmax – максимальное значение усилия сжатия уплотнительного кольца – до заданного значения максимально допустимой осевой деформации, H;
Pmin – минимальная значение усилия сжатия уплотнительного кольца – до заданного значения максимально допустимой осевой деформации, H;
 – отрезок времени снижения усилия сжатия уплотнительного кольца от максимального до минимального значения, ч,
и при значениях 0,9 Wh 2,0 считают топлива для реактивных двигателей совместимыми с резиной.
РИСУНКИ
Другие изменения, связанные с зарегистрированными изобретениями
Изменения:
Зарегистрирован переход исключительного права без заключения договора Дата и номер государственной регистрации перехода исключительного права: 02.04.2010/РП0000661 Патентообладатель: Федеральное автономное учреждение “25 Государственный научно – исследовательский институт химмотологии Министерства обороны Российской Федерации” Прежний патентообладатель: Федеральное государственное унитарное предприятие “25 Государственный научно – исследовательский институт Министерства обороны Российской Федерации” (по применению топлив, масел, смазок и специальных жидкостей ГосНИИ по химотологии)
Номер и год публикации бюллетеня: 32-2007
Извещение опубликовано: 10.05.2010 БИ: 13/2010
|
|