|
|
(21), (22) Заявка: 2005131075/11, 07.10.2005
(24) Дата начала отсчета срока действия патента:
07.10.2005
(43) Дата публикации заявки: 20.04.2007
(46) Опубликовано: 20.11.2007
(56) Список документов, цитированных в отчете о поиске:
RU 2215891 С2, 10.11.2003. RU 2126493 C1, 20.02.1999. US 5279484 A, 18.01.1994. US 5228293 A, 20.07.1993. US 3490235 A, 20.01.1970. GB 1140272 A, 15.01.1969.
Адрес для переписки:
141070, Московская обл., г. Королев, ул. Ленина, 4а, ОАО “РКК “Энергия” им. С.П. Королева”, отдел интеллектуальной собственности
|
(72) Автор(ы):
Подобедов Георгий Георгиевич (RU), Соколов Борис Александрович (RU), Тупицын Николай Николаевич (RU)
(73) Патентообладатель(и):
Открытое акционерное общество “Ракетно-космическая корпорация “Энергия” им. С.П. Королева” (RU)
|
(54) СОЛНЕЧНАЯ РАКЕТНАЯ КИСЛОРОДНО-ВОДОРОДНАЯ ДВИГАТЕЛЬНАЯ УСТАНОВКА ИМПУЛЬСНОГО ДЕЙСТВИЯ
(57) Реферат:
Изобретение относится к двигательным системам космических аппаратов, в частности разгонных блоков, выводящих полезные грузы на околоземные и межпланетные орбиты. Оно может применяться в экологически чистых двигательных установках (ДУ) космических аппаратов, пилотируемых и спускаемых на небесные тела станций, требующих их снабжения водой и кислородом. Предлагаемая ДУ содержит солнечную батарею, бак с водой и капиллярным заборным устройством, электролизер, баки с газообразными кислородом и водородом, сообщенную с ними камеру сгорания. При этом электролизер выполнен с твердополимерным электролитом, а его выходы по кислороду сообщены с входами баков газообразного кислорода. Выходы полостей циркуляции воды ячеек электролизера сообщены со входом газожидкостного сепаратора водорода. Выход сепаратора по водороду сообщен с баком газообразного водорода, а выход по воде через циркуляционный водяной насос – с входами указанных полостей циркуляции воды. Бак с газообразным водородом размещен внутри бака с водой так, что стенки обоих баков образуют кольцевой осесимметричный канал, сужающийся к капиллярному заборному устройству бака с водой. Предлагаемая ДУ имеет только один водородный контур с газожидкостным сепаратором, в котором циркулирует чистая вода. Здесь не требуется, как ранее, двух контуров: водородного и кислородного, работающих на экологически опасном и химически агрессивном щелочном или кислотном электролите. Техническим результатом изобретения является обеспечение более простой и надежной, а также экологически чистой ДУ с меньшими массой, габаритами и энергопотреблением. 1 ил.
Солнечная ракетная кислородно-водородная двигательная установка импульсного действия (СРКВДУИД) может применяться для разгонных блоков (РБ), выводящих космические аппараты (КА), не требующие быстрого выведения, со стартовых околоземных орбит на геостационарные, геопереходные и межпланетные орбиты, а также в качестве экологически чистой двигательной установки орбитальных и межпланетных космических аппаратов и орбитальных пилотируемых станций, требующих поддержания высоты орбиты а также снабжения водой и кислородом. Кроме этого, СРКВДУИД в перспективе допускает посадку на ядра комет и астероиды массой до 1015 кг, заправку водой за счет имеющегося на них водяного льда и старт с их поверхности. СРКВДУИД в составе спускаемых аппаратов межпланетных космических аппаратов могут в дальнейшем использоваться для выработки кислородно-водородного топлива за счет имеющегося на Луне, Марсе или спутниках Юпитера водяного льда.
Аналогом СРКВДУИД является кислородно-водородная двигательная установка с заправкой водой и диафрагменным электрическим насосом, показанная в книге И.Тимнат “Ракетные двигатели на химическом топливе”, Москва, “Мир”, 1990, стр.277, 278, рис.185, основанная на дозаправке водой, в которой используются диафрагменный электрический водяной насос и электролизер; источником энергии служат панели солнечных батарей, а в периоды нахождения в тени – никель-кадмиевые аккумуляторные батареи и аккумуляторы сжатого газа. На рис.186 указанной книги И.Тимната предложена аналогичная двигательная установка, в которой подача воды осуществляется сжатым гелием. Обе представленные на рис.185 и 186 в указанной книге И.Тимната пневмогидравлические схемы кислородно-водородных двигательных установок (КВДУ) представляются неработоспособными по следующим причинам.
Накопление необходимых для работы двигателя газообразных кислорода и водорода осуществляется путем разложения воды в электролизере, питаемого электроэнергией от солнечных батарей или от аккумуляторов на пассивных участках полета в состоянии невесомости. Обычный электролизер работоспособен только при действии перегрузки (на Земле около 1), которая необходима для всплытия выделившихся на электродах пузырьков газов и накопления водорода и кислорода в разобщенных полостях над свободной поверхностью электролита, откуда эти газы подаются в емкости для их хранения.
В условиях невесомости всплытие пузырьков газов и образование газовых подушек над поверхностью электролита невозможно. При попытке включения электролизера в условиях невесомости в результате накопления газов внутри его ячеек и вытеснения из них электролита произойдет полный отказ и даже взрыв электролизера. В книге И.Тимната работоспособность электролизера в условиях невесомости ничем не обоснована и в схемах КВДУ отсутствуют принципиально необходимые для этого агрегаты.
В показанной на рис.185 схеме КВДУ отсутствуют также средства подачи воды из бака в насос в состоянии невесомости. Один диафрагменный насос или наддув бака гелием, в другом варианте на рис.186, этой проблемы не решают.
Другим аналогом СРКВДУИД является двигательная установка, представленная в патенте США N 5279484 от 18 января 1994 г. (МПК7; B64G, 1/40), которая также содержит бак с водой, электролизер, баки с газообразными кислородом и водородом и камеры сгорания. Патент США N 5279484 в части двигательной установки ничем не отличается от рассмотренных выше КВДУ из книги И.Тимната, средства подачи из бака воды в электролизер и работа самого электролизера в условиях невесомости в патенте ничем не обоснованы (нет даже водяного насоса), в связи с чем по указанным выше причинам эта двигательная установка также неработоспособна и практического интереса не представляет (кроме утилизации отходов жизнедеятельности пилотируемого КА с помощью ракетных двигателей, что не является главной задачей самой двигательной установки).
Прототипом СРКВДУИД служит солнечная энергетическая ракетная кислородно-водородная двигательная установка импульсного действия (СЭРДУИД), представленная в патенте РФ N RU 2215891 С2, 10.11.2003. Бюл. N 31. СЭРДУИД содержит солнечную батарею, бак с водой, водяной насос, электролизер, баки с газообразными компонентами топлива, теплообменник с нагревателем водорода, камеру сгорания с пневмогидравлической арматурой, газожидкостные сепараторы водорода и кислорода, циркуляционные насосы электролита, причем электролизер снабжен водородным и кислородным контурами циркуляции электролита, каждый из которых образован магистралями, соединяющими выходы всех ячеек электролизера по водороду и кислороду со входами газожидкостных сепараторов водорода и кислорода соответственно, выходы газожидкостных сепараторов водорода и кислорода по электролиту через соответствующие циркуляционные насосы со входами ячеек электролизера, при этом выходы газожидкостных сепараторов водорода и кислорода по газам подключены к соответствующим бакам с газообразными компонентами топлива, а в баке с водой размещено капиллярное заборное устройство.
Таким образом, для производства, разделения и накопления газообразных компонентов ракетного топлива (водорода и кислорода) СЭРДУИД имеет электролизер с жидким электролитом, который представляет собой водный раствор щелочи или кислоты, и два контура циркуляции этого электролита через ячейки электролизера и газожидкостные сепараторы водорода и кислорода с помощью соответствующих циркуляционных насосов.
Установка-прототип обладает следующими недостатками:
– большая масса, большие габариты и большее энергопотребление на производство топлива щелочного или кислотного электролизера по сравнению с электролизером с ТПЭ;
– большая масса и конструктивная сложность двух контуров циркуляции электролита с двумя сепараторами кислорода и водорода и двумя циркуляционными насосами;
– применение экологически вредных щелочных или кислотных электролитов и асбеста в электролизере.
Задачами изобретения являются:
– создание более простой, надежной, с меньшими массой, габаритами и энергопотреблением солнечной ракетной кислородно-водородной двигательной установки импульсного действия;
– создание экологически чистой (без щелочных или кислотных электролитов и асбеста) солнечной ракетной кислородно-водородной двигательной установки импульсного действия.
Решение этих задач достигается тем, что в солнечной ракетной кислородно-водородной двигательной установке импульсного действия, содержащей солнечную батарею, бак с водой и капиллярным заборным устройством, электролизер, баки с газообразным кислородом, бак с газообразным водородом, камеру сгорания, входы которой сообщены с указанными баками, теплообменник с подогревателем поступающего в камеру сгорания водорода, электрически связанный с солнечной батареей, водяной насос, газожидкостный сепаратор водорода, электролизер выполнен с твердополимерным электролитом, при этом выходы полостей газообразного кислорода ячеек электролизера сообщены через обратный клапан со входами баков с газообразным кислородом, а выходы полостей циркуляции воды ячеек электролизера сообщены со входом газожидкостного сепаратора водорода, выход которого по водороду через обратный клапан сообщен с баком с газообразным водородом, а выход газожидкостного сепаратора водорода по воде с помощью циркуляционного водяного насоса сообщен со входами полостей циркуляции воды ячеек электролизера; кроме этого, бак с газообразным водородом размещен внутри бака с водой таким образом, что стенки обоих баков образуют кольцевой осесимметричный канал, суживающийся к капиллярному заборному устройству бака с водой.
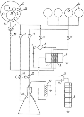
На чертеже изображена предложенная установка, где:
1 – солнечная батарея (СВ);
2 – бак с водой;
3 – электролизер с твердополимерным электролитом (ТПЭ);
4 – газожидкостный сепаратор водорода;
5 – циркуляционный водяной насос;
6 – полости газообразного кислорода ячеек электролизера;
7 – полости циркуляции воды ячеек электролизера;
8 – капиллярное заборное устройство (КЗУ);
9 – водяной насос;
10-12 – обратные клапаны;
13 – редуктор кислорода;
14 – редуктор водорода;
15 – электропневмоклапан (ЭПК) кислорода;
16 – электропневмоклапан (ЭПК) водорода;
17 – теплообменник;
18 – выключатель цепи электролизера;
19 – выключатель цепи теплообменника;
20 – камера сгорания (КС);
21 – баки с газообразным кислородом;
22 – бак с газообразным водородом.
Электрический выход СБ 1 через контакты выключателей цепи электролизера 18 и цепи теплообменника 19 соединен с электролизером с ТПЭ 3 и теплообменником 17. Бак с водой 2 через КЗУ 8, водяной насос 9 и обратный клапан 10 соединен с электролизером с ТПЭ 3. Выходы баков с газообразным кислородом 21 и газообразным водородом 22 через редукторы кислорода 13, водорода 14 и ЭПК кислорода 15 и водорода 16 соединены с КС 20, причем для запуска двигателя используется теплообменник 17, в котором водород после прохождения через рубашку охлаждения КС подогревается до температуры не менее температуры его самовоспламенения с кислородом.
На Земле, в том числе до вывоза на стартовую позицию, бак с водой 2, электролизер с ТПЭ 3 и контур циркуляции воды, состоящий из газожидкостного сепаратора 4, циркуляционного водяного насоса 5 и полостей циркуляции воды ячеек электролизера 7 заправляются чистой водой. Баки с газообразным кислородом 21 и бак с газообразным водородом 22 полностью заправляются газообразными кислородом и водородом. Заправка газов на Земле может производиться от самого электролизера с ТПЭ 3 с одновременной проверкой работы электролизера с ТПЭ 3, газожидкостного сепаратора 4 и циркуляционного водяного насоса 5. Питание электролизера с ТПЭ током производится от наземного источника. Другого наземного оборудования для заправки газообразных компонентов на стартовой позиции в этом случае не требуется.
Установка функционирует следующим образом. Для запуска двигателя в полете открывается ЭПК водорода 16 и замыканием контакта выключателя цепи теплообменника 19 включается электронагреватель теплообменника 17. Водород из бака с газообразным водородом 22 через редуктор водорода 14, ЭПК водорода 16 и рубашку охлаждения КС 20 поступает в теплообменник 17, нагревается там до температуры не ниже температуры самовоспламенения с газообразным кислородом, после чего вводится в КС 20. Вслед за этим открывается ЭПК кислорода 15 и кислород из баков с газообразным кислородом 21 через редуктор кислорода 13 и ЭПК кислорода 15 поступает в КС и воспламеняется там с нагретым водородом. Двигатель может работать до тех пор, пока давление в баках с газообразным кислородом 21 и в баке с газообразным водородом 22 не снизится до заданной величины. По этому признаку или в любое заданное время до его наступления по команде от системы управления размыкается контакт выключателя цепи теплообменника 19 и закрываются ЭПК кислорода 15 и ЭПК водорода 16. С выключением подачи компонентов прекращается выдача двигателем очередного импульса тяги.
Дозаправка в полете газообразных компонентов в баки с газообразным кислородом 21 и бак с газообразным водородом 22 производится в режиме стабилизации космического объекта (КО) с направленными на Солнце панелями солнечных батарей (СБ) 1. Замыканием контакта выключателя цепи электролизера 18 включаются электролизер с ТЛПЭ 3 и циркуляционный водяной насос 5 водородного контура, осуществляющий циркуляцию воды через полости циркуляции воды ячеек электролизера 7 и газожидкостный сепаратор 4, в котором происходит отделение от воды выделившихся при ее электролизе в полостях циркуляции воды ячеек электролизера 7 газовых включений водорода. Газообразный кислород выделяется в сухие полости газообразного кислорода ячеек электролизера 6 с пластин ТПЭ. Когда давление водорода в газожидкостном сепараторе 4 достигнет настройки обратного клапана 12, а давление кислорода в полостях газообразного кислорода ячеек электролизера 6 достигнет настройки обратного клапана 11, газообразные водород и кислород начнут поступать в бак с газообразным водородом 22 и баки с газообразным кислородом 21 соответственно.
В процессе электролиза вода превращается в газообразные компоненты топлива и объем воды, циркулирующей в водородном контуре, постепенно уменьшается, а объем газовой подушки в газожидкостном сепараторе 4 соответственно увеличивается. При достижении минимально допустимого содержания воды в газожидкостном сепараторе 4 включается водяной насос 9 и вода из бака с водой 2 через капиллярное заборное устройство 8, задерживающее газовые включения, и обратный клапан 10 подается в водородный контур циркуляции воды, увеличивая его наполнение и уменьшая объем газовой подушки, находящейся в газожидкостном сепараторе 4. При достижении заданного максимального наполнения водой газожидкостного сепаратора 4 водяной насос 9 выключается и подпитка водой водородного контура прекращается.
После достижения заданного максимального давления газов в баках с газообразным кислородом 21 и в баке с газообразным водородом 22 контакт выключателя цепи электролизера 18 размыкается, электролизер с ТПЭ 3 и циркуляционный водяной насос 5 выключаются и СРКВДУИД переходит в режим ожидания команды от системы управления на выдачу двигателем очередного импульса тяги. Часть вырабатываемых СРКВДУИД газообразных компонентов, а также излишки кислорода могут использоваться системами управления и жизнеобеспечения космических объектов (КО).
Ракета-носитель выводит КО с СРКВДУИД сразу на выбранную стартовую орбиту. После отделения от носителя КО разворачивается и стабилизируется в направлении первого разгонного импульса.
После выключения двигателя раскрываются и ориентируются на Солнце панели ОБ 1. Первый импульс, как и все последующие импульсы, могут выдаваться СРКВДУИД в любые заданные моменты времени после очередной дозаправки от электролизера с ТПЭ 3 баков с газообразным кислородом 21 и бака с газообразным водородом 22 газообразными компонентами топлива. Количество выдаваемых двигателем СРКВДУИД импульсов тяги и дозаправок баков 21 и 22 газообразными компонентами топлива до выработки всей заправленной в бак 2 воды, а также времена между импульсами тяги, за исключением времен дозаправки баков газообразными компонентами топлива, и общее время пребывания СРКВДУИД в полете не ограничиваются.
Предложенная СРКВДУИД обладает следующими преимуществами:
– СРКВДУИД оснащена электролизером с твердополимерным электролитом, который в 5-10 раз меньше по массе и габаритам и потребляет на 20% меньше электроэнергии, чем водощелочной электролизер СЭРДУИД с такой же производительностью;
– СРКВДУИД имеет меньшую массу, проще по конструкции и экологически безопаснее, так как имеет только один водородный контур с газожидкостным сепаратором и циркуляционным насосом, в котором циркулирует чистая вода, вместо двух контуров СЭРДУИД – водородного и кислородного – с аналогичными агрегатами, работающими на экологически опасном и химически агрессивном щелочном или кислотном электролите, который требует еще специальной системы поддержания его состава;
– СРКВДУИД имеет один большой бак газообразного водорода, размещенный внутри бака с водой, что, с одной стороны, делает СРДУИД более легкой и компактной, не требует теплозащиты водородного бака, а с другой стороны, уменьшает габариты и повышает надежность работы КЗУ, обеспечивая прилив к КЗУ жидкости под действием капиллярных сил в кольцевом, суживающемся к КЗУ канале между стенками бака с водой и бака с газообразным водородом;
– применение электролизера с ТПЭ позволяет без помощи компрессоров увеличить давление газообразных компонентов топлива до 200 атм и соответственно увеличить запас газообразного топлива на борту и удельный импульс двигателя СРКВДУИД;
– в связи с отсутствием агрессивного и экологически опасного щелочного или кислотного электролита упрощаются экспериментальная отработка и эксплуатация СРКВДУИД на Земле и в полете.
Формула изобретения
Солнечная ракетная кислородно-водородная двигательная установка импульсного действия, содержащая солнечную батарею, бак с водой и капиллярным заборным устройством, электролизер, баки с газообразным кислородом, бак с газообразным водородом, камеру сгорания, входы которой сообщены с указанными баками, теплообменник с подогревателем поступающего в камеру сгорания водорода, электрически связанный с солнечной батареей, водяной насос, газожидкостный сепаратор водорода, отличающаяся тем, что электролизер выполнен с твердополимерным электролитом, при этом выходы полостей газообразного кислорода ячеек электролизера сообщены через обратный клапан с входами баков с газообразным кислородом, а выходы полостей циркуляции воды ячеек электролизера сообщены со входом газожидкостного сепаратора водорода, выход которого по водороду через обратный клапан сообщен с баком с газообразным водородом, а выход газожидкостного сепаратора по воде с помощью циркуляционного водяного насоса сообщен со входами полостей циркуляции воды ячеек электролизера, при этом бак с газообразным водородом размещен внутри бака с водой таким образом, что стенки обоих баков образуют кольцевой осесимметричный канал, сужающийся к капиллярному заборному устройству бака с водой.
РИСУНКИ
|
|