|
(21), (22) Заявка: 2004118249/13, 17.10.2002
(24) Дата начала отсчета срока действия патента:
17.10.2002
(30) Конвенционный приоритет:
14.11.2001 (пп.1-11) DE 10155757.4
(43) Дата публикации заявки: 10.01.2006
(46) Опубликовано: 20.11.2007
(56) Список документов, цитированных в отчете о поиске:
ЕР 1094003 A1, 25.04.2001. SU 1688784 A3, 30.10.1991. US 6202388 В1, 20.03.2001. US 4996824 A, 05.03.1991.
(85) Дата перевода заявки PCT на национальную фазу:
15.06.2004
(86) Заявка PCT:
EP 02/11608 (17.10.2002)
(87) Публикация PCT:
WO 03/042043 (22.05.2003)
Адрес для переписки:
101000, Москва, пер. М.Златоустинский, 10, кв.15, бюро “ЕВРОМАРКПАТ”, И.А.Веселицкой
|
(72) Автор(ы):
Геррманн ШМИДТ (DE)
(73) Патентообладатель(и):
КОНВИНИЕНС ФУД СИСТЕМС ВАЛЛАУ ГМБХ УНД СО. КГ (DE)
|
(54) СПОСОБ ОЧИСТКИ И/ИЛИ ДЕЗИНФЕКЦИИ ВАКУУМНЫХ КАНАЛОВ СЕКЦИИ ТЕРМОСВАРИВАНИЯ
(57) Реферат:
Способ предусматривает создание контура очистки и дезинфекции вакуумных каналов верхнего термосварочного инструмента (1) и нижнего термосварочного инструмента (2) секции термосваривания. Для создания такого контура отсоединяют вакуумный насос (3) и ведущий от него к секции термосваривания соединительный трубопровод закрывают в точке (10) герметичной заглушкой или глухим фланцем. Вакуумные каналы верхнего термосварочного инструмента (1) переходником (13) герметично соединяют с вакуумными каналами нижнего термосварочного инструмента (2). После этого к системе через соответствующие трубопроводы, соединенные на фланцах (11, 12), подсоединяют насос (14) и резервуар (15) с жидкостью для очистки и дезинфекции с получением замкнутого контура циркуляции жидкости. Насосом (14) жидкость для очистки и дезинфекции, которая в рассматриваемом случае содержит активный хлор, нагнетается в вакуумные каналы верхнего термосварочного инструмента (1). Изобретение позволяет существенно повысить срок хранения упаковки, запечатанной на упаковочной машине, вакуумные каналы секции термосваривания которой очищаются и дезинфицируются таким образом. 4 н. и 7 з.п. ф-лы, 3 ил.
Настоящее изобретение относится к способу очистки и/или дезинфекции вакуумных каналов секции термосваривания, заключающемуся в том, что вакуумные каналы регулярно отсоединяют от вакуумного насоса и подсоединяют к контуру очистки и/или дезинфекции. Настоящее изобретение относится также к соответствующему контуру очистки и/или дезинфекции, используемому в нем переходнику и к упаковочной машине.
К упаковочным машинам, используемым прежде всего в пищевой промышленности, в настоящее время предъявляются все более строгие санитарно-гигиенические требования. В соответствии с этим все части и детали упаковочной машины, которые непосредственно или опосредованно контактируют с упаковываемой продукцией, необходимо регулярно подвергать очистке и дезинфекции.
В ЕР 1094003 описано устройство для укупоривания пробками емкостей, в частности шрицев, заполненных расфасованными в них продуктами. В этом устройстве предусмотрена возможность очистки и дезинфекции вакуумирующего устройства, предназначенного для удаления воздуха из незаполненной продуктом верхней части заполненных расфасованным в них продуктом шприцев, без необходимости размещения на этом вакуумирующем устройстве дополнительных деталей.
Подвергать очистке и дезинфекции необходимо также вакуумные каналы секции термосваривания, по которым из упаковок откачивается воздух, заменяемый, например, инертным газом. При откачивании из упаковок воздуха вместе с ним обычно захватываются и небольшие частицы расфасованного в них пищевого продукта, которые оседают на стенках вакуумных каналов, стимулируя размножение в них микроорганизмов главным образом в период, когда упаковочная машина не работает.
Исходя из вышеизложенного, в основу настоящего изобретения была положена задача разработать способ очистки и/или дезинфекции вакуумных каналов секции термосваривания.
Указанная задача решается с помощью способа очистки и/или дезинфекции вакуумных каналов секции термосваривания, заключающего в том, что вакуумные каналы регулярно отсоединяют от вакуумного насоса и подсоединяют к контуру очистки и/или дезинфекции, после чего осуществляют циркуляцию жидкости для очистки и/или дезинфекции через вакуумные каналы.
Согласно изобретению неожиданно было установлено, что предлагаемый в изобретении способ позволяет значительно повысить степень обеззараживания пищевых продуктов и за счет этого существенно увеличить срок их хранения по сравнению с пищевыми продуктами, упаковываемыми на известных из уровня техники машинах. Предлагаемым в изобретении способом можно простым и экономичным путем очищать и/или дезинфицировать вакуумные каналы секции термосваривания упаковочной машины, например, по завершении ее работы в течение дня перед ее остановкой на ночь.
В одном из предпочтительных вариантов осуществления настоящего изобретения контур очистки и/или дезинфекции содержит насос и резервуар с жидкостью для очистки и/или дезинфекции. Находящаяся в резервуаре жидкость для очистки и/или дезинфекции, содержащая, например, активный хлор, прокачивается насосом через вакуумные каналы и из них возвращается обратно в резервуар. Подобная циркуляция жидкости для очистки и/или дезинфекции по замкнутому контуру продолжается до достижения требуемой степени очистки и дезинфекции вакуумных каналов.
Обычно секция термосваривания содержит первый и второй термосварочные инструменты, которые, взаимодействуя между собой, заваривают полимерную пленку, в которую заключен упаковочный лоток с находящимся в нем пищевым продуктом. При этом первый термосварочный инструмент располагается над полимерной пленкой, а второй термосварочный инструмент – под упаковочным лотком. Второй термосварочный инструмент обычно выполнен перемещаемым по высоте.
В следующем предпочтительном варианте осуществления настоящего изобретения первый и второй термосварочные инструменты можно независимо друг от друга подсоединять к контуру очистки и/или дезинфекции. Преимущество этого варианта состоит в возможности очищать вакуумные каналы первого – верхнего – термосварочного инструмента, в которых чаще накапливаются остатки пищевых продуктов, с большей периодичностью по сравнению с периодичностью очистки вакуумных каналов второго – нижнего – термосварочного инструмента.
В следующем предпочтительном варианте осуществления предлагаемого в изобретении способа секция термосваривания содержит первый и второй термосварочные инструменты, которые подсоединяют к контуру очистки и/или дезинфекции и переходником соединяют между собой. Подобный переходник обеспечивает герметичное соединение между собой вакуумных каналов первого и второго термосварочных инструментов, которые за счет этого можно последовательно промывать циркулирующей по одному замкнутому контуру жидкостью для очистки и/или дезинфекции. Этот вариант осуществления предлагаемого в изобретении способа является наиболее простым в реализации и требует лишь минимального перемонтажа оборудования на упаковочной машине.
В качестве жидкости для очистки и/или дезинфекции может использоваться любая известная специалистам в данной области жидкость для очистки и/или дезинфекции, которая обеспечивает очистку вакуумных каналов секции термосваривания и при необходимости их дезинфекцию. Более предпочтительно, однако, использовать в качестве такой жидкости для очистки и/или дезинфекции жидкость, содержащую активный хлор.
По завершении процесса очистки и/или дезинфекции вакуумных каналов от них в предпочтительном варианте вновь отсоединяют контур очистки и/или дезинфекции. После этого вакуумные каналы продувают обеззараженным сжатым воздухом до полного их высушивания, исключающего возможность попадания жидкости для очистки и/или дезинфекции в пищевые продукты в процессе их последующей упаковки.
Еще одним объектом настоящего изобретения является контур очистки и/или дезинфекции, содержащий насос, резервуар с жидкостью для очистки и/или дезинфекции и трубопроводы, которые выполнены с возможностью их подсоединения к вакуумным каналам секции термосваривания упаковочной машины.
Преимущество такого предлагаемого в изобретении контура очистки и/или дезинфекции состоит в обеспечиваемой им возможности простой и экономичной очистки вакуумных каналов секции термосваривания. Подобный контур очистки и/или дезинфекции достаточно просто подсоединяется к упаковочной машине.
В одном из предпочтительных вариантов соединение контура очистки и/или дезинфекции с упаковочной машиной предлагается выполнять разъемным. Преимущество этого варианта выполнения предлагаемого в изобретении контура очистки и/или дезинфекции состоит в возможности его применения для очистки и/или дезинфекции вакуумных каналов секций термосваривания нескольких упаковочных машин, при этом сам контур очистки и/или дезинфекции нет необходимости оставлять после его использования вблизи упаковочной машины непосредственно на время упаковки пищевых продуктов, где он может представлять собой потенциальный источник загрязнения упаковываемых пищевых продуктов.
В изобретении предлагается также переходник контура очистки и/или дезинфекции, предназначенный для разъемного герметичного соединения между собой вакуумных каналов первого и второго термосварочных инструментов секции термосваривания. Подобный переходник позволяет соединять между собой первый и второй термосварочные инструменты и таким путем оба их подсоединять к контуру циркуляции жидкости для очистки и/или дезинфекции, что обеспечивает возможность исключительно простой и быстрой очистки и/или дезинфекции вакуумных каналов секции термосваривания.
Еще одним объектом настоящего изобретения является упаковочная машина, прежде всего упаковочная машина глубокой вытяжки, имеющая присоединительные элементы для подсоединения контура очистки и/или дезинфекции к вакуумным каналам секции термосваривания.
В предпочтительном варианте предлагаемая в изобретении упаковочная машина выполнена с возможностью разъемного подсоединения контура очистки и/или дезинфекции к вакуумным каналам секции термосваривания.
Ниже изобретение более подробно рассмотрено со ссылкой на прилагаемые чертежи. Приведенные в последующем описании пояснения носят исключительно иллюстративный характер и не ограничивают объем изобретения. На прилагаемых к описанию чертежах, в частности, показано:
на фиг.1 – схема, иллюстрирующая метод создания вакуума в первом и втором термосварочных инструментах,
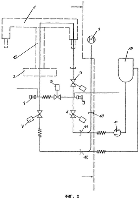
на фиг.2 – схема, иллюстрирующая предлагаемый в изобретении способ, при осуществлении которого первый и второй термосварочные инструменты подсоединены к контуру очистки и дезинфекции,
на фиг.3 – схема, иллюстрирующая вариант осуществления предлагаемого в изобретении способа, в котором первый и второй термосварочные инструменты присоединены отдельно друг от друга к контуру очистки и дезинфекции.
На фиг.1 показана технологическая схема, поясняющая известный из уровня техники процесс вакуумирования вакуумных каналов секции термосваривания. Секция термосваривания имеет верхний 1 и нижний 2 термосварочные инструменты. В этих термосварочных инструментах выполнены каналы, через которые можно откачивать воздух из упаковки. Для создания разрежения, необходимого для такого откачивания воздуха из упаковки, служит вакуумный насос 3. Распределением создаваемого вакуумным насосом 3 разрежения по заданной схеме между вакуумными каналами верхнего термосварочного инструмента 1 и вакуумными каналами нижнего термосварочного инструмента 2 управляют клапаны 4-7. По завершении процесса термосваривания давление в системе повышается до нормального приведением в действие клапанов 8 и 9.
На фиг.2 показана схема, иллюстрирующая предлагаемый в изобретении способ, который предполагает создание дополнительного контура очистки и дезинфекции вакуумных каналов верхнего 1 и нижнего 2 термосварочных инструментов. Для создания такого контура в рассматриваемом случае отсоединяли вакуумный насос 3 и ведущий от него к секции термосваривания соединительный трубопровод закрывали в точке 10 герметичной заглушкой или глухим фланцем. Вакуумные каналы верхнего термосварочного инструмента 1 переходником 13 герметично соединяли с вакуумными каналами нижнего термосварочного инструмента 2. После этого к системе через соответствующие трубопроводы, соединенные на фланцах 11, 12, подсоединяли насос 14 и резервуар 15 с жидкостью для очистки и дезинфекции с получением замкнутого контура циркуляции жидкости. Насосом 14 жидкость для очистки и дезинфекции, которая в рассматриваемом случае содержит активный хлор, нагнетается в вакуумные каналы верхнего термосварочного инструмента 1. Оттуда жидкость проходит по переходнику 13 в вакуумные каналы нижнего термосварочного инструмента 2 и из них возвращается обратно в резервуар 15, из которого она может вновь отбираться для очистки и/или дезинфекции вакуумных каналов. Подобная циркуляция жидкости продолжается до достижения требуемой степени очистки и дезинфекции вакуумных каналов. Для очистки и/или дезинфекции клапана 5 и идущих к нему и от него трубопроводов клапан 4 полностью закрывают, и жидкость в результате начинает циркулировать только через клапаны 5, 6 и 7. По завершении процесса очистки, соответственно дезинфекции, насос 14 и резервуар 15 с жидкостью для очистки и дезинфекции вновь отсоединяют от вакуумных (отсасывающих) трубопроводов и к ним вновь подсоединяют вакуумный насос 3. Помимо этого, удаляют также переходник 13. После этого через вакуумные каналы термосварочных инструментов 1, 2 продувают стерильный (обеззараженный) воздух до полного высушивания вакуумных каналов, исключающего возможность попадания жидкости для очистки и дезинфекции в упаковываемые в секции термосваривания пищевые продукты.
На фиг.3 показаны два отдельных контура очистки и дезинфекции, один из которых используется для очистки и дезинфекции вакуумных каналов верхнего термосварочного инструмента 1, а другой – вакуумных каналов нижнего термосварочного инструмента 2. Приведенные выше при описании фиг.2 пояснения в основном относятся и к этому варианту осуществления предлагаемого в изобретении способа, за исключением лишь того, что в данном случае переходниками 13, 13′ не соединяют между собой вакуумные каналы верхнего термосварочного инструмента 1 и нижнего термосварочного инструмента 2. В соответствии с этим вакуумные каналы верхнего термосварочного инструмента можно очищать независимо от вакуумных каналов нижнего термосварочного инструмента и наоборот. Этот вариант осуществления предлагаемого в изобретении способа целесообразно использовать, прежде всего, в том случае, когда вакуумные каналы верхнего термосварочного инструмента загрязняются в большей степени по сравнению с вакуумными каналами нижнего термосварочного инструмента, что часто случается на практике.
Формула изобретения
1. Способ очистки и/или дезинфекции вакуумных каналов секции термосваривания, отличающийся тем, что вакуумные каналы регулярно отсоединяют от вакуумного насоса (3) и подсоединяют к контуру очистки и/или дезинфекции, после чего осуществляют циркуляцию жидкости для очистки и/или дезинфекции через вакуумные каналы.
2. Способ по п.1, отличающийся тем, что контур очистки и/или дезинфекции содержит насос (14) и резервуар (15) с жидкостью для очистки и/или дезинфекции.
3. Способ по п.1 или 2, отличающийся тем, что секция термосваривания содержит первый и второй термосварочные инструменты (1, 2), каждый из которых подсоединен к контуру очистки и/или дезинфекции.
4. Способ по п.1 или 2, отличающийся тем, что секция термосваривания содержит первый и второй термосварочные инструменты (1, 2), которые подсоединены к контуру очистки и/или дезинфекции и переходником (13) соединены между собой.
5. Способ по п.2, отличающийся тем, что в качестве жидкости для очистки и/или дезинфекции используют жидкость, содержащую активный хлор.
6. Способ по п.1, отличающийся тем, что по завершении процесса очистки и/или дезинфекции вакуумных каналов (4-9) от них отсоединяют контур очистки и/или дезинфекции и сушат их обеззараженным воздухом.
7. Контур очистки и/или дезинфекции, содержащий насос (14), резервуар (15) с жидкостью для очистки и/или дезинфекции и трубопроводы, отличающийся тем, что трубопроводы выполнены с возможностью их подсоединения к вакуумным каналам секции термосваривания упаковочной машины.
8. Контур очистки и/или дезинфекции по п.7, отличающийся тем, что соединение выполнено разъемным.
9. Переходник (13, 13′) контура очистки и/или дезинфекции, предназначенный для разъемного герметичного соединения между собой вакуумных каналов первого и второго термосварочных инструментов (1, 2) секции термосваривания.
10. Упаковочная машина, прежде всего упаковочная машина глубокой вытяжки, имеющая присоединительные элементы (11, 12) для подсоединения контура очистки и/или дезинфекции.
11. Упаковочная машина по п.10, отличающаяся тем, что она выполнена с возможностью разъемного подсоединения к ней контура очистки и/или дезинфекции.
РИСУНКИ
|