|
|
(21), (22) Заявка: 2005122560/11, 15.07.2005
(24) Дата начала отсчета срока действия патента:
15.07.2005
(43) Дата публикации заявки: 20.01.2007
(46) Опубликовано: 20.11.2007
(56) Список документов, цитированных в отчете о поиске:
“КЛАКСОН”, 2005, №1. SU 1092057 А, 15.05.1984. ЕР 0829383 A2, 18.03.1998. US 5797618 А, 25.08.1998.
Адрес для переписки:
367000, Республика Дагестан, г. Махачкала, пр. Шамиля, 19, кв.72, М.А. Чупанову
|
(72) Автор(ы):
Чупанов Магомедрасул Ахмедович (RU)
(73) Патентообладатель(и):
Чупанов Магомедрасул Ахмедович (RU)
|
(54) СПОСОБ СТАБИЛИЗАЦИИ ЦЕНТРА ТЯЖЕСТИ АВТОМОБИЛЕЙ И УСТРОЙСТВО ДЛЯ ЕГО ОСУЩЕСТВЛЕНИЯ
(57) Реферат:
Изобретение относится к автомобилестроению, как к легковым автомобилям, так и грузовым. Способ стабилизации центра тяжести автомобилей, снабженных стабилизатором центра тяжести, заключается в автоматическом выравнивании кузова на подъемах и спусках подъемными гидроцилиндрами в положение, параллельное к горизонтали, а направление результирующей силы тяжести кузова – перпендикулярное к горизонтали, поднимая и опуская его переднюю и заднюю части относительно центра тяжести, причем на подъемах поднимается задняя часть кузова, а на спусках его передняя часть. Устройство для стабилизации центра тяжести автомобилей, включающих кузов, раму и насос, представляет собой стабилизатор центра тяжести, состоящий из корпуса с двумя напорными входами и сливом, золотника, центрированного относительно проточек корпуса с помощью пружин, и уровневого шарика, движущегося по направляющей, помещенного внутри двух полусвер. Подъемные гидроцилиндры соединены между собой попарно – параллельно. Гидросистема устройства снабжена предохранительным клапаном. Стабилизатор имеет рычаг принудительного переключения золотника. Передние гидроцилиндры устройства у специальных автомобилей используются для подъема и разгрузки грузов. Изобретение, в результате повышения эффективности использования мощности двигателя, уменьшения нагрузки на тормозную систему и расхода топлива автомобиля позволяет значительно облегчить преодоление подъемов а также повысить безопасность его движения на спусках. 2 н.п. ф-лы, 8 ил.
Предлагаемое изобретение относится к автомобилестроению, как к легковым, так и грузовым.
Известен способ стабилизации (выравнивание) кузова автомобилей с помощью подвески, известный как «независимая подвеска» (Автомобильный журнала «Клаксон», №1, 2005 г.).
Недостатком этого способа является невозможность его использования для стабилизации центра тяжести автомобилей при приодолении ими подъемов или спусков. Независимая подвеска используется только для приодоления мелких неровностей с целью удержания кузова автомобилей при этом в равном (горизонтальном) положении.
Целью предлагаемого изобретения является повышение эффективности использования мощности двигателей, безопасности тормозных систем и уменьшение расхода топлива автомобилей.
Указанная цель достигается тем, что автомобиль снабжен стабилизатором центра тяжести, обеспечивающим автоматическое выравнивание кузова на подъемах и спусках гидроцилиндрами в положение, параллельное к горизонтали, а направление результирующей силы тяжести кузова перпендикулярное к горизонтали, поднимая и опуская его переднюю и заднюю части относительно центра тяжести, причем на подъемах поднимается задняя часть кузова, а на спусках его передняя часть.
Для осуществления стабилизации центра тяжести стабилизатор установлен на днище кузова автомобиля, который включает корпус с двумя напорными входами и сливом, золотник, центрированный относительно проточек корпуса с помощью пружин, уровневый шарик, движущейся по направляющей, помещенный внутри двух полусвер, гидроцилиндры, соединенные между собой попарно параллельно, насос и предохранительный клапан.
Для карьерных самосвалов на стабилизаторе предусмотрено его принудительное включение, а передние подъемные гидроцилиндры используются для подъема кузова и разгрузки сыпучих материалов (груза).
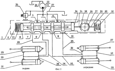
На фиг.1 показана принципиальная схема устройства; на фиг.2 – движение грузового автомобиля по ровной поверхности; на фиг.3 – движение легкового автомобиля по ровной поверхности; на фиг.4 – движение легкового автомобиля на подъеме; на фиг.5 – движение грузового автомобиля на подъеме и распределение сил тяжести груза и рамы; на фиг.6 – движение грузового автомобиля на подъеме и стабилизация центра тяжести груза; на фиг.7 – движение грузового автомобиля на спуске и распределение сил тяжести груза и рамы; на фиг.8 – движение грузового автомобиля на спуске и стабилизация центра тяжести груза.
Устройство для стабилизации центра тяжести автомобилей содержит стабилизатор центра тяжести 1, состоящей из корпуса 2, внутри которого помещен золотник, имеющий два напорных входа 3, 4 и общий сливной выход, центрированный относительно проточек 7, 8, 9, 10 корпуса 2 с помощью пружин 11, 12, одна из которых, 11, установлена между стенкой 13 корпуса 2 и торцом золотника 6, а другой торец 14 золотника 6 через стержень 15 соединен со сферической поверхностью 16, образующую с другой сферической поверхностью 17 разъемный корпус уровневого шарика 18, движущийся по направляющей (не показана), причем вторая сферическая поверхность 17 через стержень 19 и крышку 20 обеспечивает с помощью другой центрирующей пружины 12 постоянный контакт сферических поверхностей 16, 17 и уровневого шарика 18. Напорная линия 21, идущая от насоса 22 через стабилизатор 1 и гидропроводов 23, 24, 25, 26, соединена с подъемными гидроцилиндрами 27, 28, 29, 30, соединенными также между собой параллельно с помощью гидропроводов 31, 32, 33, 34.
Гидросистема устройства снабжена предохранительным клапаном 35 и имеет сливную магистраль 36.
Устройство для стабилизации центра тяжести автомобилей работает следующим образом.
При движении автомоблией по ровной поверхности результирующая их силы груза (Gгр) и самой автомашины (Gр) (фиг.1) направлена перпендикулярно к поверхности почвы (n-n). Автомобили двигаются в пределах технико-экономических параметров, заложенных в их конструкциях: по скорости движения, расхода топлива, работы тормозных систем и т.д. Если грузовая автомашина, то заложенная грузоподъемность позволяет развивать автомашине оптимальную скорость, расход топлива находится в пределах, заложенных заводом – изготовителем, тормозная система позволяет своевременно остановить автомашину и т.д. А легковая автомашина также двигается в пределах ее технико-экономических показателей. Ее результирующая G направлена перпендикулярно к поверхности (фиг.2), то есть влияние силы тяжести груза и силы тяжести самого автомобиля не оказывают решающего влияния на его работу и использования. В целом, все параметры автомашин находятся в допустимых пределах, заложенных заводами – изготовителями.
Золотник 6 стабилизатора центра тяжести 1 устройства, когда автомобили двигаются по ровной поверхности, находится в нейтральном положении. Рабочая жидкость, идущая от насоса 22 и по гидропроводу 21 через проточки 7, 8, 9, 10 и гидропроводам 23, 24, 25, 26, поступает в подъемные гидроцилиндры 27, 28, 29, 30 и через сливную канавку в золотнике (на чертеже показана пунктиром) по гидропроводу 27 идет на слив в бак автомобиля. Подъемные гидроцилиндры 27, 28, 29, 30 находятся в не рабочем положении.
При движении автомобилей на подъем происходит перераспределение их сил тяжести (G, G) на составляющие: горизонтальную (Gsin ) и вертикальную (Gcos ). Применительно для легковых автомашин оно показано на фиг.4.
По проф. Смирнову Г.А. горизонтальную составляющую называют силой сопротивления подъему Ph. При движении по усовершенствованным автомобильным дорогам, продольные уклоны которых обычно не превышают 4…5%, она относительно мала. Вместе с тем на горных дорогах она во многих случаях является основной составляющей сопротивления движению.
Машины высокой проходимости при движении по местности должны преодолевать подъемы 30°. В этом случае сила сопротивления подъему составляет 0,5 Gм и в большинстве случаев превосходит силу сопротивления качению в несколько раз. (Теория движения колесных машин: Учеб. для студентов машиностроит. спец. вузов – 2-е изд., доп. и перераб. – М.: Машиностроение. 1990. – 352 с.: ил.)
К примеру, при массе груза автомашины самосвал МЗКТ65251 23,0 т горизонтальная составляющая G2гр sin , при =10°, G2гр=4860 кг, а при =150, G2гр=7246 кг, т.е. она составляет 31% от массы груза.
На грузовой автомашине происходит перераспределение силы тяжести, состоящей из силы тяжести груза Gгр и силы тяжести рамы Gp, силы тяжести груза Gгр на составляющие: горизонтальную Gгрsin и вертикальную Gcos , к которым добавляется сила тяжести кузова Gк и ее составляющие Gкsin и Gкcos . Тогда суммарное значение силы тяжести груза будет равно сумме сил тяжести самого груза Gгр и плюс силы тяжести кузова Gк, т.е. Gгр=Gгр+Gк (см. фиг.5). Суммарное значение силы тяжести груза (Gгр) находится в центре тяжести, силы тяжести груза (Gгр) и кузова (Gк).
Сила тяжести рамы (Gp) автомобилей включает силу тяжести кабины Gкаб, силы тяжести двигателя Gдв, силы тяжести трансмиссии Gтр. Тогда суммарное значение силы тяжести рамы Gp составляет силы тяжести самой рамы Gp и остальных узлов Gкаб, Gдв, Gтр, т.е. Gp=Gp+Скаб+Сдв+Gтр. Суммарное значение силы тяжести веса рамы находится в центре тяжести всех указанных узлов (рамы, кабины, двигателя и трансмиссии).
Силой тяжести остальных деталей и узлов автомобилей не пренебрегаем ввиду ее относительной незначительности.
Решающее значение сопротивления подъему автомобилей имеет суммарное значение горизонтальных составляющих силы тяжести груза Grpsin и горизонтальной составляющей силы тяжести рамы Gpsin , т.е. Gг=Gгрsin +Gpsin . Для преодоления действия этих составляющих автомобильная промышленность для автомобилей разрабатывает и устанавливает двигатели все большей и большей мощности. Эти двигатели позволяют двигаться автомобилям на подъем, увеличивая угол его крутизны, но для современных автомобилей эти значения (угла подъема) совершенно недостаточны. При этом происходит значительный перерасход топлива, мощности и т.д. Если у самосвала МЗКТ 65251 на перевозку 1 т груза на ровной поверхности расходуется 11,3 кВт мощности и он может преодолеть подъем 12°, то на подъеме, например, 15° этот автомобиль может развивать мощность только 8,63 кВт/т. Поэтому автомобиль и не может преодолеть этот подъем (15°).
На подъеме золотник 6 под действием горизонтальной составляющей уровневого шарика 18 и самого золотника преодолевает усилие центрирующей пружины (например, 11) и перемещается в противоположное направление, перекрывая поступление рабочей жидкости на слив. Рабочая жидкость поступает через проточки 7 и 9 и по гидропроводам 23, 26 в подъемные гидроцилиндры 27, 28, 29, 30. По гидропроводу 24 рабочая жидкость поступает в поршневую полость гидроцилиндров 29, 30, расположенных сзади автомобиля, а по гидропроводу 26 – в штоковую полость гидроцилиндров 27, 28, расположенных спереди автомобиля. Штоки передних гидроцилиндров 27, 28 остаются неподвижными, т.к. они и так задвинуты. Штоки задних гидроцилиндров 29, 30 выдвигаются и поднимают заднюю часть автомобиля (фиг.5), но до тех пор пока суммарное значение силы тяжести груза (Gгр) не будет направлено перпендикулярно (Gгр n-n) горизонтальной поверхности (n-n). В результате уровневый шарик 18 возвращается в исходное положение одновременно под действием центрирующей пружины 11, в исходное (среднее) положение возвращается и золотник 6. Рабочая жидкость переключается и поступает на слив в бак автомобиля.
После завершения подъема, к примеру, на ровном участке рама автомобиля выравнивается, а кузов сзади остается еще в поднятом положении. Тогда уровневый шарик 18, сжимая центрирующую пружину 12, под действием горизонтальной оставляющей перемещается в противоположное направление. Перемешается в этом же направлении под действием центрирующей пружины 11 и горизонтальной составляющей и золотник 6. Рабочая жидкость переключается в гидропроводы 24, 25 и поступает даже в штоковую полость гидроцилиндров 29, 30 и в поршневую полость гидроцилиндров 27, 28. Штоки гидроцилиндров 29, 30 задвигаются, опуская заднюю часть автомобиля, а поршни передних гидроцилиндров 27, 28 не поднимаются, т.к. рабочая жидкость течет туда, куда ей легче течь, т.е. туда где опускаются (задвигаются) штоки гидроцилиндров, а не туда, где поднимаются штоки и увеличивается давление, поднимая переднюю часть автомобиля.
После опускания задней части (кузова) автомашины золотник 6 с помощью центрирующих пружин 11, 12 возвращается в среднее положение, рабочая жидкость поступает на слив.
На спуске все силы, приложенные к автомобилю на подъеме, меняют свои направления на противоположное. Если результирующая горизонтальной составляющей силы тяжести груза (Gг) оказывала сопротивление движению автомобилей на подъеме, тянула автомашину назад, то на спуске эта сила Gг играет толкающую вперед (вниз по спуску) роль (см. фиг.6). Известны много случаев, когда тормозная система не выдерживала действие этой силы и происходили аварии.
Золотник 6 устройства под действием горизонтальной составляющей уровневого шарика 18 и самого золотника 6 преодолевает усилие центрирующей пружины, соответственно 12 и перемещается (в направлении спуска), перекрывая поступление рабочей жидкости на слив в бак автомобиля, переключает ее (рабочую жидкость) в гидропровода 24, 25 и в подъемные гидроцилиндры 27, 28, 29, 30.
По гидропроводу 24 рабочая жидкость поступает в штоковые полости задних гидроцилиндров 29, 30, их поршни остаются так же в задвинутом положении, а по гидропроводу 25 рабочая жидкость поступает в поршневую полость передних гидроцилиндров 27, 28. Штоки гидроцилиндров 27, 28 выдвигаются, поднимая переднюю часть автомобиля. Их подъем продолжается до тех пор, пока суммарная результирующая силы тяжести груза Gгр автомобиля или самого автомобиля G (для легковых) не будет перпендикулярно плоскости п-п (Gгр(G)п-п. После этого золотник 6 стабилизатора под действием центрирующей пружины 12 возвращается в нейтральное положение. Рабочая жидкость поступает на слив в бак автомобиля. После окончания спуска рама автомобиля выравнивается, а передняя часть автомобиля остается поднятой. Тогда под действием горизонтальных составляющих уровневого шарика 18 и самого золотника 6 золотник перемещается в направлении центрирующей пружины 11, преодолевая ее усилие, переключает рабочую жидкость со слива в гидропровода 23, 26. По гидропроводу 23 жидкость попадает в штоковую полость задних подъемных гидроцилиндров 29, 30, а по гидропроводу 26 – в поршневую полость гидроцилиндров 27, 28. Штоки гидроцилиндров 29, 30 остаются в неподвижном состоянии, а штоки передних гидроцилиндров 27, 28, задвигаются, опуская переднюю часть автомобиля. Задняя часть автомобиля при этом не поднимается, т.к. жидкость течет туда, куда ей легче течь, т.е. не в поршневую полость гидроцилиндров 29, 30 и поднимая сзади автомобиль, а в штоковые полости гидроцилиндров 27, 28, куда ей легче течь, где для жидкости меньше противодавления. После этого центрирующая пружина 11 возвращает 11 золотник 6 в нейтральное положение, рабочая жидкость поступает на слив. При следующих подъемах и спусках процесс повторяется.
Для карьерных самосвалов на стабилизаторе центра тяжести 1 предусмотрено принудительное переключение золотника 6 с помощью рычага (не показан), а передние гидроцилиндры 27, 28 используются для подъема кузова автомобиля и выгрузки с него сыпучих материалов (груза).
Работа стабилизатора 1 в этом случае происходит следующим образом. Рычаг установлен со стороны его стенки 13. Для подъема кузова и выгрузки сыпучих материалов рычаг переводят в положение, при котором золотник 6 перемещается в сторону центрирующей пружины 12 и переключает рабочую жидкость со слива в гидропровода 24, 25, соединенные со штоковой полостью задних гидроцилиндров 29, 30 (гидропровод 24) и поршневой полостью передних гидроцилиндров 27, 28 (гидропровод 25). Штоки задних гидроцилиндров 29, 30 остаются в задвинутом положении, а штоки передних гидроцилиндров 27, 28 выдвигаются, поднимая кузов автомобиля вверх. Груз высыпается. Затем рычаг принудительной установки стабилизатора переводится в исходное положение. Золотник 6 при этом под действием центрирующих пружин 11, 12 устанавливается в нейтральном (среднем) положении. Рабочая жидкость поступает на слив. Штоки передних гидроцилиндров 27, 28 задвигаются под весом кузова.
Предлагаемый способ и техническое решение позволит повысить эффективность использования мощности двигателей и значительно уменьшить нагрузку на тормозные системы автомобилей, а также снизить их расход топлива.
Ожидаемый годовой экономический эффект от создания и использования одного комплекта предлагаемого устройства для стабилизации центра тяжести автомобилей составит 10-25 тыс. рублей.
Формула изобретения
1. Способ стабилизации центра тяжести автомобилей, включающий механизм выравнивания кузова, отличающийся тем, что автомобиль снабжен стабилизатором центра тяжести, обеспечивающим автоматическое выравнивание кузова на подъемах и спусках подъемными гидроцилиндрами в положение, параллельное к горизонтали, а направление результирующей силы тяжести кузова – перпендикулярное к горизонтали, поднимая и опуская его переднюю и заднюю части относительно центра тяжести, причем на подъемах поднимается задняя часть кузова, а на спусках – его передняя часть.
2. Устройство для стабилизации центра тяжести автомобилей, включающее кузов, раму и насос, отличающееся тем, что кузов автомобиля снабжен стабилизатором центра тяжести, состоящим из корпуса с двумя напорными входами и сливом, золотника, центрированного относительно проточек корпуса с помощью пружин, и уровневого шарика, движущегося по направляющей, помещенного внутри двух полусфер, а подъемные гидроцилиндры соединены между собой попарно параллельно, гидросистема устройства снабжена предохранительным клапаном, причем стабилизатор имеет рычаг принудительного переключения золотника, а передние подъемные гидроцилиндры устройства у специальных автомобилей используются для подъема и разгрузки грузов.
РИСУНКИ
|
|