|
|
(21), (22) Заявка: 2005134648/02, 09.11.2005
(24) Дата начала отсчета срока действия патента:
09.11.2005
(43) Дата публикации заявки: 20.05.2007
(46) Опубликовано: 20.11.2007
(56) Список документов, цитированных в отчете о поиске:
SU 1119857 А1, 23.10.1984. SU 929463 А1, 23.05.1982. SU 1242403 А1, 07.07.1986. RU 2103176 C1, 27.01.1997. ЕР 0311779 А1, 19.04.1989. DE 3239939 A1, 30.06.1989.
Адрес для переписки:
105275, Москва, 5 ул. Соколиной Горы, 12, кв.4, А.А. Кочуркову
|
(72) Автор(ы):
Кочурков Александр Андреевич (RU), Кочурков Владимир Андреевич (RU), Кочурков Андрей Александрович (RU)
(73) Патентообладатель(и):
Кочурков Александр Андреевич (RU), Кочурков Владимир Андреевич (RU), Кочурков Андрей Александрович (RU)
|
(54) СИСТЕМА УПРАВЛЕНИЯ ПНЕВМОГИДРАВЛИЧЕСКИМ СИЛОВЫМ ПРИВОДОМ
(57) Реферат:
Изобретение относится к области машиностроения, в частности к системам управления пневмогидравлическими силовыми приводами машин. Система содержит источник сжатого воздуха, подключенное к нему своим входом устройство распределения сжатого воздуха, устройство контроля рабочего цикла и управляющие пневмораспределители, соединенные с устройством распределения сжатого воздуха. Выходы устройства распределения сжатого воздуха соединены трубопроводами со штоковой и поршневой полостями рабочего и силового цилиндров привода. Устройство распределения сжатого воздуха выполнено в виде трех трехходовых двухпозиционных пневмораспределителей. Выход каждого из упомянутых пневмораспределителей соединен соответственно со штоковой полостью рабочего цилиндра, штоковой полостью силового цилиндра и с поршневой полостью силового цилиндра. Устройство контроля рабочего цикла выполнено в виде реле давления с пневматическим выходом, отверстием ввода и выходным отверстием. Выходное отверстие связано с управляющими полостями трехходовых двухпозиционных пневмораспределителей, выходы которых соединены со штоковой и поршневой полостями силового цилиндра. Упомянутое отверстие ввода реле давления соединено со штоковой полостью силового цилиндра. В результате обеспечивается повышение гибкости и надежности системы управления. 2 з.п. ф-лы, 1 ил.
Изобретение относится к области машиностроения, в частности к системам управления пневмогидравлическими силовыми приводами машин.
Известен пресс (а.с. СССР SU 1143605 А, В29С 43/02, 07.03.85), включающий пневмогидравлический силовой привод и систему управления, содержащую элементы и устройства пневмоавтоматики высокого давления. Ключевым элементом управления здесь является трехпозиционный распределительный кран с механизмом поворота его золотника, которые очень сложны в изготовлении, требуют ручных доводочных операций и к тому же не позволяют гибко регулировать и отлаживать взаимодействие подвижных элементов усилителя.
Наиболее близкой по технической сущности и достигаемому эффекту к предложенному техническому решению является система управления пневмогидравлическим прессом (а.с. СССР SU 1119857 А, В30В 15/00, 23.10.84), принятая нами за прототип, включающая источник сжатого воздуха, подключенное к нему своим входом устройство распределения силового сжатого воздуха, выходы которого соединены трубопроводами со штоковой и поршневой полостями рабочего и силового цилиндров привода, устройство контроля рабочего цикла и управляющие пневмораспределители, соединенные с устройством распределения силового сжатого воздуха, в которой устройство распределения силового сжатого воздуха представляет собой трехпозиционный распределительный кран с механизмом поворота его золотника, а устройство контроля рабочего цикла представляет собой пневмораспределитель с упором, закрепленным на подвижном элементе пресса. Механизм поворота золотника распределительного крана выполнен в виде поршневого цилиндра с закрепленными на его корпусе рейкой и защелкой, зубчатого сектора, управляемого упора и пневмораспределителей, при этом зубчатый сектор закреплен на золотнике распределительного крана, управляемый упор размещен на станине, поршневой цилиндр смонтирован с возможностью взаимодействия своими рейкой и защелкой соответственно с зубчатым сектором и управляемым упором.
Описанная система позволяет управлять пневмогидравлическим силовым приводом пресса, обеспечивая выполнение рабочего цикла в ручном или полуавтоматическом режимах.
Однако выполнение устройства распределения силового сжатого воздуха в виде распределительного крана с механизмом поворота его золотника практически исключает возможность гибкого управления работой элементов силового привода. Действительно, в силу того что каждому углу поворота распределительного крана соответствует совершенно определенная степень открытия одних отверстий и перекрытия других, система управления оказывается жестко детерминированной. Такая система не дает возможности гибкой корректировки синхронизации работы силового привода: она не позволяет смещать или, наоборот, – совмещать начало или окончание отдельных стадий цикла. Выхлоп из всех управляемых полостей силового привода производится через единое выхлопное отверстие и единый глушитель, что делает затруднительным отдельную регулировку сброса давления из указанных полостей. Эффективность управления в этом случае в значительной степени определяется тем, насколько удачной оказалась конструкция распределительного крана, конструкция его получается очень сложной, при изготовлении требует ручных доводочных операций.
Механизм поворота золотника также является очень сложным в изготовлении и отладке. В случае нарушений в работе распределительного крана или механизма поворота его золотника привод надолго выходит из строя, так как требуется определенное время на ремонтно-восстановительные и наладочные работы. Такая система воздухораспределения имеет низкие возможности по унификации, она уникальна и изготавливается в единичном варианте только под конкретное силовое оборудование.
Кроме того, устройство контроля рабочего цикла, представляющее собой пневмораспределитель с упором, закрепленным на подвижном элементе пресса, чаще всего не обеспечивает использование максимально возможного усилия подъема подвижного элемента на низком давлении. Действительно, такое устройство обеспечивает контроль «по пути», т.е. выдает управляющий сигнал только по достижении определенной высоты подъема подвижного элемента привода. При этом не учитывается усилие подъема. В том случае, если усилия будет недостаточно, может потребоваться трудоемкий процесс наладки момента переключения подъема с низкого на высокое давление. К тому же в совокупности с распределительным краном такое устройство контроля не исключает ошибочного включения подъема подвижного элемента сразу на высокое давление, минуя стадию подъема на низком давлении, что может привести к выбросу масла, попаданию воздуха в гидравлические каналы и нарушению работы силового привода.
Кроме того, в исходном положении в штоковую полость рабочего цилиндра постоянно подается давление сжатого воздуха, что не отвечает современным требованиям безопасной эксплуатации некоторых видов силового оборудования. Попытка разработать распределительный кран с дополнительной, четвертой позицией, обеспечивающей запирание подачи сжатого воздуха во все полости привода, чрезмерно усложнит конструкцию.
Задачей предлагаемого изобретения является повышение гибкости и надежности управления.
Указанный технический результат достигается посредством системы управления пневмогидравлическим силовым приводом, включающей источник сжатого воздуха, подключенное к нему своим входом устройство распределения сжатого воздуха, выходы которого соединены трубопроводами со штоковой и поршневой полостями рабочего и силового цилиндров привода, устройство контроля рабочего цикла и управляющие пневмораспределители, соединенные с устройством распределения сжатого воздуха, при этом устройство распределения сжатого воздуха выполнено в виде трех трехходовых двухпозиционных пневмораспределителей, выход каждого из которых соединен соответственно со штоковой полостью рабочего цилиндра, штоковой полостью силового цилиндра и поршневой полостью силового цилиндра.
Устройство контроля рабочего цикла выполнено в виде реле давления с пневматическим выходом, отверстием ввода и выходным отверстием, связанным с управляющими полостями трехходовых двухпозиционных пневмораспределителей, выходы которых соединены со штоковой и поршневой полостями силового цилиндра, а упомянутое отверстие ввода реле давления соединено со штоковой полостью силового цилиндра.
Система снабжена концевым управляющим пневмораспределителем, выполненным с возможностью подачи сжатого воздуха в исходном положении силового привода и соединенным с полостью управления трехходового двухпозиционного пневмораспределителя, выход которого связан со штоковой полостью рабочего цилиндра.
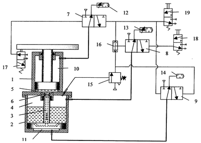
На чертеже представлена принципиальная пневматическая схема управления пневмогидравлическим силовым приводом пресса.
Объект управления – пневмогидравлический силовой привод – включает рабочий 1 и силовой 2 цилиндры, при этом в штоке силового цилиндра выполнен канал 3 для сообщения между собой штоковой полости 4 силового цилиндра и поршневой полости 5 рабочего цилиндра с возможностью перекрытия канала 3 клапаном 6. Источник сжатого воздуха (обычно – это цеховая магистраль сжатого воздуха давлением до 6 атм), от которого запитаны входы всех пневмораспределителей и реле давления, условно не показан. Устройство распределения силового сжатого воздуха представлено тремя трехходовыми двухпозиционными пневмораспределителями 7-9 с двухсторонним пневмоуправлением. Трехходовый двухпозиционный пневмораспределитель 7 своим выходом соединен со штоковой полостью 10 рабочего цилиндра 1, трехходовый двухпозиционный пневмораспределитель 8 – со штоковой полостью 4 силового цилиндра 2, а трехходовый двухпозиционный пневмораспределитель 9 – с поршневой полостью 11 силового цилиндра 2. На выхлопе трехходовых двухпозиционных пневмораспределителей 7 и 8 установлены пневмодроссели с глушителем 12 и 13 соответственно, а на выхлопе трехходового двухпозиционного пневмораспределителя 9 – глушитель 14. Реле давления 15 контролирует давление в штоковой полости 4 силового цилиндра и выдает пневмосигнал управления на трехходовые двухпозиционные пневмораспределители 8 (через пневмоклапан с логической функцией «или» 16) и 9, обеспечивая необходимую последовательность автоматического переключения распределителей во время рабочего хода штока (с плитой) рабочего цилиндра 1. Концевой пневмораспределитель 17 связан своим выходом с управляющей полостью распределителя 7 и выдает сигнал управления в исходном (нижнем) положении штока рабочего цилиндра 1. Для пуска и возврата привода в исходное положение предусмотрены кнопочные пневмораспределители (пневмокнопки) 18 и 19 соответственно.
Система управления работает следующим образом.
В исходном положении, как показано на схеме (фиг.1), все полости цилиндров пневмогидравлического силового привода соединены с атмосферой через пневмораспределители 7-9.
При нажатии на пневмокнопку 18 «ПУСК» сжатый воздух переключает трехходовый двухпозиционный пневмораспределитель 8 в другое стабильное положение и сжатый воздух поступает в штоковую полость 4 силового цилиндра 2. При этом гидравлическая жидкость (масло) передавливается по каналу 3 при открытом клапане 6 в поршневую полость 5 рабочего цилиндра 1 и его шток с плитой поднимаются, производя работу на низком давлении. В начале подъема толкатель концевого пневмораспределителя 17 возвращается в свое верхнее положение и сбрасывает давление из «левой» полости управления трехходового двухпозиционного пневмораспределителя 7 в атмосферу. Из штоковой полости 10 рабочего цилиндра 1 воздух выдавливается в атмосферу через трехходовый двухпозиционный пневмораспределитель 7, причем скорость выхода регулируется пневмодросселем с глушителем 12, обеспечивая требуемое замедление в конце хода.
В конце подъема, когда привод завершил работу на низком давлении, давление в штоковой полости 4 силового цилиндра достигает заданной величины и реле давления 15 выдает управляющий пневмосигнал на трехходовый двухпозиционный пневмораспределитель 8 (через клапан «или» 16) и одновременно – на трехходовый двухпозиционный пневмораспределитель 9. При этом трехходовый двухпозиционный пневмораспределитель 8 возвращается в исходное положение, а трехходовый двухпозиционный пневмораспределитель 9 – в другое стабильное положение. Происходит сброс давления из штоковой полости 4 силового цилиндра в атмосферу и одновременно – подача сжатого воздуха в поршневую полость 11 силового цилиндра. Скорость сброса давления из штоковой полости 4 силового цилиндра регулируется с помощью пневмодросселя с глушителем 13. При сбросе давления из штоковой полости 4 силового цилиндра сигнал управления от реле давления 15 исчезает и полость управления соединяется с атмосферой. Поршень силового цилиндра 2 поднимается вверх, клапан 6 перекрывает канал 3 в штоке поршня и в поршневой полости 5 рабочего цилиндра 1 поднимается высокое гидравлическое давление, до сотен атмосфер.
После необходимой выдержки под высоким давлением нажимают на пневмокнопку 19, которая выдает сигнал управления на трехходовые двухпозиционные пневмораспределители 9 и 7, переводя их в другое стабильное положение. (Вместо пневмокнопки 19 может быть использовано реле времени или другое устройство, выдающее сигнал управления.) Сигнал управления также поступает через клапан «или» 16 на трехходовый двухпозиционный пневмораспределитель 8, но он остается в своем исходном положении, как показано на схеме. При этом сжатый воздух из поршневой полости 11 силового цилиндра быстро сбрасывается в атмосферу через трехходовый двухпозиционный пневмораспределитель 9 и глушитель 14. В это же время сжатый воздух подается в штоковую полость 10 силового цилиндра, поршень силового цилиндра 2 опускается. В нижнем положении, при упоре своими выступами в дно, открывается клапан 6, выпуская масло из поршневой полости 5 рабочего цилиндра в штоковую полость 4 силового цилиндра и давая тем самым поршню рабочего цилиндра 1 опуститься вниз. В крайнем нижнем положении плита с поршнем рабочего цилиндра 1 нажимает на толкатель концевого пневмораспределителя 17, при этом сжатый воздух переводит трехходовый двухпозиционный пневмораспределитель 7 в исходное положение и сжатый воздух из штоковой полости 10 рабочего цилиндра выходит в атмосферу.
При нажатии на пневмокнопку 19 возврат системы управления и объекта управления происходит из любого положения в исходное, независимо от стадии цикла (например, в экстренных случаях).
Выполнение устройства распределения силового сжатого воздуха в виде трех трехходовых двухпозиционных пневмораспределителей (с двухсторонним управлением), каждый из которых соединен своим выходом только с одной полостью цилиндров привода, обеспечивает независимость подачи и сброса давления сжатого воздуха из этих полостей силового привода, что, в свою очередь, существенно повышает гибкость управления.
Поскольку устройство контроля рабочего цикла представляет собой реле давления с пневматическим выходом, связанным с управляющими полостями трехходовых двухпозиционных пневмораспределителей, связанных своими выходами с силовым цилиндром, а контролируемое давление подводится к реле из штоковой полости силового цилиндра, то управление переключения при подъеме производится «по давлению», что позволяет максимально использовать рабочее давление при подъеме подвижного элемента на низком давлении. Кроме того, такая система управления практически не допускает ошибочного включения подъема подвижного элемента сразу на высоком давлении, минуя подъем на низком давлении, что повышает надежность управления.
Поскольку трехходовый двухпозиционный пневмораспределитель, связанный своим выходом со штоковой полостью рабочего цилиндра, своей полостью управления связан с концевым управляющим пневмораспределителем, открывающим подачу сжатого воздуха в исходном положении силового привода, то в исходном положении штоковая полость рабочего цилиндра соединена с атмосферой. В любом другом положении имеется возможность переключить указанный трехходовый двухпозиционный пневмораспределитель на подачу сжатого воздуха в поршневую полость рабочего цилиндра и осуществить опускание поршня рабочего цилиндра (например, в экстренном случае).
Система управления предусматривает применение серийно выпускаемых всеми производителями элементов и устройств пневмоавтоматики, существенно повышая тем самым надежность управления и ремонтопригодность.
Формула изобретения
1. Система управления пневмогидравлическим силовым приводом, содержащая источник сжатого воздуха, подключенное к нему своим входом устройство распределения сжатого воздуха, выходы которого соединены трубопроводами со штоковой и поршневой полостями рабочего и силового цилиндров привода, устройство контроля рабочего цикла и управляющие пневмораспределители, соединенные с устройством распределения сжатого воздуха, отличающаяся тем, что устройство распределения сжатого воздуха выполнено в виде трех трехходовых двухпозиционных пневмораспределителей, выход каждого из которых соединен соответственно со штоковой полостью рабочего цилиндра, штоковой полостью силового цилиндра и поршневой полостью силового цилиндра.
2. Система по п.1, отличающаяся тем, что устройство контроля рабочего цикла выполнено в виде реле давления с пневматическим выходом, отверстием ввода и выходным отверстием, связанным с управляющими полостями трехходовых двухпозиционных пневмораспределителей, выходы которых соединены со штоковой и поршневой полостями силового цилиндра, а упомянутое отверстие ввода реле давления соединено со штоковой полостью силового цилиндра.
3. Система по п.1, отличающаяся тем, что она снабжена концевым управляющим пневмораспределителем, выполненным с возможностью подачи сжатого воздуха в исходном положении силового привода и соединенным с полостью управления трехходового двухпозиционного пневмораспределителя, выход которого связан со штоковой полостью рабочего цилиндра.
РИСУНКИ
|
|