|
|
(21), (22) Заявка: 2005102066/15, 14.05.2003
(24) Дата начала отсчета срока действия патента:
14.05.2003
(30) Конвенционный приоритет:
28.06.2002 EP 02014421.8
(43) Дата публикации заявки: 10.09.2005
(46) Опубликовано: 10.11.2007
(56) Список документов, цитированных в отчете о поиске:
WO 0166465 A1, 13.09.2001. SU 1625826 A1, 07.02.1991. SU 1490079 A1, 30.06.1989. RU 2022927 C1, 15.11.1994. US 3349569 A, 31.10.1967. US 3484197 A, 16.12.1969.
(85) Дата перевода заявки PCT на национальную фазу:
28.01.2005
(86) Заявка PCT:
EP 03/05049 (14.05.2003)
(87) Публикация PCT:
WO 2004/002879 (08.01.2004)
Адрес для переписки:
101000, Москва, М.Златоустинский пер., 10, кв.15, “ЕВРОМАРКПАТ”, пат.пов. И.А.Веселицкой, рег. № 11
|
(72) Автор(ы):
ДЕБЕРНАРДИ Сержио (CH)
(73) Патентообладатель(и):
АММОНИЯ КАЗАЛЕ С.А. (CH)
|
(54) СПОСОБ И УСТАНОВКА ДЛЯ ПОЛУЧЕНИЯ АММИАКА ИЗ СИНТЕЗ-ГАЗА
(57) Реферат:
Изобретение относится к получению аммиака из синтез-газа. Способ получения аммиака состоит в каталитической реакции синтез-газа, сжатого в соответствующем компрессоре с несколькими ступенями, каждая из которых имеет вход и выход для синтез-газа. Синтез-газ очищают жидким аммиаком от содержащихся в нем воды и диоксида углерода, при этом при очистке синтез-газа используют газожидкостный смеситель, который соединен с одной стороны с выходом первой ступени компрессора, или выходом промежуточной ступени компрессора, а с другой стороны – со входом второй ступени, расположенной за первой ступенью, или промежуточной ступени, и имеет участок определенной длины с уменьшающимся поперечным сечением. В смеситель в осевом направлении подают в прямотоке поток синтез-газа, отбираемого из первой ступени компрессора, или промежуточной ступени, и поток жидкого аммиака, по существу обезвоженный синтез-газ, выделяют из выходящей из смесителя смеси потоков и направляют во вторую ступень компрессора, расположенную за первой, или промежуточной ступенью. Технический результат заключается в повышении конверсионного выхода и снижении энергозатрат. 2 н. и 8 з.п. ф-лы, 2 ил.
Область техники, к которой относится изобретение
Настоящее изобретение в целом относится к способу и установке для получения аммиака в результате каталитической реакции синтез-газа, содержащего водород и азот, предварительно сжатого в соответствующем двух- или многоступенчатом компрессоре. Изобретение относится, в частности, к способу упомянутого выше типа с очисткой синтез-газа от содержащейся в нем воды и диоксида углерода с использованием промежуточной ступени компрессора. Более конкретно настоящее изобретение относится к способу описанного выше типа, в котором выходящий из определенной ступени компрессора синтез-газ собирают, очищают и охлаждают до определенной температуры путем промывки по существу обезвоженным жидким аммиаком, а затем снова подают в соответствующую ступень компрессора и после сжатия собирают для последующего использования.
Уровень техники
Известно, что в последнее время очень большое внимание уделяется созданию новых установок и разработке новых способов получения аммиака, которые должны существенно снизить объем инвестиций и эксплуатационные расходы, связанные прежде всего с потреблением энергии.
Известно также, что оптимизация всего процесса получения аммиака требует, в первую очередь, решения проблем, возникающих при подаче синтез-газа в реактор, характеристики которого в значительной степени зависят от содержания аммиака в газе, который подают в аммиачный конвертер, и от его чистоты, в частности от количества содержащихся в газе (состоящем из исходного аммиака и рециркулирующего газа) оксидных соединений типа H2O и CO2, которые даже в небольшом количестве существенно снижают эффективность реактора.
Наиболее широко известные способы очистки подаваемого в реактор газа от таких “примесей” основаны на промывке и резком противоточном охлаждении синтез-газа рециркулирующим жидким аммиаком. Однако такой способ очистки подаваемого в реактор газа связан с высокими эксплуатационными расходами и затратами средств, сопровождается повторной конденсацией испаряющегося при этом аммиака и требует последующего нагревания очищенного газа до определенной температуры, при которой он должен подаваться в реактор.
Для уменьшения расхода энергии обычно используют системы очистки газа с молекулярными ситами, применение которых несмотря на их высокую эффективность связано с исключительно высокими эксплуатационными расходами и требует больших капиталовложений.
Сравнительно недавно был предложен другой способ промывки синтез-газа жидким аммиаком, в соответствии с которым промывку газа выполняют между первой и второй ступенями используемого для сжатия газа двухступенчатого компрессора (повышающего давление газа на входе в реактор до 80-150 бар) или между второй и третьей ступенями трехступенчатого компрессора (повышающего давление газа на входе в реактор до 150-250 бар). Обычно эти ступени компрессора называют ступенями сжатия “свежего” синтез-газа, за которыми расположена последняя ступень сжатия, которую называют рециркуляционной ступенью, поскольку она используется не только для сжатия свежего газа, но и для сжатия и подачи в реактор рециркулирующих газов, не вступивших в реакцию в секции синтеза.
Один из таких способов очистки описан, в частности, в заявке WO 01/66465, согласно которой для очистки газа используют тарельчатую колонну, через которую в противотоке непрерывно пропускают жидкий аммиак и сжатый в первой степени компрессора синтез-газ, который после очистки напрямую попадает во вторую ступень того же самого компрессора.
При всех своих несомненных достоинствах предложенный в указанной заявке способ очистки обладает и определенными недостатками. Во-первых, очистка синтез-газа в промывочной колонне сопровождается определенными потерями давления газа. Очевидно, что компенсация этих потерь и повышение давления промытого в тарельчатой колонне газа требует соответствующего увеличения мощности компрессора и дополнительного расхода энергии. Кроме того, при очистке таким способом происходит испарение используемого для промывки газа жидкого аммиака, пары которого остаются в потоке синтез-газа и неизбежно попадают в реактор, снижая его конверсионный выход. При уменьшении конверсионного выхода реактора увеличивается количество не вступивших в реакцию веществ, которые необходимо отделить от полученного в реакторе аммиака и снова возвратить в реактор, увеличив тем самым нагрузку на соответствующие секции установки и потребляемую ими энергию.
Краткое изложение сущности изобретения
В основу настоящего изобретения была положена задача разработать новый способ получения аммиака из синтез-газа с системой очистки, обладающей определенными функциональными характеристиками, позволяющими устранить перечисленные выше недостатки известных способов и, в частности, существенно снизить по сравнению с ними количество потребляемой энергии.
Эта задача решается с помощью предлагаемого в изобретении способа получения аммиака путем каталитической реакции синтез-газа, сжатого в соответствующем многоступенчатом компрессоре, каждая ступень которого имеет вход и выход для синтез-газа, при осуществлении которого синтез-газ очищают жидким аммиаком от содержащейся в нем воды и диоксида углерода и который отличается тем, что при очистке синтез-газа от воды используют газожидкостный смеситель, который соединен с одной стороны с выходом первой, или промежуточной, ступени компрессора, а с другой стороны – со входом ступени, расположенной за первой ступенью, или промежуточной ступени, и имеет участок определенной длины в осевом направлении с уменьшающимся поперечным сечением, в этот смеситель в осевом направлении в прямотоке подают поток синтез-газа, отбираемого из первой, или промежуточной, ступени, и поток жидкого аммиака, выделяют по существу обезвоженный синтез-газ из выходящей из смесителя смеси этих потоков и направляют обезвоженный синтез-газ в ступень, расположенную за первой, или промежуточной, ступенью.
В предпочтительном варианте до подачи в смеситель поток синтез-газа охлаждают до температуры в пределах от +8 до -20°С.
Эти и другие отличительные особенности и преимущества предлагаемого в изобретении способа более подробно рассмотрены ниже на не ограничивающем объем изобретения примере одного из вариантов его возможного осуществления со ссылкой на прилагаемые чертежи.
Краткое описание чертежей
В прилагаемых к описанию чертежах показано:
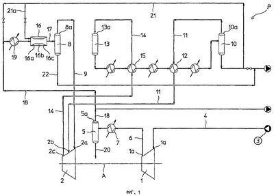
на фиг.1 – схема установки с оборудованием для сжатия и очистки синтез-газа, предназначенным для получения аммиака предлагаемым в изобретении способом,
на фиг.2 – схематичное увеличенное изображение в поперечном сечении одного из элементов показанной на фиг.1 установки, предназначенной для получения аммиака предлагаемым в изобретении способом.
Предпочтительный вариант осуществления изобретения
Показанная на чертежах и обозначенная буквой Р установка, предназначенная для получения аммиака предлагаемым в изобретении способом, имеет многоступенчатый компрессор, который условно изображен в виде двух соседних ступеней 1 и 2, расположенных на общей продольной оси А. В предпочтительном (но не ограничивающем объем изобретения) варианте для сжатия синтез-газа используется двухступенчатый компрессор, первая ступень которого является ступенью сжатия свежего газа, а последняя – рециркуляционной ступенью, в которой, кроме свежего газа, сжимают и не вступившие в реакцию рециркулирующие газы.
Первая ступень 1 компрессора имеет вход 1а (всасывающий патрубок), соединенный трубопроводом 4 с источником 3 синтез-газа, и выход 1b (нагнетательный патрубок), соединенный трубопроводом 6 через охладитель 7 с первым газожидкостным сепаратором 5.
Вторая ступень 2 компрессора имеет первый вход 2а, соединенный трубопроводом 9 с верхней частью 8а второго газожидкостного сепаратора 8, и второй вход 2b, соединенный трубопроводом 11 через охладитель 12 с верхней частью 10а третьего газожидкостного сепаратора 10. Выход 2с второй ступени 2 компрессора соединен трубопроводом 14 через охладитель 15 с верхней частью 13 а реактора 13 синтеза аммиака.
Отличительной особенностью предлагаемой в изобретении установки для получения аммиака, схема которой показана на фиг.1, является наличие смесителя 16, соединенного с одной стороны трубопроводом 17 с сепаратором 8, а с другой стороны – трубопроводом 18 через охладитель 19 с верхней частью 5а сепаратора 5.
Следует подчеркнуть, что в рассматриваемом варианте с двухступенчатым компрессором, предназначенным для сжатия синтез-газа, предлагаемый в изобретении смеситель 16 расположен между первой и второй ступенями компрессора. Кроме того, смеситель 16 предпочтительно должен быть расположен по существу горизонтально и параллельно основанию установки Р.
Сжатый в первой ступени 1 компрессора синтез-газ проходит через охладитель 7 в сепаратор 5, в котором от газа отделяют большую часть содержащейся в нем воды, которую сливают из сепаратора по трубопроводу 20.
Обезвоженный в сепараторе поток синтез-газа направляют в охладитель 19. На входе в охладитель 19 к потоку обезвоженного синтез-газа при небольшом расходе по оборотному трубопроводу 21 добавляют (сжатый) жидкий аммиак, который отбирают с выхода сепаратора 10. Наличие в синтез-газе жидкого аммиака препятствует его замерзанию при охлаждении до низкой температуры в охладителе 19.
Количество добавляемого к синтез-газу жидкого аммиака выбирают с таким расчетом, чтобы после охлаждения концентрация аммиака в состоящей из аммиака и воды жидкой фазе составляла от 25 до 50%.
Охлажденный в охладителе 19 до температуры в интервале от +8 до -20°С синтез-газ подают в осевом направлении в смеситель 16.
Одновременно с синтез-газом в смеситель по трубопроводу 21а подают (инжектируют) (сжатый) жидкий аммиак, расход которого должен обеспечивать эффективную “промывку” газа и удаление из него всей остающейся в нем воды. Жидкий аммиак подают в смеситель по трубопроводу 21а из упомянутого выше оборотного трубопровода 21.
Поток жидкого аммиака из трубопровода 21а следует подавать в смеситель 16 коаксиально и в прямотоке с синтез-газом. При этом температура синтез-газа снижается предпочтительно до температуры, лежащей в интервале от -20 до -27°С.
Отличительной особенностью предлагаемого в изобретении смесителя 16 является наличие в нем участка 16а определенной длины с уменьшающимся поперечным сечением (конфузора). В конфузоре 16а (зоне перемешивания) поток жидкого аммиака и газообразные реагенты ускоряются и перемешиваются между собой. Предлагаемый в изобретении смеситель имеет расположенный за конфузором 16а участок 16b определенной длины с постоянным поперечным сечением, в котором происходит выравнивание скоростей перемешанных друг с другом потоков жидкого аммиака и газа. За участком 16b расположен третий участок 16с определенной длины с увеличивающимся поперечным сечением (диффузор), в котором скорость перемешанных между собой потоков жидкого аммиака и газа постепенно падает.
Наиболее эффективная очистка газообразных реагентов происходит в том случае, когда первый участок 16а смесителя имеет в зависимости от условий работы длину от 0,5 до 1 м. При этом второй участок 16b с постоянным поперечным сечением должен иметь длину от 0,6 до 1,0 м.
В наиболее предпочтительном варианте, показанном на фиг.2, поток жидкого аммиака подают в смеситель 16 через соответствующее расположенное внутри первого участка 16а смесителя распределительное сопло 23, соединенное с трубопроводом 21а. Трубопровод 21а, в свою очередь, проходит внутри соединенного с передним концом первого участка 16а смесителя трубопровода 18, по которому в смеситель подают газообразные реагенты.
На конце 23а сопла 23 имеются соответствующие отверстия или щели (не показанные на чертеже) определенного размера, формирующие на выходе из сопла множество имеющих высокую скорость струй жидкого аммиака.
Расположенное на входе в смеситель сопло 23 позволяет использовать давление жидкого аммиака в оборотном трубопроводе 21 для формирования в смесителе имеющих высокую скорость струй жидкости, обеспечивающих эффективную промывку и одновременное сжатие потока газообразных реагентов внутри смесителя 16.
Предлагаемый в изобретении соответствующим образом выполненный смеситель позволяет не только уменьшить потери давления потока газообразных реагентов в процессе их промывки (очистки) жидким аммиаком, но и увеличивает давление потока газообразных реагентов, снижая тем самым по сравнению с обычными способами получения аммиака расход энергии, потребляемой компрессором при последующем сжатии очищенного от “примесей” синтез-газа.
В сепараторе 8 жидкий аммиак и вода отделяются от синтез-газа и сливаются в трубопровод 22, а выходящий из верхней части 8а сепаратора обезвоженный синтез-газ при температуре в интервале от -20 до -27°С подается на вход 2а второй ступени 2 компрессора.
Подача во вторую ступень компрессора охлажденного до столь низкой температуры газа позволяет существенно снизить количество потребляемой компрессором энергии и соответственно повысить его эффективность.
Кроме того, наличие на установке расположенного перед смесителем 16 охладителя 19, заметно снижающего температуру проходящего через него синтез-газа, позволяет уменьшить количество испаряющегося в синтез-газе жидкого аммиака и снизить количество энергии, потребляемой компрессором на сжатие газа, и повысить по сравнению с существующими реакторами конверсионный выход реактора синтеза со всеми вытекающими отсюда преимуществами.
Сжатый до определенного давления во второй ступени компрессора синтез-газ после подогрева в нагревателе 15 подают в реактор 13 синтеза. Отбираемую из реактора 13 газообразную смесь, состоящую из аммиака и не вступивших в реакцию газов, охлаждают в охладителях 15 и 12 и подают в сепаратор 10. Отделенный в сепараторе от газов жидкий аммиак подают для хранения в соответствующую емкость, а выходящие из верхней части 10а сепаратора газы возвращают во вторую ступень 2 компрессора.
Рассмотренный выше предпочтительный вариант осуществления изобретения не исключает возможности внесения в него различных изменений и усовершенствований, не выходя при этом за объем изобретения, определяемый его формулой.
Формула изобретения
1. Способ получения аммиака путем каталитической реакции синтез-газа, сжатого в соответствующем компрессоре с несколькими ступенями (1,2), каждая из которых имеет вход и выход (1a, 2a, 1b, 2b, 2с) для синтез-газа, при осуществлении которого синтез-газ очищают жидким аммиаком от содержащихся в нем воды и диоксида углерода, отличающийся тем, что при очистке синтез-газа используют газожидкостный смеситель (16), который соединен с одной стороны с выходом (1b) первой ступени (1) компрессора или выходом промежуточной ступени компрессора, а с другой стороны – со входом (2b) второй ступени (2), расположенной за первой ступенью, или промежуточной ступени, и имеет участок определенной длины с уменьшающимся поперечным сечением, в смеситель (16) в осевом направлении подают в прямотоке поток синтез-газа, отбираемого из первой ступени (1), или промежуточной ступени, и поток жидкого аммиака, по существу обезвоженный синтез-газ выделяют из выходящей из смесителя (16) смеси потоков и направляют обезвоженный синтез-газ в ступень (2), расположенную за первой, или промежуточной, ступенью (1).
2. Способ по п.1, отличающийся тем, что поток синтез-газа до подачи в смеситель (16) охлаждают до температуры в интервале от +8 до -20°С.
3. Способ по п.2, отличающийся тем, что синтез-газ охлаждают в потоке жидкого аммиака.
4. Способ по п.3, отличающийся тем, что синтез-газ охлаждают на входе в смеситель (16) в коаксиальном потоке синтез-газа и жидкого аммиака.
5. Способ по п.1, отличающийся тем, что поток жидкого аммиака подают в смеситель (16) в виде множества струй, имеющих высокую скорость.
6. Способ по п.5, отличающийся тем, что поток жидкого аммиака подают в смеситель (16) через сопло (23) со множеством отверстий или щелей соответствующего размера.
7. Установка для осуществления способа по одному из пп.1-6, содержащая компрессор с несколькими ступенями (1, 2), каждая из которых имеет вход и выход (1a, 2a, 1b, 2b, 2с), отличающаяся наличием газожидкостного смесителя (16), который соединен с одной стороны с выходом (1b) первой ступени (1) компрессора или выходом промежуточной ступени компрессора, а с другой стороны – со входом (2b) второй ступени (2), расположенной за первой ступенью (1), или промежуточной ступенью, и имеет участок (16а) определенной длины с уменьшающимся поперечным сечением.
8. Установка по п.7, отличающаяся наличием газожидкостного сепаратора (8), расположенного между смесителем (16) и второй, или промежуточной, ступенью (2) компрессора.
9. Установка по п.8, отличающаяся наличием по меньшей мере одного охладителя (19), расположенного между смесителем (16) и первой ступенью (1) компрессора.
10. Установка по п.7, отличающаяся наличием сопла (23) с отверстиями или щелями соответствующего размера, сообщающегося с одной стороны с участком (16а) смесителя (16) с уменьшающимся поперечным сечением, а с противоположной стороны – с трубопроводом (21а), по которому в смеситель (16) подается жидкий аммиак.
РИСУНКИ
|
|