|
|
(21), (22) Заявка: 2005134452/11, 07.11.2005
(24) Дата начала отсчета срока действия патента:
07.11.2005
(43) Дата публикации заявки: 20.05.2007
(46) Опубликовано: 10.11.2007
(56) Список документов, цитированных в отчете о поиске:
RU 2248281 С2, 20.03.2005. RU 2186694 С2, 08.10.2002. SU 1289712 A1, 15.02.1987. ЕР 0024448 А1, 11.03.1981.
Адрес для переписки:
344038, г.Ростов-на-Дону, пл. им. Полка Народного ополчения, 2, РГУПС, НИС
|
(72) Автор(ы):
Устименко Игорь Владимирович (RU)
(73) Патентообладатель(и):
Устименко Игорь Владимирович (RU)
|
(54) УСТРОЙСТВО ДЛЯ СНИЖЕНИЯ ИНДУКТИВНОГО ВЛИЯНИЯ ЭЛЕКТРИЧЕСКИХ ЖЕЛЕЗНЫХ ДОРОГ НА СМЕЖНЫЕ КОММУНИКАЦИИ СВЯЗИ
(57) Реферат:
Устройство относится к области электрифицированных железных дорог и может быть использовано для снижения влияния электрифицированных железных дорог на смежные линии связи. Защитное действие на смежные линии связи и компенсация сигнала электромагнитной помехи достигается путем дополнительного регулируемого источника компенсирующего тока. Устройство содержит последовательно соединенные генератор и блок регулировки усиления, подключенные ко второму управляемому входу регулируемого источника тока, с помощью которых изменением по второму управляемому входу коэффициента усиления последнего дополнительно периодически изменяется величина компенсирующего тока в режиме его максимальной величины в обратном проводе. Работа устройства для снижения индуктивного влияния основана на использовании свойств колебательных систем с параметрами, периодически меняющимися во времени. При дополнительных периодических изменениях величины компенсирующей силы появляется дополнительное демпфирование системой, включающей колебательный контур, образованный обратным проводом и землей, защищаемой линией и цепью обратной связи. Технический результат заключается в достижении условий максимального тока компенсации сигнала помехи и параметрической стабилизации системы. 1 ил.
Устройство относится к области электрифицированных железных дорог и может быть использовано для снижения влияния электрифицированных железных дорог на смежные линии связи.
Известен [1] усилитель с обратной связью для активной защиты линий связи от мешающих влияний силовых полей, в котором предусматривается компенсация амплитудно-фазовых искажений, вносимых сопротивлениями линий и потерями в согласующем трансформаторе с помощью отбора части компенсирующего сигнала в обратную связь. Таким образом, искажения в сигнале компенсации должны подаваться в противофазе на вход усилителя и таким образом компенсироваться. Однако данное устройство компенсации электромагнитных помех, принятое в качестве аналога, имеет следующие недостатки.
1. По описанию в данном изобретении на вход усилителя подается напряжение шума (сигнал в целом), наведенное в линии и подлежащее компенсации, используемой в качестве датчика напряжения помехи. Известно, однако, что напряжение взаимоиндукции пропорционально производной влияющего тока, поэтому в общем случае при наличии ряда гармоник форма кривой влияющего тока и форма наведенного напряжения не совпадают друг с другом. Поэтому в первичной обмотке согласующего трансформатора будет протекать ток, пропорциональный напряжению помехи, а не влияющему току. Поле этого тока в общем случае не может полностью скомпенсировать поле влияющего тока, так как они совершенно различны по форме. В данном патенте отсутствуют сведения о датчике, в котором сигнал был бы пропорционален влияющему току, а не напряжению (как в данном патенте), и с которого сигнал бы подавался на вход усилителя (являлся бы источником для компенсирующего тока).
2. В данном устройстве сигнал помехи, в целом, корректируется по фазе и амплитуде. В обратную связь с целью такой коррекции отбирается часть сигнала, содержащего сумму гармоник, наведенных в коммуникациях связи. В этом случае такая корректировка “фазы” и амплитуды теряет смысл, поскольку каждая гармоника при работе устройства на активно-реактивную нагрузку сдвигается на свой угол. Необходимо также отметить, что стабилизацию работы устройства с помощью обратной связи при работе устройства на активно реактивную нагрузку можно достигнуть, вводя отрицательную обратную связь по каждой гармонике в отдельности, в силу приведенных выше обстоятельств. Сведенья об этом, как и сведения о каких-либо селективных фильтрах в данном патенте отсутствуют.
3. В данном устройстве в составе сигнала компенсации, протекающего в первичной обмотке согласующего трансформатора, присутствуют все наведенные гармоники. Однако известно, что гармонические составляющие в зависимости от частоты обладают разным коэффициентом псофометрического воздействия. Так, например, гармоника с частотой 50 Гц не оказывает заметного влияния на смежные коммуникации связи, т.е. нет необходимости ее компенсировать. В условиях, если линия, подверженная влиянию, имеет сближение с тяговой сетью, первая гармоника несет основную мощность сигнала, и чтобы ее скомпенсировать потребовался бы источник, сравнимый по мощности с тяговым. Сведения о компенсации гармонических составляющих, оказывающих наибольшее псофометрическое воздействие в данном патенте отсутствуют.
4. Из выше сказанного понятно, что при работе устройства на активно-реактивную нагрузку невозможно достигнуть одновременно удовлетворительной компенсации электромагнитных помех и устойчивости в работе усилителя, подавая в петлю обратной связи искаженный сигнал в целом, так как неустойчивость проявляется на конкретных, отдельно взятых гармониках. Сведения об избирательной подачи в петлю обратной связи отдельных гармонических составляющих в данном патенте отсутствуют.
Известно устройство 2, в котором из сигнала, пропорционального тяговому току контактной сети, выделяют ряд высших гармонических составляющих, оказывающих наибольшее псофометрическое воздействие, которые затем после дальнейшей обработки, т.е. коррекции каждой в отдельности гармоники по фазе и амплитуде в блоке, преобразуют в сигнал компенсирующего воздействия в блоке, который усиливают усилителем мощности и подают в защитный провод. Мощность компенсирующего сигнала в обратном проводе определяют в зависимости от фактического уровня сигнала помехи, который выделяют и измеряют в блоке обработке помехи. С помощью блока обработки сигнала компенсации стабилизируют процесс компенсации электромагнитной помехи при различных сбоях в работе системы при осуществлении способа.
Описанное устройство наиболее близко к заявляемому по технической сущности и достигаемому положительному эффекту, поэтому оно выбрано в качестве прототипа.
Устройство компенсации помех, принятое в качестве прототипа, имеет недостаток, заключающийся в его малой эффективности, обусловленной тем, что в режиме, когда компенсирующий ток максимален, система компенсации, включающая объекты и цепи обратной связи, находится на границе устойчивости.
Задача решаемая изобретением – повышение защитного действия на смежные линии связи в режиме максимальной компенсации сигнала электромагнитной помехи путем дополнительного изменения величины компенсирующего тока.
Это достигается введением в устройство последовательно соединенных и подключенных ко второму управляемому входу регулируемого источника тока генератора и блока регулировки усиления.
Работа устройства для снижения индуктивного влияния основана на использовании свойств колебательных систем с параметрами, периодически меняющимися во времени. Согласно этим свойствам при дополнительных периодических изменениях величины компенсирующей силы появляется дополнительное демпфирование, чем обеспечивается устойчивость колебательной системы, включающей колебательный контур, образованный обратным проводом и землей, защищаемую линию и цепь обратной связи в условиях максимальной тока компенсации, т.е. обеспечивается параметрическая стабилизация системы.
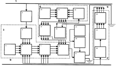
Заявляемое устройство отличается от прототипа тем, что дополнительно содержит последовательно соединенные генератор 21 и блок регулировки усиления 22, подключенные ко второму управляемому входу регулируемого источника тока 9, с помощью которых посредством изменения коэффициента усиления последнего дополнительно периодически изменяется величина компенсирующего тока в режиме его максимальной величины в обратном проводе 15. Таким образом, обеспечивается устойчивость колебательной системы, включающей колебательный контур, образованный обратным проводом и землей, защищаемую линию и цепь обратной связи, т.е. обеспечивается параметрическая стабилизация системы.
Устройство работает следующим образом. Датчик гармонических составляющих тягового тока 2, расположенный между контактной сетью 1 и обратным проводом 15, трансформирует и подает в блок 3 сигнал, соответствующий форме создающего электромагнитную помеху току контактной сети. Из сигнала, полученного таким образом, с помощью n-звенного селектора 4 выделяет высшие гармонические составляющие, оказывающие наибольшее псофометрическое воздействие на линию 16. Каждую выделенную гармонику корректируют по фазе в n-звенном блоке 5 посредством n-звенного блока 6, и амплитуде в первом n-звенном блоке масштабных усилителей 7 с коэффициентами масштабирования Км(комп). Сформированные таким образом гармонические составляющие, подлежащие компенсации, с выхода блока 7 поступают на первую группу входов смесителя 8, выход которого подключен к управляемому входу регулируемого источника тока 9.
Вторым датчиком 11 гармонических составляющих компенсирующего тока экранирующего провода 15 сигнал, пропорциональный компенсирующему току в обратном проводе, трансформируется и подается в блок 12, где отделяется от помехи и разделяется на гармонические составляющие, которые корректируются по фазе в блоках 13 и 14 и амплитуде во втором n-звенном блоке масштабных усилителей 23 с коэффициентами масштабирования Км(ос), выбранными в соответствии с соотношением Км(комп)-Км(ос)=1. Блоки 11, 12, 13, 14 и 23 образуют канал обратной связи 10. С помощью дополнительной обратной связи 17, посредством цепочки, состоящей из блоков 18, 19 и 20, определяется зависимость сигнала компенсирующего тока от фактического уровня помехи в смежной линии связи. При отклонении уровня сигнала помехи от наперед заданного блоком 20 вырабатывается сигнал ошибки (рассогласования), отдельно по каждой гармонике сигнала помехи. В зависимости от этого корректируется фаза и амплитуда соответствующих гармоник в блоках 5 и 7 соответственно, и в конечном итоге в компенсирующем токе. В режиме, когда компенсирующий ток в обратном проводе имеет максимально допустимое значение, с помощью генератора 21 и блока 22 регулировки усиления дополнительно изменяют мгновенное значение коэффициента передачи регулируемого источника тока и, следовательно, величину компенсирующего тока, причем амплитуду и частоту изменения выбирают таким образом, чтобы обеспечить устойчивость системы компенсации электромагнитной помехи в этом режиме. Необходимо отметить, что для того, чтобы заявляемое устройство отвечало поставленной задаче, регулируемый источник компенсирующего тока дополнительно снабжен вторым управляемым входом.
Источники информации
1. Патент GB №2053625 А. Опубликовано “Kabel – und Metalwerke Gutehoffnungshutte”, 24.06.1980.
2. Патент РФ №2248281, В60М 3/00, Н02J 3/20, Бюл. №8, 20.03.2005.
Формула изобретения
Устройство для снижения индуктивного влияния электрических железных дорог на смежные коммуникации связи, содержащее датчик гармонических составляющих тягового тока, расположенный на влияющей контактной сети, узел обработки сигнала с n-звенным селектором тягового тока, подключенным к выходу упомянутого датчика, первым n-звенным блоком фазосдвигающих элементов, подключенным информационными входами к соответствующим выходам селектора тягового тока, а первой группой управляющих входов – к соответствующим выходам первого n-звенного блока регуляторов сдвига фазы, первым n-звенным блоком масштабных усилителей с коэффициентами масштабирования Км(комп), подключенным информационными входами к соответствующим выходам первого блока фазосдвигающих элементов, и смесителем, подключенным первой группой входов к соответствующим выходам первого блока масштабных усилителей, канал обратной связи с последовательно включенными датчиком гармонических составляющих компенсирующего тока экранирующего провода и n-звенным селектором компенсирующего тока, выходы которого подключены к соответствующим информационным входам второго блока фазосдвигающих элементов, вторым n-звенным блоком регуляторов сдвига фазы, подключенным выходами к соответствующим управляющим входам второго блока фазосдвигающих элементов, выходы которого через второй n-звенный блок масштабных усилителей с коэффициентами масштабирования Км(ос), выбранными в соответствии с соотношением Км(комп)-Км(ос)=1 подключены к соответствующим входам второй группы входов смесителя, а также регулируемый источник тока, связанный управляющим входом с выходом смесителя и включенный в рассечку заземленного по концам экранирующего провода, находящегося между контактной сетью и подверженной влиянию линией, второй канал обратной связи с последовательно включенными датчиком гармонических составляющих наведенной помехи, n-звенным селектором помехи и n-звенным блоком измерения амплитуд гармонических составляющих помехи и выявления их отклонений от заданных, при этом выходы последнего соединены со второй группой соответствующих управляющих входов первого n-звенного блока фазосдвигающих элементов и с управляющими входами первого n-звенного блока масштабных усилителей, отличающееся тем, что оно снабжено последовательно соединенными генератором и блоком регулировки усиления, подключенными ко второму управляемому входу регулируемого источника тока.
РИСУНКИ
MM4A – Досрочное прекращение действия патента СССР или патента Российской Федерации на изобретение из-за неуплаты в установленный срок пошлины за поддержание патента в силе
Дата прекращения действия патента: 08.11.2007
Извещение опубликовано: 10.07.2009 БИ: 19/2009
|
|