|
|
(21), (22) Заявка: 2006101021/15, 10.01.2006
(24) Дата начала отсчета срока действия патента:
10.01.2006
(46) Опубликовано: 10.11.2007
(56) Список документов, цитированных в отчете о поиске:
RU 2091144 С1, 27.09.1997. RU 2132020 С1, 20.06.1998. SU 1296232 A1, 15.03.1987. RU 2002107717 A, 20.02.2004. RU 2228791 C2, 10.10.2005. EP 0050312 A2, 28.04.1982.
Адрес для переписки:
190013, Санкт-Петербург, Московский пр., 26, ГОУ ВПО “СПбГТИ (ТУ)”, ОНТИ и ОИС
|
(72) Автор(ы):
Абиев Руфат Шовкет оглы (RU)
(73) Патентообладатель(и):
Государственное образовательное учреждение высшего профессионального образования “Санкт-Петербургский государственный технологический институт (технический университет)” (RU)
|
(54) СПОСОБ ДИСПЕРГИРОВАНИЯ ЖИДКОСТИ
(57) Реферат:
Изобретение относится к способам диспергирования жидкости и может быть использовано в энергетике, в химической, нефтеперерабатывающей и пищевой отраслях промышленности для получения устойчивых и гомогенных тонкодисперсных эмульсий, для осуществления процессов массообмена между двумя жидкими средами в процессах экстракции, а также при подготовке мазутно-водных смесей к сжиганию. Способ включает ввод потоков сплошной и дисперсной жидких сред в камеру подвода энергии с последующим их диспергированием и смешением в диспергаторе. Давление в камере подвода энергии задают выше, чем в диспергаторе. Потоки в диспергатор подают в импульсном режиме и сообщают им винтовое движение со скоростью вращения, возрастающей вдоль оси движения потоков. Затем обеспечивают кавитацию в смеси потоков и подвергают смесь расширению. Подачу потоков в импульсном режиме проводят в виде серий из нескольких коротких импульсов, отделенных друг от друга короткими паузами, продолжительность которых определяется по формуле. Давление в камере подвода энергии создают путем герметизации камеры и нагрева потоков до рабочей температуры. Изобретение позволяет снизить затраты энергии, повысить эффективность диспергирования и гомогенизации эмульсий, интенсифицировать массоперенос. 2 з.п. ф-лы, 2 ил.
Предлагаемое изобретение относится к способам диспергирования жидкости, в том числе диспергирования жидкости при проведении массообменных процессов, и может быть использовано в энергетике, в химической, нефтеперерабатывающей и пищевой отраслях промышленности для получения устойчивых и гомогенных тонкодисперсных эмульсий, для осуществления процессов массообмена между двумя жидкими средами в процессах экстракции, а также при подготовке мазутно-водных смесей к сжиганию.
Известен способ, реализованный в устройстве для диспергирования жидкости (МПК7 В04С 5/00, B01F 3/08, пат. РФ №2165309). Устройство содержит цилиндроконический корпус с патрубками отвода продуктов, тангенциальный патрубок нагнетания, в который встроен инжектор, патрубок подвода добавочной жидкости, вмонтированный в инжектор, диспергирующее устройство, выполненное в виде гильзы с закрепленными на ней радиальными лопатками в ее средней части с возможностью перемещения его в осевом направлении внутрь цилиндроконической части гидроциклона по сливному патрубку и невозможностью вращения, причем лопатки имеют на всей поверхности радиальные прорези, а образующиеся ребра выполнены в виде ножей с ромбовидными сечениями со смещением на половину шага на каждой из последующих лопаток в вертикальном направлении и размещены внутри втулки, смонтированной в цилиндрической части гидроциклона соосно с гильзой и сливным патрубком. Известный способ с использованием вышеописанного устройства гидроциклона обеспечивает повышение качества очистки жидкостей и диспергирования эмульсии.
Недостатками известного изобретения являются, во-первых, недостаточная степень диспергирования жидкости; во-вторых, невысокая эффективность использования вводимой в устройство энергии.
Наиболее близким к заявляемому является способ, реализованный в устройстве для диспергирования жидкости – универсальном гидродинамическом гомогенизирующем диспергаторе (МПК7 В06В 1/20, пат. РФ №2248251, опубл. 20.03.2005) (прототип), содержащем цилиндрический корпус с рабочей камерой и средства обеспечения ультразвуковой обработки, установленные последовательно друг за другом соответственно в зоне подвода и в зоне отвода обрабатываемого потока, каждое из которых выполнено в виде цилиндрического распределителя с установленным внутри него рассекателем с рабочей поверхностью, и излучателя с серповидными лопатками, имеющими форму части Архимедовой спирали и образующими спиралевидные каналы, при этом он дополнительно содержит средства торможения и корректировки потока, выполненные в виде гибких пластин из износостойкой пружинной стали, которые расположены на концах серповидных лопаток внутри вихревой камеры под острым углом к противоположно установленным лопаткам. Известное изобретение позволяет расширить технологические возможности способа за счет обработки различных по физическому составу многокомпонентных потоков жидкостей и получать на выходе продукт, состоящий из однородных (гомогенных) частиц мелкодисперсной фракции.
Недостатками известного способа являются следующие. Несмотря на эффективность кавитационно-турбулентно-ультразвуковой обработки потока жидкости, затраты энергии на проведение процесса диспергирования оказываются высокими, так как гидравлическое сопротивление используемого в способе устройства в силу сложности его геометрии чрезвычайно велико. Кроме того, технологические параметры процесса диспергирования и сопряженного с ним массопереноса в гетерогенных системах в известном изобретении фактически не поддаются управлению.
Задача предлагаемого изобретения – снизить затраты энергии, повысить эффективность диспергирования и гомогенизации эмульсий, интенсифицировать массоперенос, а также обеспечить управляемое изменение технологических параметров процессов диспергирования и массопереноса.
Поставленная задача решается тем, что в способе диспергирования жидкости, включающем ввод потоков сплошной и дисперсной жидких сред в камеру подвода энергии с последующим их диспергированием и смешением в диспергаторе, согласно изобретению, давление в камере подвода энергии задают выше, чем в диспергаторе, потоки в диспергатор подают в импульсном режиме и сообщают им винтовое движение со скоростью вращения, возрастающей вдоль оси движения потоков, а затем обеспечивают возникновение кавитации в смеси потоков и подвергают ее расширению.
Поставленная задача решается также тем, что подачу потоков в импульсном режиме проводят в виде серий из нескольких коротких импульсов, отделенных друг от друга короткими паузами, продолжительность которых определяется по формуле
Тп=(0,2÷5)·Ти,
где Тп – продолжительность пауз, с;
Ти – продолжительность импульсов, с,
причем паузы между сериями имеют продолжительность, определяемую по формуле
Тпс=(0,2÷5)·Тс,
где Тпс – продолжительность пауз между сериями импульсов, с;
Тс – продолжительность серий импульсов, с.
Кроме того, поставленная задача решается тем, что давление в камере подвода энергии создают путем герметизации камеры подвода энергии и нагрева потоков сплошной и дисперсной жидких сред до рабочей температуры, лежащей в диапазоне
tдэ,
где t – рабочая температура потоков сплошной и дисперсной жидких сред в камере подвода энергии, °С;
tд – температура кипения сплошной среды при заданном давлении в диспергаторе, °С;
tэ – температура кипения сплошной среды при заданном давлении в камере подвода энергии, °С,
а расширение потоков проводят с адиабатным вскипанием сплошной среды.
Предлагаемое изобретение позволяет за счет суперпозиции мощных физических воздействий на обрабатываемые среды (ускоряющегося вниз по потоку центробежного поля, кавитации, колебаний потоков сред с возникновением разрывов, адиабатного вскипания жидкости) добиться снижения затрат энергии, улучшить степень диспергирования капель и скорость массопереноса, а также обеспечить управляемость технологических процессов диспергирования и массопереноса.
Заявляемое техническое решение является новым, обладает изобретательским уровнем и промышленно применимо.
Давление в устройстве подвода энергии можно создавать путем сообщения потокам механической энергии (при помощи насосов), используя энергию сжатого газа, подаваемого над поверхностью потоков сплошной и дисперсной жидких сред в устройстве подвода энергии, а также путем перегрева сплошной среды в соответствии с формулой (1), т.е. выше температуры ее кипения в диспергаторе, но ниже температуры кипения в устройстве подвода энергии.
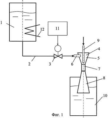
На фиг.1 представлен один из вариантов исполнения устройства, предназначенного для реализации предлагаемого способа диспергирования жидкости, на фиг.2 показаны два варианта временной диаграммы сигнала, подаваемого на управляемый клапан устройства для создания импульсного режима течения сред: а – прямоугольные импульсы с продолжительностью импульса Ти и продолжительностью паузы Тп, б – серии коротких прямоугольных импульсов с продолжительностью импульса Ти и продолжительностью паузы Тп, длительностью серии Тс и длительностью паузы между сериями Тпс.
Устройство содержит камеру подвода энергии в виде емкости 1 для подачи преимущественно сплошной среды (как вариант дисперсная фаза также может подаваться из емкости 1), трубопровод 2, управляемый клапан 3 с конфузором 5, тангенциальным патрубком 6, горловиной 7 и диффузором 8, центральным соплом 9 преимущественно для подачи дисперсной среды, приемную емкость 10 и генератор импульсов 11. Элементы 4-9 в совокупности представляют собой диспергатор. В емкости 1 установлен нагревательный элемент 12.
Поток сплошной среды совместно с потоком дисперсной среды вводят в камеру подвода энергии 1, из которой под избыточным давлением через трубопровод 2 и управляемый клапан 3 подают в вихревой диспергатор 4, в котором происходит закрутка потоков, так что потоки, помимо осевого движения вдоль оси вихревого диспергатора 4, приобретают вращательное движение вокруг этой оси. За счет этого движения на оси вихревого диспергатора 4 вблизи входа в горловину возникает зона разрежения, куда через центральное сопло 9 засасывается дисперсная среда. Тем самым реализуется диспергирование и смешение в диспергаторе При необходимости дисперсная среда может подаваться через центральное сопло 9 и под избыточным давлением. При этом давление в камере подвода энергии 1 задают выше, чем в диспергаторе 4, потоки в диспергатор подают в импульсном режиме и сообщают им винтовое движение со скоростью вращения, возрастающей вдоль оси движения потоков, т.е. вдоль оси диспергатора 4, а затем обеспечивают возникновение кавитации в смеси потоков и подвергают ее расширению в диффузоре 8 диспергатора 4.
Таким образом, в вихревом диспергаторе 4 возникает винтовое движение со скоростью вращения, возрастающей вдоль оси движения потоков, совпадающей с осью вихревого диспергатора 4. Увеличение скорости осевого и тангенциального движения обусловлено формой конфузора 5, сужающейся по направлению к горловине 7. После прохождения через горловину 7, где потоки сплошной и дисперсной сред испытывают действие мощных сдвиговых напряжений, приводящее к тонкому диспергированию капель дисперсной среды и гомогенизации потоков, смешанный поток подвергают расширению в диффузоре 8, обеспечивая возникновение в нем кавитации. Кавитационные явления начинают возникать еще в горловине 7 за счет локального снижения давления, обусловленного увеличением скорости потока в узком сечении горловины 7. Парогазовые пузырьки смещаются вниз по потоку и попадают в зону повышенного давления в диффузоре 8, где происходит их коллапс (схлопывание). За счет мощных локальных гидравлических ударов, возникающих при схлопывании пузырьков, эффект диспергирования заметно усиливается, что приводит к улучшению качества образовавшейся эмульсии, увеличению поверхности массообмена и интенсификации процессов массопереноса между сплошной и дисперсной фазами.
Подачу потоков сред проводят в импульсном режиме, например, в соответствии с диаграммой, показанной на фиг.2, а. При этом клапан 3 под действием генератора 11 периодически открывается и закрывается. При открывании клапана 3 поток сплошной среды разгоняется, а при закрывании клапана 3 происходит резкая остановка потока сплошной среды. Это приводит к возникновению в потоке сплошной среды волн сжатия-расширения. Эти волны способствуют возникновению дополнительных форм неустойчивости и, в целом, приводят к улучшению дисперсности капель дисперсной фазы.
При подаче потоков в импульсном режиме в виде серий из нескольких коротких импульсов (см. диаграмму на фиг.2, б) с продолжительностью импульса Ти, отделенных друг от друга короткими паузами продолжительностью Тп (длительность пауз сопоставима с длительностью импульса, т.е. Тп=(0,2÷5)·Ти), причем паузы между сериями имеют продолжительность Тпс, сопоставимую с продолжительностью серий Тс (Тпс=(0,2÷5)·Тс), за счет многократного генерирования волн сжатия-расширения возможно возбуждение резонансных колебаний как кавитационных пузырьков, так и капель дисперсной фазы. Этот фактор также способствует улучшению процесса диспергирования, приводит к увеличению межфазной поверхности и улучшению условий массоотдачи от поверхности капель и переносу вещества внутри них.
При создании избыточного давления в сплошной и дисперсной среде за счет перегрева сплошной среды в емкости 1 за счет подвода теплоты от нагревательного элемента 12 и последующего расширения потоков с адиабатным вскипанием сплошной среды преимущественно в горловине 7 и диффузоре 8 вихревого диспергатора 4 в смешанном потоке сред возникают быстро расширяющиеся паровые включения. Эти включения имеют природу, сходную с кавитационными пузырьками, отличаясь лишь более высокой удельной энергией, обусловленной не только избыточным давлением в жидкости, но и перегревом сплошной среды. В результате адиабатного расширения центров вскипания, их последующих колебаний и коллапса мощность воздействия на дисперсную фазу многократно усиливается, способствуя повышению эффективности диспергирования и гомогенизации сред, а также интенсификации массопереноса. Давление в камере подвода энергии 1 создают путем герметизации камеры подвода энергии 1 и нагрева потоков сплошной и дисперсной жидких сред до рабочей температуры, лежащей в диапазоне
tдэ,
где t – рабочая температура потоков сплошной и дисперсной жидких сред в камере подвода энергии, °С;
tд – температура кипения сплошной среды при заданном давлении в диспергаторе, °С;
tэ – температура кипения сплошной среды при заданном давлении в камере подвода энергии, °С.
Благодаря использованию четырех интенсифицирующих факторов: 1) винтового движения потока с возрастающей скоростью, 2) импульсного режима возбуждения кавитации, 3) пульсаций потоков, в том числе приводящих к разрыву жидкой сплошной среды, 4) перегрева потока, приводящего к адиабатному вскипанию среды, удается достичь более полного преобразования вводимой в систему энергии в энергию деформации и дробления капель дисперсной фазы, т.е. снижения непроизводительных затрат энергии.
Путем подбора оптимальных геометрических параметров вихревого диспергатора 4, избыточного давления в емкости 1, температуры нагревательного элемента 12, формы импульсов, подаваемых генератором 11 на клапан 3 и соотношения их продолжительности можно обеспечить управляемое изменение технологических параметров процессов диспергирования и массопереноса – удельной поверхности капель и коэффициентов массоотдачи.
Пример конкретного выполнения. Емкость 1 емкостью 11 л (см. фиг.1) оборудована электрическим нагревательным элементом 12 мощностью 6 кВт и соединена трубопроводом диаметром 16 мм с вихревым диспергатором 4 диаметром 60 мм и диаметром горловины 10 мм. Клапан 3 подключен к генератору прямоугольных импульсов 11, выдающему импульсы по диаграмме, показанной на фиг.2, а с параметрами: Ти=0,5 с, Тп=1,5 с. В емкость 1 заливали воду в количестве 8 л. При нагреве воды до 120°С избыточное давление в емкости 1 достигало 2 бар. После включения генератора 11 через центральное сопло подавали моторное масло марки М8. Из приемной емкости 10 отбирали пробы образовавшейся эмульсии.
Во время работы устройства в горловине 7 вихревого диспергатора 4 образовывались кавитационные пузырьки, которые охлопывались в диффузоре 8. Комплекс факторов, воздействовавших на дисперсную среду, привел к образованию устойчивой эмульсии с размером капель со средним размером менее 1 мкм.
Таким образом, предлагаемый способ позволяет снизить затраты энергии, повысить эффективность диспергирования и гомогенизации эмульсий, интенсифицировать массоперенос, а также обеспечить управляемое изменение технологических параметров процессов диспергирования и массопереноса.
Формула изобретения
1. Способ диспергирования жидкости, включающий ввод потоков сплошной и дисперсной жидких сред в камеру подвода энергии с последующим их диспергированием и смешением в диспергаторе, отличающийся тем, что давление в камере подвода энергии задают выше, чем в диспергаторе, потоки в диспергатор подают в импульсном режиме и сообщают им винтовое движение со скоростью вращения, возрастающей вдоль оси движения потоков, а затем обеспечивают возникновение кавитации в смеси потоков и подвергают ее расширению.
2. Способ по п.1, отличающийся тем, что подачу потоков в импульсном режиме проводят в виде серий из нескольких коротких импульсов, отделенных друг от друга короткими паузами, продолжительность которых определяется по формуле
Тп=(0,2÷5)·Ти,
где Тп – продолжительность пауз, с;
Ти – продолжительность импульсов, с,
причем паузы между сериями имеют продолжительность, определяемую по формуле
Тпс=(0,2÷5)·Тс,
где Тпс – продолжительность пауз между сериями импульсов, с;
Тс – продолжительность серий импульсов, с.
3. Способ по пп.1 и 2, отличающийся тем, что давление в камере подвода энергии создают путем герметизации камеры подвода энергии и нагрева потоков сплошной и дисперсной жидких сред до рабочей температуры, лежащей в диапазоне
tдэ,
где t – рабочая температура потоков сплошной и дисперсной жидких сред в камере подвода энергии, °С;
tд – температура кипения сплошной среды при заданном давлении в диспергаторе, °С;
tэ – температура кипения сплошной среды при заданном давлении в камере подвода энергии, °С,
а расширение потоков проводят с адиабатным вскипанием сплошной среды.
РИСУНКИ
|
|