|
|
(21), (22) Заявка: 2006110783/09, 03.04.2006
(24) Дата начала отсчета срока действия патента:
03.04.2006
(46) Опубликовано: 27.10.2007
(56) Список документов, цитированных в отчете о поиске:
RU 2231906 C2, 27.06.2004. RU 2117378 C1, 10.08.1987. US 4692855 A, 08.09.1987.
Адрес для переписки:
620078, г.Екатеринбург, ул. Студенческая, 51, к.8, Т.Г. Соловьевой
|
(72) Автор(ы):
Лузгин Владислав Игоревич (RU), Петров Александр Юрьевич (RU), Черных Илья Викторович (RU), Шипицын Виктор Васильевич (RU), Якушев Константин Викторович (RU)
(73) Патентообладатель(и):
Закрытое акционерное общество научно-производственное предприятие “УПИ-Резонанс” (RU)
|
(54) УСТРОЙСТВО ДЛЯ ИНДУКЦИОННОГО НАГРЕВА
(57) Реферат:
Предлагаемое изобретение – устройство для индукционного нагрева – относится к преобразовательной технике и может быть использовано для индукционного нагрева и плавки металла. Техническим результатом является формирование в нагрузке-индукторе без переключения в силовой цепи поочередно сигналов высокой и низкой частоты, которые отличаются друг от друга по частоте в несколько раз. Устройство содержит последовательный инвертор из 4 полностью управляемых вентилей, например транзисторов и 4 диодов, при этом управляемые вентили соединены по схеме вентильного моста, имеющего диагонали постоянного и переменного тока. Диагональю постоянного тока вентильный мост подсоединен к источнику питания постоянного напряжения таким образом, чтобы управляемые вентили были включены в прямом направлении по отношению к полярности источника питания постоянного напряжения, при этом каждый управляемый вентиль зашунтирован встречно включенным диодом. Инвертор содержит также два трансформатора, активно-индуктивную нагрузку-индуктор и три конденсатора, при этом первичные обмотки трансформаторов соединены последовательно между собой и общей точкой подсоединены к нулевому выводу источника питания постоянного напряжения, а крайними выводами подсоединены к диагонали переменного тока вентильного моста, а активно-индуктивная нагрузка-индуктор, состоящая из двух равных полуобмоток, крайними выводами подсоединена к первым выводам вторичных обмоток трансформаторов, при этом первый и второй конденсаторы соединены последовательно между собой и общей точкой последовательной цепи соединены со средней точкой нагрузки-индуктора, а крайними выводами этой цепи подсоединены к вторым выводам вторичных обмоток трансформаторов, параллельно которым подсоединен также третий конденсатор. При синхронном управлении вентилями инвертора, соединенными последовательно с первичными обмотками трансформаторов и с одним из полюсов источника питания постоянного напряжения, в нагрузке-индукторе формируют ток высокой частоты, а при синхронном управлении вентилями инвертора, соединенными с первичными обмотками трансформаторов и с разными полюсами источника питания постоянного напряжения, в нагрузке-индукторе формируют ток низкой частоты. 1 ил.
Изобретение относится к преобразовательной технике и может быть использовано для индукционного нагрева и плавки металла.
В ряде электротехнологических установок и процессов для повышения эффективности их работы целесообразно применение двухчастотного электромагнитного поля, обеспечивающего двухчастотную систему токов, например при плавке металлов, когда плавка металла производится на высокой частоте, а его перемешивание – на низкой частоте.
Для генерирования двухчастотного электромагнитного поля, а следовательно, и двухчастотной системы токов известен автономный полумостовой инвертор и способ управления его работой. Упомянутый инвертор содержит полумостовую схему из управляемых ключей, шунтированных диодами, фильтровый конденсатор и разделительные конденсаторы, подключенные параллельно источнику питания постоянного напряжения. Нагрузка инвертора выполнена в виде высокочастотного параллельного резонансного колебательного контура, а с общей точкой разделительных конденсаторов и последовательно с высокочастотным LC-контуром соединен низкочастотный дроссель. Таким образом, в инверторе имеется последовательный низкочастотный резонансный колебательный LC-контур и параллельный высокочастотный резонансный колебательный LC-контур, в результате чего посредством управления управляемыми ключами полумостового инвертора формируют систему двухчастотного тока (Патент №2231906).
Упомянутый аналог позволяет генерировать двухчастотные электромагнитные поля, а следовательно, и двухчастотные системы токов в широком диапазоне изменения частоты, как низкочастотной, так и высокочастотной составляющих электромагнитного поля, при этом предельная высокая частота высокочастотной составляющей электромагнитного поля определяется только динамическими параметрами управляемых ключей, используемых в автономном инверторе, прежде всего временем включения и выключения управляемых ключей, а также допустимыми скоростями изменения токов и напряжений этих ключей. При этом габариты и масса высокочастотного колебательного контура с повышением частоты уменьшаются. Однако при предельной низкой частоте низкочастотной составляющей электромагнитного поля и соответственно тока существенно возрастают габариты и масса низкочастотного колебательного контура, т.к. чем ниже частота низкочастотной составляющей электромагнитного поля и соответственно тока, тем больше емкость С и индуктивность L низкочастотного колебательного LC-контура. Это приводит к существенному ухудшению массогабаритных показателей устройства-аналога.
Наиболее близким к предлагаемому устройству является принятый в качестве прототипа последовательный инвертор, содержащий 4 управляемых вентиля и 4 диода, при этом управляемые вентили соединены по схеме вентильного моста, имеющего диагонали постоянного и переменного тока, при этом вентильный мост диагональю постоянного тока подсоединен к источнику питания постоянного напряжения Ud таким образом, что управляемые вентили включены в прямом направлении по отношению к полярности источника питания постоянного напряжения, а каждый управляемый вентиль зашунтирован встречно включенным диодом, при этом для подсоединения к диагонали переменного тока имеется последовательная RLC-цепь (Л.2, Приложение 1. Тиристорные преобразователи повышенной частоты для электротехнологических установок. Е.И.Беркович и др. – 2-е изд., перераб. и доп. – Л.: Энергоатомиздат. Ленингр. отд-ние, 1983. – 208 с., ил., с.50, рис.2.20, а).
Формируя две серии управляющих импульсов, сдвинутых относительно друг друга на 180° эл., для двух групп противофазных вентилей, соединенных последовательно с нагрузкой и с разными полюсами источника питания постоянного напряжения, с частотой более чем в 2 раза меньшей собственной частоты ‘ RLC-контура, получают так называемый, режим прерывистого тока, который показан на рис.2.21 (Л.2, Приложение 2, с.51, рис.2.21), из которого следует, что частота тока iн в нагрузке примерно равна частоте управления . Изменять частоту тока нагрузки при этом без изменения параметров RLC-контура можно только в небольших пределах, т.к. при уменьшении частоты управления возрастает пауза между работой противофазных вентилей и снижается эффективность использования оборудования инвертора, а при увеличении частоты управления снижается время, предоставляемое для восстановления управляемости вентилей, что приводит к срыву процесса инвертирования. Таким образом, в прототипе не может быть достигнут заявленный технический результат – формирование в нагрузке поочередно сигналов высокой и низкой частоты, отличающихся по частоте в несколько раз, без изменений параметров RLC-контура.
Предлагаемое изобретение – устройство для индукционного нагрева металлов решает задачу создания устройства для индукционного нагрева, осуществление которого позволяет достичь технического результата, заключающегося в возможности формирования в нагрузке-индукторе поочередно сигналов высокой и низкой частоты, которые отличаются друг от друга по частоте в несколько раз.
Сущность предлагаемого устройства заключается в том, что в схему последовательного инвертора, содержащего 4 управляемых вентиля, например транзистора, и 4 диода, при этом управляемые вентили соединены по схеме вентильного моста, имеющего диагональ постоянного тока и диагональ переменного тока, при этом вентильный мост диагональю постоянного тока подсоединен к источнику питания постоянного напряжения таким образом, чтобы управляемые вентили были включены в прямом направлении по отношению к полярности источника питания постоянного напряжения, при этом каждый управляемый вентиль зашунтирован встречно включенным диодом, а также имеется последовательная RLC-цепь, в состав которой входит активно-индуктивная RL-нагрузка и компенсирующий конденсатор С, дополнительно введены два двухобмоточных трансформатора, вторая последовательная RLC-цепь и третий конденсатор, а также выполнен нулевой вывод от питающего источника постоянного напряжения.
Первичные обмотки трансформаторов соединены последовательно между собой и крайними выводами образованной последовательной цепи подсоединены к диагонали переменного тока последовательного инвертора, а общей точкой подсоединены к нулевому выводу источника питания постоянного напряжения. Вторичные обмотки трансформаторов подключены каждая к последовательной RLC-цепи – первой и второй, а первая и вторая RL-цепи соединены последовательно между собой, образуя активно-индуктивную нагрузку-индуктор из двух полуобмоток, который крайними выводами подсоединен к первым выводам вторичных обмоток трансформаторов. Первый и второй конденсаторы соединены последовательно между собой и общей точкой подсоединены к общей точке полуобмоток нагрузки-индуктора, а крайними выводами этой цепи подсоединены к вторым выводам вторичных обмоток трансформаторов, параллельно которым подсоединен также третий конденсатор.
Технический результат достигается тем, что в предложенном исполнении инвертор может работать в двух режимах без изменения параметров RLC-контуров. В первом режиме для получения тока высокой частоты синхронно управляют управляемыми вентилями, соединенными с первичными обмотками трансформаторов и с одним из полюсов источника питания постоянного напряжения, что при последовательном соединении первичных обмоток трансформаторов и соединении их общей точки с нулевым выводом источника питания постоянного напряжения с помощью вторичных обмоток позволяет на первых двух последовательно соединенных конденсаторах, подсоединенных общей точкой к общей точке полуобмоток нагрузки-индуктора, получить противофазные напряжения, что обеспечивает суммарное напряжение на этих конденсаторах, равное нулевому значению, а следовательно, и напряжение на третьем конденсаторе, подсоединенном параллельно первым двум соединенным последовательно конденсаторам, также равно нулевому значению. А это значит, что емкость третьего конденсатора может быть в несколько раз больше, чем эквивалентная емкость первых двух последовательно соединенных конденсаторов, и не будет влиять на работу инвертора в режиме генерирования тока высокой частоты.
Во втором режиме для получения тока низкой частоты синхронно управляют управляемыми вентилями, соединенными с первичными обмотками трансформаторов и с разными полюсами источника питания постоянного напряжения, что при вышеописанных соединениях элементов инвертора позволяет на первых двух последовательно соединенных конденсаторах, подсоединенных общей точкой к общей точке полуобмоток нагрузки-индуктора, получить синфазные напряжения, что обеспечивает суммарное напряжение на этих конденсаторах, равное удвоенному значению по сравнению с напряжением на каждом из этих конденсаторов, при этом вступает в работу третий конденсатор, включенный параллельно первым двум конденсаторам. Следовательно, эквивалентная емкость нагрузочного контура будет равна сумме результирующей емкости двух первых последовательно соединенных конденсаторов и третьего конденсатора, что позволит в несколько раз – три и более – уменьшить частоту генерируемого тока в этом режиме. Таким образом, осуществление предлагаемого изобретения позволяет достичь заявленного технического результата, т.е. обеспечить формирование в нагрузке-индукторе поочередно сигналов высокой и низкой частоты, которые отличаются друг от друга по частоте в несколько раз, причем обеспечивается это только изменением режима управления вентилями инвертора без переключения в силовой схеме инвертора.
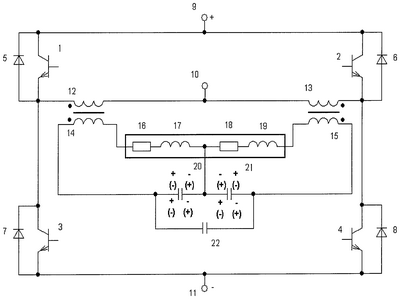
На чертеже приведена электрическая схема предлагаемого устройства для индукционного нагрева. Оно содержит четыре полностью управляемых вентиля 1, 2, 3, 4, например транзистора, соединенных по мостовой схеме и четыре диода 5, 6, 7, 8, при этом вентильный мост имеет диагональ постоянного тока, которая подсоединена к источнику питания постоянного напряжения 9, 11 таким образом, чтобы управляемые вентили 1, 2, 3, 4 были включены в прямом направлении по отношению к полярности источника питания постоянного напряжения, а каждый управляемый вентиль 1, 2, 3, 4 зашунтирован соответственно встречно включенным диодом 5, 6, 7, 8. К диагонали переменного тока вентильного моста подсоединены последовательно соединенные первичные обмотки 12, 13 двух трансформаторов, причем общая точка этих обмоток соединена с нулевым выводом 10 источника питания постоянного напряжения. Вторичные обмотки 14, 15 упомянутых трансформаторов подключены каждая к первой и второй последовательным RLC-цепям, а именно первая вторичная обмотка 14 подсоединена к последовательной RLC-цепи 16, 17, 20, а вторая вторичная обмотка 15 – к последовательной RLC-цепи 18, 19, 21, а первая 16, 17 и вторая 18, 19 RL-цепи соединены последовательно между собой и образуют активно-индуктивную нагрузку-индуктор из двух полуобмоток, который крайними выводами подсоединен к первым выводам вторичных обмоток 14, 15 трансформаторов. Первый конденсатор 20 и второй конденсатор 21 соединены последовательно между собой и общей точкой последовательной цепи подсоединены к общей промежуточной точке полуобмоток 16, 17 и 18, 19 нагрузки-индуктора, а крайними выводами этой цепи подсоединены к вторым выводам вторичных обмоток 14, 15 трансформаторов. К этим же выводам подсоединен и третий конденсатор 22.
Устройство работает следующим образом.
В первом режиме генерирования сигналов высокой частоты формируют две серии синхронных сигналов управления, сдвинутых относительно друг друга на 180° эл., при этом одну серию подают на управляемые вентили 1, 2, соединенные с первичными обмотками трансформаторов соответственно 12, 13 и с положительным полюсом 9 питающего источника постоянного напряжения, а вторую серию подают на управляемые вентили 3, 4, соединенные с теми же первичными обмотками трансформаторов 12, 13 и с отрицательным полюсом 11 питающего источника постоянного напряжения. При формировании первой серии управляющих импульсов для управляемых вентилей 1, 2 ток синхронно протекает через упомянутые вентили 1, 2 по контурам: 9-1-12-10-9 и 9-2-13-10-9. При формировании второй серии управляющих импульсов для управляемых вентилей 3, 4 ток синхронно протекает через упомянутые вентили 3, 4 по контурам: 10-12-3-11-10 и 10-13-4-11-10. Протекание тока по упомянутым контурам и первичным обмоткам 12, 13 трансформаторов через вторичные их обмотки 14, 15 обеспечивает формирование высокочастотных токов в полуобмотках 16, 17 и 18, 19 нагрузки-индуктора при относительно небольших емкостях конденсаторов 20, 21, при этом конденсатор 22 с увеличенной емкостью не участвует в работе, т.к. наводимые напряжения на конденсаторах 20, 21 находятся в противофазе, как это показано на чертеже: верхними знаками для одного полупериода “+ -“, “- +” и для другого полупериода “(-)(+)”, “(+)(-).
Во втором режиме генерирования сигналов низкой частоты формируют две серии синхронных сигналов управления, сдвинутых относительно друг друга на 180° эл, при этом одну серию подают на управляемые вентили 1, 4, соединенные с первичными обмотками трансформаторов соответственно 12, 13 и с разными полюсами соответственно 9 и 11 питающего источника постоянного напряжения, а вторую серию подают на управляемые вентили 2, 3, соединенные с теми же первичными обмотками соответственно 13, 12 и теми же полюсами 9, 11 питающего источника постоянного напряжения. При формировании первой серии управляющих импульсов для управляемых вентилей 1, 4 ток протекает через эти вентили по контуру: 9-1-12-13-4-11-9. При формировании второй серии управляющих импульсов для управляемых вентилей 2, 3 ток протекает через эти вентили по контуру: 9-2-13-12-3-11-9. Протекание тока по упомянутым контурам и первичным обмоткам 12, 13 трансформаторов через вторичные их обмотки 14, 15 обеспечивает формирование низкочастотных токов в полуобмотках 16, 17 и 18, 19 нагрузки-индуктора, а также на конденсаторах 20, 21 синфазных напряжений при эквивалентном конденсаторе, образованном параллельным соединением конденсатора 22 и последовательной цепи из конденсаторов 20, 21, при этом, как отмечено выше, емкость конденсатора 22 может быть значительно больше емкостей конденсаторов 20, 21, следовательно, емкость упомянутого эквивалентного конденсатора может быть также значительно больше эквивалентной емкости конденсаторов 20, 21, что и обеспечивает резонансный режим токов низкой частоты в полуобмотках 16, 17 и 18, 19 нагрузки-индуктора. Полярность напряжения на конденсаторах 20, 21 при формировании в нагрузке-индукторе тока низкой частоты показана на чертеже: нижними знаками “+ – “, “+ -” для одного полупериода и знаками “(-) (+)”, “(-)” (+)” для другого полупериода.
Таким образом, предложенное устройство для индукционного нагрева и плавки металлов при осуществлении позволяет достичь заявленный технический результат, т.е. обеспечить формирование в нагрузке-индукторе поочередно сигналов высокой и низкой частоты, которые отличаются друг от друга по частоте в несколько раз. На интервале времени формирования высокочастотных сигналов будет обеспечиваться индукционный нагрев и плавка металлов, а на интервале времени формирования низкочастотных сигналов будет обеспечиваться электромагнитное перемешивание металла, при этом оба интервала поочередно следуют один за другим, а длительность этих интервалов и частота тока на каждом из них определяются электрофизическими свойствами металла и его типом – сталь, чугун, алюминий, медь, а также массой нагреваемого металла.
Формула изобретения
Устройство для индукционного нагрева, содержащее последовательный инвертор, состоящий из 4 полностью управляемых вентилей, например транзисторов, и 4 диодов, при этом управляемые вентили соединены по схеме вентильного моста, имеющего диагональ постоянного тока и диагональ переменного тока, при этом вентильный мост диагональю постоянного тока подсоединен к источнику питания постоянного напряжения таким образом, чтобы управляемые вентили были включены в прямом направлении по отношению к полярности источника питания постоянного напряжения, а каждый управляемый вентиль зашунтирован встречно включенным диодом, кроме того, активно-индуктивную нагрузку из первой последовательной RL-цепи и компенсирующий конденсатор, отличающееся тем, что введены два двухобмоточных трансформатора, второй компенсирующий конденсатор и третий конденсатор, активно-индуктивная нагрузка дополнена второй последовательной RL-цепью, соединенной последовательно с первой последовательной RL-цепью, от источника питания постоянного напряжения выполнен нулевой вывод, первичные обмотки двухобмоточных трансформаторов соединены последовательно между собой, крайние выводы образованной при этом последовательной цепи подсоединены к диагонали переменного тока вентильного моста, а общая точка указанной цепи подсоединена к нулевому выводу источника питания постоянного напряжения, вторичные обмотки двухобмоточных трансформаторов подключены первыми выводами к соответствующим первой и второй последовательным RL-цепям активно-индуктивной нагрузки, первый и второй компенсирующие конденсаторы соединены последовательно между собой, их общая точка подсоединена к общей точке первой и второй последовательных RL-цепей, а крайние выводы цепи из последовательно соединенных компенсирующих конденсаторов и третий конденсатор подключены ко вторым выводам вторичных обмоток двухобмоточных трансформаторов.
РИСУНКИ
|
|