|
|
(21), (22) Заявка: 2005136692/09, 28.11.2005
(24) Дата начала отсчета срока действия патента:
28.11.2005
(43) Дата публикации заявки: 10.06.2007
(46) Опубликовано: 27.10.2007
(56) Список документов, цитированных в отчете о поиске:
US 6507278 B1, 14.01.2003. RU 2261465 C2, 27.09.2005. US 4136641 C1, 30.01.1979. US 2004/0117038 A1, 17.06.2004. RU 2256223 C2, 20.08.2004.
Адрес для переписки:
109125, Москва, ул. Окская, 4, к.3, оф.34, ООО “Минаев и партнеры”, пат.пов. А.А.Минаеву, рег. № 461
|
(72) Автор(ы):
Качалов Николай Андреевич (RU), Диканев Алексей Геннадьевич (RU)
(73) Патентообладатель(и):
Закрытое акционерное общество “АФРУС” (RU)
|
(54) СПОСОБ ДОСМОТРА ЛИЦ С БАГАЖОМ И УСТАНОВКА ДЛЯ ДОСМОТРА ЛИЦ С БАГАЖОМ
(57) Реферат:
Изобретение относится к системам обнаружения запрещенных вложений при досмотре лиц с целью выявления общественно опасных или нежелательных предметов или веществ. Техническим результатом изобретения является предотвращение террористических актов и обеспечение безопасности людей, обеспечение высокой вероятности обнаружения запрещенных и общественно опасных устройств, предметов и веществ, существенное повышение пропускной способности за счет уменьшения времени досмотра, повышение удобства и комфортности лиц, проходящих досмотр. Досмотр лиц с багажом включает параллельное цифровое рентгенографическое сканирование багажа и досматриваемых лиц, получение визуального цифрового рентгенографического изображения багажа и тела на мониторах операторов. 2 н. и 18 з.п. ф-лы, 28 ил.
Текст описания приведен в факсимильном виде                                                                
Формула изобретения
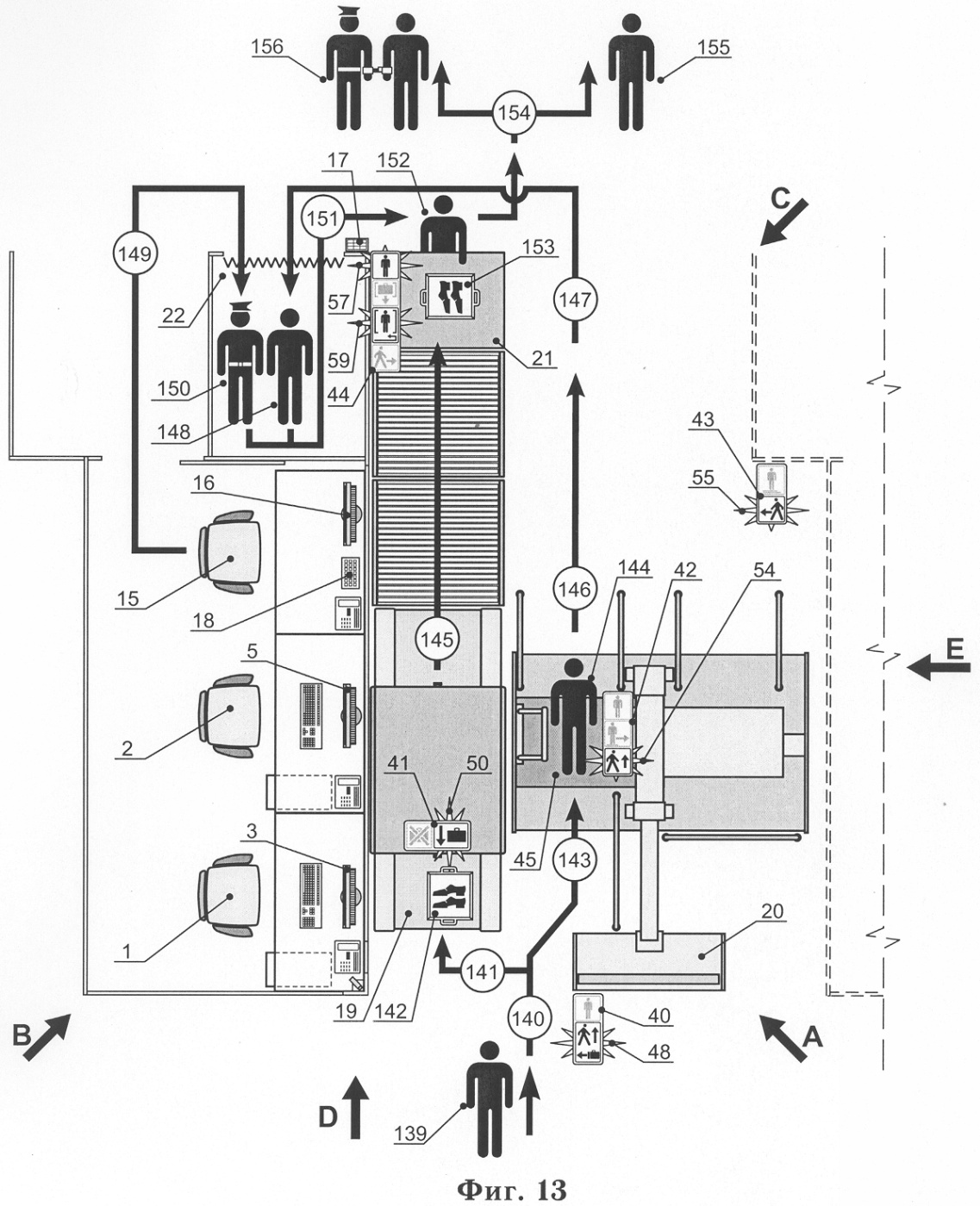
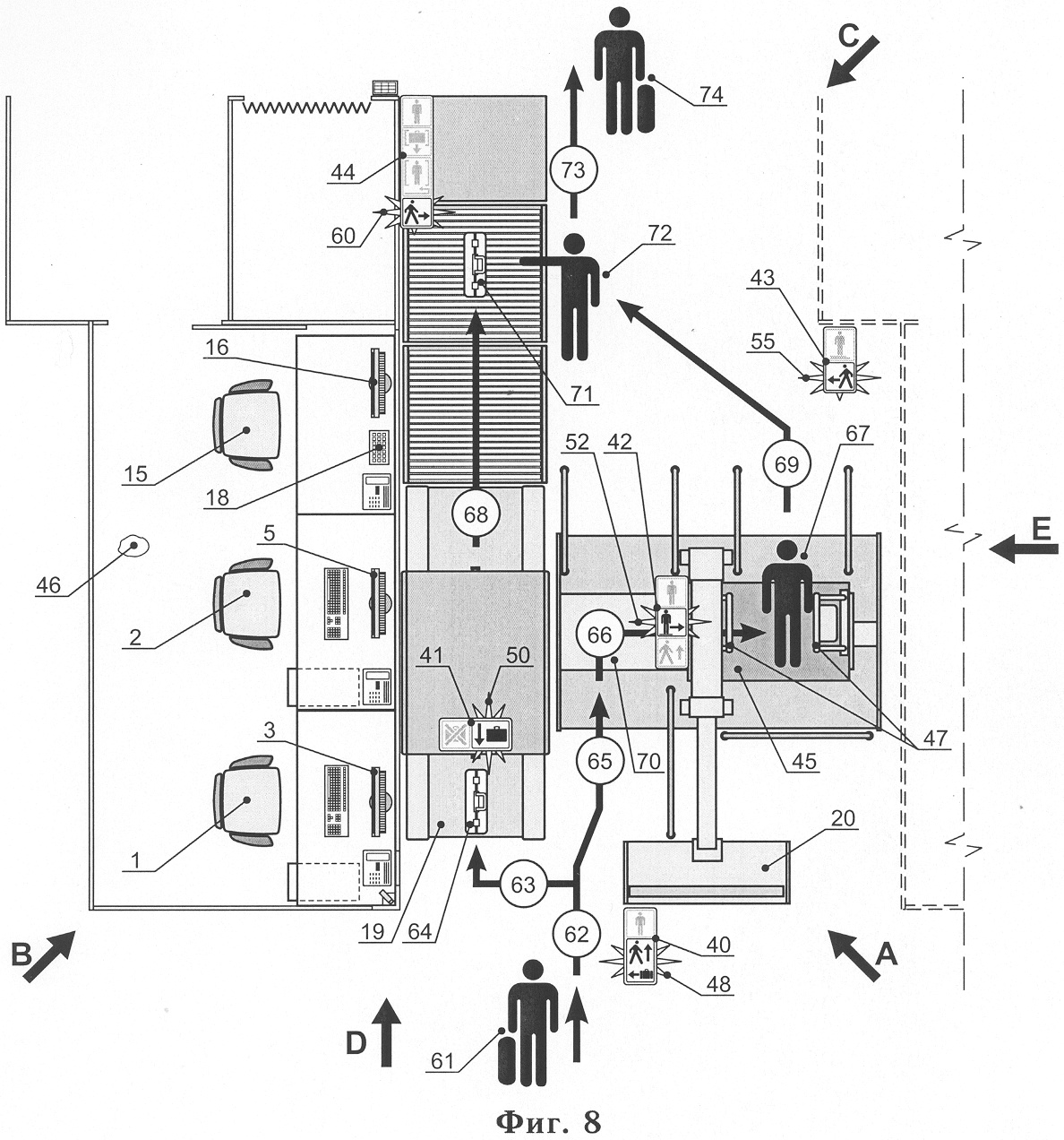
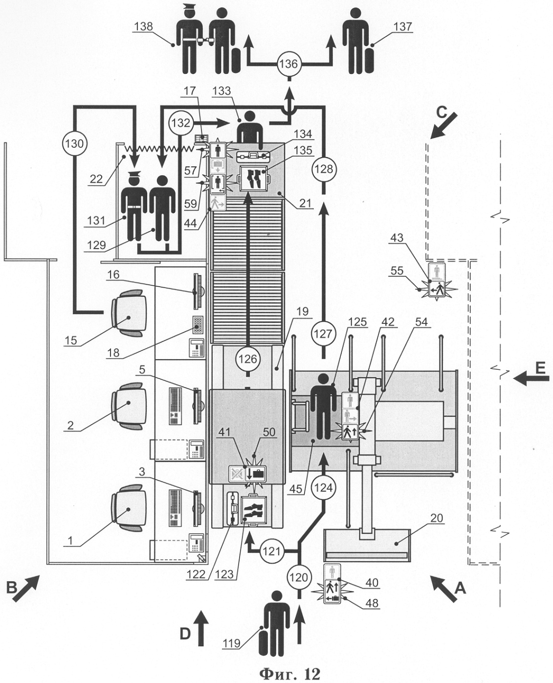
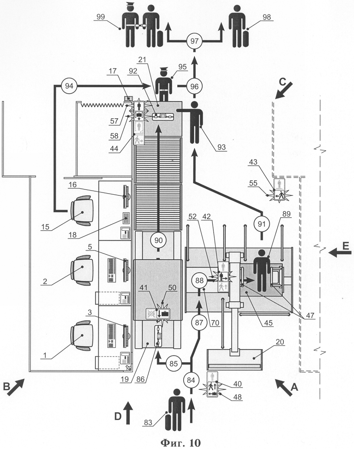
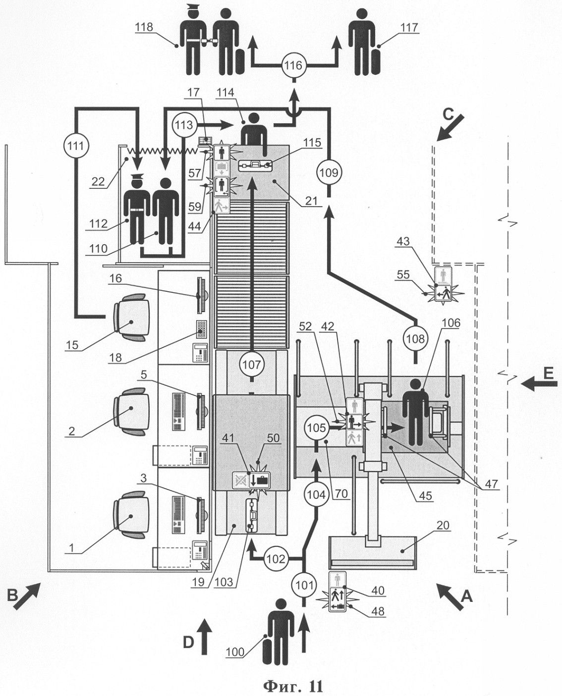
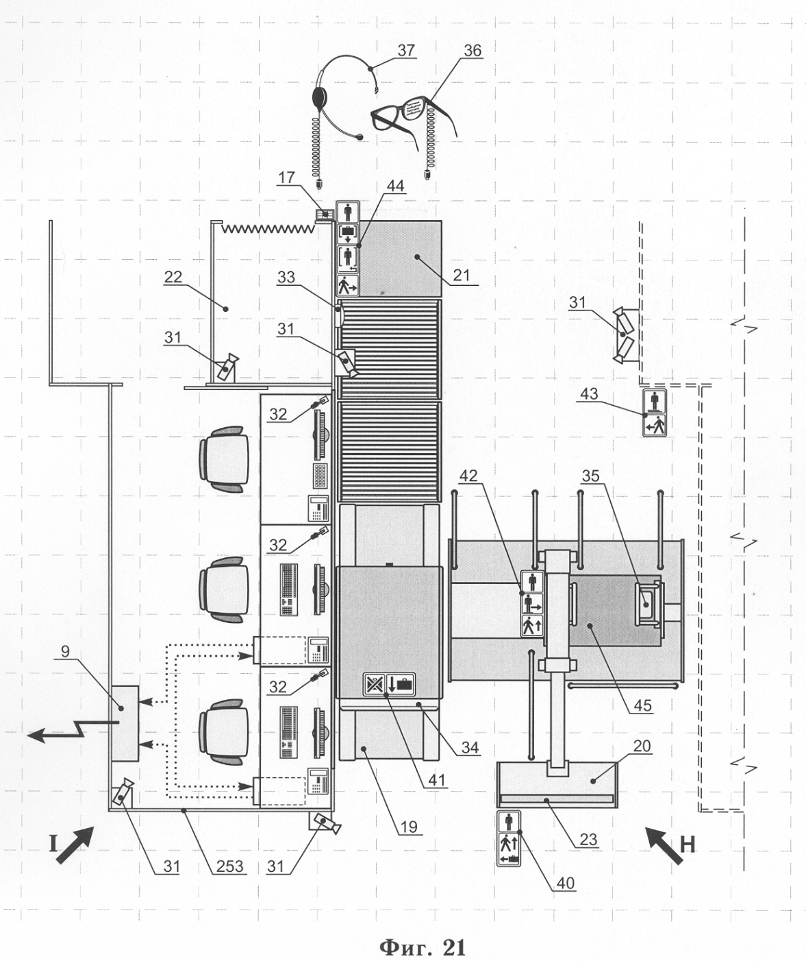
1. Способ досмотра лиц с багажом, включающий параллельное цифровое рентгенографическое сканирование багажа и досматриваемых лиц в одежде и с устройствами, предметами и веществами в одежде, и/или на теле, и/или внутри тела сканерами с образованием маршрутов параллельного досмотра, получение визуального цифрового рентгенографического изображения багажа и тела на мониторах операторов, отображающих результаты рентгенографического сканирования и досмотра лиц с багажом, а также сигналы о необходимости проведения досмотра багажа и лиц вручную для обнаружения запрещенных вложений, при этом прохождение досматриваемых лиц и багажа регулируют при вхождении их в зону досмотра монитором для демонстрации правил прохождения досмотра, а далее сигнальными табло, определяющими маршруты досмотра, и весь процесс досмотра лиц с багажом контролируют компьютерами на всех маршрутах досмотра, и результаты контроля вносят в базу данных, причем при обнаружении лиц и/или багажа с запрещенными вложениями на каждом этапе досмотра изменяют маршрут досмотра, а затем осуществляют физический досмотр этих лиц с багажом вручную, информируя с помощью мониторов, и/или гарнитур-очков, и/или наушников о результатах досмотра, в том числе скрытно, сотрудников службы безопасности, на всей территории зоны досмотра осуществляют подавление полосы частот радиообмена.
2. Способ по п.1, отличающийся тем, что с помощью аппаратуры передачи данных с использованием проводных и беспроводных каналов связи, в том числе спутниковых, осуществляют передачу информации о результатах досмотра багажа и/или лиц в локальные и/или удаленные базы данных и/или архивы хранения.
3. Способ по п.1 или 2, отличающийся тем, что с помощью систем видео- и аудио – наблюдения и оповещения осуществляют управление перемещением досматриваемых лиц по маршрутам перемещения, идентификацию лиц и результаты заносят в базы данных.
4. Способ по п.1 или 2, отличающийся тем, что с помощью систем считывания паспортных и/или удостоверяющих личность данных и/или биометрических данных с паспорта и/или носителей биометрических данных, а также данных с багажа осуществляют идентификацию лиц и багажа и управление перемещением досматриваемых лиц по маршрутам досмотра и результаты заносят в базы данных.
5. Способ по п.1 или 2, отличающийся тем, что с помощью системы передачи и воспроизведения аудио-, светосигнальных и/или видеосигналов на стационарном пульте с обратной связью осуществляют информирование о прохождении и результатах досмотра лиц с багажом и управление действиями сотрудников службы безопасности и результаты заносят в базы данных.
6. Способ по п.1 или 2, отличающийся тем, что с помощью системы передачи и визуализации сигналов и/или данных на гарнитурах-очках и/или передачи и воспроизведения аудиосигналов в наушниках осуществляют информирование о ходе и результатах досмотра лиц с багажом и управление действиями сотрудников службы безопасности и результаты заносят в базы данных.
7. Способ по п.1, отличающийся тем, что с помощью обнаружителей взрывчатки осуществляют бесконтактную идентификацию взрывчатых веществ в багаже, в одежде, и/или на теле, и/или в естественных полостях внутри тела человека.
8. Способ по п.1, отличающийся тем, что с помощью источника радиоизлучения осуществляют подавление частот радиообмена в зоне досмотра.
9. Способ по п.1, отличающийся тем, что с помощью устройства локализатора взрыва осуществляют защиту от управляемого и/или случайного подрыва обнаруженных в ходе досмотра взрывных устройств в зоне досмотра и на объекте.
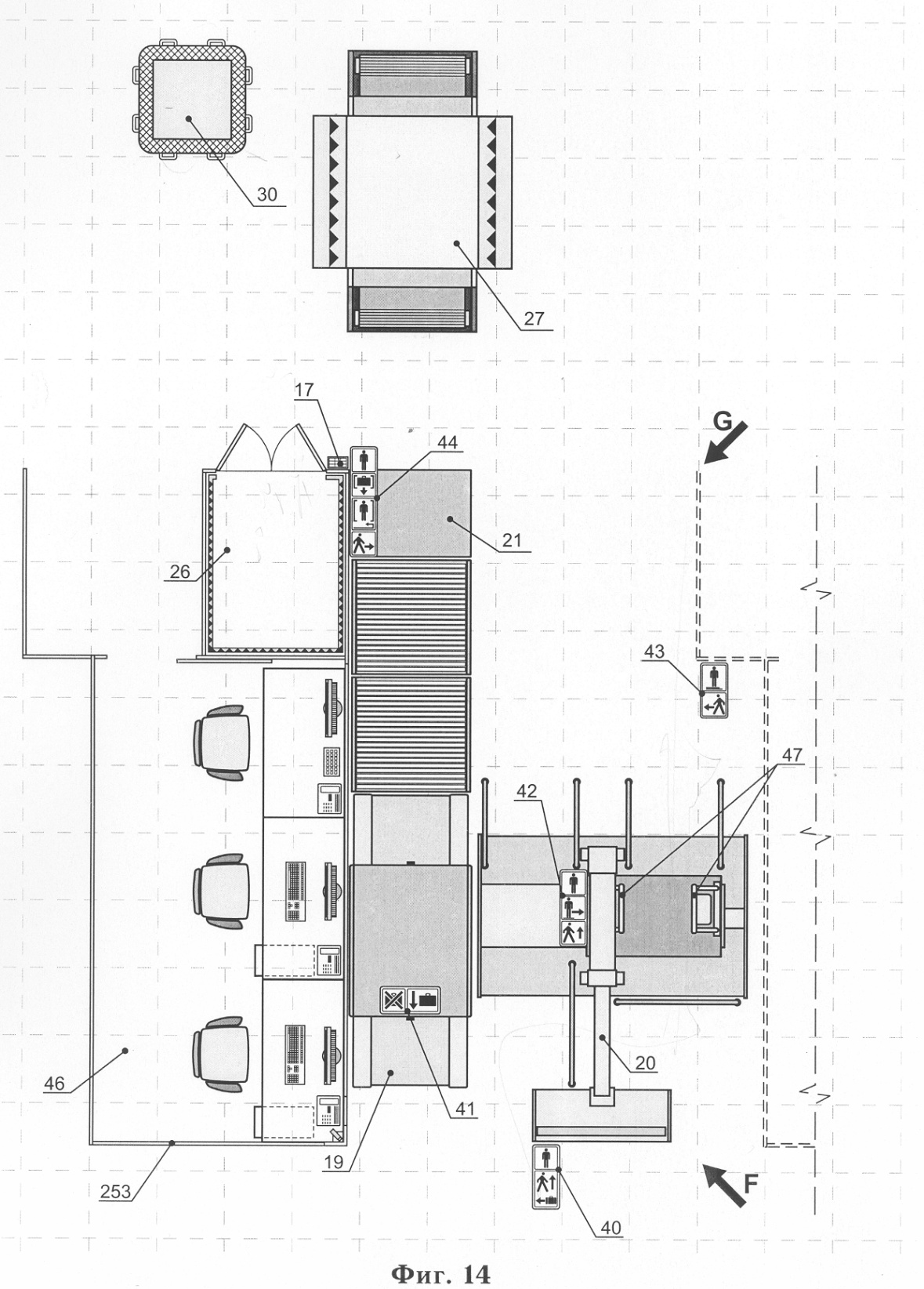
10. Установка для досмотра лиц с багажом, включающая цифровой рентгенографический сканер досмотра багажа и цифровой рентгенографический сканер персонального досмотра лиц в одежде с устройствами, предметами и веществами в одежде, и/или на теле, и/или внутри тела, рабочие места операторов с мониторами сканеров, на каждое из которых выводится сигнал для получения визуального изображения багажа и тела человека в одежде вместе с содержимым с соответствующего сканера багажа или лица на маршруте досмотра, сканеры с мониторами размещены по маршруту параллельного досмотра багажа для досмотра багажа на багажном сканере и досмотра лиц на сканере персонального досмотра, в конце каждого из маршрутов располагают сигнальное табло и/или монитор, связанные с цифровыми рентгенографическими сканерами для индикации результатов досмотра лиц с багажом и сигналов о необходимости проведения досмотра багажа и/или лиц вручную, компьютерные установки связаны между собой с помощью аппаратуры передачи данных по проводным и/или беспроводным каналам связи, в том числе спутниковым, с локальными базами данных и/или архивами хранения данных; при этом маршрут досмотра лиц снабжен подвижной площадкой цифрового рентгенографического сканера и в ее исходной позиции разделен на два направления: досмотр с использованием цифрового сканера персонального досмотра и досмотр человека вручную; причем установка в начале маршрута досмотра лиц с багажом снабжена монитором для информирования о правилах прохождения досмотра досматриваемых лиц и для видео- и аудиосообщений, по всему маршруту установлены сигнальные табло, регулирующие перемещение лиц и багажа при досмотре; при этом рабочие места операторов отделены от маршрутов досмотра лиц и их багажа ограждением и/или перегородками, маршрут досмотра оборудован местом досмотра вручную при обнаружении лиц или багажа с запрещенными вложениями, установка досмотра оборудована стационарным пультом, или табло, или монитором, связанным со сканерами досмотра багажа и/или лиц, в том числе с обратной связью, для текущего информирования о ходе досмотра багажа и/или лиц, мониторы, и/или гарнитуры-очки, и/или наушники сотрудников службы безопасности предназначены для сигнализации, в том числе скрытно, о наличии в багаже, и/или одежде, и/или на теле, и/или внутри тела запрещенных предметов и веществ.
11. Установка по п.10, отличающаяся тем, что снабжена системой видео- и аудио – наблюдения на маршрутах перемещения досматриваемых лиц и их видео- и аудио – оповещения.
12. Установка по п.10, отличающаяся тем, что снабжена системой считывания паспортных и/или удостоверяющих личность данных, и/или биометрических данных с паспорта, и/или носителей биометрических данных, а также данных с багажа и идентификации лиц и/или багажа по маршруту досмотра.
13. Установка по п.10, отличающаяся тем, что снабжена системой передачи и воспроизведения аудио-, светосигнальных и/или видеосигналов на стационарном пульте с обратной связью.
14. Установка по п.10, отличающаяся тем, что снабжена системой передачи и визуализации сигналов и/или данных на гарнитурах-очках и/или передачи и воспроизведения аудиосигналов в наушниках персонала службы безопасности.
15. Установка по п.10, отличающаяся тем, что снабжена устройствами обнаружения и бесконтактной идентификации взрывчатых веществ в багаже и в одежде, на теле и в естественных полостях внутри тела человека.
16. Установка по п.10, отличающаяся тем, что снабжена устройствами подавления дополнительным радиоизлучением частот радиообмена в зоне досмотра.
17. Установка по п.10, отличающаяся тем, что снабжена передвижным, и/или перемещаемым, и/или переносным устройством-Т локализатором взрыва при управляемом и/или случайном подрыве обнаруженных в ходе досмотра взрывных устройств в зоне досмотра и на объекте.
18. Установка по п.10, отличающаяся тем, что на маршрутах перемещения досматриваемых лиц на входе на передвижную смотровую площадку рентгенографического сканера и выходе из сканера установлены опорные страховочные поручни.
19. Установка по п.10, отличающаяся тем, что все или отдельные перегородки рабочих мест операторов сканеров частично или полностью оборудованы зеркальными стеклами односторонней прозрачности и с защитными свойствами от ионизирующего излучения.
20. Установка по п.10, отличающаяся тем, что все или отдельные зеркальные стекла односторонней прозрачности имеют плавно и/или дискретно изменяемую прозрачность, в том числе с электронным регулированием и/или управлением.
РИСУНКИ
|
|