|
|
(21), (22) Заявка: 2005140477/06, 23.12.2005
(24) Дата начала отсчета срока действия патента:
23.12.2005
(43) Дата публикации заявки: 27.06.2007
(46) Опубликовано: 27.10.2007
(56) Список документов, цитированных в отчете о поиске:
НИШНЕВИЧ В.И. и др. Проектирование энергоблока ПГУ-190/220 для Тюменской ТЭЦ-1. Электрические станции, 2005, №6, с.9-16. Рыжкин В.Я. Тепловые электрические станции. – М.: Энергия, 1976, с.203-204, рис.14.1. SU 566056 А, 19.08.1977. SU 1521889 А, 15.11.1989. RU 2174183 С1, 27.09.2001. SU 798438 А, 28.01.1981. DE 3335113 А1, 11.04.1985.
Адрес для переписки:
432027, г.Ульяновск, Северный Венец, 32, ГОУ ВПО “Ульяновский государственный технический университет”, проректору по научной работе
|
(72) Автор(ы):
Замалеев Мансур Масхутович (RU), Макарова Елена Владимировна (RU), Шарапов Владимир Иванович (RU)
(73) Патентообладатель(и):
Государственное образовательное учреждение высшего профессионального образования “Ульяновский государственный технический университет” (RU)
|
(54) СПОСОБ РАБОТЫ ТЕПЛОВОЙ ЭЛЕКТРИЧЕСКОЙ СТАНЦИИ
(57) Реферат:
Изобретение относится к области теплоэнергетики и предназначено для использования на тепловых электростанциях. В способе работы тепловой электрической станции, по которому уходящие газы газотурбинной установки – окислитель для сжигания топлива направляют к горелкам парового котла, в опускном газоходе которого продукты сгорания последовательно охлаждают в конвективном пароперегревателе, водяном экономайзере, газоводяном подогревателе высокого давления и газоводяном подогревателе низкого давления, перегретый пар после пароперегревателя парового котла направляют в теплофикационную паротурбинную установку, из регулируемых отопительных отборов которой отводят пар на подогрев сетевой воды в нижнем и верхнем сетевых подогревателях, регенеративный подогрев основного конденсата паротурбинной установки осуществляют последовательно в четырех регенеративных подогревателях низкого давления, подключенных соответственно к седьмому, шестому, пятому и четвертому по ходу пара в проточной части паровой турбины отборам, а газоводяной подогреватель низкого давления охлаждают деаэрированной водой, циркулирующей по замкнутому контуру с водо-водяным теплообменником, в котором нагревают обессоленную воду перед атмосферным деаэратором. Изобретение позволяет обеспечить повышение экономичности тепловой электрической станции за счет создания условий для дополнительной выработки электроэнергии на тепловом потреблении паровой турбиной и более полного использования избыточной теплоты уходящих газов газотурбинной установки. 1 ил.
Изобретение относится к области теплоэнергетики и может быть использовано на тепловых электростанциях.
Недостатками аналогов и прототипа являются пониженная экономичность тепловых электростанций из-за недостаточно эффективного использования теплоты уходящих газов ГТУ и пониженной выработки электроэнергии на внутреннем и внешнем тепловом потреблении за счет исключения части подогревателей системы регенерации ПТУ и использования для подогрева сетевой воды водо-водяного подогревателя, снижающего величину низкопотенциальных отопительных отборов на сетевые подогреватели ПТУ.
Техническим результатом, достигаемым настоящим изобретением, является повышение экономичности тепловой электрической станции за счет создания условий для дополнительной выработки электроэнергии на тепловом потреблении паровой турбиной и более полного использования избыточной теплоты уходящих газов газотурбинной установки.
Для достижения этого результата предложен способ работы тепловой электрической станции, по которому уходящие газы газотурбинной установки – окислитель для сжигания топлива направляют к горелкам парового котла, в опускном газоходе которого продукты сгорания последовательно охлаждают в конвективном пароперегревателе, водяном экономайзере, газоводяном подогревателе высокого давления и газоводяном подогревателе низкого давления, перегретый пар после пароперегревателя парового котла направляют в теплофикационную паротурбинную установку, из регулируемых отопительных отборов которой отводят пар на подогрев сетевой воды в нижнем и верхнем сетевых подогревателях, основной конденсат паротурбинной установки после регенеративных подогревателей низкого давления, подключенных соответственно к седьмому и шестому по ходу пара в проточной части паровой турбины отборам, нагревают перед подачей в деаэратор повышенного давления.
Особенность заключается в том, что регенеративный подогрев основного конденсата паротурбинной установки осуществляют последовательно в четырех регенеративных подогревателях низкого давления, подключенных соответственно к седьмому, шестому, пятому и четвертому по ходу пара в проточной части паровой турбины отборам, а газоводяной подогреватель низкого давления охлаждают деаэрированной водой, циркулирующей по замкнутому контуру с водо-водяным теплообменником, в котором нагревают обессоленную воду перед атмосферным деаэратором.
Новая взаимосвязь элементов позволяет повысить экономичность тепловой электрической станции за счет обеспечения дополнительной выработки электроэнергии на внутреннем тепловом потреблении при подогреве основного конденсата ПТУ в регенеративных подогревателях низкого давления, подключенных к четвертому и пятому по ходу пара в проточной части турбины отборам, за счет нормативного качества деаэрации добавочной питательной воды в атмосферном деаэраторе вследствие подогрева обессоленной воды после химводоочистки до требуемой температуры, за счет увеличения выработки электроэнергии на внешнем тепловом потреблении ввиду исключения малоэффективного водо-водяного подогревателя сетевой воды, снижающего величину отопительных отборов на сетевые подогреватели ПТУ и за счет более полного использования теплоты уходящих газов ГТУ.
Далее рассмотрим сведения, подтверждающие возможность осуществления изобретения с получением искомого технического результата.
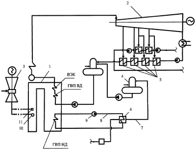
На чертеже изображена принципиальная схема тепловой электрической станции. Схема содержит паровой котел 1, использующий уходящие газы газовой турбины 3 в качестве окислителя для сжигания топлива, теплофикационную паровую турбину 2 с отборами пара на регенеративные подогреватели низкого давления 5, водо-водяной теплообменник 6, включенный по нагреваемой среде в трубопровод обессоленной воды 7 перед атмосферным деаэратором 4, а по греющей среде – в трубопровод циркуляции 8 после газоводяного подогревателя низкого давления (ГВП НД) и насоса циркуляции 9.
Рассмотрим пример реализации заявленного способа работы тепловой электрической станции.
Уходящие газы газовой турбины 3 направляют к горелкам 10 и сбросным соплам 11 парового котла 1 для окисления поступающего в топку топлива. Вырабатываемый в паровом котле 1 пар направляют в теплофикационную паровую турбину 2. Потери пара и конденсата из цикла станции компенсируют обессоленной водой, которую перед подачей в атмосферный деаэратор 4 направляют в водоводяной теплообменник 6. В водоводяной теплообменник 6 по трубопроводу 8 подают греющую среду – деаэрированную воду после ГВП НД и насоса циркуляции 9. Включение ГВП НД в контур циркуляции деаэрированной воды перед водоводяным подогревателем обессоленной воды позволяет осуществить регенеративный подогрев основного конденсата ПТУ в четырех подогревателях низкого давления без снижения эффективности использования теплоты уходящих газов парового котла.
Таким образом, предложенное решение позволяет обеспечить требуемый нагрев обессоленной воды перед атмосферным деаэратором за счет использования избыточной теплоты уходящих газов ГТУ и создать условия для полного сохранения экономичной схемы подогрева основного конденсата в четырех регенеративных подогревателях низкого давления ПТУ без снижения эффективности использования теплоты уходящих газов парового котла, т.е. повысить надежность и экономичность работы электростанции.
Формула изобретения
Способ работы тепловой электрической станции, по которому уходящие газы газотурбинной установки – окислитель для сжигания топлива направляют к горелкам парового котла, в опускном газоходе которого продукты сгорания последовательно охлаждают в конвективном пароперегревателе, водяном экономайзере, газоводяном подогревателе высокого давления и газоводяном подогревателе низкого давления, перегретый пар после пароперегревателя парового котла направляют в теплофикационную паротурбинную установку, из регулируемых отопительных отборов которой отводят пар на подогрев сетевой воды в нижнем и верхнем сетевых подогревателях, основной конденсат паротурбинной установки после регенеративных подогревателей низкого давления, подключенных соответственно к седьмому и шестому по ходу пара в проточной части паровой турбины отборам, нагревают перед подачей в деаэратор повышенного давления, отличающийся тем, что регенеративный подогрев основного конденсата паротурбинной установки осуществляют последовательно в четырех регенеративных подогревателях низкого давления, подключенных соответственно к седьмому, шестому, пятому и четвертому по ходу пара в проточной части паровой турбины отборам, а газоводяной подогреватель низкого давления охлаждают деаэрированной водой, циркулирующей по замкнутому контуру с водоводяным теплообменником, в котором нагревают обессоленную воду перед атмосферным деаэратором.
РИСУНКИ
|
|