|
|
(21), (22) Заявка: 2004112424/04, 21.10.2002
(24) Дата начала отсчета срока действия патента:
21.10.2002
(30) Конвенционный приоритет:
22.10.2001 EP 01125048.7
(43) Дата публикации заявки: 10.10.2005
(46) Опубликовано: 27.10.2007
(56) Список документов, цитированных в отчете о поиске:
US 5770559 A, 23.06.1998. RU 2130073 C1, 10.05.1999. RU 2032353 C1, 10.04.1995. RU 2142957 C1, 20.12.1999. SU 469452 A1, 28.07.1975. SU 1194881 A1, 30.11.1985. SU 1011098 A1, 15.04.1983. WO 9600610 A3, 11.01.1996. WO 0069887 A3, 23.11.2000. US 5874029 A, 23.02.1999. GB 1221874 A, 10.02.1971. WO 9830580 A1, 16.07.1998. JUNG J et. al. Journal of supercritical fluids. PRA PRESS, US, vol.20, no.3, 2001-08, p.179219.
(85) Дата перевода заявки PCT на национальную фазу:
24.05.2004
(86) Заявка PCT:
EP 02/11761 (21.10.2002)
(87) Публикация PCT:
WO 03/035673 (01.05.2003)
Адрес для переписки:
191036, Санкт-Петербург, а/я 24, “НЕВИНПАТ”, пат.пов. А.В.Поликарпову
|
(72) Автор(ы):
ДЖЕНТИЛЕ Марко (IT), ДИ ПАЛЬМА Чезаре (IT), ЧЕСТА Мария Кандида (IT)
(73) Патентообладатель(и):
Домпе фа. р. ма с.п.а. (IT)
|
(54) СПОСОБ ПОЛУЧЕНИЯ МИКРОЧАСТИЦ БЕЛКА ИЛИ ПОЛИПЕПТИДА И ПРОДУКТ
(57) Реферат:
Группа изобретений относится к осаждению белков или полипептидов путем обработки надкритической текучей средой, а также к их стабилизации и защите от денатурации Способ совместного осаждения белка или полипептида с его стабилизатором при помощи процесса газового антирастворителя включает введение в сосуд для образования частиц надкритической текучей среды, в чистом виде или в смеси с модификатором, и раствора, включающего указанный белок или полипептид и указанный стабилизатор, растворенные в растворителе, который отличается от указанного модификатора, так что указанный растворитель экстрагируется из раствора указанной надкритической текучей средой и происходит совместное осаждение вещества и стабилизатора, представляющего собой сахар. Способ может быть осуществлен при использовании устройства соответствующей конструкции. Представлен также продукт совместного осаждения белка или полипептида и стабилизатора, полученный указанным способом. Достигается более полное проведение процесса и повышение стабильности белка.
2 н. и 16 з.п. ф-лы, 2 табл., 7 ил.
Данное изобретение относится к способу осаждения белков и полипептидов путем обработки надкритической текучей средой, а также к их стабилизации и защите от денатурации.
Во многих прикладных областях постоянно растет потребность в стабильных белках и полипептидах. В частности, это актуально для терапевтических белков в фармацевтике. Водные растворы белков часто являются предпочтительной формой приема, что проще и для производителей, и для конечных пользователей. Более того, это их обычная натуральная форма, которая допускает образование гидратированных трехмерно уложенных комплексов. Эту конформацию обычно называют третичной структурой и ее целостность имеет жизненную важность для поддержания биологической активности белков. Необратимое разрушение третичной структуры белков называют денатурацией и оно вызывает инактивацию. Так как белки и полипептиды в растворе подвержены множеству воздействий, которые могут вызвать физическое (денатурация) и химическое (т.е. такие реакции, как гидролиз, деамидирование и т.д.) разложение, то очень часто разработка жидких составов лекарственных средств исключена. В настоящее время наиболее распространенным способом достижения стабильности белка является удаление воды подходящими методами, такими как сушка вымораживанием или распылительная сушка. Тем не менее, обе эти методики (см. “Formulation and Delivery of Proteins and Peptides” J.L.CIeland, R. Lan ger, American Chemical Society, Washington, DC 1994) могут вызвать разворачивание белка. В частности, при лиофилизации разворачивание белка может произойти либо во время начальной стадии замораживания, либо во время резкой дегидратации при сублимации.
Что касается распылительной сушки, то термическое разложение, низкая продуктивность, маленький выход и высокий уровень остаточной влаги являются главными недостатками методики.
Другую проблему представляет собой разница в долговременной стабильности аналогичных форм, полученных различными способами сушки. Фактически, в зависимости от способа дегидратации, белок может образовывать различные трехмерные структуры с одинаковой начальной биологической активностью, но с разными сроками хранения.
Стабилизирующее влияние углеводов и, в частности, трегалозы на белки во время замораживания и дегидратации подробно описано в литературе (“Formulation and Delivery of Proteins and Peptides” J.L.CIeland, R. Lan ger, American Chemical Society, Washington, DC 1994, и “Freeze-Drying/Lyophilization of Pharmaceutical and Biological Products” L.Rey, J.C.May, Marcel Dekker, Inc. New York, 1999). Хотя многие сахара могут предотвратить разрушение белка при дегидратации, продукты часто имеют короткий срок хранения при комнатной температуре вследствие реакции Майара. Стабильность при комнатной температуре может быть повышена при использовании невосстанавливающих сахаров, таких как сахароза и трегалоза.
В британской патентной заявке GB 2009198 описана лиофилизация менингококкового полисахарида и трегалозы; в заявке GB 2009198 описана стабилизация фактора некроза опухоли (ФНО) для лиофилизации и замораживания путем включения либо неионного поверхностно-активного вещества, либо трегалозы (или другого сахара); а в японской патентной заявке J 58074696 описана сушка вымораживанием аденозинтрифосфата (АТФ) в присутствии трегалозы.
Сообщают, что препараты щелочной фосфатазы, содержащие трегалозу, сохраняют свою активность после сушки вымораживанием, а также сохраняют около 70% от начальной активности после 84 дней хранения при 45° (A.W.Ford et al., J.Pharm. Pharmacol. 1993, 43: 86-93). Хотя лиофилизация до сих пор остается главным процессом, используемым для сушки белков, необходимо принимать меры предосторожности, чтобы избежать повреждения, которое могут причинить такие жесткие напряженные стадии, как замораживание-оттаивание и высушивание. Фактически во время первой стадии приготовления лиофилизированного белкового состава правильный выбор условий (рН, ионная сила, присутствие стабилизаторов и т.д.) гарантирует наилучшую защиту от разворачивания и инактивации белка. Многие эксципиенты, такие как сахар, аминокислоты, полимеры, поверхностно-активные вещества, специфические лиганды (субстраты, кофакторы, аллостерические модификаторы и т.д.), как известно, стабилизируют белки во время сушки вымораживанием и названы “лиопротекторами”. Среди них были хорошо исследованы углеводы и особенно дисахариды, такие как сахароза и трегалоза. Механизм стабилизирующего действия этих соединений, так же как и других стабилизаторов, еще до конца не выяснен. Как бы то ни было, эффективный лиопротектор должен поддерживать стабильность как во время замораживания-оттаивания, так и во время сушки. Так как белок находится в водном окружении в течение большей части процесса вымораживания, то растворенные вещества, которые стабилизируют нативную конформацию в водных растворах, очень часто являются эффективными в качестве криопротекторов белков. В качестве примера можно привести углеводы и некоторые аминокислоты. Аракава (Arakawa) с соавторами (J.Pharm. Res. 1991, 8, 285-291) сообщают, что такие растворенные вещества стремятся покинуть поверхность белка при нахождении в водном растворе. Термодинамическое последствие такого явления – стабилизация нативной конформации белка.
Стабильность во время высушивания и хранения лучше всего объяснять как при помощи гипотезы замещения воды, так и при помощи гипотезы витрификации. Первая из них утверждает, что стабилизаторы замещают удаленную воду и взаимодействуют с белками таким же образом, как и вода, и объясняет термодинамический контроль процесса сушки. Вторая утверждает, что стабилизаторы являются хорошими стекпообразователями и остаются аморфными во время и после высушивания, так что они механически иммобилизируют белки внутри стекловидной матрицы. Этот чисто кинетический довод в равной степени хорошо приложим к стабильности как при сушке, так и при хранении (“Freeze-Drying/Lyophilization of Pharmaceutical and Biological Products”, L.Rey, J.C.May, Marcel Dekker, Inc., New York, 1999).
Следовательно, на основе вышеуказанной гипотезы о стабилизации высушенных белков можно постулировать, что для обеспечения долговременной стабильности витрификация является одним из главных вопросов. Использование распылительной сушки для обезвоживания белков было исследовано в меньшей степени. Хотя могут быть получены мелкие аморфные частицы, этот процесс требует теплого воздуха в качестве высушивающего фактора, который может привести к термическому разложению белка. Более того, другими ограничениями являются низкая эффективность, низкий выход и высокий уровень остаточной влаги.
Другой опубликованной методикой сушки белков, которая предотвращает инактивацию, является обезвоживание воздухом при комнатной температуре. В US 4891319 (Quadrant Bioresources Ltd, UK) описано сохранение нескольких белков и других макромолекул при 37-40°С путем сушки в присутствии трегалозы при атмосферном давлении.
Также сообщали об использовании технологии надкритических текучих сред как о полезном способе получения белков в виде сухих мелких микрочастиц. Главными преимуществами этой методики являются возможность поддержания белка в благоприятном водном окружении перед быстрым осаждением с целью минимизировать денатурацию и длительность процесса, которая короче, чем при сушке вымораживанием, а также меньшая дороговизна.
С.П.Селлерс с соавторами (S.P.Sellers et al., J. Pharm. Sci., 2001, 90, 785-797) сообщают о способе дегидратации для получения белкового порошка при помощи пульверизации с участием надкритического CO2. Эту методику можно сравнить с распылительной сушкой; фактически надкритический CO2 используют для улучшения пульверизации раствора, а не в качестве антирастворителя для осаждения растворенного вещества. Дебенедетти (Debenedetti) описал процесс КГА (кристаллизация газовым антирастворителем) для получения микрочастиц белка (US 6063910). В этом случае раствор белка распыляют через диск из перфорированной лазером платины диаметром 20 мкм и длиной 240 мкм внутри сосуда для образования частиц, предварительно заполненного надкритической текучей средой, которую вводят через другое входное отверстие. Эту методику использовали для получения частиц каталазы и инсулина (0,01% масса/объем) из растворов этанол/вода (9:1 объем/объем) с использованием диоксида углерода в качестве надкритической текучей среды. В этом процессе введение надкритической текучей среды не оптимизировано: инжекция раствора происходит в почти статической атмосфере надкритической текучей среды при низкой турбулентности. Ханна М. и Йорк п.(Hanna M., York P., WO 96/00610) предложили новый способ и новое устройство для получения очень маленьких частиц при помощи особой методики с использованием надкритической текучей среды, называемой УДРН (усовершенствованное диспергирование раствора надкритическим раствором).
Способ осуществляют с использованием нового коаксиального сопла: раствор расширяется через капиллярное входное отверстие, а надкритическая текучая среда расширяется через внешний коаксиальный проход с коническим концом. Смешение надкритической текучей среды и раствора происходит в конической зоне. Они предлагают также использовать сопло с тремя проходами: для улучшения смешивания можно вводить модификатор. Авторы применили методику УДРН для осаждения малых частиц водорастворимых соединений, таких как сахара (лактоза, мальтоза, трегалоза и сахароза) и белки (R-TEM бета-лактамаза). Совместное осаждение белков и стабилизаторов в этом источнике не упомянуто и не проиллюстрировано.
Более того, те же самые заявители (WO 01/03821) описывают улучшенный способ осаждения с использованием того же устройства, но с подачей надкритической текучей среды и двух несмешиваемых растворителей в сосуд для образования частиц. Этот способ делает возможным совместное осаждение двух или более веществ, растворенных в двух несмешиваемых растворителях. Входное отверстие для текучих сред образовано коаксиальным соплом, где контакт между двумя растворителями происходит незадолго до их диспергирования надкритическим антирастворителем, что предотвращает осаждение растворенных веществ внутри сопла. Как бы то ни было, этот способ дает возможность получить гомогенные продукты совместного осаждения; как правило, он полезен в случае, когда необходимо обработать два растворенных вещества различной полярности. Более того, если его используют для водного раствора, то нужно, чтобы второй растворитель был по меньшей мере частично растворим в воде, чтобы вода могла распределиться в надкритическом антирастворителе. Эта стадия необходима для того, чтобы водорастворимое растворенное вещество могло выпасть в осадок. Совместное осаждение белков и стабилизаторов в этом документе не описано.
Уолкер (Walker, WO 01/15664) описал способ совместного приготовления активного (предпочтительно фармацевтически активного) вещества и олигомерного или полимерного эксципиента, в котором от 80 до 100% активное вещество присутствует не в кристаллической, а в аморфной форме. В этих составах активные вещества более стабильны по сравнению с кристаллическими формами при хранении при температуре от 0 до 10°С. В этом документе описано только совместное приготовление фармацевтически активного вещества с олигомерным или полимерным эксципиентом, а стабилизация белка не упомянута. Следовательно, известными способами стабилизация белка достигается при помощи сушки вымораживанием и распылительной сушки. Совместное осаждение белков и стабилизаторов при помощи надкритических текучих сред не было ранее описано и является предметом данного изобретения.
Авторы обнаружили способ получения стабильных сухих микрочастиц белка путем соосаждения со стабилизатором с использованием надкритических текучих сред. Предпочтительными стабилизаторами являются углеводы, аминокислоты, поверхностно-активные вещества и полимеры. Более предпочтительно, чтобы стабилизатором был сахар, наиболее предпочтительно трегалоза.
Совместное осаждение делает возможным тесное взаимодействие молекул белка и стабилизатора, и для каждой пары белок-стабилизатор существует оптимальное соотношение масс.
Фактически, так как сушки вымораживанием не проводят, то нет необходимости и в криопротекции. Более того, хотя природа взаимодействий белок-стабилизатор нуждается в лучшем объяснении, в данном случае стабилизатор играет важную роль – он улучшает устойчивость при хранении, а не сохраняет активность белка при сушке. Фактически, осаждение надкритической текучей средой само по себе делает возможным получение частиц белка без денатурации во время процесса сушки.
Термином “надкритическая текучая среда” обозначена текучая среда, находящаяся при значениях ее критических давления и температуры или выше их.
Термином “растворитель” обозначена жидкость, которая способна образовать раствор с белком и стабилизатором.
Термином “стабилизатор” обозначен твердый фармацевтический эксципиент, способный стабилизировать, например, белки, который растворим в растворителе и который по существу не растворим в надкритической текучей среде.
Термином “модификатор” обозначено вещество, предпочтительно растворитель, который улучшает растворимость “растворителя” в надкритической текучей среде.
В данном изобретении предложен способ совместного осаждения вещества со стабилизатором этого вещества при помощи процесса с использованием газового антирастворителя, включающий введение в сосуд для образования частиц
надкритической текучей среды в чистом виде или в смеси с модификатором, и
раствора, включающего указанное вещество и указанный стабилизатор, растворенный в растворителе,
так что указанный растворитель экстрагируется из раствора указанной надкритической текучей средой, и происходит совместное осаждение вещества и стабилизатора.
Предпочтительно, чтобы в сосуд для образования частиц раствор вводили в смеси с модификатором. Способ включает введение в сосуд для образования частиц раствора или суспензии вещества и стабилизатора, а также надкритической текучей среды. В сосуде для образования частиц происходит смешивание надкритической текучей среды с раствором и экстракция растворителя надкритической текучей средой, так что растворенные вещества (вещество и стабилизатор) осаждаются совместно в виде мелких частиц. Если растворитель не смешивается с надкритической текучей средой, нужно использовать модификатор. Модификатор – это соединение, которое растворимо как в растворителе, так и в надкритической текучей среде.
Более предпочтительно использовать устройство, изображенное на фиг.1. В этом случае раствор вещества и стабилизатора, надкритическую текучую среду и модификатор, если он необходим, по отдельности вводят в сосуд для образования частиц параллельными потоками через сопло 27. В таком сопле (WO 02/68107), которое показано на фиг.2 и 3, предусмотрены отдельные входные отверстия для надкритической текучей среды и для раствора. Фактически оно представляет собой диск с отверстием в центре и с двумя или более отверстиями на одинаковом расстоянии от центра, равномерно распределенными по окружности. Все отверстия сообщаются с внутренней частью сосуда для образования частиц. Раствор вводят в сосуд для образования частиц через центральное отверстие, тогда как надкритическую текучую среду, в чистом виде или в смеси с модификатором, вводят через внешние отверстия.
Модификатор и надкритическую текучую среду смешивают до введения в сосуд для образования частиц. В другом варианте осуществления способа модификатор вводят в сосуд для образования частиц частично с раствором, а частично с надкритической текучей средой, либо только с раствором.
Вещество предпочтительно представляет собой белковое или полипептидное соединение, представляющее фармацевтический или диагностический интерес, растворимое в растворителе и в смеси растворитель/модификатор и по существу не растворимое в надкритической текучей среде.
Стабилизатор предпочтительно представляет собой фармацевтический эксципиент, который способен стабилизировать вещество в продукте их совместного осаждения. Стабилизатор растворим в растворителе и в смеси растворитель/модификатор и по существу не растворим в надкритической текучей среде. Предпочтительно, чтобы стабилизатор представлял собой сахар, а более предпочтительно трегалозу. Можно использовать также и смеси стабилизаторов.
Растворитель предпочтительно выбирают из воды, этанола, метанола, ДМСО, изопропанола, ацетона, ТГФ, уксусной кислоты, этиленгликоля, полиэтиленгликоля и N,N-диметиланилина. Наиболее предпочтительно растворитель представляет собой воду.
Надкритическую текучую среду предпочтительно выбирают из диоксида углерода, этана, этилена, пропана, гексафторида серы, закиси азота, хлортрифторметана, монофторметана, ксенона и их смесей, наиболее предпочтительный вариант – это диоксид углерода.
Модификатор предпочтительно выбирают из этанола, метанола, ДМСО, изопропанола, ацетона, ТГФ, уксусной кислоты, этиленгликоля, полиэтиленгликоля и N,N-диметиланилина или же их смесей. Наиболее предпочтительно, чтобы модификатор представлял собой этанол. Разумеется, модификатор и растворитель должны быть разными.
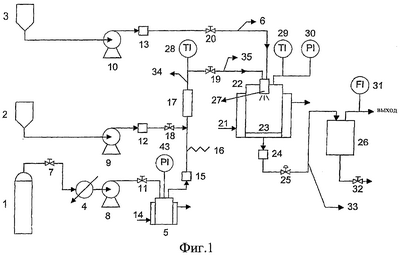
На фиг.1 изображена схематическая технологическая карта аппарата, используемого для осуществления способа, предлагаемого в изобретении.
На фиг.2 и 3 изображено сопло, которое используют для осуществления предлагаемого способа.
Фиг.4, 5 и 6 отражают распределения по размерам частиц для порошков лизоцима/трегалозы, совместно осажденных надкритическим CO2, при соотношениях по массе 1:10, 1:2 и 1:0, соответственно.
На фиг.7 представлены термограммы, полученные методом дифференциальной сканирующей калориметрии (ДСК) для порошков лизоцима /трегалозы, совместно осажденных надкритическим CO2, в сравнении с термограммами соответствующих чистых продуктов.
Далее изобретение описано для частного случая вещества, представляющего собой белок. Было обнаружено, что стабильные сухие микрочастицы белок/стабилизатор можно получить при помощи надкритических текучих сред, используя различные стабилизаторы, такие как углеводы, аминокислоты и поверхностно-активные полимеры.
Неожиданно было обнаружено, что совместное осаждение с использованием надкритических текучих сред делает возможным особые тесные взаимодействия между молекулами белка и стабилизатора и для каждой пары белок/стабилизатор существует оптимальное массовое соотношение. Если количество стабилизатора превышает оптимальное, этот избыток не взаимодействует напрямую с белком, а образует частицы чистого стабилизатора. Такое поведение было подтверждено при помощи микроскопии и анализа посредством дифференциальной сканирующей калориметрии (ДСК).
Способ совместного осаждения вещества со стабилизатором при помощи процесса КГА (кристаллизации газовым антирастворителем), включающий использование надкритической текучей среды – в чистом виде или в смеси с модификатором – и раствора в сосуде для образования частиц, может быть осуществлен при помощи изображенного на фиг.1 устройства.
Преимущество изображенного на фиг.1 устройства связано с контактом между надкритической текучей средой и раствором, так как он происходит только в сосуде для образования частиц. Следовательно, осаждение порошка не может произойти внутри сопла и вызвать его закупорку. Важно, что надкритическая текучая среда действует не только как антирастворитель, но также способствует превращению раствора в мелкодисперсный аэрозоль, как только он попадает в сосуд для образования частиц. Это увеличивает поверхность соприкосновения раствор/антирастворитель и делает возможным более быстрое смешивание двух фаз и, следовательно, быстрое осаждение белка без денатурации последнего. Кроме того, повышение скорости массообмена между раствором и надкритической текучей средой делает возможной работу в условиях умеренных температуры и давления, что содействует предотвращению возможной денатурации белка. Изображенное на фиг.1 устройство включает сосуд 22 для образования частиц. Это стандартный реакционный сосуд подходящего объема. Температуру в сосуде поддерживают постоянной с помощью нагревательной рубашки 21. Давление в сосуде контролируют посредством микродозирующего клапана 25.
Температуру и давление в сосуде для образования частиц измеряют посредством термопары 29 и датчика давления 30.
Фильтр 23 удерживает образовавшиеся частицы. Он представляет собой корзину из нержавеющей стали, дно которой изготовлено из спеченного диска из нержавеющей стали (0,5 мкм). Второй фильтр 24 (0,5 мкм) размещен на выходе из сосуда.
Надкритическую текучую среду подают из цилиндра 3, конденсируют в охладителе 4 и закачивают посредством насоса 8 в сосуд для образования частиц по трубопроводу 34. До подачи в сосуд для образования частиц надкритическую текучую среду нагревают до необходимой температуры посредством подогревателя 14 и нагревателя 17. Подогреватель 14 действует также и в качестве демпфера (гасителя) пульсаций. Надкритическую текучую среду фильтруют также посредством фильтра 15 (0,5 мкм). Температуру и давление надкритической текучей среды перед подачей в сосуд для образования частиц измеряют посредством термопары 29 и датчика давления 30, соответственно.
Модификатор подают из резервуара 2, закачивают посредством насоса 9 в трубопровод 34 и смешивают с надкритической текучей средой перед подачей в сосуд для образования частиц. Модификатор также фильтруют посредством фильтра 12 (0,5 мкм).
Трубопровод 34 снабжен предохранительным клапаном 16.
Раствор подают из резервуара 1, закачивают посредством насоса 10 в сосуд для образования частиц по трубопроводу 36. Раствор также фильтруют посредством фильтра 13 (0,5 мкм).
В другом варианте осуществления способа модификатор можно вводить в сосуд для образования частиц частично вместе с раствором, а частично – с надкритической текучей средой. Надкритическую текучую среду, в чистом виде или в смеси с модификатором, и раствор подают посредством сопла 27 в сосуд для образования частиц.
После прохождения через сосуд 22 для осаждения смесь надкритической текучей среды, модификатора и растворителя фильтруют посредством фильтра 24 (0,5 мкм), чтобы задержать те частицы, которые в итоге не были задержаны фильтром 23. Давление в смеси надкритической текучей среды, модификатора и растворителя снижают посредством микродозирующего клапана 25, надкритический растворитель отделяют от модификатора и растворителя в сепараторе 26, скорость потока в котором измеряют посредством массового расходомера 31, а затем сепаратор освобождают.
Сопло, которое изображено на фиг.2 и 3, делает возможным введение раствора и надкритической текучей среды, в чистом виде или в смеси с модификатором, параллельными потоками в сосуд для образования частиц. Скорости раствора и надкритической текучей среды на выходе из сопла связаны со скоростью массового расхода и с диаметром отверстий. Более того, предпочтительно, чтобы энергия давления как раствора, так и надкритической текучей среды была переведена в кинетическую энергию с минимальными энергетическими потерями. Изображенное на фиг.2 и 3 сопло фактически сконструировано для этой цели. Особенность этого сопла состоит в том, что расширение раствора и надкритической текучей среды происходит через отверстия. Отверстие характеризуется тем, что отношение его длины к диаметру находится в интервале от 5 до 10. Его преимущество по сравнению с капилляром заключается в минимизации потери энергии давления и эффективном превращении энергии давления в кинетическую энергию. Сопло имеет отверстия с диаметрами в интервале от 0,02 до 0,04 мм и длину в интервале от 0,1 до 0,2 мм. Такие размеры делают возможными очень высокие скорости на выходе из отверстия как для раствора, так и для надкритической текучей среды.
Сопло может быть изготовлено из нержавеющей стали или из другого подходящего материала.
Сопло представляет собой диск с отверстием 39 в центре и двумя или более отверстиями 41, просверленными на одинаковом расстоянии от центра и равномерно расположенными по окружности. Отверстия сообщаются с внутренней частью сосуда для образования частиц. Раствор вводят в сосуд для образования частиц через центральное отверстие, а надкритическую текучую среду в чистом виде или с модификатором вводят в сосуд для образования частиц через внешние отверстия. Раствор 37 проходит по каналу с диаметром D3. Его окончание имеет коническую форму 40. На этой конической верхушке 40 находится просверленное лазером отверстие 39. Длина L1 центрального отверстия превышает его диаметр D1 в 5-10 раз. Диаметр D1 можно выбрать таким образом, чтобы получить любую желаемую скорость раствора на выходе из отверстия.
Надкритическая текучая среда 38 проходит по каналам диаметром D4. Конец каждого из каналов имеет коническую форму 42. На верхушке конического конца 42 находится просверленное лазером отверстие 41. Длина 21 отверстия превышает его диаметр D2 в 5-10 раз. Диаметр D2 можно выбрать таким образом, чтобы получить любую желаемую скорость надкритической текучей среды на выходе из отверстия.
Соотношения между длиной (L1 или L2) и диаметром (D1 или D2) отверстий 39 и 41 выбирают таким образом, чтобы достичь минимальной потери энергии и получить более высокие скорости при превращении энергии давления в кинетическую энергию.
Раствор выходит из центрального отверстия 39 с высокой скоростью и разбивается на мелкие капельки, приходящие в контакт с надкритической текучей средой. Диспергирование струи жидкого раствора увеличивается благодаря выходу надкритической текучей среды из отверстий 41 при условии, если скорость надкритической текучей среды очень высока, порядка величины скорости звука при рабочих температуре и давлении. Влияние надкритической текучей среды на увеличение диспергирования жидкой струи раствора является решающим и определяет форму, размер и выход продукта.
Можно просверлить отверстия с диаметрами, доходящими до 0,02 мм. Сопла, которые были использованы для проведения испытаний, имели отверстия с диаметром в интервале от 0,02 до 0,04 мм. В другом варианте осуществления изобретения одно или более из внешних отверстий просверлены таким образом, что их оси сходятся на оси центрального отверстия. Угол, образованный осями внешних отверстий с осью центрального отверстия, находится в интервале от 1 до 30°.
Решающим моментом в процессе образования сухих мелких микрочастиц белка является смешивание раствора с надкритической текучей средой: быстрое и глубокое перемешивание вызывает осаждение частиц с маленьким диаметром и делает возможным высокий выход порошка.
Для того чтобы перемешивание было хорошим, раствор необходимо диспергировать в надкритической текучей среде в форме маленьких капелек, таким образом обеспечивая большую межповерхностную площадь для массообмена и короткий путь для диффузии надкритической текучей среды в капельки раствора, что предотвращает рост частиц растворенного вещества. Более того, высокое соотношение между скоростью потока надкритической текучей среды и скоростью потока раствора обуславливает большой избыток надкритической текучей среды по отношению к раствору в момент их контакта, увеличивая движущую силу массопереноса надкритической текучей среды в раствор и растворителя в надкритическую текучую среду.
Когда растворимость растворителя в надкритической текучей среде низка, использование модификатора делает возможным лучшее перемешивание между раствором и надкритической текучей средой.
Когда используют модификатор, соотношение между скоростью потока модификатора и скоростью потока раствора нужно выбирать таким образом, чтобы получить значительное увеличение растворимости растворителя в надкритической текучей среде. Модификатор можно вводить или с надкритической текучей средой, или с раствором, или частично с надкритической текучей средой, а частично с раствором. Способ введения модификатора сильно влияет на экстракцию растворителя и структуру образующихся частиц.
Для осаждения порошков из водных растворов при использовании диоксида углерода в качестве надкритического растворителя и этанола в качестве модификатора предпочтительно, чтобы соотношение между скоростью потока надкритической текучей среды и скоростью потока модификатора находилось в пределах от 4 до 8, более предпочтительно равнялось 7, в то время как соотношение между скоростью потока модификатора и скоростью потока раствора находилось в пределах от 15 до 25, более предпочтительно равнялось 20.
Как указано выше, необходимо обеспечить хорошее диспергирование раствора в надкритической текучей среде, чтобы получить очень маленькие капельки раствора.
Размер образовавшихся капелек раствора зависит от гидродинамических условий в зоне смешивания и от физических свойств раствора и надкритического растворителя, таких как вязкость, поверхностное натяжение, плотность. Эти свойства очень сильно зависят от температуры и давления надкритической текучей среды.
Входные отверстия для надкритической текучей среды расположены вокруг входного отверстия для раствора на очень маленьком расстоянии от последнего (около 3 мм): такая конфигурация дает возможность раствору получать энергию от надкритической текучей среды, таким образом усиливая диспергирование раствора на очень мелкие капельки и обеспечивая этим большую межповерхностную площадь между двумя фазами и быструю экстракцию растворителя в надкритическую текучую среду. Эти явления особенно эффективны, когда скорость надкритической текучей среды на выходе из отверстия достигает или превышает скорость звука, вызывая образование диска Маха и диспергирование раствора в виде очень мелких капелек (Matson D.W., Fulton J.L, Petersen R.C., Smith R.D. “Rapid expansion of supercritical fluid solutions: solute formation of powders, thin films, and fibers” Ind. Eng. Chem. Res., 1987, 26, 2298-2306). В одном из воплощений способа надкритическую текучую среду вводят в сосуд для образования частиц при скорости, равной или больше скорости звука в текучей среде. Скорость звука в текучей среде очень сильно зависит от давления и температуры: минимальное значение скорости звука для диоксида углерода в надкритической области составляет 208 м/с при 8 МПа и 40°С.Чтобы воспользоваться преимуществом вышеупомянутого явления, удобно работать вблизи значения скорости звука в надкритической области, например 208 м/с при 8 МПа и 40°С.
Было обнаружено, что для получения мелкодисперсных порошков из водных растворов посредством процесса КГА с использованием диоксида углерода в качестве надкритического растворителя и этанола в качестве модификатора оптимальные условия работы составляют 8-12 МПа и 35-50°С. На опытной установке, использованной для проведения испытательных тестов, массовая скорость потока надкритической текучей среды составляла 30 г/мин, скорость потока раствора 0,2 г/мин, а массовая скорость потока модификатора 4 г/мин, при этом установлены следующие параметры: отношение массовых скоростей потока надкритической текучей среды и модификатора равняется 7, отношение массовых скоростей потока модификатора и раствора равняется 20, а скорость надкритической текучей среды на выходе из сопла составляет приблизительно 300 м/с. Используя эту установку, авторы осуществили процесс получения стабильных сухих микрочастиц вещества и стабилизатора посредством совместного осаждения по методу КГА. В качестве вещества были использованы такие белки, как щелочная фосфатаза и лизоцим, а в качестве стабилизатора была использована трегалоза. В результате совместного осаждения были получены порошки с различными соотношениями белок/стабилизатор. Выход собранного порошка составил 90%. Было обнаружено, что сохранившаяся после процесса ферментативная активность находилась между 95% и 100% по сравнению с необработанным промышленным реагентом. Распределения размеров частиц этих порошков показали, что более чем 90% частиц имеют эквивалентный диаметр менее 10 мкм с узким распределением по размерам. Более того, физико-химическая характеристика показала, что совместное осаждение делает возможными тесные взаимодействия между молекулами белка и стабилизатора и для каждой пары белок/стабилизатор существует оптимальное отношение их масс. И, наконец, исследования стабильности показали, что совместно осажденные частицы более стабильны по сравнению с эквивалентным лиофилизированным продуктом.
Экспериментальная методика
Надкритическую текучую среду подают в сосуд для осаждения посредством насоса 8, который используют для установления скорости потока надкритической текучей среды. Значение температуры надкритической текучей среды в трубопроводе 35 устанавливают посредством нагревателя 17 выше значения внутри сосуда для образования частиц, чтобы тем самым учесть понижение температуры вследствие расширения через отверстия сопла. Затем к надкритической текучей среде посредством насоса 9 добавляют модификатор при заранее установленной скорости потока. Когда условия стационарного состояния достигнуты, в сосуд для образования частиц посредством насоса 10 закачивают раствор белка и стабилизатора.
После того как в сосуд для образования частиц подают определенное количество раствора, насосы 9 и 10 останавливают и в сосуд для образования частиц подают только надкритическую текучую среду до тех пор, пока осажденный порошок не станет свободным от растворителя и модификатора.
Сосуд для образования частиц разгерметизируют, порошок извлекают и запечатывают во флаконы по 10 мл в атмосфере сухого азота.
Стабильность совместно осажденных белков была испытана при хранении флаконов при следующих условиях: 25°С – 60% относительной влажности; 30°С – 65% относительной влажности; 40°С – 75% относительной влажности. Биологическая активность каждого образца была проанализирована через t=0, 1, 2, 3 и 6 месяцев. В качестве сравнения параллельно было выполнено исследование белка, осажденного надкритическими текучими средами в том виде, как он есть, исследование высушенных вымораживанием продуктов и исследование необработанного промышленного продукта, причем все они хранились в атмосфере сухого азота.
Пример 1
Получение совместно осажденных частиц щелочная фосфатаза (ЩФ)/трегалоза
В этом примере предлагаемый способ использовали для совместного осаждения смесей щелочной фосфатазы (ЩФ) и трегалозы.
Использовали растворы на основе деионизированной воды, содержащие ЩФ (SIGMA Chemicals) при концентрации 0,2% масс. и трегалозу (SIGMA Chemicals) с концентрацией в пределах 0-2% масс.
Соотношения ЩФ/трегалоза в полученных порошках были следующими: 1:10, 1:2 и 1:0. В качестве надкритического текучей среды использовали диоксид углерода, а в качестве модификатора – этанол.
Раствор подавали в сосуд 22 для образования частиц посредством насоса 10 при скорости потока 0,2 г/мин. Надкритический диоксид углерода подавали посредством насоса 8 при скорости потока 30 г/мин, этанол подавали посредством насоса 9 в трубопровод 34 при скорости потока 4 г/мин и смешивали его с надкритическим диоксидом углерода перед введением в сосуд для образования частиц.
Надкритическую текучую среду инжектировали в сосуд для образования частиц через четыре внешних отверстия сопла, каждое диаметром 0,04 мм. Раствор инжектировали в сосуд для образования частиц через центральное отверстие сопла, имеющее диаметр 0,04 мм. Длина всех отверстий составляла 0,2 мм.
Температуру и давление внутри сосуда для образования частиц поддерживали постоянными: 40°С посредством нагревательной рубашки 21 и 100±1 бар (10±0,1 МПа) посредством микродозирующего регулирующего клапана 25, соответственно. Осажденные частицы собирали с фильтра 23 на дне сосуда для образования частиц, тогда как надкритическую текучую среду, модификатор и воду собирали в цилиндре 26 при атмосферном давлении.
Процесс проводили до тех пор, пока не получили достаточное количество порошка. Затем подачу раствора и модификатора останавливали и в сосуд для образования частиц подавали только чистый диоксид углерода, чтобы экстрагировать все остаточные количества растворителя и модификатора из осажденных порошков. Обычно, чтобы получить сухие порошки, сосуд для образования частиц промывали двумя объемами диоксида углерода.
После разгерметизации сосуд для образования частиц открывали, извлекали порошки и хранили их во флаконах объемом 10 мл в атмосфере сухого азота.
Выход собранного порошка составил 90%.
Остаточная ферментативная активность ЩФ находилась в пределах от 95 до 100% по сравнению с необработанным коммерческим реагентом. Анализ порошка посредством оптической микроскопии показал, что при высоком содержании трегалозы, таком как при отношении ЩФ/трегалоза 1:10, порошок образован двумя различными популяциями частиц: одна, которая встречается чаще, образована частицами в форме иголок, а другая – частицами круглой формы. Частицы в форме игл очень похожи на частицы, которые получают осаждением трегалозы в ее чистом виде надкритическим CO2. Порошки с более низким содержанием трегалозы представлены только популяцией частиц круглой формы. Таким образом, с помощью надкритического CO2 можно осадить трегалозу совместно с ЩФ с образованием одного вида частиц только при более низких содержаниях трегалозы (соотношение белок/трегалоза 1:2). Аналогичное поведение было обнаружено для совместно осажденных лизоцима и трегалозы (см. пример 2). Аналогичные продукты были получены сушкой вымораживанием. В этом случае найденная остаточная ферментативная активность ЩФ находилась в пределах 95%-104% по сравнению с необработанным промышленным реагентом.
Были подготовлены такие же флаконы, содержащие необработанную промышленную фосфатазу или аналогичные лиофилизированные продукты в атмосфере сухого азота.
Исследование стабильности.
По несколько флаконов каждого вида выдерживали в течение 6 месяцев при следующих условиях: 25°С – 60% относительной влажности; 30°С – 65% относительной влажности; 40°С – 75% относительной влажности. В моменты времени t=0, 1, 2, 3, 6 месяцев содержимое флаконов проверяли на активность ЩФ. Результаты исследований стабильности обобщены в таблице 1.
Чистая ЩФ, осажденная надкритическим CO2 (образец F6), демонстрирует спад ферментативной активности при всех условиях. Остаточная активность после 6 месяцев при 40°С и 75% относительной влажности (наиболее жесткие условия) составила 57% от активности при t=0.
Напротив, для совместно осажденных надкритическим СО2 ЩФ/трегалозы при соотношении 1:10 (образец FT8) не было обнаружено значительной потери активности при всех условиях в течение 6 месяцев.
При 40°С и 75% относительной влажности чистая лиофилизированная ЩФ (образец F8) и промышленный продукт от SIGMA демонстрируют аналогичный спад: через 6 месяцев они сохраняют только 43% и 42% от начальной ферментативной активности. Однако при других условиях продукт от SIGMA демонстрирует более медленную потерю активности по сравнению с чистой лиофилизированной ЩФ. Через 6 месяцев фактически была зарегистрирована следующая остаточная ферментативная активность: 95% против 83% при 25°С и 60% относительной влажности, 86% против 76% при 30°С и 65% относительной влажности.
Наконец, лиофилизированный порошок с соотношением ЩФ/трегалоза 1:10 (образец FT10) сначала продемонстрировал быструю потерю активности, а затем – более медленную вплоть до истечения 6 месяцев и это, очевидно, не зависит от условий хранения. Фактически сохранившиеся ферментативные активности при 25°С – 60% относительной влажности, 30°С – 65% относительной влажности и 40°С – 75% относительной влажности составляют 90%, 88% и 90% от начального значения, соответственно.
Пример 2
Получение совместно осажденных частиц лизоцим/трегалоза
В этом примере предлагаемый способ использовали для получения совместно осажденных порошков с лизоцимом и трегалозой.
Использовали растворы в деионизированной воде, содержащие лизоцим (SIGMA Chemicals) при концентрациях 0,2-1% масс. и трегалозу (SIGMA Chemicals) при концентрациях в пределах 0-2% масс. Соотношения лизоцим/трегалоза в полученных порошках были следующими: 1:10, 1:5, 1:2 1:1,2:14:1 и 1:0 (таблица 2).
В качестве надкритической текучей среды использовали диоксид углерода, а в качестве модификатора – этанол.
Водный раствор, содержащий фермент и стабилизатор, подавали посредством насоса 10 в сосуд 22 для образования частиц при скорости потока 0,2 г/мин. Надкритический диоксид углерода подавали посредством насоса 8 при скорости потока 30 г/мин, этанол подавали посредством насоса 9 в трубопровод 34 при скорости потока 4 г/мин и смешивали его с надкритическим диоксидом углерода до входа в сосуд для образования частиц.
Надкритическую текучую среду инжектировали в сосуд для образования частиц через четыре внешних отверстия сопла, каждое диаметром 0,04 мм. Раствор инжектировали в сосуд для образования частиц через центральное отверстие сопла, имеющее диаметр 0,04 мм. Длина всех отверстий составляла 0,2 мм.
Температуру и давление внутри сосуда для образования частиц поддерживали постоянными: 40°С посредством нагревательной рубашки 21 и 100±1 бар посредством микродозирующего регулирующего клапана 25, соответственно.
Осажденные частицы собирали на фильтре 23 на дне сосуда для образования частиц, тогда как надкритическую текучую среду, модификатор, воду и растворенное вещество, не выпавшее в осадок, собирали в цилиндре 26 при атмосферном давлении.
После этого определенное количество растворенного вещества подавали в сосуд для образования частиц, насосы 9 и 10 останавливали и в сосуд для образования частиц подавали только надкритическую текучую среду, чтобы высушить осажденные порошки: обычно, чтобы получить сухие порошки, необходим объем надкритической текучей среды, в два раза превышающий объем сосуда для образования частиц.
На этом этапе сосуд для образования частиц разгерметизировали, открывали и собирали порошки.
Выход собранных порошков составил 90%.
Было найдено, что остаточная ферментативная активность лизоцима находилась в пределах от 96 до 100% по сравнению с необработанным промышленным реагентом.
В таблице 2 для каждого из образцов приведены соотношение лизоцим/трегалоза, сохранившаяся ферментативная активность, содержание белка, которое связано с гомогенностью осаждения, число видов (популяций) частиц и размеры частиц. Как можно заметить, для всех образцов как ферментативная активность, так и содержание белка очень близки к теоретическим значениям. Таким образом, использованные экспериментальные условия сделали возможным осаждение как белка, так и сахара, и гарантировали почти полное восстановление биологической активности.
Распределения размеров частиц в порошках, вычисленные путем анализа изображения на микроснимках, полученных посредством сканирующего электронного микроскопа (СЭМ), показали, что для всех порошков, полученных осаждением надкритическим CO2, более 90% частиц имеют одинаковый диаметр менее 10 мкм с узким распределением по размерам. На фиг.4, 5 и 6 отражены распределения по размерам частиц продуктов, совместно осажденных надкритическим СО2, с соотношениями лизоцим/трегалоза 1:10, 1:2 и 1:0, соответственно. Другие совместно осажденные продукты продемонстрировали похожие распределения. Более того, изучение порошков при помощи анализа методом оптической микроскопии показало, что при высоком содержании трегалозы и для обоих соотношений лизоцим/трегалоза 1:10 и 1:5 порошки состояли из двух популяций частиц: одна, которая встречается гораздо чаще, образована частицами в форме иголок, а другая – частицами круглой формы. Частицы в форме игл очень похожи на частицы, которые получают осаждением трегалозы надкритическим CO2. Напротив, при более низком содержании трегалозы (соотношение трегалоза/лизоцим 1:2) в порошках присутствовала только популяция частиц круглой формы. Таким образом, лизоцим можно осадить надкритическим CO2 совместно с трегалозой с образованием только одного вида частиц при более низком содержании трегалозы (более высоких соотношениях белок/трегалоза). Отсюда следует, что существует оптимальная величина соотношения белок/трегалоза, которая гарантирует наилучшее взаимодействие между двумя видами молекул. Такие свойства были подтверждены ДСК-анализом. На фиг.7 изображены ДСК-термограммы различных порошков – продуктов совместного осаждения лизоцима. В качестве примера приведены также данные чистых осажденных лизоцима и трегалозы. Как можно заметить, при высоком содержании трегалозы (соотношение 1:5) образцы содержат аморфную трегалозу, которая выделяет кристаллическое окружение (экзотермический пик при 197°С), а затем плавится при 214°С точно так же, как сама осажденная трегалоза. Термическое поведение образцов с более низким содержанием трегалозы сильно отличается. Образцы с соотношениями от 1:2 до 1:4 имеют термограммы, похожие на термограмму лизоцима как такового. Наиболее существенное различие – это сдвиг характерного перехода лизоцима при Т=204°С в область более низких температур. Чем выше содержание трегалозы, тем ниже температура перехода. Таким образом, есть веское доказательство, что совместное осаждение надкритическими текучими средами делает возможным тесное взаимодействие между белком и трегалозой. Фактически, вплоть до определенного количества сахара (соотношение 1:2) получали гомогенную твердую фазу. Это соотношение может обеспечить самое лучшее взаимодействие белок/сахар и наилучшую долгосрочную стабильность белка.
| ТАБЛИЦА 1 |
| Образец/метод сушки |
Соотношение ЩФ/трегалоза |
Условия хранения |
Фермент. активность через 1 месяц (% от t=0) |
Фермент. активность через 2 месяца (% от t=0) |
Фермент. активность через 3 месяца (% от t=0) |
Фермент. активность через 6 месяцев (% от t=0) |
ЩФ Sigma Сушка вымораживанием |
1:0 |
-20°С |
|
|
— |
96 |
| 25°С/ 60% OB |
101 |
100 |
101 |
95 |
| 30°С/ 70% OB |
103 |
103 |
94 |
86 |
| 40°C/ 75% OB |
94 |
85 |
75 |
42 |
ЩФF6 НКТС |
1:0 |
-20°С |
– |
– |
– |
|
| 25°С/ 60% OB |
91 |
72 |
69 |
67 |
| 30°C/ 70% OB |
101 |
71 |
59 |
59 |
| 40°C/ 75% OB |
64 |
69 |
58 |
57 |
ЩФF8 Сушка вымораживанием |
1:0 |
-20°C |
|
– |
|
– |
| 25°C/ 60% OB |
88 |
89 |
89 |
83 |
| 30°C/ 70% OB |
83 |
87 |
87 |
76 |
| 40°C/ 75% OB |
75 |
75 |
62 |
43 |
ЩФFТ8 НКТС |
1:10 |
-20°C |
– |
– |
– |
101 |
| 25°С/ 60% OB |
111 |
99 |
113 |
99 |
| 30°C/ 70% OB |
104 |
97 |
102 |
99 |
| 40°C/ 75% OB |
113 |
98 |
101 |
99 |
ЩФFТ10 Сушка вымораживанием |
1:10 |
-20°C |
– |
– |
– |
95 |
| 25°C/ 60% OB |
95 |
95 |
93 |
90 |
| 30°C/ 70% OB |
94 |
96 |
92 |
88 |
| 40°C/ 75% OB |
94 |
93 |
92 |
90 |
| ТАБЛИЦА 2 |
| Образец |
Соотношение лизоцим/трегалоза |
Ферментативная активность (мг фермента /мг белка) |
Содержание белка (% от номинального) |
Количество популяций частиц |
Размер частиц (%<10 мкм) |
| L3 |
1:0 |
0,96 |
102,6 |
1 |
99 |
| LT2 |
1:10 |
1,04 |
104,3 |
2 |
– |
| LT3 |
1:1 |
0,96 |
100,8 |
1 |
98 |
| LT6 |
1:5 |
0,96 |
104,0 |
2 |
92 |
| LT8 |
4:1 |
1,01 |
103,2 |
1 |
97 |
| LT9 |
1:2 |
0,98 |
104,0 |
1 |
93 |
| LT10 |
2:1 |
0,97 |
103,9 |
1 |
97 |
Формула изобретения
1. Способ совместного осаждения белка или полипептида с его стабилизатором при помощи процесса газового антирастворителя, включающий введение в сосуд для образования частиц надкритической текучей среды в чистом виде или в смеси с модификатором и раствора, включающего указанный белок или полипептид и указанный стабилизатор, растворенные в растворителе, который отличается от указанного модификатора, так что указанный растворитель экстрагируется из раствора указанной надкритической текучей средой и происходит совместное осаждение вещества и стабилизатора, причем указанный стабилизатор представляет собой сахар.
2. Способ по п.1, в котором вещество представляет собой белок.
3. Способ по п.1 или 2, в котором указанный раствор и указанную надкритическую текучую среду вводят в указанный сосуд для образования частиц через отдельные входные сопла.
4. Способ по п.3, в котором указанную надкритическую текучую среду вводят в указанный сосуд для образования частиц через множество входных сопел.
5. Способ по п.4, в котором указанные сопла расположены на диске, причем входное сопло для раствора находится в центре указанного диска в окружении множества входных сопел для надкритической текучей среды, равномерно распределенных по окружности указанного диска.
6. Способ по п.1, в котором раствор вводят в сосуд для образования частиц в смеси с модификатором.
7. Способ по п.1, в котором надкритическую текучую среду вводят в сосуд для образования частиц в смеси с модификатором.
8. Способ по п.1, в котором указанную надкритическую текучую среду выбирают из диоксида углерода, этана, этилена, пропана, гексафторида серы, закиси азота, хлортрифторметана, монофторметана, ксенона и их смесей.
9. Способ по п.1, в котором указанный растворитель выбирают из воды, этанола, метанола, ДМСО, изопропанола, ацетона, ТГФ, уксусной кислоты, этиленгликоля, полиэтиленгликоля, N,N-диметиланилина и их смесей.
10. Способ по п.1, в котором указанный модификатор выбирают из воды, этанола, метанола, ДМСО, изопропанола, ацетона, ТГФ, уксусной кислоты, этиленгликоля, полиэтиленгликоля, N,N-диметиланилина и их смесей.
11. Способ по п.1, в котором надкритической текучей средой является диоксид углерода, растворителем является вода, а модификатором является этанол.
12. Способ по п.1, в котором сахаром является трегалоза.
13. Способ по п.1, в котором соотношение белка или полипептида и стабилизатора в растворе составляет 1:1-10 (мас./мас.).
14. Способ по п.13, в котором соотношение белка или полипептида и стабилизатора в растворе составляет 1:2 (мас./мас.).
15. Способ по п.1, в котором надкритическую текучую среду вводят в сосуд для образования частиц при скорости, равной или больше скорости звука в текучей среде.
16. Способ по п.1, в котором используют модификатор и соотношение между скоростью потока надкритической текучей среды и скоростью потока модификатора находится в пределах от 4:1 до 8:1 (мас./мас.).
17. Способ по п.1, в котором используют модификатор и соотношение между скоростью потока модификатора и скоростью потока раствора находится в пределах от 15:1 до 25:1 (мас./мас.).
18. Продукт совместного осаждения белка или полипептида и стабилизатора, полученный в соответствии со способом по любому из пп.1-17.
РИСУНКИ
|
|