|
|
(21), (22) Заявка: 2006121627/11, 19.06.2006
(24) Дата начала отсчета срока действия патента:
19.06.2006
(46) Опубликовано: 27.10.2007
(56) Список документов, цитированных в отчете о поиске:
БЕЗМЕНОВ B.C., РУДНЕВ В.В. Оптимизация выбора типовых систем автоматизированного дозирования жидкости. Тара и упаковка, 2006, №1, с.44-51. RU 2245521 С2, 27.01.2005. RU 2117259 С1, 10.08.1998. JP 10016903 А, 20.01.1998. US 2005173016 А1, 11.08.2005. DE 10149473 А1, 17.04.2003.
Адрес для переписки:
117997, Москва, В-342, ГСП-7, ул. Профсоюзная, 65, ИПУ, патентный отдел
|
(72) Автор(ы):
Безменов Василий Серафимович (RU), Ефремова Тамара Константиновна (RU), Ефремов Владимир Александрович (RU)
(73) Патентообладатель(и):
Институт проблем управления им. В.А. Трапезникова РАН (RU)
|
(54) ДОЗАТОР ЖИДКИХ ПРОДУКТОВ
(57) Реферат:
Изобретение относится к дозаторам жидких продуктов для упаковочной отрасли, в частности к дозаторам для розлива жидких продуктов в тару, устанавливаемую на позицию налива вручную или подаваемую с помощью конвейера в условиях малых производств. Дозатор содержит расходный резервуар с дозируемой жидкостью, оборудованный штуцерами подачи и стравливания сжатого воздуха, питающим трубопроводом, и датчиком полного давления на входе в питающий трубопровод, выполненным в виде барботажной трубки. Дозатор также содержит линию налива жидкости в тару с двухвходовым пневмоклапаном и сливным наконечником, управляющее устройство с автоматическим пропорциональным регулятором полного давления на входе в питающий трубопровод и с временным устройством для отсчета времени дозирования. Временное устройство выполнено в виде автономного электронного блока, содержащего сенсорный электрический объемный датчик, электронный таймер со встроенным блоком электропитания, электропневмопреобразователь и инверсный усилитель мощности. Выход сенсорного электрического объемного датчика подключен ко входу электронного таймера, выход которого через электропневмопреобразователь подключен к первому управляющему входу пневмоклапана, а через электропневмопреобразователь и инверсный усилитель мощности – ко второму управляющему входу пневмоклапана. Техническим результатом изобретения является повышение точности дозирования. 1 ил.
Изобретение относится к дозаторам жидких продуктов для упаковочной отрасли, в частности к дозаторам для розлива жидких продуктов в тару, устанавливаемую на позицию налива вручную или подаваемую с помощью конвейера в условиях малых производств.
Известен дозатор УД-2 объемно-поршневого типа с мерной камерой переменного объема и с клапанно-поршневым исполнительным механизмом, в котором реализован прямой метод отмеривания дозы: величина дозы определяется объемом мерной камеры (см. Упаковочные машины и оборудование. Производители России. Каталог. Издание третье. 2001-2002. Москва. Ассоциация «СОЮЗУПАК»).
Дозатор этого типа наиболее распространен в пищевой промышленности. Точность его невысока и составляет порядка ±1%. Кроме того, он достаточно чувствителен к наличию в дозируемом продукте механических частиц, что приводит к быстрому износу пары «поршень-цилиндр». Помимо этого, используемый в данном устройстве (и других дозаторах объемно-поршневого типа) метод регулировки дозы посредством изменения хода поршня не обеспечивает плавность и оперативность перенастройки дозы в широком диапазоне ее изменения, что часто необходимо на малых производствах.
Данный дозатор обеспечивает розлив жидкостей с точностью ±0,5% от заданной величины дозы. Для большинства случаев дозирования (например, при расфасовке технических жидкостей) этой точности достаточно, но при расфасовке дорогостоящих медицинских препаратов, дорогих эфирных и жирных масел и многих других типов продукции требуется более высокая точность дозирования.
Исследования метрологических характеристик дозатора-прототипа показало, что основная погрешность дозирования связана с неточностью пневматического временного устройства.
Целью изобретения является повышение точности дозирования.
Поставленная цель достигается тем, что в дозаторе, содержащем расходный резервуар с дозируемой жидкостью, оборудованный штуцерами подачи и стравливания сжатого воздуха, питающим трубопроводом и датчиком полного давления на входе в питающий трубопровод, выполненным в виде барботажной трубки, линию налива жидкости в тару с двухвходовым пневмоклапаном и сливным наконечником, управляющее устройство с автоматическим пропорциональным регулятором полного давления на входе в питающий трубопровод и с временным устройством для отсчета времени дозирования, согласно изобретению временное устройство выполнено в виде автономного электронного блока, содержащего сенсорный электрический объемный датчик, электронный таймер со встроенным блоком электропитания, электропневмопреобразователь и инверсный усилитель мощности, причем выход сенсорного электрического объемного датчика подключен ко входу электронного таймера, выход которого через электропневмопреобразователь подключен к первому управляющему входу пневмоклапана, а через электропневмопреобразователь и инверсный усилитель мощности – ко второму управляющему входу пневмоклапана.
Суть изобретения заключается в полном исключении из схемы временного устройства (таймера отсчета времени дозирования) пневматических RC-цепочек с присущей им нестабильностью выходных параметров, в конечном итоге снижающей точность дозирования, и их замену на существенно более стабильные и более точные электронные таймеры.
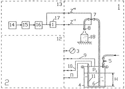
Изобретение поясняется чертежом, на котором представлена функциональная схема дозатора.
Дозатор содержит объект управления 1 и пневмоэлектронное управляющее устройство 2 операциями налива жидкости в тару. В состав дозатора входит также образцовый манометр 3, служащий для контроля настроечных параметров регулятора полного давления на входе в питающий трубопровод.
Объект управления 1 содержит следующее технологическое оборудование:
– расходный резервуар 4, пополняемый через вентиль загрузки 5;
– линию налива жидкости в тару, содержащую установленный в расходном резервуаре питающий трубопровод 6 для забора жидкости, двухвходовой пневмоклапан 7, выполненный в виде шарового вентиля с двухсторонним пневмоприводом, и сливной наконечник 8.
Расходный резервуар 4 с дозируемой жидкостью работает под давлением и снабжен герметичной крышкой с линиями 9 и 10 для подачи и стравливания воздуха, питающим трубопроводом 6 и барботажной трубкой 11. Последняя выполняет функцию датчика полного давления П=p1+ Н на входе в питающий трубопровод, где p1 – избыточное давление в расходном резервуаре, – удельный вес жидкости, Н – глубина погружения барботажной трубки и питающего трубопровода под уровень жидкости.
Пневмоэлектронное управляющее устройство 2 содержит пневматический пропорциональный регулятор 12 полного давления (П) на входе в питающий трубопровод и временное устройство 13.
Для реализации временного устройства могут использоваться электронная аппаратура фирмы «STS Electronics» (Болгария) и пневмоэлементы систем УСЭППА и ЦИКЛ (см. Ефремова Т.К., Тагаевская А.А., Шубин А.Н. Пневматические комплексные технические средства автоматизации. М.: Машиностроение, 1987).
В этом случае временное устройство 13 содержит сенсорный электрический объемный датчик 14 типа СД 18 N1 D2L/B, электронный таймер 15 типа STS 102-04 FA со встроенным блоком электропитания, электропневмопреобразователь 16 типа П1ПР.5 системы УСЭППА и инверсный усилитель мощности 17 типа П-1196 системы ЦИКЛ.
Временное устройство вырабатывает командные сигналы Z+1=1 (Z-1=0) на открытие пневмоклапана на время дозирования жидкости из расходного резервуара 4 в тару 18. Время дозирования задается с помощью кнопочной панели с цифровым индикатором, расположенной на лицевой стороне таймера. Дозирование начинается после установки тары на позицию налива и касания сенсорного датчика 14. Окончание дозирования, т.е. закрытие пневмоклапана, происходит через заданный интервал времени.
Пневматический пропорциональный регулятор 12 может быть реализован на стандартных пневмоэлементах систем УСЭППА и ЦИКЛ.
Формула изобретения
Дозатор жидких продуктов, содержащий расходный резервуар с дозируемой жидкостью, оборудованный штуцерами подачи и стравливания сжатого воздуха, питающим трубопроводом и датчиком полного давления на входе в питающий трубопровод, выполненным в виде барботажной трубки, линию налива жидкости в тару с двухвходовым пневмоклапаном и сливным наконечником, управляющее устройство с автоматическим пропорциональным регулятором полного давления на входе в питающий трубопровод и с временным устройством для отсчета времени дозирования, отличающийся тем, что временное устройство выполнено в виде автономного электронного блока, содержащего сенсорный электрический объемный датчик, электронный таймер со встроенным блоком электропитания, электропневмопреобразователь и инверсный усилитель мощности, причем выход сенсорного электрического объемного датчика подключен ко входу электронного таймера, выход которого через электропневмопреобразователь подключен к первому управляющему входу пневмоклапана, а через электропневмопреобразователь и инверсный усилитель мощности – ко второму управляющему входу пневмоклапана.
РИСУНКИ
|
|