|
|
(21), (22) Заявка: 2006114336/28, 26.04.2006
(24) Дата начала отсчета срока действия патента:
26.04.2006
(46) Опубликовано: 20.10.2007
(56) Список документов, цитированных в отчете о поиске:
RU 2206879 C1, 20.06.2003. SU 1705708 A1, 15.01.1992. SU 1221522 A, 30.03.1986. JP 10062294 A, 06.03.1998. JP 59077330 A, 02.05.1984. JP 3180734 A, 06.08.1991.
Адрес для переписки:
460018, г.Оренбург, пр-кт Победы, 13, ГОУ ОГУ, патентный отдел
|
(72) Автор(ы):
Жежера Николай Илларионович (RU), Абубакиров Денис Равильевич (RU)
(73) Патентообладатель(и):
Государственное образовательное учреждение высшего профессионального образования “Оренбургский государственный университет” (RU)
|
(54) СПОСОБ ИСПЫТАНИЯ ЦЕЛЬНЫХ ИЛИ С НЕПОДВИЖНЫМИ СОЕДИНЕНИЯМИ ИЗДЕЛИЙ НА ГЕРМЕТИЧНОСТЬ
(57) Реферат:
Изобретение относится к области испытательной техники и позволяет испытывать жидкостью на герметичность цельные или с неподвижными соединениями изделия, например, автотракторные топливные баки или радиаторы с контролем суммарных значений утечек с использованием пузырькового метода. Изобретение направлено на увеличение суммарного количества утечек жидкости через микрощели изделия при контроле герметичности путем интенсификации утечек жидкости через микрощели вибрацией, что обеспечивается за счет того, что ресивер, объем которого выбирают из условия обеспечения выделения пузырьков при допустимой утечке из изделия известного объема с заданной погрешностью, соединяют с трубкой барботера, подключают к изделию упругую емкость, расположенную в газовой камере, которую соединяют с воздушной полостью барботера. Одновремено заполняют изделие и упругую емкость жидкостью под контрольным давлением, а ресивер, барботер и камеру газом, после чего регистрируют выделяющиеся из трубки барботера пузырьки газа, по которым судят о негерметичности изделия, причем, согласно изобретению, после заполнения испытуемого изделия жидкостью ему сообщают вибрацию до окончания регистрации выделяющихся из трубки барботера пузырьков газа. 1 ил.
Изобретение относится к испытательной технике и позволяет испытывать жидкостью на герметичность цельные или с неподвижными соединениями изделия, например автотракторные топливные баки или радиаторы с контролем суммарных значений утечек.
Известен компрессионный способ гидростатического метода испытания изделий на герметичность жидкостью (ГОСТ 24054-80. Изделия машиностроения и приборостроения. Методы испытаний на герметичность. Общие требования), согласно которому изделие заполняют жидкостью и выдерживают в течение определенного времени. О негерметичности судят по появлению капель или пятен на поверхности изделия, или индикаторной массе, нанесенной на эту поверхность.
Недостаток этого способа состоит в том, что отсутствует количественное значение суммарных утечек жидкости при испытании на герметичность изделия, по которому судят о негерметичности этого изделия.
Известен способ испытания цельных или с неподвижными соединениями изделий на герметичность (патент на изобретение РФ №2206879, G01М 3/00, опубликован 20.06.2003 г., бюл. №17) путем соединения ресивера, объем которого выбирают из условия обеспечения выделения пузырьков при допустимой утечке из изделия известного объема с заданной погрешностью, с трубкой барботера, подключения к изделию упругой емкости, расположенной в газовой камере, соединения камеры с воздушной полостью барботера, одновременного заполнения под контрольным давлением жидкостью изделия и упругой емкости, а газом ресивера, барботера и камеру и регистрации выделяющихся из трубки барботера пузырьков газа, по которым судят о негерметичности изделия.
Однако этот способ контроля герметичности цельных или с неподвижными соединениями изделий недостаточно эффективен из-за малых суммарных значений утечек жидкости через микрощели испытываемого изделия.
Технический результат изобретения – увеличение суммарного количества утечек жидкости через микрощели изделия при контроле герметичности путем интенсификации утечек жидкости через микрощели вибрацией.
Поставленная задача решается тем, что при испытании цельных или с неподвижными соединениями изделий на герметичность путем соединения ресивера, объем которого выбирают из условия обеспечения выделения пузырьков при допустимой утечке из изделия известного объема с заданной погрешностью, с трубкой барботера, подключения к изделию упругой емкости, расположенной в газовой камере, соединения камеры с воздушной полостью барботера, одновременного заполнения под контрольным давлением жидкостью изделия и упругой емкости, а газом ресивера, барботера и камеру, регистрации выделяющихся из трубки барботера пузырьков газа, по которым судят о негерметичности изделия, после заполнения жидкостью изделия ему сообщают вибрацию до окончания регистрации выделяющихся из трубки барботера пузырьков газа.
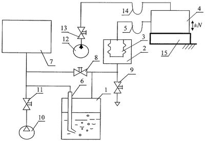
На чертеже изображена схема устройства для реализации способа испытания изделий на герметичность.
Устройство содержит барботер 1, воздушная полость которого соединена с камерой 2, в которой расположена упругая емкость 3 (например, сильфон), внутренняя полость которой соединена с цельным или с неподвижными соединениями изделием 4 гибким трубопроводом 5. Трубка 6 барботера 1 соединена с ресивером 7. Полость последнего соединена через вентиль 8 с полостью камеры 2, а воздушная полость барботера 1 соединена через вентиль 9 с атмосферой. Источник газа 10 соединен через вентиль 11 с полостью ресивера 7. Источник жидкости 12 соединен через вентиль 13 гибким трубопроводом 14 с полостями изделия 4 и упругой емкости 3. Изделие 4 механически соединено с возбудителем вибрации 15, который сообщает изделию вибрацию знакопеременной силы ±N. Объем полости ресивера 7 выбирают исходя из условия обеспечения выделения пузырьков при допустимой утечке из изделия, известного объема с заданной погрешностью.
Способ реализуется следующим образом.
Исходя из объема цельного или с неподвижными соединениями изделия 4, допустимой утечки и заданной погрешности определяют объем ресивера 7. Одновременно заполняют под контрольным давлением изделие и упругую емкость жидкостью, а газом ресивер 7, барботер 1 и газовую камеру 2 с упругой емкостью 3. Для этого открывают вентиль 13, соединяя источник 12 с изделием 4 и упругой емкостью 3. Открывают вентили 8 и 11, соединяя источник 10 газа с ресивером 7, барботером 1 и камерой 2. Быстро заполняют газом ресивер 7, барботер 1 и камеру 2 при сохранении уровня жидкости в барботере. Сообщают изделию 4 вибрацию путем подвода к изделию от возбудителя вибрации 15 знакопеременной силы ±N, например, изменяющейся по зависимости N=Asin t, где А – амплитуда колебаний силы, Н; – частота колебаний; с-1, t – время, с. Закрывают вентили 13, 8 и 11 и отсоединяют изделие 4 и упругую емкость от источника жидкости 12, а ресивер 7, барботер 1 и камеру 2 отсоединяют от источника газа 10. Снижают уровень жидкости в трубке барботера 6 до нижнего среза путем дросселирования газа из камеры 2 в атмосферу через вентиль 9 до появления газовых пузырьков в жидкости барботера 1. Прекращают дросселирование газа из камеры 2 в атмосферу через вентиль 9, в результате чего появление пузырьков в жидкости барботера прекращается, а уровень жидкости в трубке барботера 6 находится на нижнем срезе. Негерметичность изделия 4 определяют по объему газовых пузырьков в жидкости барботера 1 за время испытания. Сообщение изделию 4 вибрации увеличивает утечки жидкости через микрощели изделия и их суммарное количество за время испытаний изделия.
Подобным примером интенсификации процессов истечения вещества через щели при вибрации является, например, истечение муки через сетку сита при его вибрации (механических колебаниях сита, например, по горизонтальной оси).
В книге: “Вибрации в технике: Справочник. В 6-ти т. / Ред. совет: В.Н.Челомей (пред.). – М.: Машиностроение, 1981. – Т.4. Вибрационные процессы и машины / Под ред. Э.Э.Лавендела. 1981. – 509 с.” на стр.98-99, рассматривая в главе 4 “Поведение упруговязкопластических и многофазных систем под действием вибрации”, отмечается, что “при перпендикулярной вибрации основания по закону Asin t для тела массой m имеем” “кажущийся коэффициент трения”, который определяется по выражению

В этой формуле – “кажущийся коэффициент трения”, то есть коэффициент трения тел при вибрации; f1 – коэффициент трения (тел без вибрации), который является постоянной величиной, f1=const; m – масса вибрируемого тела, кг; А – амплитуда колебаний, м; – частота колебаний (вибрации), с-1; N – сила прижатия тела, которое вибрируют, Н. Как видно из этой формулы с увеличением амплитуды и частоты колебаний кажущийся коэффициент трения уменьшается.
В книге: “Вибрации в технике: Справочник. В 6-ти т. / Ред. совет: В.Н.Челомей (пред.). – М.: Машиностроение, 1979. – Т.2. Колебания нелинейных механических систем / Под ред. И.И.Блехмана. 1979. – 351 с.” на стр.261-262 отмечается следующее.
“При вибрации сухое трение трансформируется (в отношении медленных движений) в нелинейно-вязкое, причем частица, которая при отсутствии вибрации либо покоилась, либо падала (всплывала) ускоренно, теперь падает (всплывает) с постоянной средней скоростью


где m0 – масса среды в объеме, равном объему частицы, кг (стр.257); m1 – масса частицы с учетом присоединенной массы, кг (стр.257); = / 0 – отношение средних плотностей частицы и среды (стр.257); – частота, с-1; g – ускорение свободного падения, м/с2; r – радиус частицы, м (стр.248, пункт №9); F – сила сопротивления движению частицы в вертикальном направлении, Н (стр.257).
Из этой формулы видно, что дополнительно к тому, что частица ускоренно падала или всплывала через микрощель за счет действия величины g в выражении для 1, при наличии вибрации скорость перемещения частицы (твердой, вязкоупругой или даже жидкой частицы) Vz увеличивается пропорционально частоте вибрации .
В книге: “Т.М.Башта. Машиностроительная гидравлика. – М.: Машиностроение, 1971. – 672 с.” на стр.66 отмечается: “Расход Q жидкости через данный трубопровод, площадь f его сечения и средняя по сечению скорость и течения жидкости связаны соотношением Q=fu”.
“Эффективный (кажущийся) коэффициент вязкости (коэффициент вибровязкости)” *, Н·с/м2, (как отмечается на стр.262 в книге: “Вибрации в технике: Справочник. В 6-ти т. / Ред. совет: В.Н.Челомей (пред.). – М.: Машиностроение, 1979. – Т.2. Колебания нелинейных механических систем / Под ред. И.И.Блехмана. 1979. – 351 с.”) определяется по формуле

где d – диаметр частицы, м (стр.262); R – амплитуда колебаний при вибрации, м (стр.248, пункт №9).
Как видно из этой формулы вязкость среды уменьшается пропорционально амплитуде и частоте механических колебаний (вибрации).
В книге: “Т.М.Башта. Машиностроительная гидравлика. – М.: Машиностроение, 1971. – 672 с.” на стр.69 приводится формула

где Q – расход жидкости по трубопроводу (и через микрощель), м3/с; d – диаметр внутреннего сечения трубопровода, м2; p – разность давлений, приложенная к участку трубопровода, Па; – коэффициент абсолютной (динамической) вязкости жидкости, Н·с/м2; L – длина рассматриваемого отрезка трубопровода, м.
Из этой формулы следует, что чем меньше вязкость жидкости, протекающей по трубопроводу, тем больше расход жидкости через этот трубопровод.
Таким образом, по сравнению с прототипом изобретение позволяет увеличить суммарное количество утечек жидкости через микрощели цельного или с неподвижными соединениями изделия при контроле герметичности путем интенсификации утечек жидкости через микрощели изделия за установленное время испытания при сообщении изделию вибрации.
Формула изобретения
Способ испытания цельных или с неподвижными соединениями изделий на герметичность, включающий соединение ресивера, объем которого выбирают из условия обеспечения выделения пузырьков при допустимой утечке из изделия известного объема с заданной погрешностью, с трубкой барботера, подключение к изделию упругой емкости, расположенной в газовой камере, соединение газовой камеры с воздушной полостью барботера, одновременное заполнение под контрольным давлением жидкостью изделия и упругой емкости, а газом – ресивера, барботера и камеры и регистрацию выделяющихся из трубки барботера пузырьков газа, по которым судят о негерметичности изделия, отличающийся тем, что после заполнения изделия жидкостью ему сообщают вибрацию до окончания регистрации выделяющихся из трубки барботера пузырьков газа.
РИСУНКИ
MM4A – Досрочное прекращение действия патента СССР или патента Российской Федерации на изобретение из-за неуплаты в установленный срок пошлины за поддержание патента в силе
Дата прекращения действия патента: 27.04.2008
Извещение опубликовано: 10.06.2010 БИ: 16/2010
|
|