|
|
(21), (22) Заявка: 2006118934/06, 31.05.2006
(24) Дата начала отсчета срока действия патента:
31.05.2006
(46) Опубликовано: 20.10.2007
(56) Список документов, цитированных в отчете о поиске:
RU 2253044 C1, 27.05.2005. RU 2239097 C1, 27.10.2004. SU 1551783 А, 23.03.1990. UA 68448 C2, 15.06.2004. US 5901734 А, 11.05.1999. JP 10292444 A, 04.11.1998.
Адрес для переписки:
109456, Москва, 1-й Вешняковский пр-д, 2, ГНУ ВИЭСХ, О.В. Голубевой
|
(72) Автор(ы):
Авраменко Михаил Васильевич (RU), Гришин Андрей Александрович (RU), Гришин Александр Петрович (RU), Гришин Владимир Александрович (RU)
(73) Патентообладатель(и):
ООО “Агротехэлектро” (ООО “АТЭ”) (RU)
|
(54) НАСОСНАЯ СТАНЦИЯ
(57) Реферат:
Устройство предназначено для использования в области водоснабжения, в фермерских хозяйствах, приусадебных участках, для автономного водоснабжения коттеджей, ферм с прилегающими поселками. Насосная станция выполнена в виде контейнера, в котором смонтированы система управления и частотно-регулируемый погружной электронасос с переменной производительностью. Насосная станция снабжена обезжелезователем воды, умягчителем воды, бактерицидной установкой, блоком освещения со светильником, блоком управления микроклиматом, связанным с обогревателем и вентилятором, и вводно-распределительным устройством. На подающем трубопроводе установлен фильтр грубой очистки. На выходном патрубке напорного трубопровода установлены фильтр тонкой очистки и датчик давления, соединенный с входом системы управления, которая снабжена частотным преобразователем и своим выходом связана с электронасосом, а входом – с вводно-распределительным устройством, выходы которого соединены с входами блока обогрева и вентиляции, блоков управления микроклиматом и освещения, а также с бактерицидной установкой, умягчителем, обезжелезователем и фильтрами грубой и мягкой очистки. Появляется возможность осуществлять подъем воды из скважины с помощью частотно-регулируемого погружного электронасоса с переменной производительностью, обеспечивать прямоточную технологию водоснабжения, согласовать водоподачу с потреблением, обеспечивать соответствие характеристик поднимаемой воды требованиям ГОСТ, а также защищать электронасос от аварийных режимов. 1 ил.
Изобретение относится к области водоснабжения и может быть использовано в фермерских хозяйствах, приусадебных участках, для автономного водоснабжения коттеджей, ферм с прилегающими поселками, для орошения садов, полей.
Известна насосная станция, состоящая из приводного двигателя с системой управления насоса, из подающего и напорного трубопроводов (Лямперт Т.П. Новая оросительная техника. Тракторы и сельскохозяйственные машины, №10, 1991, с.8).
Недостатками данного технического решения является отсутствие подготовки воды, а также поскольку станция работает без контроля, возникают непроизводительные затраты энергии, увеличиваются финансовые издержки, не обеспечиваются параметры работы станции.
Известна система управления водонапорной башни, в состав которой входят управляемый коммутируемый элемент, устройство преобразования измеряемого параметра (избыточного или гидростатического давления, уровня воды в баке) в выходной сигнал, регулируемый задатчик уставки, два элемента сравнения и часы реального времени, насос, напорный трубопровод (патент №2239097, БИ №30, 2004 г., МКИ F04D 15/00).
Недостатком этой системы является необходимость прокладки специального кабеля для соединения датчика с системой управления, что увеличивает объем и стоимость работ при монтаже, увеличивает срок и стоимость ремонтно-эксплуатационных работ, снижает надежность работы оборудования.
Наиболее близким по технической сущности к предлагаемому изобретению является насосная станция, содержащая электронасос и систему управления, смонтированные на раме, подающий и напорный трубопроводы с датчиками давления (патент 2253044, БИ №15, 2005).
Недостатками является невозможность подъема воды из скважины с помощью частотно-регулируемого погружного электронасоса с переменной производительностью, не обеспечивает прямоточную технологию, а также не согласовывает водоподачу с потреблением, возникают непроизводительные затраты энергии, увеличиваются финансовые издержки. Кроме этого, станция не обеспечивает соответствие характеристик поднимаемой воды требованиям ГОСТ, а также изменения параметров, когда этого требуют технологические процессы.
Задачей изобретения является создание насосной станции подъема, подготовки, подачи воды автономного контейнерного типа для водоснабжения различных объектов от коттеджа до ферм с прилегающими поселками производительностью от 24 до 240 м3/сутки.
В результате использования предлагаемого изобретения появляется возможность осуществлять подъем воды из скважины автономно с помощью частотно-регулируемого погружного электронасоса с переменной производительностью, обеспечивать прямоточную технологию водоснабжения, согласовать водоподачу с потреблением, обеспечить соответствие характеристик поднимаемой воды требованиям ГОСТ, а также защищать электронасос от аварийных режимов.
Предлагаемая насосная станция представляет собой станцию контейнерного автономного типа.
Вышеуказанный технический результат достигается тем, что в предлагаемой насосной станции, содержащей электронасос и систему управления, смонтированные на раме, подающий и напорный трубопроводы с датчиками давления, рама выполнена в виде контейнера, в котором смонтированы система управления и электронасос, причем в качестве последнего используют частотно-регулируемый погружной электронасос с переменной производительностью и возможностью согласования водоподачи с потреблением, при этом насосная станция снабжена обезжелезователем воды, умягчителем воды, бактерицидной установкой, блоком освещения со светильником, блоком управления микроклиматом, связанным с обогревателем и вентилятором, и вводно-распределительным устройством, при этом на подающем трубопроводе установлен фильтр грубой очистки, а на выходном патрубке напорного трубопровода установлены фильтр тонкой очистки и датчик давления, соединенный с входом системы управления, которая снабжена частотным преобразователем и своим выходом связана с электронасосом, а входом с вводно-распределительным устройством, выходы которого соединены с входами блока обогрева и вентиляции, блоков управления микроклиматом и освещения, а также с бактерицидной установкой, умягчителем, обезжелезователем и фильтрами грубой и мягкой очистки.
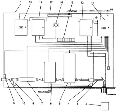
Сущность изобретения поясняется чертежом, на которой представлена общая схема насосной станции.
Насосная станция контейнерного автономного типа (СКАТ) состоит из контейнера 1, содержащего электронасос 2, подающий трубопровод 3, фильтр грубой очистки 4, обезжелезователь воды 5, умягчитель воды 6, бактерицидную установку 7, фильтр тонкой очистки 8, датчик давления 9, выходной патрубок 10, вводно-распределительное устройство (ВРУ) 11, систему управления, которая снабжена частотным преобразователем 12, регулирующим производительность насоса 2, обогревателя (например, калорифер, ТЭН) 13, блока управления микроклиматом 14, блока освещения 15, вентилятора 16, светильника 17.
Фильтр грубой очистки 4 установлен на подающем трубопроводе 3, на выходном патрубке напорного трубопровода установлен датчик давления 9, соединенный с системой управления 12, которая выходом связана с электронасосом 2, а входом – с вводно-распределительным устройством 11 (Электрооборудование насосных станций и компрессоров. Каталог 2005-2006. М.: Агротехэлектро, 2005), выходы которого соединены с входами блоков управления микроклиматом 14 и освещения 15, а также с бактерицидной установкой 7, умягчителем 6, обезжелезователем 5 и фильтрами грубой и мягкой очистки 4 и 8.
Система управления с частотным преобразователем 12, регулирующее производительность насоса 2, контролирует подачу и защищает насос от «сухого хода» (Электрооборудование насосных станций и компрессоров. Каталог 2005-2006. М.: Агротехэлектро, 2005).
Система управления 12 создает режимы, позволяющие погружному электронасосу работать в нормальных тепловых режимах, с минимальными потерями.
При использовании предлагаемой насосной станции контейнерного автономного типа нет необходимости использовать башню, при этом обеспечивается экологическая безопасность вследствие полной герметичности системы, появляется возможность обеспечения любых требуемых напоров в сети, обеспечивается энергосберегающий режим.
Насосная станция работает следующим образом.
При изменении потребления воды давление на выходном патрубке 10 также изменятся. Это изменение измеряется датчиком давления 9 системой управления с преобразователем частоты 12, которая изменяет производительность электронасоса 2 так, чтобы скомпенсировать изменения давления. При этом подача насоса 2 будет равна потреблению воды. Далее вода через фильтр грубой очистки 4 поступает в обезжелезователь 5, умягчитель 6 и бактерицидную установку 7, а следом в фильтр тонкой очистки 8 и затем потребителю. Необходимую температуру и влажность в контейнере 1 поддерживает блок управления микроклиматом 14 с обогревателем 13 и вентилятором 16. Блок освещения 15 со светильником 17 обеспечивают освещенность контейнера 1. Все элементы питаются от вводно-распределительного устройства (ВРУ) 11, которое защищает их и учитывает энергозатраты.
Формула изобретения
Насосная станция, содержащая электронасос и систему управления, смонтированные на раме, подающий и напорный трубопроводы с датчиками давления, отличающаяся тем, что рама выполнена в виде контейнера, в котором смонтированы система управления и электронасос, причем в качестве последнего используют частотно-регулируемый погружной электронасос с переменной производительностью и возможностью согласования водоподачи с потреблением, при этом насосная станция снабжена обезжелезователем воды, умягчителем воды, бактерицидной установкой, блоком освещения со светильником, блоком управления микроклиматом, связанным с обогревателем и вентилятором, и вводно-распределительным устройством, при этом на подающем трубопроводе установлен фильтр грубой очистки, а на выходном патрубке напорного трубопровода установлены фильтр тонкой очистки и датчик давления, соединенный с входом системы управления, которая снабжена частотным преобразователем и своим выходом связана с электронасосом, а входом с вводно-распределительным устройством, выходы которого соединены с входами блока обогрева и вентиляции, блоков управления микроклиматом и освещения, а также с бактерицидной установкой, умягчителем, обезжелезователем и фильтрами грубой и мягкой очистки.
РИСУНКИ
MM4A – Досрочное прекращение действия патента СССР или патента Российской Федерации на изобретение из-за неуплаты в установленный срок пошлины за поддержание патента в силе
Дата прекращения действия патента: 01.06.2008
Извещение опубликовано: 20.06.2010 БИ: 17/2010
|
|