|
|
(21), (22) Заявка: 2006116110/28, 10.05.2006
(24) Дата начала отсчета срока действия патента:
10.05.2006
(46) Опубликовано: 20.10.2007
(56) Список документов, цитированных в отчете о поиске:
SU 1754226 A1, 15.02.1998. SU 239694 A1, 01.01.1969. SU 1793364 A1, 07.02.1993. JP 4035498 A, 06.02.1992. JP 4235391 A, 24.08.1992.
Адрес для переписки:
123181, Москва, ул. Исаковского, 24, корп.1, кв.52, В.Л.Шкуратнику
|
(72) Автор(ы):
Карабутов Александр Алексеевич (RU), Макаров Владимир Анатольевич (RU), Шкуратник Владимир Лазаревич (RU), Черепецкая Елена Борисовна (RU)
(73) Патентообладатель(и):
Карабутов Александр Алексеевич (RU), Макаров Владимир Анатольевич (RU), Шкуратник Владимир Лазаревич (RU), Черепецкая Елена Борисовна (RU)
|
(54) СПОСОБ ПОЛУЧЕНИЯ МОЩНЫХ УЛЬТРАЗВУКОВЫХ ИМПУЛЬСОВ И УСТРОЙСТВО ДЛЯ ЕГО ОСУЩЕСТВЛЕНИЯ
(57) Реферат:
Изобретение относится к ультразвуковой технике неразрушающего контроля, обработке материалов и подводной связи. Техническим результатом изобретения является повышение к.п.д. при получении мощных ультразвуковых импульсов. Способ основан на облучении импульсным лазером оптической генераторной среды и использовании ультразвуковых импульсов, возникающих за счет ее теплового расширения, при этом попеременно с импульсным лазером среда облучается непрерывным лазерным излучением, вызывающим ее разогрев, и импульсное облучение осуществляют в момент достижения генераторной средой точки температуры с максимальным коэффициентом теплового расширения. Устройство для реализации способа содержит импульсный лазер, фокусирующую оптическую систему, генераторную среду и среду, передающую ультразвук. При этом сосуд с генераторной и передающей средами разделен тонкой перегородкой, а на отсек с генераторной средой направлен луч непрерывного лазера. Волновые сопротивления обеих сред для упругих колебаний должны быть максимально близкими. 2 н. и 1 з.п. ф-лы, 1 ил.
Предлагаемое изобретение относится к ультразвуковой технике неразрушающего контроля, обработки материалов и подводной связи.
Известен способ возбуждения акустических колебаний путем воздействия световыми импульсами на поверхность твердого тела (1). Известный способ не позволяет обеспечить ультразвуковые импульсы большой мощности.
Известен способ получения мощных ультразвуковых импульсов, заключающийся в облучении импульсным лазером генераторной среды и регистрации УЗ-импульсов, возникающих за счет ее теплового расширения (2). В упомянутом источнике описано устройство для реализации способа, содержащее импульсный лазер, фокусирующую оптическую систему, генераторную среду и среду, передающую ультразвук. Известный способ не позволяет получать мощные многократные ультразвуковые импульсы без замены разрушаемых элементов, кроме того, к.п.д. описанного устройства чрезвычайно мал.
Сущность изобретения.
Предлагаемые способ и устройство предназначены для получения мощных УЗ-импульсов, они имеют высокий к.п.д., не содержат в своей структуре традиционных пьезоэлектрических преобразователей и разрушаемых элементов.
Для решения поставленных задач в известном способе получения мощных УЗ-импульсов, заключающимся в облучении импульсным лазером оптической генераторной среды, и использовании импульсов, возникающих за счет ее теплового расширения, попеременно с импульсным лазером, среда облучается непрерывным лазерным излучением, вызывающим ее разогрев, и импульсное облучение осуществляют в момент достижения средой значения температуры, при которой коэффициент теплового расширения максимален
Для решения поставленных задач в известном устройстве, содержащим импульсный лазер, фокусирующую оптическую систему, генераторную среду и среду, передающую ультразвук, сосуд с генераторной и средой, передающей ультразвук, разделен перегородкой, а на отсек с генераторной средой направлен луч непрерывного лазера, при этом для упругих колебаний волновые сопротивления обоих сред берутся максимально близкими.
Возможность реализации изобретения.
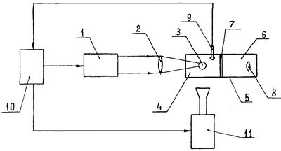
На чертеже показана функциональная схема устройства для получения мощных ультразвуковых импульсов. Оно содержит импульсный лазер 1, который через фокусирующую линзу 2 концентрирует свое излучение в ограниченной области 3 генераторной среды 4, которая находится в сосуде 5, вторая половина которого заполнена передающей ультразвук средой 6, отделенной от первой половины перегородкой 7, и в которой находится облучаемый ультразвуком объект 8. В генераторной среде 4 находится датчик температуры 9, который соединен с устройством управления 10, управляющие входы которого соединены с импульсным лазером 1 и лазером непрерывного действия 11, луч которого также направлен на генераторную среду 4. Устройство для получения мощных ультразвуковых импульсов работает следующим образом.
Устройство управления 10 включает лазер непрерывного действия 11, который разогревает генераторную среду до точки, где она имеет максимальный температурный коэффициент расширения и где производная его еще положительна. Датчик температуры 9 фиксирует эту точку, и под действием его сигнала устройство управления 10 отключает лазер непрерывного действия 11, и подает импульс на лазер 1. Сфокусированная в объеме 5 энергия этого лазера вызывает импульс теплового расширения почти на порядок выше благодаря тепловой нелинейности в рабочей точке (3). Расширение возрастает с температурой, а, собственно, тепловое расширение и генерирует ультразвуковой импульс, который пройдя перегородку 7, оказывает необходимое воздействие на предмет обработки 8. Если устройство используется для гидроакустической связи, то передающей средой 6 является морская вода, и это наложит определенные требования на параметры волнового сопротивления генераторной среды 4. Волновые сопротивления генераторной 4 и передающей среды 6 должны быть максимально близки, чтобы не создавать потерь энергии на отражение и преломление. Если объем и теплоемкость генераторной среды достаточно велики, то импульсный лазер может сгенерировать в ней длинный цуг УЗ-импульсов прежде чем устройство управления 10 даст сигнал (с датчика температуры 9) на включение непрерывного лазера подогрева 11.
Таким образом, устройство (фиг.1) реализует предложенный способ получения мощных ультразвуковых импульсов.
Источники информации
1. Авторское свидетельство СССР №569979, кл. В06В 1/00.
2. Патент России №1754226, кл. В06В 1/00.
3. Бурмистрова Л.В., Карабутов А.А., Руденко О.В., Черепецкая Е.Б. «О влиянии тепловой нелинейности на термооптическую генерацию звука». Акустический журнал. 1979, 25, 4, с.616-619.
Формула изобретения
1. Способ получения мощных ультразвуковых импульсов, заключающийся в облучении импульсным лазером оптической генераторной среды и использовании ультразвуковых импульсов, возникающих за счет ее теплового расширения, отличающийся тем, что попеременно с импульсным лазером среда облучается непрерывным лазерным излучением, вызывающим ее разогрев, и импульсное облучение осуществляют в момент достижения средой значения температуры, при которой коэффициент теплового расширения максимален.
2. Способ по п.1, отличающийся тем, что облучаемую среду выбирают с максимальным коэффициентом теплового расширения, возрастающим с температурой.
3. Устройство для получения мощных ультразвуковых импульсов, содержащее импульсный лазер, фокусирующую оптическую систему, генераторную среду и среду, передающую ультразвук, отличающееся тем, что сосуд с генераторной средой и средой, передающей ультразвук, разделен тонкой перегородкой, а на отсек с генераторной средой направлен луч непрерывного лазера, при этом для упругих колебаний волновые сопротивления обеих сред берутся максимально близкими.
РИСУНКИ
MM4A – Досрочное прекращение действия патента СССР или патента Российской Федерации на изобретение из-за неуплаты в установленный срок пошлины за поддержание патента в силе
Дата прекращения действия патента: 11.05.2008
Извещение опубликовано: 10.10.2009 БИ: 28/2009
NF4A – Восстановление действия патента СССР или патента Российской Федерации на изобретение
Дата, с которой действие патента восстановлено: 10.10.2009
Извещение опубликовано: 10.10.2009 БИ: 28/2009
PC4A – Регистрация договора об уступке патента СССР или патента Российской Федерации на изобретение
Прежний патентообладатель:
Карабутов Александр Алексеевич, Макаров Владимир Анатольевич, Шкуратник Владимир Лазаревич, Черепецкая Елена Борисовна
(73) Патентообладатель:
Закрытое акционерное общество “Оптические и ультразвуковые приборы”
Договор № РД0069321 зарегистрирован 03.09.2010
Извещение опубликовано: 20.10.2010 БИ: 29/2010
|
|