|
|
(21), (22) Заявка: 2004133070/06, 07.04.2003
(24) Дата начала отсчета срока действия патента:
07.04.2003
(30) Конвенционный приоритет:
12.04.2002 FR 02/04638
(43) Дата публикации заявки: 10.08.2005
(46) Опубликовано: 10.10.2007
(56) Список документов, цитированных в отчете о поиске:
RU 2160839 С1, 20.12.2000. RU 97121547 А, 27.03.1999. GB 2050679, 07.01.1981. US 3218802, 23.11.1965.
(85) Дата перевода заявки PCT на национальную фазу:
12.11.2004
(86) Заявка PCT:
FR 03/01091 (07.04.2003)
(87) Публикация PCT:
WO 03/088266 (23.10.2003)
Адрес для переписки:
103735, Москва, ул. Ильинка, 5/2, ООО “Союзпатент”, пат.пов. О.Ф.Ивановой
|
(72) Автор(ы):
ЛЕКОНТ Мишель (FR)
(73) Патентообладатель(и):
ФРАМАТОМ АНП (FR)
|
(54) СПОСОБ И УСТРОЙСТВО ДЛЯ ПРОИЗВОДСТВА ЭЛЕКТРОЭНЕРГИИ НА ОСНОВЕ ТЕПЛА, ВЫДЕЛЯЕМОГО В АКТИВНОЙ ЗОНЕ, ПО МЕНЬШЕЙ МЕРЕ, ОДНОГО ВЫСОКОТЕМПЕРАТУРНОГО ЯДЕРНОГО РЕАКТОРА
(57) Реферат:
Заявленное изобретение относится к ядерным силовым установкам с реактором и двигателем, в котором тепло, выделяющееся в реакторе, преобразуется в механическую энергию. Сущность заявленного изобретения состоит в следующем. Первый газообразный теплоноситель принудительно циркулирует в контакте с активной зоной (5) высокотемпературного ядерного реактора (1) по замкнутому контуру, второй газ, используемый для теплообмена, нагревают посредством теплообмена с первым газом, используемым для теплообмена, и используют второй газ, нагретый первым газовым теплоносителем в промежуточном теплообменнике (7), для привода, по меньшей мере, одной газовой турбины (2), соединенной с электрогенератором (4). Первый газ, используемый для теплообмена, образован по существу гелием, и второй газ, используемый для теплообмена, составляет в объеме от 50% до 70% гелия и от 50% до 30% азота. Второй газ циркулирует по замкнутому контуру таким образом, что указанный второй газ, нагретый первым газом, обеспечивает приведение в действие, по меньшей мере, одной газовой турбины (2). Преимущественно устройство содержит также третий контур (10), в котором циркулирует вода и пар, полученный нагревом воды частью второй текучей среды, используемой для теплообмена и применяемый для привода паровых турбин (3а, 3b, 3с), смонтированных преимущественно на валу электрогенератора (4). Техническим результатом заявленного изобретения является повышение эффективности процесса производства электроэнергии. 2 н. и 12 з. п. ф-лы, 2 ил.
Настоящее изобретение относится к способу и устройству для производства электроэнергии на основе тепла, выделяемого в активной зоне, по меньшей мере, одного высокотемпературного ядерного реактора.
Известны ядерные реакторы, в которых текучая среда – теплоноситель (в настоящее время работающих ядерных реакторах) имеет повышенную температуру (например, выше 850°С) по сравнению с температурой теплоносителя реакторов для производства электроэнергии, таких как реактор ВВР, в котором теплоноситель имеет температуру порядка 320°С.
Охлаждение таких высокотемпературных реакторов осуществляют посредством текучего теплоносителя, обычно газа такого, как гелий, который имеет очень хорошие теплообменные свойства и который абсолютно инертен.
На выходе из активной зоны реактора газообразный теплоноситель имеет температуру, по существу равную температуре активной зоны, например температуру 850°С.
В некоторых способах производства электроэнергии было предложено использовать непосредственно гелий, нагретый в результате контакта с активной зоной ядерного реактора, для привода газовой турбины, соединенной с электрогенератором, таким как генератор переменного тока.
Гелий, используемый для привода газовой турбины, на выходе из турбины имеет значительно более низкое давление по сравнению с давлением гелия, являющегося теплоносителем и используемого для охлаждения активной зоны ядерного реактора. Гелий, отбираемый на выходе из турбины, должен быть, следовательно, вновь сжат перед тем, как будет направлен в корпус ядерного реактора для охлаждения активной зоны. Необходимо, следовательно, использовать несколько ступеней компрессоров низкого и высокого давления, чтобы вновь сжать собранный гелий перед его подачей в корпус ядерного реактора для контакта с активной зоной. Предпочтительно, теплообменники должны быть также соединены со ступенями сжатия гелия для регулирования температуры гелия с тем, чтобы обеспечить работу компрессоров с приемлемыми энергетическими к.п.д.
В таких установках компрессоры, которые имеют привод от вала турбины, потребляют значительное количество энергии, которая не может быть преобразована в электричество при помощи генератора переменного тока, вследствие чего общий к.п.д. установки существенно уменьшается.
Кроме того, такое устройство для производства электроэнергии, использующее тепло, получаемое в активной зоне высокотемпературного ядерного реактора с прямым циклом, и использующее гелий в качестве газообразного теплоносителя, должно работать с полностью замкнутым контуром, и оно требует до максимума ограничить потери гелия в замкнутом контуре устройства для производства электроэнергии.
Необходимо предусмотреть турбину и компрессоры специальной и отличной от обычной технологии из-за того факта, что газ, используемый для привода турбины и повторное сжатие которого осуществляют в ступенях компрессоров, – это легкий газ с очень высокой диффузионной способностью. Необходимо предусмотреть подшипники и уплотнения особого типа и теплообменники, позволяющие понизить температуру на входе в ступени компрессоров для получения наилучшего энергетического к.п.д. этих компрессоров.
В целом, комплекс используемых элементов, и, в частности, турбина и компрессоры, должны быть исследованы и сконструированы специально для использования в прямом цикле с гелием в качестве рабочего газа.
Исследование и конструирование различных элементов и, в частности, турбины и компрессоров, оказывается тем более дорогостоящим, чем больше отходят от обычной техники использования газовой турбины.
Кроме того, гелий, используемый для привода турбины и который вновь сжимают в компрессорах, представляет собой первую текучую среду – теплоноситель, которая непосредственно контактирует с элементами активной зоны ядерного реактора таким образом, что он в состоянии зарядиться продуктами, радиоактивным в некоторой мере. Турбина, компрессоры, теплообменники и электрогенератор должны быть расположены внутри герметично закрытого корпуса, который располагают поблизости от корпуса ядерного реактора с тем, чтобы обеспечить проход гелия, являющегося теплоносителем, поступающего из активной зоны ядерного реактора или направляемого в активную зону, и соприкасающегося, вследствие этого, с радиоактивной средой.
Были предложены устройства для производства электроэнергии на основе высокотемпературного ядерного реактора, охлаждаемого гелием, в которых турбина не приводится в действие газом, который способен содержать элементы, ставшие радиоактивными вследствие контакта с активной зоной. Для этой цели используют промежуточный теплообменник между гелием, являющимся теплоносителем, циркулирующим в контакте с активной зоной ядерного реактора по замкнутому контуру, и вторичным гелием, циркулирующий также по замкнутому контуру и приводящим в действие газовую турбину. Во всяком случае, в таком цикле с двумя вязкими средами, использующими гелий первичный и гелий вторичный, имеют место недостатки, связанные с конструктивным исполнением турбины и компрессоров, а также других элементов второго контура из-за того факта, что вторичная вязкая среда образована гелием. Кроме того, необходимо предусмотреть промежуточный теплообменник, в котором циркулируют первичная вязкая среда и вторичная вязкая среда, причем обе образованы гелием.
Кроме того, известны установки для производства электроэнергии, включающие газовую турбину, приводимую в действие воздухом при очень высокой температуре и высоком давлении.
Воздух с очень высокой температурой и с высоким давлением, приводящий в действие газовую турбину, получают в камере сгорания, в которую вводят под высоким давлением поддерживающий горение воздух и топливо, которым может служить природный газ. На выходе из камеры сгорания получают смесь продуктов сгорания воздуха и газа с очень высоким давлением и температурой, например в 1300°С, которая включает такие продукты сгорания как CO2, СО и оксиды азота. В этом случае используют газовую турбину с высокими характеристиками, конструкция и конструктивные материалы которой дают возможность работать с газом очень высокой температуры. Такие установки работают в открытом цикле, причем газ, используемый для привода турбины и состоящий, в основном, из воздуха, выбрасывают в атмосферу.
Действительно, в камеру сгорания необходимо подавать свежий воздух, содержащий кислород в количестве, достаточном для сжигания природного газа.
Перед выбросом в атмосферу очень горячий газ, выходящий из газовой турбины, может быть направлен в один или последовательно в несколько генераторов пара или теплообменников, питаемых водой, влажным паром или сверхкритической водой для производства сухого пара, который может приводить в действие одну или несколько паровых турбин.
Обычно используют каскад из трех турбин высокого, среднего и низкого давления, которые устанавливают на том же валу, что и газовая турбина, для привода электрогенератора. Пар на выходе из паровой турбины низкого давления направляют в конденсатор, и сконденсированную воду используют вновь во вторичной части генератора пара, поставляющего пар в ступень высокого давления.
Такая установка обладает тем преимуществом, что она состоит только из составляющих классического типа, таких как газовая турбина, приводимая газообразными продуктами горения, состоящими, в основном, из азота и газообразных продуктов сгорания, и паровые турбины, являющиеся классическими составляющими установок для производства электроэнергии.
Тем не менее энергетический к.п.д. таких установок не оптимален, так как выбрасываемый в атмосферу газ обладает значительным количеством тепла, которое остается не использованным.
Кроме того, по-видимому, трудно приспособить такую конструкцию с открытым циклом для случая, когда тепло произведено в активной зоне высокотемпературного ядерного реактора.
В документе GB-2.050.679 предложен способ и установка для использования тепла, получаемого в ядерном реакторе, охлаждаемом гелием, применяя второй контур, расположенный вне реактора для обеспечения его безопасности, в котором циркулирует газообразная смесь, состоящая из гелия и азота, нагретая гелием, охлаждающим ядерный реактор. Во второй контур включена газовая турбина, теплообменник и компрессоры, в которых вторичный газ циркулирует по замкнутому контуру.
Цель изобретения, следовательно, – создать способ производства электроэнергии на основе тепла, выделяемого в активной зоне, по меньшей мере, одного высокотемпературного ядерного реактора, заключающийся в принудительной циркуляции по замкнутому циклу первого газообразного теплоносителя, используемого для теплообмена, в контакте с активной зоной ядерного реактора, нагреве второго газа, используемого для теплообмена, вследствие теплообмена с первым газом, используемым для теплообмена, и использовании второго газа, используемого для теплообмена, нагретого первым газом, используемым для теплообмена, для привода, по меньшей мере, одной газовой турбины, соединенной с электрогенератором, причем этот способ позволяет получить высокий энергетический к.п.д. и использовать составляющие классического типа, не требующие исследования передовых концепций.
С этой целью первый газ, используемый для теплообмена, образован, в основном, гелием; второй газ, используемый для теплообмена, составляет по объему от 50% до 70% гелия и от 50% до 30% азота, при этом второй газ, используемый для теплообмена, протекает по замкнутому контуру таким образом, что указанный второй газ, нагретый первым газом, обеспечивает привод, по меньшей мере, одной газовой турбины, и повторно используют, по меньшей мере, первую часть тепла второго газа, прошедшего через газовую турбину для обеспечения нагрева и выпаривания воды, по меньшей мере, в одном генераторе пара для получения пара, приводящего в действие, по меньшей мере, одну паровую турбину, соединенную с электрогенератором.
Преимуществом является повторное использование, по меньшей мере, второй части тепла текучей среды, используемой для теплообмена, например, на выходе из первой части генератора пара, соединенного с газовой турбиной, с тем, чтобы обеспечить подвод тепла к дополнительной установке, такой как система городского отопления, или завод по опреснению морской воды, или любой другой вариант промышленного использования тепла.
В некоторых случаях можно предусмотреть использование части второй текучей среды, используемой для теплообмена, нагретой до температуры первой текучей среды, образующей текучую среду – теплоноситель ядерного реактора, для выполнения функции, при которой необходим газ с очень высокой температурой, такой как производство кислорода.
Изобретение также относится к установке для производства электроэнергии, применяющей способ, согласно изобретению.
Изобретение будет более понятно из приведенного в качестве примера описания способа реализации для производства электроэнергии и тепла, способ согласно изобретению, со ссылками на прилагаемые схематические чертежи установки.
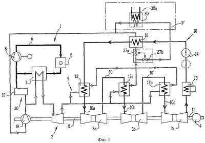
Фиг.1 – это схематический вид всего комплекса установки согласно изобретению.
Фиг.2 – это схематический вид всего комплекса установки согласно варианту с двумя ядерными реакторами.
Установка, показанная на фиг.1, содержит, по существу, высокотемпературный ядерный реактор, обозначенный в целом позицией 1, газовую турбину 2, паровые турбины 3a, 3b, 3с и электрогенератор 4, представляющий собой генератор переменного тока, ротор которого смонтирован на приводном валу 11, общем для газовой турбины 2 и трех паровых турбин 3а, 3b, 3с.
Ядерный реактор содержит активную зону 5, производящую тепло, рабочая температура которой может иметь порядок 850°С, причем эта температура может быть существенно выше, например, порядка 950°С для некоторых высокотемпературных ядерных реакторов.
Ядерный реактор содержит, кроме того, первый контур 6, который представляет собой замкнутый контур, в котором циркулирует гелий, являющийся теплоносителем. В первый контур 6 ядерного реактора 1 встроен промежуточный теплообменник 7, дающий возможность нагреть вторичный газ, используемый для теплообмена, и охладить гелий, циркулирующий в первом контуре и образующий теплоноситель ядерного реактора.
В первичный контур 6 ядерного реактора 1 встроен также насос 8, предназначенный для обеспечения циркуляции гелия в первом контуре и легкого сжатия гелия, который поступает в активную зону 5 ядерного реактора под давлением порядка 70 бар. Гелий, образующий текучую среду – теплоноситель ядерного реактора, только в малой степени теряет давление при прохождении через промежуточный теплообменник 7, что дает возможность использовать насос для циркуляции гелия, дающий только малое повышение давления на выходе. Такой насос соответствует существующему состоянию техники.
Промежуточный теплообменник 7 обеспечивает обмен теплом между первой текучей средой, образованной гелием, выходящим из активной зоны 5 ядерного реактора при температуре, близкой к 850°С, которая соответствует температуре активной зоны, и вторым газом, используемым для теплообмена, циркулирующим во втором контуре, обозначенном в целом позицией 9.
Согласно изобретению, второй газ, используемый для теплообмена и циркулирующий в контуре 9, образован по существу смесью гелия и азота или же смесью гелия и воздуха. Во всяком случае, предпочтительнее использовать смесь, содержащую практически только гелий и азот с тем, чтобы исключить или ограничить явление окисления во втором контуре. Промежуточный теплообменник имеет характеристики, соответствующие теплообмену между первым и вторым газами, используемыми для теплообмена, при температуре и давлении, являющимися результатами работы установки.
В основном, второй газ, используемый для теплообмена, образующий вторую текучую среду установки, имеет объемный состав от 50% до 70% гелия и от 50% до 30% азота.
Второй контур, в котором циркулирует смесь гелия и азота, – это полностью замкнутый контур, причем второй газ, используемый для теплообмена, повторно вводят в промежуточный теплообменник для нагрева первым газом, используемым для теплообмена, образованным гелием и являющимся теплоносителем ядерного реактора, после осуществления привода одной газовой турбины 2 и нагрева и выпаривания текучей среды, такой как вода, циркулирующей в третьем контуре 10, а также для других функций нагрева, которые будут описаны далее.
Обычным образом смесь гелия и азота, составляющая второй газ, используемый для теплообмена, поступает в промежуточный теплообменник при температуре 300°С, чтобы быть нагретой до температуры порядка 800°С первым газом, используемым для теплообмена, образованным гелием, являющимся теплоносителем, который поступает в промежуточный теплообменник 7 при температуре порядка 850°С и выходит из промежуточного теплообменника 7 при температуре порядка 350°С.
Промежуточный теплообменник 7 работает, как это будет объяснено далее, практически при постоянном давлении, при этом первый газ, используемый для теплообмена, и второй газ, используемый для теплообмена, имеют то же давление, которое может быть порядка 70 бар на входе и на выходе из промежуточного теплообменника 7.
Второй газ, используемый для теплообмена, при температуре порядка 800°С и давлении порядка 70 бар на выходе из промежуточного теплообменника поступает на вход в газовую турбину 2, которую этот второй газ, используемый для теплообмена, или вторичный газ приводит во вращение. Вращающаяся часть газовой турбины установлена, преимущественно, на вращающемся валу 11, общем с газовой турбиной 2 и тремя паровыми турбинами 3а, 3b, 3с, который соединен с ротором 4 генератора переменного тока. Можно предусмотреть также крепление вращающейся части газовой турбины на первом приводном валу генератора переменного тока и паровые турбины (обычно две или три) на втором приводном валу генератора переменного тока.
На выходе из газовой турбины 2 второй газ, используемый для теплообмена, имеет температуру порядка 600°С и максимальное давление 50 бар, преимущественно, давление может быть порядка от 20 до 30 бар.
Для облегчения понимания фиг.1 первый контур 6, в котором циркулирует гелий, являющийся текучей средой – теплоносителем ядерного реактора 5, изображен сплошной жирной линией; трубопровод второго контура 9, в котором циркулирует смесь гелия и азота, изображен двойной линией и третий контур 10, в котором циркулирует вода и пар, образующие третью текучую среду установки, изображен сплошной линией, толщина которой меньше, чем толщина сплошной линии, изображающей первый контур 6.
На выходе из газовой турбины 2 вторая текучая среда, используемая для теплообмена, температура которой близка к 600°С, по трубопроводам второго контура 9 поступает для повторного использования в генератор 12 пара и в теплообменники 13а и 13b – подогреватели, включенные в часть третьего контура 10 установки, в котором циркулирует вода и пар.
Трубопроводы второго контура 9, соединенные с выходом из газовой турбины 2, имеют ответвление, соединенное с первой частью генератора 12 пара, во вторую часть которого, схематически изображенную в виде змеевика, поступает вода, которая должна быть нагрета и испарена. Вторая ветвь трубопровода, соединенного с выходом из турбины, соединена вторым и третьим ответвлением соответственно с теплообменниками 13а, 13b подогревателями.
Ответвления трубопровода, соединенные с выходом из газовой турбины 2, выполнены таким образом, что первая часть генератора 12 пара получает до 80% от объема второго газа, используемого для теплообмена, а теплообменники 13а и 13b – 20% от объема второго газа, используемого для теплообмена.
Преимущественно, в установке с тремя паровыми турбинами (представлена на фиг.1) первая турбина получает примерно 74% от объема газа, используемого для теплообмена, и две следующих паровых турбины – каждая по 13% от его объема. В установке только с двумя паровыми турбинами первая турбина получает примерно 70% от объема второго газа, используемого для теплообмена, и вторая турбина – 30% от его объема.
Таким образом, первая часть тепла второго газа, используемого для теплообмена, забираемая на выходе из газовой турбины для повторного использования, используется в третьем контуре для получения пара и привода паровых турбин.
Третий контур 10 содержит основную часть, соединенную с одной стороны с входом во вторую часть генератора 12 пара и с другой стороны с выходом из конденсатора 15, соединенного в свою очередь с выходом из паровой турбины 3с низкого давления для обеспечения конденсации влажного пара, выходящего из турбины 3с. По меньшей мере, один насос 14 обеспечивает циркуляцию воды в основной части третьего контура 10 воды и пара таким образом, что вода, отводимая из конденсатора 15, полученная вследствие конденсации пара в турбине 3с, поступает на вход во вторую часть генератора 12 пара.
Внутри генератора 12 пара осуществляют теплообмен между вторым газом, используемым для теплообмена, второго контура 9 с температурой на входе в первичную часть генератора пара, которая может изменяться в диапазоне 550°С-700°С, и водой подпитки второй части указанного генератора с тем, чтобы на выходе из генератора пара получить сухой пар с температурой от 500°С до 600°С. Сухой пар по трубопроводу 10а направляют на вход паровой турбины 3а высокого давления.
По первому промежуточному трубопроводу 10′ третьего контура 10 влажный пар, отводимый из турбины 3а высокого давления, поступает на вход теплообменника 13а – подогревателя, который получает часть второго газа, используемого для теплообмена, при температуре 600°С. В результате происходит нагрев и сушка влажного пара для получения сухого пара, температура которого находится в диапазоне 500°С-600°С, например, от 520°С до 580°С.
Сухой пар после теплообменника 13в – подогревателя по трубопроводу 10b направляется на вход паровой турбины 3b среднего давления для привода турбины. По второму промежуточному трубопроводу 10″ третьего контура 10 влажный пар, отводимый из турбины 3b среднего давления, поступает на вход теплообменника 13b – подогревателя для теплообмена с вторым газом, используемым для теплообмена, второго контура 9 с температурой от 550°С до 700°С.
На выходе из теплообменника 13b – подогревателя получают сухой пар с температурой 500°С-600°С, например, от 520°С-580°С, который направляется по третьему трубопроводу 10с подачи сухого пара на вход паровой турбины 3с низкого давления для ее привода.
Как указано выше, на выходе из турбины 3с низкого давления пар направляют для повторного использования по трубопроводу основной части третьего контура 10 воды и пара.
Пар и воду, забираемые на выходе из турбины 3с для повторного использования при температуре от 30°С до 35°С и низком давлении, конденсируют в конденсаторе 15, и воду с температурой от 25°С до 30°С направляют для повторного использования по основной части третьего контура 10, в который включен противоточно теплообменник 16, первая часть которого получает на входе второй газ, используемый для теплообмена, циркулирующий во втором контуре 9, забираемый на выходе из генератора 12 пара и теплообменников 13а и 13b – подогревателей по трубопроводам второго контура, которые соединены в один трубопровод подачи на входе в первую часть теплообменника 16.
Второй газ, используемый для теплообмена, второго контура, поступающий на вход первой части теплообменника 16, который является, например, перекрестным теплообменником или противоточным теплообменником, состоит из смеси газов второго контура, выходящих, соответственно из генератора 12 пара и теплообменников 13а и 13b – подогревателей, температура которой составляет 160°С-300°С.
Посредством теплообмена с вторичным газом, поступающим на вход теплообменника 16, вода от температуры, близкой к 30°С, причем ее давление может быть повышено до значительного уровня при помощи насоса 14, поступающая во вторую часть теплообменника 16, нагревается до температуры порядка 200°С-250°С.
Вода, вновь нагретая и находящаяся под давлением, которая может быть в сверхкритическом состоянии, поступает на вход второй части генератора 12 пара, где ее превращают в перегретый пар. Третий контур, в котором расположены генератор 12 пара паровые турбины 3а, 3b и 3с и теплообменники 13а и 13b – подогреватели, работает как замкнутый контур.
Второй газ, используемый для теплообмена, второго контура 9, который забирают на выходе из противоточного теплообменника 16, направляют по трубопроводам второго контура во вторую часть промежуточного теплообменника 7 после прохода через компрессор 18, размещенный в возвратном трубопроводе второго контура. Компрессор 18 дает возможность поднять давление текучей среды, используемой для теплообмена второго контура, до уровня по существу равного уровню давления в первом контуре 1, т.е. почти до 70 бар.
Для обеспечения величины давления второго текучего теплоносителя, отводимого на выходе из теплообменника 16, достаточно использовать компрессор, имеющий степень сжатия от 1,5 до 3.
Компрессор 18 содержит вращающуюся часть, которая может быть установлена на валу 11, общем с газовой турбиной 2, с паровыми турбинами 3а, 3b и 3с и ротором генератора 4 переменного тока.
Газовая турбина 2 и паровые турбины 3а, 3b и 3с, все установленные на валу 11 (или при необходимости на первом и втором валах, как описано выше), обеспечивают привод компрессора 18 помимо привода ротора генератора 4 переменного тока. Энергия, забираемая компрессором для обеспечения сжатия второй текучей среды – теплоносителя со степенью сжатия от 1,5 до 3, является лишь малой частью энергии, вырабатываемой газовой турбиной и паровыми турбинами, так что энергия, получаемая генератором 4 переменного тока, не намного ниже общей энергии, вырабатываемой установкой.
Второй газ, используемый для теплообмена, второго контура нагревается компрессором до температуры порядка 300°С перед входом в промежуточный теплообменник 7. Как показано выше внутри промежуточного теплообменника 7 второй газ, используемый для теплообмена, образованный смесью гелия и азота, нагревается до температуры порядка 800°С, причем его давление составляет порядка 70 бар.
Особое преимущество дает выполнение промежуточного теплообменника 7 в виде пластинчатого противоточного теплообменника. Такой пластинчатый теплообменник может быть выполнен таким образом, что имеет очень большой коэффициент теплопередачи вследствие того, что второй газ, используемый для теплообмена, содержит очень большую составляющую гелия. Коэффициент теплопередачи этого газа очень высок. Получают, следовательно, очень высокий к.п.д. пластинчатого теплообменника.
Преимущественно, когда пластинчатый теплообменник выполняют модульным и он содержит множество блоков, расположенных параллельно, при этом через каждый проходит элементарный расход первой текучей среды и второй текучей среды.
Одним из неудобств пластинчатого теплообменника является то, что он выдерживает только малую разницу давлений между первой текучей средой и второй текучей средой. При использовании пластинчатого теплообменника в качестве промежуточного теплообменника 7 давление первой текучей среды на входе и на выходе из теплообменника так же, как давление второй текучей среды на входе и на выходе из теплообменника, по существу равны между собой, причем одно и другое, например, близки к 70 бар.
Однако на некоторых переходных режимах работы установки, или в случае неполадок, или аварии, например разрыв трубопровода, может возникнуть перепад давлений между первым гелиевым контуром и вторым контуром, в котором циркулирует смесь гелий-азот.
Для уравнивания давления в первой части и во второй части промежуточного теплообменника 7 на переходных режимах используют клапан 20 выравнивания давления, камера которого (внутри корпуса 19 клапана) имеет две зоны, разделенные поршнем, одна из которых соединена с первым контуром, а вторая – со вторым контуром через трубопровод подвода второй текучей среды в промежуточный теплообменник.
Как это видно на фиг.1, можно предусмотреть во втором контуре ответвление 9′ между трубопроводом возврата второй текучей среды к промежуточному теплообменнику и трубопроводом подвода второй текучей среды к противоточному теплообменнику 16. Регулирующие вентили 27а и 27b размещены на ответвлении и на трубопроводе подвода второй текучей среды к противоточному теплообменнику 16 с тем, чтобы регулировать расход в ответвлении 9′, на котором установлен теплообменник 30 с умеренной температурой, первая часть которого принимает вторую текучую среду, поступающую по ответвлению 9′. Эта вторая текучая среда имеет температуру порядка 200°С, что дает возможность поднять температуру текучей среды, такой как вода, циркулирующей во второй части 30а теплообменника 30, до температуры, близкой к 200°С. Используют, таким образом, вторую часть тепла, содержащегося во второй текучей среде теплоносителе, первую часть которой используют на выходе из газовой турбины в третьем контуре воды и пара. Теплообменник 30 может быть пластинчатым теплообменником.
Вода при 200°С под давлением, полученная во второй части 30а теплообменника 30, может быть использована, например, для питания городской теплосети или для подачи тепла на завод по опреснению морской воды.
Таким образом, остаточную часть тепла вторая текучая среда получает до ее возврата в промежуточный теплообменник посредством компрессора 18. На входе в компрессор 18 вторая текучая среда имеет низкую температуру; компрессор обеспечивает подъем температуры второй текучей среды до температуры входа в промежуточный теплообменник, т.е. до 300°С.
В некоторых случаях необходимо иметь текучую среду с очень высокой температурой для таких, например, потребностей, как производство кислорода. Можно получить текучую среду с очень высокой температурой, отбирая часть второй текучей среды на выходе из промежуточного теплообменника.
Для повышения к.п.д. установки для производства электроэнергии возможно использовать несколько тазовых турбин, размещенных последовательно, таким образом, что каждая турбина, расположенная за предыдущей, получает газ, прошедший предыдущую турбину, после подогрева в части промежуточного теплообменника. Вращающиеся части последовательных турбин могут быть соединены одним и тем же валом, приводящим в работу электрогенератор. Газ, используемый каждой последующей газовой турбиной, имеет, следовательно, по существу одинаковую температуру и равную, например, 800°С, и уменьшающееся давление. В случае модульной конструкции пластинчатого теплообменника возможно использовать модули или группу последовательных модулей для осуществления подогрева различных частей газа, забираемого для повторного использования на выходе из газовой турбины и вводимого в следующую турбину.
Кроме того, для улучшения работы третьего контура установки, содержащей третий контур воды и пара, генератор пара, теплообменники и паровые турбины, можно поднять давление воды, поступающей в генератор пара в третьем контуре до такого значения, что вода оказывается в сверхкритическом состоянии.
Теплообменник 30, обеспечивающий подогрев воды для дополнительных нужд, преимущественно, может быть пластинчатым теплообменником, но тем не менее этот теплообменник может быть также трубчатым теплообменником.
На фиг.2 показана установка согласно другому варианту реализации изобретения. За исключением того факта, что установка, согласно варианту, имеет два высокотемпературных ядерных реактора 1а и 1b, она аналогична уже описанной установки на фиг.1, и включает второй контур 9, в котором циркулирует текучая среда – теплоноситель, образованная смесью гелия и азота, третий контур 10 воды и пара, газовую турбину 2, три паровых турбины 3а, 3b, 3с, а также теплообменник 30 с умеренной температурой. Соответствующие элементы на фиг.1 и на фиг.2 обозначены одинаковыми позициями.
Оба ядерных реактора 1а и 1b преимущественно могут быть аналогичными и одинаковой мощности. Каждый из высокотемпературных ядерных реакторов содержит первый контур 6а или 6b, в котором циркулирует при работе ядерного реактора гелий при высокой температуре, например, порядка 850°С, образуя газообразный теплоноситель реактора. В каждый из первых контуров 6а и 6b включен промежуточный теплообменник 7а и 7b, обеспечивающий теплообмен между гелием, образующим первую текучую среду установки, используемую для теплообмена, и второй текущей средой, используемой для теплообмена, циркулирующей во втором контуре 9. Для этой цели первичная часть теплообменников 7а и 7b соединена с соответствующим первым контуром 6а и 6b и вторая часть теплообменников 7а и 7b соединена с вторым контуром посредством ответвлений, соответственно, 9а и 9b, соединенных трубопроводами с со входом компрессора 18. Во вторую часть промежуточных теплообменников 7а и 7b поступает остывшая вторая текучая среда, используемая для теплообмена, под давлением, по существу равным давлению гелия в первых контурах 6а и 6b ядерных реакторов 1а и 1b. Давление второй текучей среды, используемой для теплообмена, поддерживается по существу равным давлению гелия в первых контурах посредством клапанов 20а и 20b, выравнивающих давление, аналогичных клапану 20 установки, показанной на фиг.1, соединенных каждый с трубопроводом второго контура, питающего промежуточные теплообменники, и с соответствующим первым контуром.
На каждом ответвлении 9а и 9b подпитки промежуточного теплообменника второй текучей средой установлены вентили, соответственно, 21а и 21b для регулировки или останова циркуляции второй текучей среды в соответствующем промежуточном теплообменнике. Вторую текучую среду, нагретую в промежуточных теплообменниках, используют для привода газовой турбины 2.
В случае, когда одновременно работают оба ядерных реактора 1а и 1b вентили 21 а и 21b оба находятся в открытом положении, и вторая текучая среда, используемая для теплообмена, нагревается от двух реакторов. В том случае, когда один из ядерных реакторов, например, второй реактор 1b, в нерабочем состоянии, например в стадии плановой перезагрузки или ремонта, второй вентиль 21b закрыт, а первый вентиль 21 а открыт. Установка, таким образом, остается в рабочем состоянии и использует тепло, производимое первым работающим реактором 1а.
В результате не происходит останов установки, предусматривая стадии остановки двух реакторов в разное время.
Как указано выше, существенное преимущество способа и устройства, согласно изобретению, заключается в том, что можно применять классические элементы для установок по производству энергии таких, как установки для производства электроэнергии, например, газовые турбины, работающие на газе, имеющем термодинамические характеристики, близкие к характеристикам воздуха, компрессоры с малой степенью сжатия и паровые турбины классического типа.
Способ и устройство, согласно изобретению, имеют также то преимущество, что используют вторую текучую среду, содержащую большую составляющую гелия и имеющую очень высокие характеристики теплообмена. В частности, к.п.д. генератора пара и теплообменников третьего контура с водой значительно улучшены. Использование паровых турбин делает возможным оптимальное использование тепла, производимого ядерным реактором.
Изобретение не ограничивается вариантами выполнения, которые были описаны.
Установка может содержать один ядерный реактор или, по меньшей мере, два реактора, которые могут работать одновременно для снабжения теплом второй текучей среды, состоящей из гелия и азота; один или несколько ядерных реакторов могут быть также остановлены, тогда установка будет работать с функционирующими реактором или реакторами.
Можно предусмотреть также дополнительные виды использования тепла, производимого ядерными реакторами и передаваемого второй текучей среде, отличные от тех, описанных ранее.
Изобретение применимо для использования тепла, производимого всеми высокотемпературными ядерными реакторами, т.е. теми, активная зона которых работает при температуре, по меньшей мере, равной 800°С.
Формула изобретения
1. Способ производства электроэнергии на основе тепла, выделяемого в активной зоне (5), по меньшей мере, одного высокотемпературного ядерного реактора (1), заключающийся в принудительной циркуляции первого газа, используемого для теплообмена, или газообразного теплоносителя в контакте с активной зоной (5) ядерного реактора (1) по замкнутому контуру, нагреве второго газа, используемого для теплообмена, вследствие теплообмена с указанным первым газом, и использовании названного второго газа, нагретого первым газом, для привода, по меньшей мере, одной газовой турбины (2), соединенной с электрогенератором (4), отличающийся тем, что первый газ, используемый для теплообмена, образован в основном гелием, при этом второй газ, используемый для теплообмена, составляет в объеме от 50 до 70% гелия и от 50 до 30% азота, и тем, что второй газ, используемый для теплообмена, заставляют циркулировать по замкнутому контуру таким образом, что указанный второй газ, нагретый первым газом, обеспечивает привод, по меньшей мере, одной газовой турбины (2) и повторно используют, по меньшей мере, первую часть тепла второго газа, прошедшего через газовую турбину (2), для обеспечения нагрева и выпаривания воды, по меньшей мере, в одном генераторе (12) пара для получения пара, приводящего в действие, по меньшей мере, одну паровую турбину (3а, 3b, 3с), соединенную с электрогенератором (4).
2. Способ по п.1, отличающийся тем, что повторно используют, по меньшей мере, вторую часть тепла второй текучей среды, используемой для теплообмена, с тем, чтобы обеспечить подвод тепла к дополнительной установке такой, как система городского отопления или завод по опреснению морской воды.
3. Способ по п.1, отличающийся тем, что повторно используют, по меньшей мере, часть тепла второго газа, используемого для теплообмена, нагретого первой текучей средой, используемой для теплообмена, для обеспечения, до приведения в действие газовой турбины (2), выполнения такой функции, как производство кислорода, требующее текучую среду с очень высокой температурой.
4. Способ по п.1, или 2, или 3, отличающийся тем, что нагревают второй газ, используемый для теплообмена, посредством газового теплоносителя, охлаждающего, по меньшей мере, два одновременно работающих ядерных реактора (1a, 1b), или посредством газового теплоносителя, охлаждающего, по меньшей мере, один первый ядерный реактор (1а, 1b) из, по меньшей мере, двух ядерных реакторов, когда, по меньшей мере, второй ядерный реактор (1а, 1b) остановлен.
5. Устройство для производства электроэнергии на основе тепла, выделяемого в активной зоне (5), по меньшей мере, одного высокотемпературного ядерного реактора (1), содержащего первый контур (6), в котором циркулирует первый газ, используемый для теплообмена, охлаждающий активную зону (5) реактора, газовую турбину (2), соединенную с электрогенератором (4) посредством вала (11), и второй контур (9), в котором циркулирует второй газ, используемый для теплообмена, и в который включена газовая турбина (2), отличающееся тем, что оно дополнительно содержит, по меньшей мере, один промежуточный теплообменник (7), имеющий первую часть, соединенную с первым контуром (6) ядерного реактора (1), и вторую часть, соединенную с вторым контуром (9), обеспечивающим нагрев указанного второго газа теплом, производимым в активной зоне реактора, посредством первого газа, используемого для теплообмена, и третий контур (10), в котором циркулирует вода и пар и в котором расположены, по меньшей мере, один генератор (12) пара и, по меньшей мере, одна паровая турбина (3а), при этом промежуточный теплообменник (7) и газовая турбина (2) имеют характеристики, адаптированные к использованию гелия в качестве первого газа, используемого для теплообмена, и смеси гелия и азота в качестве второго газа, используемого для теплообмена, и генератор (12) пара, содержащий вторую часть, включенную в третий контур (10) для воды и пара, для приема воды на входе и для поставки на выходе пара для паровой турбины (3а) и первую часть, включенную во второй контур (9) для приема второго газа, используемого для теплообмена, после его выхода из газовой турбины (2).
6. Устройство по п.5, отличающееся тем, что третий контур (10) содержит дополнительно первый теплообменник (13а) – подогреватель, вторая часть которого соединена с выходом первой паровой турбины (3а), являющейся турбиной высокого давления, для приема влажного пара и выход из которой соединен со второй паровой турбиной (3b) среднего давления, и второй теплообменник (13b) – подогреватель, вторая часть которого на входе соединена с выходом второй турбины (3b) среднего давления для приема влажного пара и на выходе соединена с входом третьей паровой турбиной (3с) или турбиной низкого давления, выход которой соединен с контуром (10), в который включены конденсатор (15), первый и второй теплообменники (13а, 13b) – подогреватели, в первую часть которых поступает второй газ, используемый для теплообмена, из ответвлений второго контура (9) для подогрева и сушки влажного пара, поступающего на вход второй части теплообменника – подогревателя, причем третий контур (10) является замкнутым контуром, позволяющий направлять воду, собранную в конденсаторе (15), на вход второй части генератора (12) пара.
7. Устройство по п.6, отличающееся тем, что противоточный теплообменник (16) расположен в основной части третьего контура (10), обеспечивающей возврат конденсированной воды на вход второй части генератора (12) пара таким образом, что вторая часть теплообменника (16) получает на входе воду из конденсатора (15) и на выходе поставляет подогретую воду в генератор (12) пара, и в первой части циркулирует второй газ, используемый для теплообмена, забираемый на выходе из генератора (12) пара и теплообменников (13a, 13b) – подогревателей.
8. Устройство по п.5, или 6, или 7, отличающееся тем, что промежуточный теплообменник (7) представляет собой пластинчатый теплообменник.
9. Устройство по п.8, отличающееся тем, что второй контур (9) является полностью замкнутым контуром, который включает компрессор (18), служащий для повторного сжатия второго газа, используемого для теплообмена, до давления, по существу, равного давлению первого газа, используемого для теплообмена в первом контуре (6) ядерного реактора (1) перед его повторной подачей во вторую часть промежуточного теплообменника (7).
10. Устройство по п.9, отличающееся тем, что оно включает клапан (20) для выравнивания давления, соединенный с одной стороны с первым контуром (6) ядерного реактора (1) и с другой стороны с трубопроводом второго контура (9), обеспечивающим соединение между выходом из компрессора (18) и входом во вторую часть, по меньшей мере, одного промежуточного теплообменника (7) таким образом, что давление первой текучей среды – теплоносителя первого контура (6) ядерного реактора (1) и давление во второй части, по меньшей мере, одного промежуточного теплообменника (7) постоянно остаются, по существу, равными между собой.
11. Устройство по п.5, отличающееся тем, что оно содержит кроме того теплообменник (30) с умеренной температурой, имеющий первую часть, соединенную со вторым контуром (9) для обеспечения циркуляции в теплообменнике (30) с умеренной температурой второй текучей среды-теплоносителя, и вторую часть, в которой циркулирует жидкость такая, как вода, используемая в дополнительной установке такой, как городская теплосеть или завод по опреснению морской воды.
12. Устройство по п.11, отличающееся тем, что теплообменник (30) с умеренной температурой расположен на ответвлении от части второго контура (9) и тем, что на ответвлении и на части второго контура, от которой идет ответвление, размещены регулирующие вентили (27а, 27b), которые обеспечивают возможность регулирования расхода второй текучей среды в части второго контура и в ответвлении.
13. Устройство по п.5, отличающееся тем, что оно имеет, по меньшей мере, два ядерных реактора (1а, 1b), содержащих каждый первый контур (6а, 6b), в котором циркулирует газообразный теплоноситель, и, по меньшей мере, два промежуточных теплообменника (7а, 7b), имеющих каждый первую часть, находящуюся в соответствующем первом контуре (6а, 6b) ядерного реактора (1а, 1b), для приема газообразного теплоносителя ядерного реактора (1а, 1b), и второй контур, расположенный на соответствующем ответвлении (9а, 9b) второго контура для приема второй текучей среды, используемой для теплообмена, при этом на каждом из ответвлений (9а, 9b) установлены вентили (21а, 21b) останова.
14. Устройство по п.13, отличающееся тем, что клапаны (20а, 20b) выравнивания давления соединены с каждым из ответвлений (9а, 9b) второго контура и с каждым первым контуром (6а, 6b) ядерных реакторов для поддержания давления второго газа, используемого для теплообмена, во второй части теплообменника (7а, 7b), по существу, равным давлению газообразного теплоносителя в первой части соответствующего теплообменника (7а, 7b).
РИСУНКИ
|
|