|
(21), (22) Заявка: 2005137237/02, 01.12.2005
(24) Дата начала отсчета срока действия патента:
01.12.2005
(46) Опубликовано: 10.10.2007
(56) Список документов, цитированных в отчете о поиске:
RU 2169665 C2, 27.06.2001. SU 1250475 A1, 15.08.1976. RU 2183161 C1, 10.06.2002. US 4116122 A1, 26.09.1978. DE 2064353 A1, 13.07.1972. DE 19831624 A1, 20.01.2000.
Адрес для переписки:
141292, Московская обл., г. Красноармейск, пр-кт Испытателей, 8, ФГУП “КНИИМ”
|
(72) Автор(ы):
Бабинцев Александр Анатольевич (RU), Гарцев Юрий Федорович (RU), Затрубщиков Николай Борисович (RU), Мацеевич Бронислав Вячеславович (RU), Ширгин Виталий Константинович (RU)
(73) Патентообладатель(и):
Федеральное государственное унитарное предприятие “Красноармейский научно-исследовательский институт механизации” (RU)
|
(54) ГИДРАВЛИЧЕСКИЙ ПРЕСС
(57) Реферат:
Изобретение относится к области обработки материалов давлением и может быть использовано, в частности, при прессовании порошкообразных термопластичных взрывчатых веществ (ВВ). Пресс содержит рабочий цилиндр с плунжером и напорной магистралью, гидроагрегат с напорной магистралью и встроенным датчиком давления, пневмогидронасос подпитки с управляющим электропневмоклапаном и программное управляющее устройство. Он снабжен возвратными цилиндрами и двумя электроуправляемыми предохранительными клапанами непрямого действия с управляющими электромагнитами. Упомянутые клапаны установлены в напорной магистрали рабочего цилиндра параллельно друг другу, а их выходы соединены со сливной линией через регулируемые дроссели. Управляющие электромагниты подключены к программному управляющему устройству, содержащему блок задания программы, блок сравнения, два блока управления двумя электроуправляемыми предохранительными клапанами непрямого действия и блок управления пневмогидронасосом подпитки. К первому входу блока сравнения подключен выход блока задания программы, ко второму входу – выход датчика давления, а его выход соединен с входами блоков управления. Выходы блоков управления электроуправляемыми предохранительными клапанами непрямого действия подключены к управляющим электромагнитам, а выход блока управления пневмогидронасоса подпитки – к управляющему электропневмоклапану пневмогидронасоса подпитки. В результате обеспечивается создание гидропресса для прессования ВВ, который позволяет расширить технологические возможности прессования при низких энергозатратах. 2 ил.
Заявляемое техническое решение относится к области обработки материалов давлением и может быть использовано, в частности, при прессовании порошкообразных термопластичных взрывчатых веществ (ВВ).
Известен гидравлический пресс для пороха и ВВ, содержащий ползун с силовым гидроцилиндром, в магистраль которого встроен клапан, регулирующий давление в цилиндре. В процессе регулирования давление в гидроцилиндре нарастает, а затем поддерживается постоянным. Регулировочный клапан приводится в действие с помощью кулачкового диска с приводом от двигателя. Давление в силовом цилиндре отслеживается механизмом, снабженным выключателем для останова двигателя кулачкового диска в момент достижения максимального давления (Франция, заявка №2427904, В30В 15/22, 11/26, 1972 г.).
Данное устройство не может быть использовано при прессовании термопластичных ВВ по следующим причинам:
– при прессовании термопластичных ВВ процесс набора и сброса давления должен производиться с определенной скоростью, и сопровождаться временными выдержками на заданных ступенях нагружения;
– при достижении максимального давления в гидросистеме, которое рассчитывается исходя из удельного давления прессования данного вида ВВ, прессовка, во избежание ее возможного “роста” после снятия нагрузки, должна быть достаточно длительное время нагружена этим давлением.
Недостатками вышеуказанного устройства является то, что оно не может обеспечить как ступенчатого набора, так и ступенчатого сброса давления при прессовании термопластичных ВВ. Скорость изменения давления определяется скоростью вращения электропривода и не регулируется, а отключение привода выключателем предусмотрено лишь при наборе максимального давления прессования без промежуточных выдержек. Длительное нагружение прессовки под давлением возможно лишь при условии непрерывной работы насосной установки гидроагрегата, что влечет за собой большие энергозатраты.
Известна также система управления гидравлическим прессом, содержащая главный распределитель, соединенный системой клапанов с центральным и двумя боковыми рабочими цилиндрами, блок выбора ступеней нагружения, включающий напорные клапаны с индивидуальными приводами, а также дополнительный блок напорных клапанов и управляющие его работой двухклапанные распределители. Блок выбора ступеней нагружения обеспечивает три ступени нагружения пресса за счет подачи жидкости высокого давления в различные рабочие цилиндры. Два режима работы: низкоскоростной с плавным нагружением и форсированный с высокими скоростями – обеспечиваются за счет подачи рабочей жидкости через главный распределитель и блок выбора ступеней нагружения с клапанами малого сечения с индивидуальными приводами и при дополнительной подаче жидкости через индивидуально управляемые напорные клапаны блока напорных клапанов (СССР, а.с. №1242403, 4 В30В 15/16, 1986 г.).
Недостатком этой системы управления гидравлическим прессом является то, что, при сложности конструкции, скорость прессования регулируется только при наборе давления, а при сбросе – нет. В системе предусмотрено формирование максимум трех промежуточных ступеней нагружения, причем нагружение прессовки под давлением возможно лишь при условии непрерывной работы насосной установки гидроагрегата, что влечет за собой большие энергозатраты.
Известен гидропривод пресса, содержащий силовой гидроцилиндр, насосную установку, трехпозиционный распределитель, пневмогидронасос и гидрозамок. В напорную линию гидроцилиндра встроены датчик давления и предохранительный пропорциональный клапан, которые связаны электросхемой с программным управляющим устройством, формирующим закон изменения давления прессования (РФ, патент №2169665, 7 В30 В15/26, 2001 г. – прототип).
Недостатки данного гидропривода заключаются в следующем:
– набор давления осуществляется при помощи пневмогидронасоса через аналоговый электропневмопреобразователь по команде от программного управляющего устройства, электросигнал от которого сначала преобразуется в пневматическую, а затем в гидравлическую величину. Система управления с двойным преобразованием сигнала достаточно сложна, особенно, если требуется обеспечить не только ступенчатое нагружение, но и регулируемый переход от одной ступени к другой с заданной скоростью набора давления и определенной точностью регулирования;
– при наборе давления невозможно при необходимости снизить давление в гидросистеме в случае превышения заданного значения – отсутствует регулирование в сторону уменьшения давления;
– сброс давления осуществляется при выключенной гидростанции с использованием пропорционального предохранительного клапана. Данный режим работы в области малых расходов является критичным для пропорционального клапана (согласно рабочей характеристике) и не является оптимальным – не обеспечивает стабильной работы, что может привести к недостаточной точности и значительным отклонениям регулируемого давления прессования от заданного значения.
Задачей, на решение которой направлено заявляемое изобретение, является разработка гидропресса для прессования ВВ, который позволяет расширить технологические возможности прессования при низких энергозатратах.
В связи с тем, что параметры прессования: время набора и сброса давления, время выдержки – меняются в широких пределах в зависимости от типа изделий, к заявляемому гидропрессу были предъявлены следующие технические требования:
– обеспечить возможность ступенчатого нагружения и разгружения прессуемых изделий с формированием необходимых временных выдержек при заданных давлениях;
– обеспечить возможность перехода с одной ступени нагружения на другую с заданной регламентом скоростью набора (сброса) давления;
– обеспечить поддержание давления прессования в соответствии с заданным значением при наличии в системе возмущений (регулирование в сторону уменьшения и увеличения давления);
– при минимальных энергозатратах обеспечить длительную выдержку изделий под давлением и управляемый процесс их разгрузки.
Указанные технические требования нашли свое решение в заявляемом гидравлическом прессе, отличительные признаки которого заключаются в следующем:
– в напорной магистрали рабочего цилиндра параллельно друг другу установлены два электроуправляемых предохранительных клапана непрямого действия;
– выходы предохранительных клапанов соединены со сливной линией через регулируемые дроссели, а управляющие электромагниты предохранительных клапанов подключены к программному управляющему устройству;
– программное управляющее устройство включает блок задания программы, блок сравнения и блоки управления, причем выход блока задания программы подключен к первому входу блока сравнения, к второму входу которого подключен выход датчика давления, а выход соединен с входами блоков управления, выходы первого и второго из которых подключены к управляющим электромагнитам первого и второго предохранительных клапанов соответственно, а выход третьего – к управляющему электропневмоклапану пневмогидронасоса подпитки.
Заявляемый гидравлический пресс обладает следующими преимуществами:
– оснащение напорной магистрали рабочего цилиндра двумя установленными параллельно друг другу электроуправляемыми предохранительными клапанами непрямого действия, выходы которых соединены со сливной линией через регулируемые дроссели, а управляющие электромагниты предохранительных клапанов подключены к программному управляющему устройству, включающему блок задания программы, блок сравнения и блоки управления, причем выход блока задания программы подключен к первому входу блока сравнения, к второму входу которого подключен выход датчика давления, а выход соединен с входами блоков управления, выходы первого и второго из которых подключены к управляющим электромагнитам первого и второго предохранительных клапанов соответственно, а выход третьего – к управляющему электропневмоклапану пневмогидронасоса подпитки, позволяет осуществлять ступенчатое нагружение и разгружение пресса с изменяемой скоростью набора (сброса) давления и возможностью его регулирования. При этом блок задания программы генерирует требуемую (в соответствии с технологическими требованиями) программу изменения давления, блок сравнения вырабатывает сигнал, пропорциональный разности между фактической (с датчика давления) и заданной величинами давления, в соответствии с которым блоки управления производят переключение клапанов предохранительных и пневмогидронасоса подпитки;
– соединение выхода первого предохранительного клапана со сливной линией через свой регулируемый дроссель и подключение его управляющего электромагнита к программному управляющему устройству позволяет производить регулируемый набор давления с различными скоростями набора и формированием ступеней нагружения без промежуточных электропневмогидропреобразований сигнала. Управление предохранительным клапаном производится, например, по закону частотно-импульсной модуляции в зависимости от сигнала рассогласования между фактическим и заданным значениями выходного сигнала. Максимальная величина скорости набора давления определяется настройкой дросселя;
– соединение выхода второго предохранительного клапана со сливной линией через свой регулируемый дроссель и подключение его управляющего электромагнита к программному управляющему устройству позволяет производить регулируемый сброс давления с различными скоростями сброса и формированием ступеней нагружения без промежуточных электропневмогидропреобразований сигнала. Управление предохранительным клапаном производится, например, по закону частотно-импульсной модуляции в зависимости от сигнала рассогласования между фактическим и заданным значениями выходного сигнала. Максимальная величина скорости сброса давления определяется настройкой дросселя. При этом на этапах выдержки при максимальном давлении и разгрузки, когда процесс прессования с целью экономии энергии ведется при выключенной гидростанции, пневмогидронасос работает лишь в режиме подпитки (компенсируя утечки в гидросистеме).
Следовательно, все существенные признаки заявляемого изобретения причинно-следственно связаны с достигаемым техническим результатом.
Других технических решений, кроме прототипа, с признаками, частично совпадающими с отличительными признаками заявляемого изобретения, не выявлено.
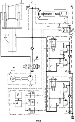
На фиг.1 изображена схема гидравлического пресса, на фиг.2 – временная диаграмма работы механизмов пресса.
Гидравлический пресс размещается в изолированной бронекабине (на чертеже не указана) и содержит (фиг.1) рабочий цилиндр 1 плунжерного типа, возвратные цилиндры 2, гидроагрегат 11, пневмогидронасос 4 подпитки и программное управляющее устройство.
Напорная магистраль рабочего цилиндра 1 оснащена системой дистанционного регулирования давления прессования, располагаемой для удобства эксплуатации и визуального контроля за процессом, а также при необходимости оперативного вмешательства, в зоне обслуживания оператора. Эта система содержит два установленных параллельно друг другу электроуправляемых предохранительных клапана 6, 7 непрямого действия, выходы которых соединены со сливной линией через регулируемые дроссели 8 и 9, а управляющие электромагниты предохранительных клапанов 6 и 7 подключены к программному управляющему устройству, включающему блок 12 задания программы, блок 13 сравнения и блоки 14, 15, 16 управления. Выход блока 12 задания программы подключен к первому входу блока 13 сравнения, к второму входу которого подключен выход датчика 3 давления. Выход блока 13 сравнения соединен с входами блоков 14, 15, 16 управления. Выходы блоков 15 и 16 управления подключены к управляющим электромагнитам предохранительных клапанов 6 и 7 соответственно, а выход блока 14 управления – к управляющему электропневмоклапану 5 пневмогидронасоса 4 подпитки.
Гидроагрегат 11 подключен к напорной магистрали через трехпозиционный гидрораспределитель 10.
Работа гидропресса осуществляется следующим образом.
В исходном положении напорная магистраль рабочего цилиндра 1 отключена гидрораспределителем 10 от гидроагрегата 11, пневмогидронасос 4 подпитки отключен управляющим электропневмоклапаном 5 от пневмомагистрали (на фиг.1 не показана), плита пресса занимает нижнее положение, управляющие электромагниты предохранительных клапанов 6, 7 обесточены.
Сборка прессинструмента с брикетом термопластичного ВВ размещается на плите пресса, и подается команда на включение пресса.
Распределитель 10 перемещается влево, соединяя напорную магистраль рабочего цилиндра 1 с напорной магистралью гидроагрегата 11, а цилиндры 2 возврата – со сливной линией.
Предохранительные клапаны 6, 7 обеспечивают поддержание величины заданного давления при выключенном управляющем электромагните, разгрузка от давления – при включенном электромагните. Установленные параллельно в напорной магистрали предохранительные клапаны 6 и 7 через регулируемые дроссели 8 и 9 соединены со сливной линией и оба предварительно настроены на максимальное давление прессования.
Плита пресса, поднимаясь, обеспечивает силовое замыкание прессинструмента, причем давление в гидросистеме, измеряемое датчиком 3 давления, определяется настройкой предохранительных клапанов 6 и 7. Требуемый характер изменения давления в процессе прессования (скорость набора и сброса давления, наличие ступеней прессования, их количество, уровень и длительность, максимальная величина давления) определяется блоком 12 задания программы программного управляющего устройства. Блок 13 сравнения формирует сигнал рассогласования между заданным значением давления (с блока 12 задания программы) и текущим давлением (с датчика 3 давления), который поступает на входы блоков 14, 15, 16 управления.
Алгоритм управления механизмами пресса, реализуемый блоками 14, 15, 16 управления, проиллюстрирован на временной диаграмме фиг.2.
На этапе набора давления до максимального значения, определяемого технологическим регламентом, состояние исполнительных механизмов следующее (см. фиг.2). Гидроагрегат 11 включен, плита – в верхнем положении, пневмогидронасос 4 подпитки отключен, а предохранительный клапан 6 обеспечивает набор и регулирование давления по заданному значению давления Рзаданное в зависимости от величины рассогласования (Рпресса-Рзаданное), включаясь, например, по закону частотно-импульсной модуляции:
где F – частота включения электромагнита предохранительного клапана 6;
Рпресса, Рзаданное – фактическое и заданное значение давления в каждый период времени;
tи – длительность импульса включения электромагнита предохранительного клапана 6;
k – коэффициент усиления;
Величина tи для клапана 6 выбирается такой, чтобы обеспечить увеличение давления при наличии возможных утечек в гидросистеме, а с другой стороны ограничена быстродействием клапана 6.
Если Рпресса<Рзаданное – электромагнит клапана 6 отключен, при этом клапан 6 находится в положении, обеспечивающем набор давления;
если Рпресса>Рзаданное – электромагнит клапана 6 включается, например, по закону частотно-импульсной модуляции в зависимости от величины сигнала рассогласования, обеспечивая снижение давления.
Таким образом реализуется необходимая скорость набора давления (определяется темпом включения клапана), нужное количество и длительность ступеней нагружения. Настройкой дросселя 8 обеспечивается необходимая скорость снижения давления до заданного значения в момент включения клапана 6.
После достижения максимального давления прессования гидроагрегат 11 отключается с целью экономии энергозатрат и увеличения ресурса его работы, и дальнейшая работа ведется без включения гидроагрегата. При этом гидрораспрелитель 10 переводится в среднее положение, отключая магистраль пресса от гидроагрегата.
На этапе выдержки при максимальном давлении возможно снижение давления ниже заданного вследствие утечек в гидросистеме, которые компенсируются за счет подкачки от пневмогидронасоса 4 подпитки путем кратковременного включения электропневмоклапана 5. Предохранительные клапаны 6, 7 при этом находятся в положении, соответствующем максимальному давлению.
По окончании времени выдержки под максимальным давлением на этапе сброса давления включается в работу предохранительный клапан 7 по закону, аналогичному включению клапана 6 на этапе набора давления. Если Рпресса>Рзаданное – электромагнит клапана 7 включается, обеспечивая снижение давления, исходя из чего выбирается величина t и для клапана 7.
Настройкой дросселя 9 определяется максимальная скорость снижения давления до заданного значения в момент включения клапана 7. При снижении давления ниже заданного значения также включается пневмогидронасос 4, который работает в режиме подпитки.
Таким образом, использование предлагаемого гидравлического пресса с его системой управления позволяет обеспечить возможность ступенчатого нагружения и разгружения прессуемых изделий с организацией необходимых временных выдержек при заданных давлениях, а также возможность перехода с одной ступени прессования на другую с заданной регламентом скоростью набора (сброса) давления, обеспечить поддержание давления прессования в соответствии с заданным значением при наличии в системе возмущений (регулирование в сторону уменьшения и увеличения давления), при минимальных энергозатратах обеспечить длительную выдержку изделий под давлением и управляемый процесс их разгрузки.
Все это позволяет расширить технологические возможности гидравлических прессов и сократить энергозатраты при прессовании термопластичных ВВ.
Формула изобретения
Гидравлический пресс для прессования сыпучих взрывчатых составов, содержащий рабочий цилиндр с плунжером и напорной магистралью, гидроагрегат с напорной магистралью и встроенным датчиком давления, пневмогидронасос подпитки с управляющим электропневмоклапаном и программное управляющее устройство, отличающийся тем, что он снабжен возвратными цилиндрами и двумя электроуправляемыми предохранительными клапанами непрямого действия с управляющими электромагнитами, упомянутые клапаны установлены в напорной магистрали рабочего цилиндра параллельно друг другу, а их выходы соединены со сливной линией через регулируемые дроссели, управляющие электромагниты подключены к программному управляющему устройству, содержащему блок задания программы, блок сравнения, два блока управления двумя электроуправляемыми предохранительными клапанами непрямого действия и блок управления пневмогидронасосом подпитки, к первому входу блока сравнения подключен выход блока задания программы, ко второму входу – выход датчика давления, а его выход соединен с входами блоков управления, выходы блоков управления электроуправляемыми предохранительными клапанами непрямого действия подключены к управляющим электромагнитам, а выход блока управления пневмогидронасоса подпитки – к управляющему электропневмоклапану пневмогидронасоса подпитки.
РИСУНКИ
|