|
|
(21), (22) Заявка: 2002126314/15, 03.10.2002
(24) Дата начала отсчета срока действия патента:
03.10.2002
(43) Дата публикации заявки: 27.03.2004
(46) Опубликовано: 10.10.2007
(56) Список документов, цитированных в отчете о поиске:
RU 2023484 C1, 30.11.1994. SU 1033166 А, 07.08.1983. SU 1077619 А, 07.03.1984. SU 1622362 А1, 23.01.1991. RU 2149677 C1, 27.05.2000. US 3824177 A, 16.07.1974. FR 2754736 A1, 24.04.1998.
Адрес для переписки:
115583, Москва, а/я 130, ООО “ВНИИГАЗ”, Р.О.Самсонову
|
(72) Автор(ы):
Елистратов Александр Вячеславович (RU), Истомин Владимир Александрович (RU), Лаухин Юрий Александрович (RU), Тимашев Андрей Павлович (RU), Рудаков Виктор Александрович (RU), Борисов Алексей Васильевич (RU)
(73) Патентообладатель(и):
Общество с ограниченной ответственностью “Научно-исследовательский институт природных газов и газовых технологий – ВНИИГАЗ” (RU)
|
(54) СПОСОБ РЕГЕНЕРАЦИИ НАСЫЩЕННОГО РАСТВОРА АБСОРБЕНТА – ДИЭТИЛЕНГЛИКОЛЯ
(57) Реферат:
Изобретение относится к газовой промышленности и предназначено для использования на установках промысловой подготовки природного газа к магистральному транспорту. Насыщенный раствор диэтиленгликоля подают на установку регенерации. В трубчатой печи его нагревают до температуры 165÷185°С с сохранением однофазного состояния и обеспечением рециркуляции через печь. Не более 30% регенерированного раствора диэтиленгликоля подают на очистку от примесей и нагревают в печи установки очистки от примесей до температуры 165÷210°С. Очищенный от примесей раствор диэтиленгликоля направляют на установку осушки газа. Изобретение повышает концентрацию диэтиленгликоля при регенерации выше 99 мас.%, уменьшает коррозионное воздействие абсорбента на оборудование регенерации при сохранении материалоемкости установки. 1 ил., 1 табл.
Изобретение относится к газовой промышленности и предназначено для использования на установках промысловой подготовки природного и попутного нефтяного газов к магистральному транспорту.
Наиболее близким аналогом к данному изобретению является способ регенерации абсорбента – диэтиленгликоля (ДЭГ), включающий вывод его из абсорбера установки осушки природных и нефтяных газов, подачу последнего в десорбер, разделенный полуглухой тарелкой, подогрев в трубчатой печи с поддержанием однофазного состояния ДЭГа в количестве, необходимом для получения заданной концентрации регенерированного раствора абсорбента и определяемом кратностью рециркуляции раствора ДЭГа через печь, определяемой согласно математического расчета (см. патент RU №2023484, МПК В01D 53/26, опубл. 30.11.94 г.).
При работе установки по известному способу регенерации раствора с использованием водогликолевой смеси, подаваемой в печь, не достигается полная очистка раствора ДЭГа от легких примесей, в том числе кислот, которые способствуют разложению гликолей и увеличивают коррозионную активность.
При создании изобретения решались технические задачи повышения концентрации диэтиленгликоля при регенерации выше 99 мас.%, уменьшения коррозионного воздействия абсорбента на оборудование регенерации при сохранении материалоемкости установки.
Поставленные технические задачи решаются в способе регенерации абсорбента – ДЭГа, включающем подачу насыщенного раствора ДЭГа на установку регенерации, его нагрев в трубчатой печи установки с сохранением однофазного состояния и обеспечением рециркуляции через печь, подачу регенерированного раствора ДЭГа на установку осушки газа, при этом при регенерации ДЭГ нагревают до температуры 165°С÷185°С, а не более 30% регенерированного раствора ДЭГа подают на очистку от примесей и нагревают в печи установки очистки от примесей до температуры 165°С÷210°С, а очищенный от примесей раствор ДЭГа направляют на установку осушки газа.
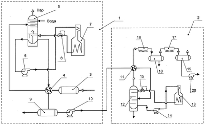
Данное изобретение иллюстрируется принципиальной технологической схемой осуществления способа регенерации насыщенного абсорбента.
Технологическая схема состоит из установки вакуумной регенерации ДЭГа 1 и установки очистки от примесей ДЭГа 2.
Установка 1 состоит из выветривателя 3, рекуперативного теплообменника 4, колонны 5, насоса 6, печи 7, регулятора 8, емкости 9 и насоса 10. Установка 2 состоит из рекуперативного теплообменника 11, выпарного аппарата 12, печи 13, насоса 14, регулятора 15, холодильников 16 и 17, емкостей 18 и 19 и насоса 20.
Способ осуществляется следующим образом.
Восстановление концентрации насыщенного раствора ДЭГа производят на установке вакуумной регенерации ДЭГа 1. Насыщенный раствор ДЭГа из установки осушки (на схеме не показана) направляется в выветриватель 3 и затем через рекуперативный теплообменник 4 поступает в колонну 5, где производится восстановление концентрации методом ректификации. Из нижней части колонны 5 частично регенерированный ДЭГ насосом 6 подают в трубчатую печь 7, где нагрев раствора осуществляется в жидкофазном состоянии при избыточном давлении, превышающем давление упругости паров раствора при максимальной температуре в печи, то есть без испарения в печи, с последующим снижением давления на входе в колонну 5. Данное решение обеспечивает равномерный регулируемый нагрев раствора ДЭГа и исключает попадание кислорода из-за подсоса воздуха. При необходимости осуществляют рециркуляцию растворов ДЭГа через печь. Для предотвращения отложений на поверхности труб печи и, соответственно, повышения температуры стенки скорость циркуляции раствора ДЭГа принимают не ниже 1…2 м/сек. Нагретый в печи 7 раствор ДЭГа до температуры 165°С÷185°С подают в колонну 5 через регулятор 8, который поддерживает необходимое давление в печи. Режим работы установки регенерации 1 определяют необходимой концентрацией регенерированного ДЭГа. Регенерированный раствор ДЭГа проходит теплообменник 4 и поступает в емкость 9, откуда направляется на установку осушки газа (на схеме не показана).
Очистку ДЭГ от нелетучих, малолетучих и легколетучих примесей производят на установке 2.
Не более 30% регенерированного ДЭГа насосом 10 через рекуперативный теплообменник 11 подают в выпарной аппарат 12. В выпарном аппарате поддерживают необходимую температуру путем регулирования нагрева циркулирующего раствора на выходе из печи 13. Подача на установку очистки от примесей более 30% регенерированного ДЭГа приведет к резкому увеличению материалоемкости, удорожанию установки и эксплуатационных затрат.
В печь 13 раствор ДЭГа подается из выпарного аппарата 12 насосом 14. Нагрев осуществляется под избыточным давлением, которое поддерживается регулятором 15 на 0,2…0,3 МПа выше давления кипения раствора при температуре выхода из теплообменника 11. Нагретый раствор ДЭГа до температуры 165°С÷210°С через регулятор 15 поступает в выпарной аппарат 12, где давление снижается и происходит кипение части раствора.
Смесь нелетучих и малолетучих примесей и частично ДЭГа с низа выпарного аппарата 12 выводят на утилизацию. Дистиллят (смесь паров ДЭГа и легколетучих примесей) выводят из выпарного аппарата на охлаждение и конденсацию в холодильник 16 и подают в первую сборную емкость 18. Из емкости 18 очищенный раствор ДЭГ, который содержит незначительное количество легколетучих примесей, возвращают на установку осушки газа. Паровую фазу из сборника 18 подают в холодильник 17, и образовавшийся конденсат, который содержит легколетучие примеси (вода, метанол, кислотосодержащие, альдегиды) и незначительное количество ДЭГа, подают во вторую сборную емкость 19, откуда направляют на утилизацию насосом 20. Несконденсированные пары из емкости 19 выводятся на утилизацию.
Способ был испытан на одном из УКПГ Тюменской обл., Россия.
В представленной таблице сравниваются показатели работы УКПГ по известному и предлагаемому способам при сопоставимых условиях проведения процессов в компрессорный период эксплуатации. Из сравнения показателей следует, что предлагаемый способ за счет увеличения температуры регенерации обеспечивает получение ДЭГа более высокой концентрации и, соответственно, более высокое качество осушенного газа на выходе установки (точку росы газа по воде). Достигается качественная очистка гликоля от вредных примесей, что обеспечивает меньший унос капельного абсорбента, уменьшение коррозионного воздействия абсорбента на оборудование регенерации и увеличение межремонтного периода основного оборудования. Увеличение температуры нагрева при очистке кратковременно и не приведет к увеличению деструкции. За счет увеличения температуры нагрева при очистке гликоля уменьшаются энергозатраты и металлоемкость установки. Предлагаемый способ обеспечивает снижение эксплуатационных расходов по установке промысловой подготовке газа производительностью 70 млн.м2/сут. около 300 тыс. американских долларов в год.
По совокупности параметров предлагаемый способ имеет технологические и экономические преимущества перед известным способом при использовании на установках промысловой подготовки природного газа к магистральному транспорту.
| Таблица. |
| Показатели |
Известный способ |
Предлагаемый способ |
| Производительность УКПГ, млн.м3/сут. |
70 |
70 |
| Температура ДЭГа при регенерации, °С |
|
|
| на выходе из печи |
164 |
185 |
| в кубе колонны |
156 |
174 |
| Температура ДЭГа при очистке, °С |
|
|
| нагрева |
164 |
210 |
| в кубе |
160 |
195 |
| Достигаемая концентрация регенерированного ДЭГа, % мас. (при давлении в кубе колонны 26,7 кПа) |
98,8 |
99,7 |
| Достигаемая точка росы (по воде) на выходе установки, °С (Р=4 МПа) |
минус 20 |
минус 27 |
| Потери абсорбента с осушенным газом |
|
|
| удельные, мг/м3 |
до 10 |
до 7 |
| полные, т/год |
250 |
185 |
| Межремонтный период основного оборудования, мес. |
18 |
24 |
| Степень очистки диэтиленгликоля от летучих компонентов, % |
68 |
98 |
| Тепловая нагрузка при очистке гликоля, МДж/т |
5300 |
3500 |
Формула изобретения
Способ регенерации насыщенного раствора абсорбента – диэтиленгликоля, включающий подачу насыщенного раствора абсорбента на установку регенерации, его нагрев в трубчатой печи с сохранением однофазного состояния и обеспечением рециркуляции через печь, подачу регенерированного диэтиленгликоля на установку осушки газа, отличающийся тем, что при регенерации диэтиленгликоль нагревают до температуры 165÷185°С, а не более 30% регенерированного раствора диэтиленгликоля подают на очистку от примесей и нагревают в печи установки очистки от примесей до температуры 165÷210°С, а очищенный от примесей раствор диэтиленгликоля направляют на установку осушки газа.
РИСУНКИ
PD4A – Изменение наименования обладателя патента СССР или патента Российской Федерации на изобретение
(73) Новое наименование патентообладателя:
Общество с ограниченной ответственностью «Научно-исследовательский институт природных газов и газовых технологий – «Газпром ВНИИГАЗ» (RU)
Адрес для переписки:
115583, Москва, а/я 130, ООО «Газпром ВНИИГАЗ»
Извещение опубликовано: 20.10.2010 БИ: 29/2010
|
|