|
|
(21), (22) Заявка: 2005139581/28, 19.12.2005
(24) Дата начала отсчета срока действия патента:
19.12.2005
(46) Опубликовано: 27.09.2007
(56) Список документов, цитированных в отчете о поиске:
ЕР 0701103 А2, 13.03.1996. RU 2147728 С1, 20.04.2000. RU 2141621 C1, 20.11.1999. SU 1165878 A1, 22.07.1985. US 5341205 A, 23.08.1994.
Адрес для переписки:
115191, Москва, Холодильный пер., 7, АРТ “Информэкспресс”, пат.пов. Е.А.Левицкой
|
(72) Автор(ы):
Волков Петр Витальевич (RU), Горюнов Александр Владимирович (RU), Тертышник Анатолий Данилович (RU)
(73) Патентообладатель(и):
Волков Петр Витальевич (RU), Горюнов Александр Владимирович (RU), Тертышник Анатолий Данилович (RU)
|
(54) ИНТЕРФЕРОМЕТРИЧЕСКОЕ ИЗМЕРИТЕЛЬНОЕ УСТРОЙСТВО (ВАРИАНТЫ)
(57) Реферат:
Интерферометрическое измерительное устройство содержит низкокогерентный и высококогерентный источники света, оптически связанные посредством светоделителя с входом двухлучевого интерферометра, который выполнен с возможностью периодической модуляции оптической разности хода своих лучей. Выход двухлучевого интерферометра посредством другого светоделителя оптически связан с первым фотоприемником и с волоконным светоделителем, имеющим М выходов. К М-1 выходам волоконного светоделителя подсоединены М-1 волоконно-оптических передающих линий, каждая из которых выполнена с измерительной оптической головкой на одном конце и с волоконным распределителем Y-образного вида на другом конце, при этом одно из плеч волоконного распределителя Y-образного вида оптически связано с соответствующим фотоприемником, а другое его плечо соединено с соответствующим выходом волоконного светоделителя. Кроме того, устройство содержит блок формирования сигналов, соответствующих границам диапазона измерений толщины прозрачных изделий, который подключен к М-ому выходу волоконного светоделителя и выполнен в виде двух эталонов Фабри-Перо, расположенных последовательно по оси перед соответствующим фотоприемником. Технический результат – расширение области использования интерферометрического измерительного устройства за счет обеспечения длительного, непрерывного многопозиционного контроля физических параметров прозрачных материалов и изделий на различных стадиях их производства. 2 н.п. ф-лы, 7 ил.
Изобретение относится к измерительной технике, а более конкретно к оптоэлектронным измерительным системам.
Из уровня техники известно интерферометрическое измерительное устройство (см. патент US №5341205A, 1994), содержащее низкокогерентный источник света, двухлучевой интерферометр, выполненный с возможностью периодической модуляции оптической разности хода своих лучей, средство для измерения длины волны низкокогерентного источника света, оптический зонд, фотопреобразователь и волоконно-оптическую передающую линию, посредством которой выход низкокогерентного источника света оптически связан со средством для измерения его длины волны и входом оптического зонда, а его выход – с входом двухлучевого интерферометра, на выходе которого установлен фотоприемник.
Недостатки описанного выше интерферометрического измерительного устройства обусловлены тем, что, с одной стороны, это устройство имеет ограниченную область применения: не может быть использовано для непрерывного многопозиционного контроля, например, толщины ленты стекла, в частности флоат-стекла, на различных стадиях его производства, а с другой стороны, известное устройство неудобно в эксплуатации, поскольку, во-первых, требуется периодическая градуировка используемого в двухлучевом интерферометре пьезоэлектрического модулятора оптической разности хода его лучей, и, во-вторых, оно имеет достаточно большие габариты вследствие использования спектрометра в качестве средства для измерения длины волны низкокогерентного источника света.
Известно также интерферометрическое измерительное устройство, взятое в качестве прототипа и содержащее низкокогерентный источник света, двухлучевой интерферометр, выполненный с возможностью периодической модуляции оптической разности хода своих лучей, высококогерентный источник света, имеющий длину волны, которая отличается от длины волны низкокогерентного источника света, светоделитель, два фотоприемника, селективных соответственно на длине волны излучения низкокогерентного и высококогерентного источников света, оптическую измерительную головку и волоконно-оптическую передающую линию с волоконным распределителем на первом конце, который оптически связан с входом двухлучевого интерферометра и выполнен в виде двух последовательно расположенных Y-образных элементов с одним общим плечом, при этом расположенное ближе к двухлучевому интерферометру плечо волноводного распределителя связано оптически с высококогерентным источником света, а его другое плечо – с низкокогерентным источником света, светоделитель установлен на выходе двухлучевого интерферометра и оптически связан с обоими фотоприемниками, а второй конец волоконно-оптической передающей линии соединен с оптической измерительной головкой (см. заявку ЕР А2 №0701103, 1996). Наличие в прототипе высококогерентного источника света и селективного на длине волны его излучения фотоприемника обеспечивает возможность использования двухлучевого интерферометра одновременно и для абсолютного измерения длин. Однако отсутствие в прототипе формирователя сигнала, соответствующего, по крайней мере одной, границе диапазона измерения устройства, приводит к необходимости проведения периодической его калибровки.
Таким образом, недостаток прототипа заключается в том, что описанное в нем интерферометрическое измерительное устройство не может быть использовано для длительного, непрерывного многопозиционного контроля физических параметров оптически прозрачных материалов и изделий в процессе их производства.
Настоящее изобретение направлено на решение технической задачи по расширению области использования интерферометрического измерительного устройства за счет обеспечения длительного, непрерывного многопозиционного контроля физических параметров прозрачных материалов и изделий на различных стадиях их производства.
Согласно первому варианту поставленная задача решена тем, что интерферометрическое измерительное устройство, содержащее низкокогерентный источник света, высококогерентный источник света, первый светоделитель, установленный на выходе двухлучевого интерферометра, который выполнен с возможностью периодической модуляции оптической разности хода своих лучей, первый фотоприемник, оптически связанный с первым выходом первого светоделителя, второй фотоприемник, волоконно-оптическую передающую линию с оптической измерительной головкой на одном ее конце и волоконным распределителем Y-образного вида на другом ее конце, отличающееся тем, что оно дополнительно содержит блок формирования сигналов, соответствующих границам диапазона измерений, волоконный светоделитель с одним входом и М выходами, М-2 волоконно-оптических передающих линий, каждая из которых выполнена с оптической измерительной головкой на одном конце и с волоконным распределителем Y-образного вида на другом конце, М-2 фотоприемника и второй светоделитель, вход которого оптически связан с входом двухлучевого интерферометра, при этом первый и второй выходы второго светоделителя оптически связаны соответственно с низкокогерентным и высококогерентным источниками света с обеспечением параллельности между собой направляемых в двухлучевой интерферометр пучков света от упомянутых выше источников света, первый фотоприемник оптически сопряжен с выходящим со стороны первого выхода первого светоделителя пучком света от высококогерентного источника света, второй выход первого светоделителя оптически связан с входом волоконного светоделителя с обеспечением оптического сопряжения его с выходящим со стороны второго выхода первого светоделителя пучком света от низкокогерентного источника света, первое плечо волоконного распределителя Y-образного вида каждой i-ой волоконно-оптической передающей линии соединено с соответствующим ему i-ым выходом волоконного светоделителя, где i=1, 2, …, М-1, а второе плечо волоконного распределителя Y-образного вида каждой i-ой волоконно-оптической передающей линии оптически связано с соответствующим ему (i+1)-ым фотоприемником, блок формирования сигналов, соответствующих границам диапазона измерений, соединен с М-ым выходом волоконного светоделителя и выполнен в виде расположенных последовательно вдоль оптической оси двух эталонов Фабри-Перо и соответствующего фотоприемника, при этом оптическая толщина одного эталона Фабри-Перо соответствует разности хода лучей в двухлучевом интерферометре на нижней границе диапазона измерений, а оптическая толщина другого эталона Фабри-Перо соответствует разности хода лучей в двухлучевом интерферометре на верхней границе диапазона измерений согласно изобретению.
Согласно второму варианту поставленная задача решена тем, что интерферометрическое измерительное устройство, содержащее низкокогерентный источник света с длиной волны 1, высококогерентный источник света с длиной волны 2, двухлучевой интерферометр, который выполнен с возможностью периодической модуляции оптической разности хода своих лучей, первый фотоприемник, спектральная характеристика чувствительности которого соответствует длине волны 2, второй фотоприемник, спектральная характеристика которого соответствует длине волны 1, волоконно-оптическую передающую линию с оптической головкой на одном ее конце и волоконным распределителем Y-образного вида на другом ее конце, отличающееся тем, что оно дополнительно содержит блок формирования сигналов, соответствующих границам диапазона измерений, волоконный светоделитель с одним входом и М выходами, М-2 волоконно-оптических передающих линий, каждая из которых выполнена с оптической измерительной головкой на одном конце и с волоконным распределителем Y-образного вида на другом конце, М-2 фотоприемника, спектральная характеристика чувствительности которых соответствует длине волны 1, а также установленный на входе двухлучевого интерферометра соединительный фильтр для оптических волн с длиной 1 и 2, а на его выходе – разделительный фильтр для оптических волн с длиной 1 и 2, при этом вход соединительного фильтра, соответствующий длине волны 1, соединен с выходом низкокогерентного источника света, вход соединительного фильтра, соответствующий длине волны 2, – с выходом высококогерентного источника света, а выход разделительного фильтра, соответствующий длине волны 1, соединен с входом волоконного светоделителя, выход разделительного фильтра, соответствующий длине волны 2, оптически сопряжен с первым фотоприемником, первое плечо волоконного распределителя Y-образного вида каждой i-ой волоконно-оптической передающей линии соединено с соответствующим ему i-ым выходом волоконного светоделителя, где i=1, 2, …, М-1, а второе плечо волоконно-оптической передающей линии оптически связано с соответствующим ему (i+1)-ым фотоприемником, спектральная характеристика чувствительности которого соответствует длине волны 1, блок формирования сигналов, соответствующих границам диапазона измерений, соединен с М-ым выходом волоконного светоделителя и выполнен в виде расположенных последовательно вдоль оптической оси двух эталонов Фабри-Перо и соответствующего фотоприемника, спектральная характеристика чувствительности которого соответствует длине волны 1, при этом оптическая толщина одного эталона Фабри-Перо соответствует разности хода лучей в двухлучевом интерферометре на нижней границе диапазона измерений, а оптическая толщина второго эталона Фабри-Перо соответствует разности хода лучей в двухлучевом интерферометре на верхней границе диапазона измерений согласно изобретению.
Преимущество предложенного интерферометрического измерительного устройства перед прототипом заключается в том, что размещение низкокогерентного и высококогерентного источников света со стороны входа двухлучевого интерферометра обеспечило возможность за счет установки на выходе двухлучевого интерферометра волоконного светоделителя осуществлять многопозиционный контроль в технологических процессах изготовления прозрачных изделий. Введение же в устройство блока формирования сигналов, соответствующих границам диапазона измерений толщины прозрачных изделий, позволило не только исключить периодическую калибровку двухлучевого интерферометра, но и осуществить непрерывный контроль длины волны высококогерентного источника света.
В дальнейшем изобретение поясняется двумя конкретными вариантами, которые, однако, не являются единственно возможными, но наглядно демонстрируют возможность достижения указанной выше совокупностью существенных признаков ожидаемого технического результата.
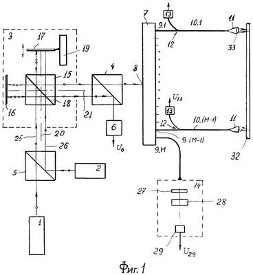
На фиг.1 схематично изображено интерферометрическое измерительное устройство, первый вариант; на фиг.2 – то же, второй вариант; на фиг.3 – временная зависимость разности длин плеч двухлучевого интерферометра; на фиг.4 – временная зависимость сигнала на выходе фотоприемника блока формирования сигналов, соответствующих границам диапазона измерений толщины прозрачных изделий; на фиг.5 – временная зависимость сигнала с выхода фотоприемника, оптически связанного со вторым плечом волоконного распределителя Y-образного вида; на фиг.6 – временная зависимость сигнала с выхода первого фотоприемника; на фиг.7 – вариант выполнения оптической связи между разделительным фильтром и волоконным светоделителем.
Интерферометрическое измерительное устройство (фиг.1) содержит низкокогерентный источник 1 света, высококогерентный источник 2 света, двухлучевой интерферометр 3, первый светоделитель 4, установленный на выходе двухлучевого интерферометра 3, второй светоделитель 5, установленный на входе двухлучевого интерферометра 3, первый фотоприемник 6, волоконный светоделитель 7 с входом 8 и М выходами 9.1, … 9.(М-1), 9.М, (М-1) волоконно-оптических передающих линий 10.1÷10.(М-1), при этом каждая волоконно-оптическая передающая линия 10.1÷10.(М-1) выполнена с оптической измерительной головкой 11 на одном конце и с волоконным распределителем 12 Y-образного вида на другом конце. Кроме того, интерферометрическое измерительное устройство содержит (М-1) фотоприемников 13 и блок 14 формирования сигналов, соответствующих границам диапазона измерений толщины прозрачных объектов. Двухлучевой интерферометр 3 выполнен, например, по схеме интерферометра Майкельсона и содержит светоделительный кубик 15, два отражателя, например глухих зеркала 16 и 17, расположенных под прямым углом друг относительно друга и симметрично относительно светоделительной поверхности 18 светоделительного кубика 15. Зеркало 16 установлено неподвижно, а зеркало 17 на модуляторе 19 оптической разности хода лучей (например, на электродинамической головке громкоговорителя, подключенной к генератору, например симметричного пилообразного напряжения) с возможностью возвратно-поступательного перемещения вдоль входной оси 20 двухлучевого интерферометра 3, которая перпендикулярна его выходной оси 21. Вместо светоделительного кубика 15 в двухлучевом интерферометре 3 может быть использовано полупрозрачное зеркало 22 (фиг.2), а в качестве установленного на модуляторе 19 оптической разности хода лучей отражающего элемента может быть использован (также, как и в упомянутом выше патенте, см. US-A-№5341205, 1994 (фиг.13) уголковый отражатель 23, а в другом плече двухлучевого интерферометра 3 – уголковый отражатель 24. Использование в двухлучевом интерферометре 3 уголковых отражателей 23 и 24 (фиг.2) повышает устойчивость устройства к разъюстировке, обеспечивает удобство настройки (см. Г.Г.Земской и В.А.Савельев. Средства измерения линейных размеров с использованием ОКГ. М.: Машиностроение, 1977, с.31-32).
Второй светоделитель 5 выполнен, например, в виде светоделительного кубика и установлен на входе двухлучевого интерферометра 3, при этом его выход оптически связан с входом двухлучевого интерферометра 3, а первый и второй входы – соответственно с низкокогерентным 1 и высококогерентным 2 источниками света с обеспечением параллельности между собой направляемых в двухлучевой интерферометр пучка 25 света от низкокогерентного источника 1 света (на фиг.1 направление распространения пучка 25 света показано стрелками с кружочком) и пучка 26 света от высокогерентного источника 2 света (на фиг.1 направление распространения пучка 26 света показано стрелками с крестиком). В качестве низкокогерентного источника 1 света может быть использован полупроводниковый суперлюминесцентный диод с продольной длиной когерентности 20-40 мкм, а в качестве высококогерентного источника 2 света может быть использован, например, полупроводниковый лазерный диод с продольной длиной когерентности, превышающей максимальную разность хода лучей в двухлучевом интерферометре 3.
Первый светоделитель 4 выполнен, например, в виде светоделительного кубика и установлен на выходе двухлучевого интерферометра 3 так, что его вход оптически связан с выходом двухлучевого интерферометра 3, при этом фотоприемник 6 оптически сопряжен с выходящим со стороны первого выхода светоделителя 4 пучком света 26 от высококогерентного источника 2 света. Второй выход светоделителя 4 оптически связан с входом 8 волоконного светоделителя 7 с обеспечением оптического сопряжения его с выходящим со стороны второго выхода светоделителя 4 пучком 25 света от низкокогерентного источника 1 света.
Первое плечо волоконного распределителя 12 Y-образного вида каждой i-ой волоконно-оптической передающей линии 10.1-10.(М-1) соединено с соответствующим ему i-ым, где i=1, 2, … (М-1), выходом 9.1÷9.(М-1) волоконного светоделителя 7. Второе плечо волоконного распределителя 12 V-образного вида каждой волоконно-оптической передающей линии 10.1-10.(М-1) оптически связано с соответствующим ему фотоприемником 13.
Блок 14 формирования сигналов, соответствующих границам диапазона измерений, соединен с 9.М выходом волоконного светоделителя 7 и выполнен в виде расположенных последовательно вдоль оптической оси эталона 27 Фабри-Перо, эталона 28 Фабри-Перо (см. М.Борн и Э.Вольф. Основы оптики. М.: Наука, 1970, с.359-372) и фотоприемника 29, при этом оптическая толщина эталона 27 Фабри-Перо соответствует разности хода лучей в двухлучевом интерферометре на нижней границе диапазона измерений, а оптическая толщина эталона 28 Фабри-Перо соответствует разности хода лучей в двухлучевом интерферометре 3 на верхней границе диапазона измерений.
Представленный на фиг.2 второй вариант осуществления изобретения отличается от описанного выше тем, что для обеспечения распространения в двухлучевом интерферометре 3 пучков света от источников 1 и 2 света строго по одному и тому же пути используется низкокогерентный источник света с одной длиной волны – 1 и высококогерентный источник 2 света с другой длиной волны- 2. Иными словами, используется частотное разделение световых пучков от различных источников.
В этом случае фотоприемник 6 имеет спектральную характеристику чувствительности, соответствующую длине волны 2, а фотоприемники 13 и 29 спектральную характеристику чувствительности, соответствующую длине волны 1. Вместо светоделителей 4 и 5 в представленном на фиг.2 варианте выполнения интерференционного измерительного устройства используются соединительный фильтр 30 (оптический мультиплексор) для оптических волн с длиной 1 и 2 и разделительный фильтр 31 (оптический мультиплексор) для оптических волн с длиной 1 и 2, выполненные, например, на основе многослойной диэлектрической структуры (см. например Т.Окоси и др. Волоконно-оптические датчики. Л.: Энергоатомиздат, 1991, с.115-116). Соединительный фильтр 30 установлен на входе двухлучевого интерферометра 3, при этом вход соединительного фильтра 30, соответствующий длине волны 1, соединен с выходом низкокогерентного источника 1 света, а вход соединительного фильтра 30, соответствующий длине волны 2, соединен с выходом высококогерентного источника 2 света. Выход соединительного фильтра 30 оптически связан с входом двухлучевого интерферометра 3. На выходе двухлучевого интерферометра 3 установлен разделительный фильтр 31, вход которого оптически связан с выходом двухлучевого интерферометра 3, выход, соответствующий длине волны 1, соединен с входом 8 волоконного светоделителя 7, а выход, соответствующий длине волны 2, оптически сопряжен с фотоприемником 6. В принципе вместо соединительного 30 и разъединительного 31 фильтров могут быть использованы соответстующие длинам волн 1 и 2 дихроичные зеркала. Однако это приведет к снижению устойчивости устройства к разъюстировке, увеличению трудоемкости при настройке и увеличению потерь света.
Волоконно-оптические передающие линии 10.1-10.(М-1), а также волоконный светоделитель 7 могут быть изготовлены из одномодовых или многомодовых оптических волокон, широко используемых в технике оптической связи. Оптические измерительные головки 11 предназначены для направления излучения от низкокогерентного источника 1 света на соответствующий каждой из них локальный участок контролируемого объекта 32 или на соответствующий каждой из них контролируемый объект и для наиболее полного приема отраженного света. В предпочтительном варианте осуществления изобретения оптические головки 11 выполнены на основе микролинз 33 (см. патент US-А-№5341205, 1994). В ряде случаев целесообразно использовать волоконно-оптическую передающую линию 34 (фиг.7) для оптической связи входа 8 волоконного светоделителя 7 с выходом разделительного фильтра 31, соответствующего длине волны 1. Аналогичная волоконно-оптическая передающая линия может быть использована и в представленном на фиг.1 варианте выполнения изобретения.
Интерферометрическое измерительное устройство работает следующим образом.
Пучок 25 монохроматического с длиной волны 1 или немонохроматического света с центральной длиной волны 1 от низкокогерентного источника 1 света, пройдя установленный на входе двухлучевого интерферометра 3 светоделитель 5 направляется в двухлучевой интерферометр 3 параллельно его входной оси 20. С помощью светоделительного кубика 15 излучение низкокогерентного источника 1 света расщепляется на два направленных под прямым углом друг к другу луча одинаковой амплитуды, при этом один луч направляется параллельно выходной оси 21 двухлучевого интерферометра на неподвижное зеркало 16, а другой – параллельно входной оси 20 на установленное на модуляторе 19 оптической разности хода подвижное зеркало 17. Так как зеркала 16 и 17 выполнены глухими и установлены перпендикулярно соответственно выходной 21 и входной 20 осям двухлучевого интерферометра 3, то упомянутые выше лучи, отразившись от соответствующих зеркал 16 и 17 и изменив свое направление распространения на противоположное, вновь соединяются с помощью светоделительного кубика 15 в пучок, распространяющийся параллельно выходной оси 21 в направлении к светоделителю 4, а далее (в частном случае по волоконно-оптической передающей линии 34, аналогично тому, как показано на фиг.7) на вход 8 волоконного светоделителя 7. Таким образом, на вход 8 волоконного светоделителя 7 поступает излучение, представляющее собой суперпозицию двух лучей, оптическая разность хода между которыми изменяется по тому же закону, что и изменение разности длин – L плеч (расстояний от светоделительной поверхности 18 светоделительного кубика 15 до соответственно зеркал 16 и 17) двухлучевого интерферометра 3, например по пилообразному закону (фиг.3). Разность длин L плеч двухлучевого интерферометра изменяется в диапазоне от Lmin до Lmax, при этом величины Lmin и Lmax выбираются таким образом, чтобы Lmin была меньше нижней границы D1 диапазона измерений, a Lmax была больше верхней границы D2 диапазона измерений толщины прозрачных или слабопоглощающих объектов. С помощью волоконного светоделителя 7 излучение, поступившее на его вход 8, разделяется на М пучков, при этом с каждого выхода от 9.1 до 9.(М-1) волоконного светоделителя 7 излучение поступает в первое плечо волоконного распределителя 12 Y-образного вида соответствующей волоконно-оптической передающей линии 10.1÷10.(М-1). Распространяющееся по каждой волоконно-оптической передающей линии 10.1÷10.(М-1) излучение, как уже отмечалось выше, представляет собой суперпозицию двух лучей, с помощью соответствующей оптической измерительной головки 11 направляется, например, на соответствующий локальный участок поверхности контролируемого объекта 32. Падающее на каждый контролируемый участок излучение отражается, при этом каждый его луч претерпевает отражение, как от передней, так и от задней поверхности объекта 32. Таким образом, отраженное от каждого локального контролируемого участка объекта 32 излучение представляет собой суперпозицию уже четырех волн. Излучение, отраженное от каждого контролируемого участка объекта 32 собирается соответствующей оптической измерительной головкой 11 и далее по соответствующей волоконно-оптической передающей линии 10.1÷10.(М-1) поступает на соответствующий фотоприемник 13. Таким образом, на каждый фотоприемник 13 поступают две волны, отразившиеся от передней поверхности контролируемого участка объекта 32, и две волны, отразившиеся от его задней поверхности. Если оптическая разность хода лучей, направляемых на объект 32, и удвоенная оптическая толщина Dо (2Do=2ndo) контролируемого объекта 32 (где n – показатель преломления материала объекта 32, a do – его толщина [М], различаются не более, чем на продольную длину когерентности низкокогерентного источника 1 света, которая для суперлюминесцентных полупроводниковых диодов составляет 20÷40 мкм, то только две волны будут интерферировать, а именно: волна, получившая задержку в двухлучевом интерферометре 3 (отразившаяся от зеркала 17) и отразившаяся затем от передней поверхности объекта 32, будет интерферировать с волной, не получившей задержку в двухлучевом интерферометре 3 (отразившаяся от зеркала 16) и отразившейся затем от задней поверхности объекта 32. Таким образом, при выполнении указанного выше условия на выходе фотоприемников 13 появится сигнал U13 (фиг.5), свидетельствующий о возникновении интерференции в его плоскости.
Следовательно, по самому факту появления в плоскости фотоприемников 13 интерференционной картины может быть измерена оптическая толщина Dо контролируемого объекта 32 с точностью до продольной длины когерентности низкокогерентного источника 1 света, а по положению интерференционных максимумов можно измерить оптическую толщину объекта 32 с точностью до долей длины волны низкокогерентного источника 1 света.
С выхода 9.М волоконного светоделителя 7 излучение направляется в блок 14 формирования сигналов, соответствующих границам D1 и D2 диапазона измерений. В процессе модуляции оптической разности хода лучей в двухлучевом интерферометре 3 на выходе фотоприемника 29 будут наблюдаться два сигнала U29 (фиг.4), максимумы которых будут соответствовать моментам времени, когда разность длин плеч двухлучевого интерферометра 3 L=D1 равна оптической толщине интерферометра 27 Фабри-Перо и моменту времени, когда разность длин плеч двухлучевого интерферометра 3 L=D2 равна оптической толщине интерферометра 28 Фабри-Перо. Следовательно отпадает необходимость в периодической градуировке устройства при длительной его работе.
Положение зеркала 17 определяется оптическим методом с помощью высококогерентного источника 2 света, имеющего ту же длину волны, что и низкокогерентный источник света 1. Пучок 26 света от высококогерентного источника 2 света с помощью установленного на входе двухлучевого интерферометра 3 светоделителя 5 направляется в двухлучевой интерферометр 3 параллельно пучку 25 света и входной оси 20 двухлучевого интерферометра 3. Расстояние между световыми пучками 25 и 26 выбирается таким, чтобы не было их взаимного поперечного перекрытия. С помощью светоделительного кубика 15 излучение высококогерентного источника 2 света расщепляется на два направленных под прямым углом друг к другу луча одинаковой интенсивности, при этом один луч направляется параллельно входной оси 20 на подвижное зеркало 17, а другой – параллельно выходной оси 21 на неподвижное зеркало 16. Так как зеркала 16 и 17 выполнены глухими и установлены перпендикулярно соответственно выходной 21 и входной 20 осям двухлучевого интерферометра 3, то лучи, отразившись от соответствующих зеркал 16 и 17 и изменив свое направление распространения на противоположное, вновь соединяются с помощью светоделительного кубика 15 в пучок, распространяющийся параллельно выходной оси 21 в направлении к светоделителю 4, с помощью которого он направляется на фотоприемник 6. Так как продольная длина когерентности высококогерентного источника 2 света больше 2 Lmax, то будет иметь место интерференция лучей, падающих на фотоприемник 6, во всем диапазоне модуляции оптической разности хода лучей в двухлучевом интерферометре 3, при этом временная зависимость сигнала с выхода фотоприемника 6 будет иметь вид периодического сигнала, период которого соответствует изменению длин плеч двухлучевого интерферометра на 2/2 (фиг.6). Таким образом, измеряя количество N1 периодов в сигнале U6 с выхода фотоприемника 6 от момента, соответствующего максимуму сигнала U29 с выхода фотоприемника 29 от эталона 27 Фабри-Перо (фиг.4), и моментом времени, соответствующим максимуму сигнала U13 с выхода фотоприемника 13 (фиг.5), а также, измеряя количество N0 периодов в сигнале с выхода фотоприемника 6 между моментами времени, соответствующими максимумам сигналов на выходе фотоприемника 29 от эталонов 27 и 29 Фабри-Перо, определяют оптическую толщину контролируемого объекта 32 из зависимости: Do=N1(D2-D1)/No. При этом обеспечивается автоматическое введение поправки на нестабильность длины волны высококогерентного источника 2 света, так как 2/2=(D2-D1)/No, что очень важно при длительном, непрерывном контроле технологического процесса изготовления изделий.
С другой стороны, изобретение позволяет снизить требования к стабильности длины волны высококогерентного источника 2 света, то есть позволяет использовать недорогие полупроводниковые лазеры.
Во втором варианте осуществления изобретения (фиг.2), в отличие от описанного выше, используется высококогерентный источник света 2 с другой длиной волны 2. В результате упрощается настройка устройства, так как с помощью соединительного фильтра 30 осуществляется сведение излучений обоих источников 1 и 2 света в один пучок, распространяющийся в двухлучевом интерферометре 3. На фиг.2 изображен двухлучевой интерферометр 3, имеющий вместо светоделительного кубика 15 полупрозрачное зеркало 22, а также дополнительно два уголковых отражателя 23 и 24. Однако конкретное выполнение двухлучевого интерферометра 3 не является существенным признаком. Иными словами, при осуществлении второго варианта изобретения может быть использован и двухлучевой интерферометр 3, представленный на фиг.1.
Пучок света, включающий излучение на длине волны 1 и излучение на длине волны 2, направляется в двухлучевой интерферометр 3 вдоль его входной оси 20. С помощью светоделительного зеркала 22 пучок света расщепляется на два, направленных под прямым углом друг к другу, луча одинаковой амплитуды, при этом первый луч направляется вдоль выходной оси 21 на неподвижный уголковый отражатель 24, а второй – вдоль входной оси 20 на установленный на модуляторе 19 оптический разности хода подвижный уголковый отражатель 23. Выходящий из уголкового отражателя 24 первый луч, отразившись от зеркала 16, изменяет свое направление распространения на противоположное и вновь соединяется с помощью светоделительного зеркала 22 со вторым световым лучом, который, выйдя из уголкового отражателя 23, также изменяет свое направление распространения на противоположное. Теперь пучок, содержащий излучение на длинах волн 1 и 2, распространяется вдоль выходной оси 21 двухлучевого интерферометра 3 в направлении ко входу разъединительного фильтра 31, в частном случае по волоконно-оптической передающей линии 31 (фиг.7). Излучение в виде суперпозиции двух волн от высококогерентного источника 2 света поступает на вход фотоприемника 6, а излучение в виде суперпозиции двух волн от низкокогерентного источника 1 света поступает на вход 8 волоконного светоделителя 7. Далее работа устройства ничем не отличается от работы устройства согласно первому варианту.
Изобретение может быть использовано для многопозиционного бесконтактного контроля толщины или показателя преломления прозрачных слоев, а также физических величин, от которых зависят вышеупомянутые величины.
Формула изобретения
1. Интерферометрическое измерительное устройство, содержащее низкокогерентный источник света, высококогерентный источник света, двухлучевой интерферометр, выполненный с возможностью периодической модуляции оптической разности хода своих лучей, на выходе которого установлен первый светоделитель, первый фотоприемник, оптически связанный с первым выходом первого светоделителя, второй фотоприемник, волоконно-оптическую передающую линию с оптической измерительной головкой на одном ее конце и волоконным распределителем Y-образного вида на другом ее конце, отличающееся тем, что оно дополнительно содержит блок формирования сигналов, соответствующих границам диапазона измерений, волоконный светоделитель с одним входом и М выходами, М-2 волоконно-оптических передающих линий, каждая из которых выполнена с оптической измерительной головкой на одном конце и с волоконным распределителем Y-образного вида на другом конце, М-2 фотоприемника и второй светоделитель, выход которого оптически связан с входом двухлучевого интерферометра, при этом первый и второй входы второго светоделителя оптически связаны соответственно с низкокогерентным и высококогерентным источниками света с обеспечением параллельности между собой направляемых в двухлучевой интерферометр пучков света от упомянутых выше источников света, первый фотоприемник оптически сопряжен с выходящим со стороны первого выхода первого светоделителя пучком света от высококогерентного источника света, второй выход первого светоделителя оптически связан с входом волоконного светоделителя с обеспечением оптического сопряжения его с выходящим со стороны второго выхода первого светоделителя пучком света от низкокогерентного источника света, первое плечо волоконного распределителя Y-образного вида каждой i-й волоконно-оптической передающей линии соединено с соответствующим ему i-м выходом волоконного светоделителя, где i=1, 2, …, М-1, а второе плечо волоконного распределителя Y-образного вида каждой i-й волоконно-оптической передающей линии оптически связано с соответствующим ему (i+1)-м фотоприемником, блок формирования сигналов, соответствующих границам диапазона измерений, соединен с М-м выходом волоконного светоделителя и выполнен в виде расположенных последовательно вдоль оптической оси двух эталонов Фабри-Перо и соответствующего фотоприемника, при этом оптическая толщина одного эталона Фабри-Перо соответствует разности хода лучей в двухлучевом интерферометре на нижней границе диапазона измерений, а оптическая толщина другого эталона Фабри-Перо соответствует разности хода лучей в двухлучевом интерферометре на верхней границе диапазона измерений.
2. Интерферометрическое измерительное устройство, содержащее низкокогерентный источник света с длиной волны 1, высококогерентный источник света с длиной волны 2, двухлучевой интерферометр, который выполнен с возможностью периодической модуляции оптической разности хода своих лучей, первый фотоприемник, спектральная характеристика чувствительности которого соответствует длине волны 2, второй фотоприемник, спектральная характеристика которого соответствует длине волны 1, волоконно-оптическую передающую линию с оптической головкой на одном ее конце и волоконным распределителем Y-образного вида на другом ее конце, отличающееся тем, что оно дополнительно содержит блок формирования сигналов, соответствующих границам диапазона измерений, волоконный светоделитель с одним входом и М выходами, М-2 волоконно-оптических передающих линий, каждая из которых выполнена с оптической измерительной головкой на одном конце и с волоконным распределителем Y-образного вида на другом конце, М-2 фотоприемника, спектральная характеристика чувствительности которых соответствует длине волны 1, a также установленный на входе двухлучевого интерферометра соединительный фильтр для оптических волн с длиной 1 и 2, а на его выходе – разделительный фильтр для оптических волн с длиной 1 и 2, при этом вход соединительного фильтра, соответствующий длине волны 1, соединен с выходом низкокогерентного источника света, вход соединительного фильтра, соответствующий длине волны 2, – с выходом высококогерентного источника света, а выход разделительного фильтра, соответствующий длине волны 1, соединен с входом волоконного светоделителя, выход разделительного фильтра, соответствующий длине волны 2, оптически сопряжен с первым фотоприемником, первое плечо волоконного распределителя Y-образного вида каждой i-й волоконно-оптической передающей линии соединен с соответствующим ему i-м выходом волоконного светоделителя, где i=1, 2, …, М-1, а второе плечо волоконно-оптической передающей линии оптически связано с соответствующим ему (i+1)-м фотоприемником, спектральная характеристика чувствительности которого соответствует длине волны 1, блок формирования сигналов, соответствующих границам диапазона измерений, соединен с М-м выходом волоконного светоделителя и выполнен в виде расположенных последовательно вдоль оптической оси двух эталонов Фабри-Перо и соответствующего фотоприемника, спектральная характеристика чувствительности которого соответствует длине волны 1, при этом оптическая толщина одного эталона Фабри-Перо соответствует разности хода лучей в двухлучевом интерферометре на нижней границе диапазона измерений, а оптическая толщина второго эталона Фабри-Перо соответствует разности хода лучей в двухлучевом интерферометре на верхней границе диапазона измерений.
РИСУНКИ
PC4A – Регистрация договора об уступке патента СССР или патента Российской Федерации на изобретение
Прежний патентообладатель:
Волков Петр Витальевич, Горюнов Александр Владимирович, Тертышник Анатолий Данилович
(73) Патентообладатель:
Общество с ограниченной ответственностью Научно-производственное предприятие “ТЭОС”
Договор № РД0033873 зарегистрирован 17.03.2008
Извещение опубликовано: 27.04.2008 БИ: 12/2008
|
|