|
|
(21), (22) Заявка: 2006115023/04, 02.05.2006
(24) Дата начала отсчета срока действия патента:
02.05.2006
(46) Опубликовано: 27.09.2007
(56) Список документов, цитированных в отчете о поиске:
RU 1088359 A1, 20.05.1999. RU 1123292 A1, 20.05.1999. ПИКАЛОВ Г.П. и др. Химия и технология топлив и масел, 1979, №3, с.45-47.
Адрес для переписки:
355029, г.Ставрополь, пр-кт Кулакова, 2, СевКавГТУ, Ректору Б.М.Синельникову
|
(72) Автор(ы):
Овчаров Сергей Николаевич (RU), Пикалов Илья Сергеевич (RU), Пикалов Сергей Геннадьевич (RU), Овчарова Анна Сергеевна (RU), Пикалов Геннадий Пантелеймонович (RU)
(73) Патентообладатель(и):
Государственное образовательное учреждение высшего профессионального образования “Северо-Кавказский государственный технический университет” (RU)
|
(54) СПОСОБ ПОЛУЧЕНИЯ ТОПЛИВНЫХ ФРАКЦИЙ
(57) Реферат:
Изобретение относится к переработке нефтяных или нефтегазоконденсатных смесей для получения топливных фракций. Способ осуществляют перегонкой углеводородного сырья с испаряющим агентом путем предварительного отбензинивания смеси в отбензинивающей колонне и последующего фракционирования отбензиненной смеси в атмосферной колонне с отбором бензиновой, керосиновой, соляровой и газойлевой фракций и остатка – мазута. Паровые потоки из отпарных колонн для отпарки боковых погонов атмосферной колонны конденсируют, смешивают и после нагрева смеси в трубчатой печи подают в отгонную часть атмосферной колонны в качестве циркулирующего испаряющего агента в количестве, определяемом по формуле:

где GO – количество испаряющего агента – отгона отпарных колонн;
GOC – количество отбензиненной нефтегазоконденсатной смеси;
H, OC, O нормируемая плотность дизельного топлива и плотности отбензиненной нефтегазоконденсатной смеси и отгона, кг/м3;
H, OC, O – нормируемая вязкость дизельного топлива и вязкости отбензиненной нефтегазоконденсатной смеси и отгона, м2/с·10-6;
TH, TOC, TO – нормируемая температура застывания дизельного топлива и температуры застывания отбензиненной нефтегазоконденсатной смеси и отгона, К.
Технический результат – увеличение отбора светлых нефтепродуктов от их потенциала в сырье. 2 табл., 1 ил.
Изобретение относится к способу получения топливных фракций путем перегонки углеводородного сырья с испаряющим агентом и может быть использовано при переработке нефтяной или нефтегазоконденсатной смеси.
Известен способ, в котором сконденсированный отгон боковых погонов атмосферной колонны рекомендуется подавать в качестве испаряющего агента в линию горячей струи отбензинивающей колонны К-1, в печь атмосферной колонны К-2 и в качестве орошения ниже или выше отбора боковых погонов атмосферной колонны (Технология переработки нефти. В 2-х частях. Часть первая. Первичная переработка нефти / Под ред. О.Ф.Глаголевой и В.М.Капустина. – М.: Химия, 2005, с.344-345, рис.8.9).
В этом способе в качестве дополнительного испаряющего агента в низ атмосферной и отпарных колонн подается водяной пар. Подача водяного пара увеличивает степень испарения компонентов нефти за счет снижения парциального давления углеводородов и в то же время играет отрицательную роль:
– водяной пар является инертным низкомолекулярным компонентом и существенно увеличивает диаметры аппаратов;
– в результате диффузионного торможения молекул в паровой фазе уменьшает скорость массообмена между паровой и жидкой фазами;
– растворяясь в нефтепродуктах, обводняет их (удаление из нефтепродуктов воды представляет собой сложную технологическую и экологическую задачу);
– увеличивает необходимые размеры конденсаторов и повышает расход хладагентов на конденсацию углеводородных и водяных паров верха колонны.
Вследствие этого схемы перегонки, использующие в качестве испаряющего агента водяной пар, имеют неоптимальные показатели по качеству нефтепродуктов и по энергетическим затратам.
Таким образом, разработка оптимального способа интенсификации фракционирования углеводородного сырья путем замены испаряющего агента – водяного пара – на поток нефтепродукта является весьма актуальной задачей.
Наиболее близким к предлагаемому изобретению технологическим решением является способ фракционирования нефтяной или нефтегазоконденсатной смеси в отбензинивающей колонне с последующим фракционированием при повышенной температуре отбензиненной смеси в атмосферной колонне в присутствии испаряющего агента – газового конденсата, подаваемого в отгонную часть атмосферной колонны, с отбором бензиновой, керосиновой, соляровой и газойлевой фракций (Способ фракционирования нефтегазоконденсатной смеси RU 1088359 A1, 20.05.1999, БИ №14, с.615).
В известном способе отбензиненная нефтегазоконденсатная смесь нагревается в трубчатой печи до 360°С и поступает в атмосферную колонну, где разделяется на бензиновую, керосиновую, соляровую, газойлевую фракции и остаток – мазут. В отгонную часть атмосферной колонны дополнительно вводится газовый конденсат в количестве, определяемом по формуле:

где Gк – количество дополнительно подаваемого газового конденсата;
Gсм – количество перерабатываемой нефтегазоконденсатной смеси;
– расчетная плотность нефтегазоконденсатной смеси;
– экспериментальная плотность нефтегазоконденсатной смеси;
– экспериментальная плотность газового конденсата. Формула для расчетной плотности нефтегазоконденсатной смеси:

где – экспериментальные плотности отбензиненной нефтегазоконденсатной смеси, газойлевой фракции, выкипающей до 360°С, и дизельного топлива соответственно.
Реализация известного способа требует ритмичной поставки на НПЗ газового конденсата с концом кипения не выше 360°С, его отдельного хранения и подготовки к переработке в качестве испаряющего агента.
Следует учитывать, что в последние годы получило распространение нерациональное использование ресурсов газового конденсата. Практически на всех крупных газоконденсатных месторождениях (ГКМ) легкие газовые конденсаты валанжинских залежей смешивают с нефтью нефтяных оторочек этих же ГКМ и направляют нефтегазоконденсатные смеси для переработки на НПЗ (с Уренгойского ГКМ – на Сургутский ЗСК; с Карачаганакского ГКМ – на установку ЭЛОУ-АВТ-4 ОАО «Салаватнефтеоргсинтез»). Стоимость газового конденсата валанжинских залежей значительно превышает стоимость нефти, поскольку он имеет конец кипения не выше 360°С и содержит только светлые нефтепродукты. В связи с этим легкий газовый конденсат стал дефицитным видом сырья и организовать его ритмичную поставку на НПЗ очень сложно.
В настоящее время основной прирост добычи газового конденсата может быть обеспечен путем разработки ачимовских залежей ГКМ. Продуктивные ачимовские залежи содержат извлекаемых запасов газа 3675 млрд. м3, конденсата – 754 млн. т, нефти 1131,5 млн. т. Конденсаты ачимовских залежей существенно отличаются от валанжинских по физико-химическим свойствам: имеют широкий фракционный состав (к.к. выше 450°С), высокое содержание асфальто-смолистых веществ, нормальных парафинов. Понятно, что газовые конденсаты ачимовских залежей не могут использоваться в качестве испаряющего агента при фракционировании нефтяных и нефтегазоконденсатных смесей.
При перегонке углеводородных смесей существует несколько вариантов работы установки с максимальным отбором керосина или дизельного топлива. При переходе с одного варианта работы установки на другой изменяются технологические параметры фракционирования сырья, а также качество и выход целевых фракций. Поэтому для каждого варианта работы установки требуется дополнительная оценка физико-химических свойств сырья и испаряющего агента по отношению к нормируемым требованиям ГОСТ на нефтепродукты.
Основными показателями качества дизельного топлива, представляющего собой смесь соляровой и газойлевой фракций после отпарных колонн, являются низкотемпературные и реологические свойства, которые зависят от его фракционного состава, т.е. между этими параметрами существует неразрывная связь. Вместе с тем в известном способе количество испаряющего агента определяется только через соотношение аддитивных свойств: плотности компонентов процесса фракционирования (газовый конденсат, отбензиненная нефтегазоконденсатная смесь, газойлевая фракция, дизельное топливо). Следовательно, известный способ не может достоверно обеспечить оптимальность фракционирования сырья в присутствии испаряющего агента – газового конденсата.
Задачей изобретения является увеличение отбора светлых нефтепродуктов от их потенциала в нефтяном или нефтегазоконденсатном сырье.
Решение поставленной задачи и технический результат изобретения в предлагаемом способе достигаются тем, что предварительно отбензиненная в отбензинивающей колонне нефтегазоконденсатная смесь поступает на фракционирование при повышенной температуре в атмосферную колонну в присутствии испаряющего агента – газового конденсата, вводимого в отгонную часть атмосферной колонны, с выводом боковых погонов в отпарные колонны, возвратом паровых отгонов отпарных колонн в атмосферную колонну и отбором бензиновой, керосиновой, соляровой и газойлевой фракций и остатка – мазута, при этом паровые отгоны отпарных колонн конденсируют и направляют сконденсированную смесь отгонов отдельным потоком в трубчатую печь, где нагревают до 360°С, и подают в отгонную часть атмосферной колонны в качестве циркулирующего испаряющего агента вместо газового конденсата в количестве, определяемом по формуле:

где GО – количество испаряющего агента – отгона отпарных колонн;
GOC – количество отбензиненной нефтегазоконденсатной смеси;
Н, ОС, О – нормируемая плотность дизельного топлива и плотности отбензиненной нефтегазоконденсатной смеси и отгона, кг/м3;
Н, ОС, О – нормируемая вязкость дизельного топлива и вязкости отбензиненной нефтегазоконденсатной смеси и отгона, м2/с·10-6;
ТН, ТОС, TO – нормируемая температура застывания дизельного топлива и температуры застывания отбензиненной нефтегазоконденсатной смеси и отгона, К.
Существенными отличиями предлагаемого способа от известных способов получения топливных фракций в присутствии испаряющего агента являются:
– отсутствие необходимости поставок испаряющего агента со стороны, его отдельного хранения и подготовки;
– комплексность действия испаряющего агента – отгона отпарных колонн, что создает условия для оптимального способа интенсификации фракционирования углеводородного сырья. Сначала, при конденсации парового отгона отпарных колонн, в атмосферной колонне снижается общее давление и повышается четкость погоноразделения целевых фракций. Затем отгон, нагретый до 360°С, в паровой фазе поступает в качестве испаряющего агента в отгонную часть атмосферной колонны, где существенно снижает парциальное давление паров углеводородов на границе разделения газойлевой фракции и мазута, что позволяет увеличить глубину отбора светлых нефтепродуктов от их потенциала в сырье;
– циркуляция потока испаряющего агента, что позволяет обеспечить стабильность фракционирования углеводородного сырья в атмосферной колонне при различной производительности и режимах работы установки;
– разделение углеводородного сырья на топливные фракции в присутствии испаряющего агента и отгон осуществляются в атмосферной и отпарных колоннах по технологии сообщающихся сосудов.
Таким образом, заявляемый способ соответствует критерию «существенные отличия» и имеет все признаки новизны.
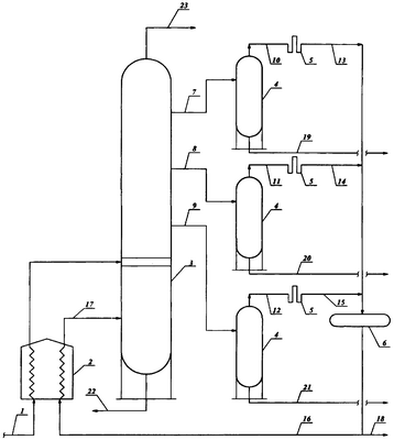
Заявляемый способ реализуется следующим образом. На чертеже приведена принципиальная схема реализации предлагаемого способа. Обозначения: 1 – линия потока сырья – предварительно отбензиненной нефтяной или нефтегазоконденсатной смеси, 2 – трубчатая печь, 3 – атмосферная колонна, 4 – отпарные колонны, 5 – конденсаторы-холодильники, 6 – емкость сконденсированного отгона, 7 – линия потока флегмы бокового погона керосиновой фракции, 8 – линия потока флегмы бокового погона соляровой фракции, 9 – линия потока флегмы бокового погона газойлевой фракции, 10 – линия потока парового отгона керосиновой фракции, 11 – линия потока парового отгона соляровой фракции, 12 – линия потока парового отгона газойлевой фракции, 13 – линия потока сконденсированного отгона керосиновой фракции, 14 – линия потока сконденсированного отгона соляровой фракции, 15 – линия потока сконденсированного отгона газойлевой фракции, 16 – линия потока сконденсированного отгона в трубчатую печь, 17 – линия потока парового отгона в отгонную часть атмосферной колонны, 18 – линия вывода избытка потока сконденсированного отгона с установки; 19 – линия потока керосиновой фракции с установки, 20 – линия потока соляровой фракции с установки, 21 – линия потока газойлевой фракции с установки, 22 – линия потока остатка (мазута) с установки, 23 – линия потока паров головного погона (бензиновой фракции) на конденсацию и охлаждение с последующим орошением верхней части атмосферной колонны и выводом избытка потока бензиновой фракции с установки.
Сырье – отбензиненная нефтяная или нефтегазоконденсатная смесь – по линии 1 подается в трубчатую печь 2, где нагревается до 360°С, и поступает на фракционирование в атмосферную колонну 3. Потоки флегмы боковых погонов керосиновой, соляровой и газойлевой фракций по линиям 7, 8 и 9 поступают в отпарные колонны 4. Головные погоны отпарных колонн 4 – паровые отгоны керосиновой, соляровой и газойлевой фракций по линиям 10, 11 и 12 – направляются в конденсаторы-холодильники 5, где охлаждаются и конденсируются. Сконденсированные отгоны керосиновой, соляровой и газойлевой фракций по линиям 13, 14 и 15 поступают на смешение в емкость отгона 6. Смесь сконденсированных потоков отгонов представляет собой широкую фракцию углеводородов, выкипающих в температурном интервале 100-300°С. Количество сконденсированного потока отгонов при работе установки в режиме с максимальным отбором дизельного топлива составляет до 18 мас.% от суммы керосиновой фракции и дизельного топлива: (750+1950)·0,18=486 тыс. т/год. Сконденсированный поток отгона по линии 16 направляется в трубчатую печь 2, где нагревается до 360°С, и по линии 17 в паровой фазе поступает в отгонную часть атмосферной колонны 3 в качестве испаряющего агента в количестве, определяемом по формуле (1), Незначительный избыток сконденсированного потока отгона по линии 18 может выводиться с установки в качестве резерва испаряющего агента или компонента дизельного топлива.
Пример
Сырье – нефтегазоконденсатную смесь в количестве 8000 тыс. т/год предварительно пропускают через отбензинивающую колонну, где происходит ее частичное отбензинивание. Отбензиненную смесь в количестве 7200 тыс. т/год направляют в эвапорационную часть атмосферной колонны. Количество циркулирующего испаряющего агента определяют по формуле (I):

Указанное количество испаряющего агента (476,55 тыс. т/год) подают в атмосферную колонну по циркуляционной схеме: сконденсированный отгон отпарных колонн – трубчатая печь – отгонная часть атмосферной колонны – сконденсированный отгон отпарных колонн. Водяной пар в отгонную часть атмосферной колонны не подается.
Атмосферная колонна работает в режиме с максимальным извлечением дизельного топлива, когда остаточное содержание газойлевых фракций в мазуте, выкипающих до 360°С, минимально.
Процесс ведут при следующих технологических параметрах: давление в атмосферной колонне 0,115 МПа; температура входа сырья 360°С; температура верха атмосферной колонны 130°С; температура низа атмосферной колонны 344°С; температура вывода боковых погонов флегмы керосиновой, соляровой и газойлевой фракций составляет соответственно 190, 250 и 284°С; температура выхода – входа верхнего и нижнего промежуточного циркулирующего орошения составляет соответственно 140-70°С, 250-125°С. Среднее флегмовое число в керосиновой, соляровой и газойлевой секциях составляет соответственно 7,8, 2,8, 1,8, а паровое число в отгонной части атмосферной колонны равно 0,412.
При выходе мазута 3480 тыс. т/год остаточное содержание газойлевой фракции в нем составляет 172 тыс. т/год, или 4,94 мас.%. Глубина отбора светлых нефтепродуктов 95,6 мас.%.
Содержание газойлевой фракции в остатке – мазуте по известному способу с максимальным отбором фракции дизельного топлива составляет 5,58 мас.%, а глубина отбора светлых нефтепродуктов 94,9 мас.%.
Сопоставительный анализ материального баланса, эффективности фракционирования, аддитивных, реологических и низкотемпературных свойств продуктов для известного и предлагаемого способов перегонки нефтегазоконденсатной смеси с максимальным отбором фракции дизельного топлива представлен в табл.1 и табл.2.
Таблица 1 Материальный баланс (тыс. т/год) фракционирования нефтегазоконденсатной смеси в присутствии испаряющего агента |
| Статьи баланса |
Способы |
| известный |
предлагаемый |
| ПОСТУПИЛО: |
| нефтегазоконденсатная смесь |
8000 |
8000 |
| частично отбензиненная смесь |
7200 |
7200 |
| газовый конденсат |
254,6 |
– |
| Отгон отпарных колонн |
– |
476,55 |
| Всего: |
7454,6 |
7676,55 |
| ПОЛУЧЕНО: |
| бензиновая фракция |
1072,28 |
1020 |
| керосиновая фракция |
770,92 |
750 |
| дизельное топливо |
1947,2 |
1950 |
| Отгон отпарных колонн |
– |
476,55 |
| остаток (мазут) |
3664,2 |
3480 |
| в том числе газойль до 360°С |
204,5 |
172 |
| Всего: |
7454,6 |
7676,55 |
Таблица 2 Показатели процесса фракционирования нефтегазоконденсатной смеси в присутствии испаряющего агента |
| Показатель |
Способы |
| известный |
предлагаемый |
| Плотность при 20°С, кг/м3: |
|
|
| – отбензиненного сырья |
886 |
886 |
| – нормируемая для дизельного топлива |
– |
860 |
| – газового конденсата |
738 |
– |
| – отгона отпарных колонн |
– |
780 |
| Вязкость кинематическая при 20°С, мм2/с: |
|
|
| – отбензиненного сырья |
|
6,5 |
| – нормируемая для дизельного топлива |
– |
4,5 |
| – отгона отпарных колонн |
– |
1,4 |
| Температура застывания, К: |
|
|
| – отбензиненного сырья |
– |
268 |
| – нормируемая для дизельного топлива |
– |
263 |
| – отгона отпарных колонн |
– |
230 |
| Расчетное количество испаряющего агента на сырьё, т/час / мас.% |
31,825/3,18 |
59,57/5,96 |
| Паровое число в отгонной части атмосферной колонны |
0,3245 |
0,412 |
| Содержание в мазуте газойлевой фракции, выкипающей до 360°С, мас.% |
5,58 |
4,94 |
| Глубина отбора светлых нефтепродуктов от их потенциала в сырье, мас.% |
94,9 |
95,6 |
По предлагаемому способу отгон отпарных колонн, поступая в качестве циркулирующего испаряющего агента в отгонную часть атмосферной колонны, улучшает соответствие аддитивных, реологических, низкотемпературных свойств и фракционного состава получаемого дизельного топлива по нормируемым показателям, обеспечивает полноту извлечения светлых нефтепродуктов от потенциала в сырье, снижает остаточное содержание газойлевой фракции в мазуте. Из примера видно, что содержание в мазуте газойлевой фракции, выкипающей до 360°С, уменьшается на 0,64 мас.%, а глубина отбора светлых нефтепродуктов увеличивается на 0,7 мас.%.
Формула изобретения
Способ получения топливных фракций из нефтяной или нефтегазоконденсатной смеси, включающий предварительное отбензинивание смеси в отбензинивающей колонне, последующее фракционирование при повышенной температуре отбензиненной смеси в атмосферной колонне в присутствии испаряющего агента – газового конденсата, вводимого в отгонную часть атмосферной колонны, отпаривание боковых погонов и возврат отгонов отпарных колонн в атмосферную колонну с отбором бензиновой, керосиновой, соляровой и газойлевой фракций и остатка – мазута, отличающийся тем, что паровые отгоны отпарных колонн конденсируют, смешивают и направляют сконденсированную смесь отгонов отдельным потоком в трубчатую печь, где нагревают до 360°С, и подают в отгонную часть атмосферной колонны в качестве циркулирующего испаряющего агента вместо газового конденсата в количестве, определяемом по формуле:

где GO – количество испаряющего агента – отгона отпарных колонн;
GOC – количество отбензиненной нефтегазоконденсатной смеси;
H, ОС, O – нормируемая плотность дизельного топлива и плотности отбензиненной нефтегазоконденсатной смеси и отгона, кг/м3;
H, OC, O – нормируемая вязкость дизельного топлива и вязкости отбензиненной нефтегазоконденсатной смеси и отгона, м2/с·10-6;
ТH, TOC, TO – нормируемая температура застывания дизельного топлива и температуры застывания отбензиненной нефтегазоконденсатной смеси и отгона, К.
РИСУНКИ
MM4A – Досрочное прекращение действия патента СССР или патента Российской Федерации на изобретение из-за неуплаты в установленный срок пошлины за поддержание патента в силе
Дата прекращения действия патента: 03.05.2008
Извещение опубликовано: 10.01.2010 БИ: 01/2010
|
|