|
(21), (22) Заявка: 2005134087/06, 03.11.2005
(24) Дата начала отсчета срока действия патента:
03.11.2005
(43) Дата публикации заявки: 10.05.2007
(46) Опубликовано: 20.09.2007
(56) Список документов, цитированных в отчете о поиске:
Адрес для переписки:
390014, г.Рязань, Рязанский военный автомобильный институт, НИО, А.Д. Герасимову
|
(72) Автор(ы):
Патрин Александр Николаевич (RU), Меркушов Юрий Николаевич (RU), Герасимов Александр Дмитриевич (RU)
(73) Патентообладатель(и):
Рязанский военный автомобильный институт им. ген. армии В.П. Дубынина (RU)
|
(54) СИСТЕМА ЭЛЕКТРОСТАРТЕРНОГО ПУСКА ДВИГАТЕЛЯ
(57) Реферат:
Изобретение относится к области электрооборудования автомобильной техники, в частности к системе электростартерного пуска двигателя. В систему электростартерного пуска двигателя, содержащую аккумуляторную батарею, включатель зажигания и стартера, емкостной накопитель энергии, диод, через который осуществляется заряд емкостного накопителя, реле включения стартера и электрический стартер, для обеспечения задержки подачи энергии в цепь питания стартера от емкостного накопителя энергии дополнительно установлены реле подключения накопителя энергии к стартеру и диод, обеспечивающий разряд емкостного накопителя энергии только через стартер. Техническим результатом является повышение надежности работы стартера путем задержки подачи энергии на него от накопителя энергии и исключение ударных нагрузок в зацеплении шестерни привода стартера с венцом маховика. 1 ил.
Изобретение относится к области электрооборудования автомобильной техники, в частности к системе электростартерного пуска двигателя.
Известна система электростартерного пуска двигателя, содержащая аккумуляторную батарею, включатель зажигания и стартера, реле включения стартера и электрический стартер [1].
Недостатками данной системы, содержащей аккумуляторную батарею, включатель зажигания и стартера, реле включения стартера, электрический стартер, являются низкая удельная энергия и мощность аккумуляторной батареи, а также длительность ее заряда. Кроме этого, с понижением температуры окружающей среды значительно возрастает внутреннее сопротивление электролита и при температурах ниже -20°С аккумуляторная батарея становится неработоспособной [2].
Это приводит к тому, что частота вращения коленчатого вала при пуске двигателя становится недостаточной, чтобы обеспечить качественное смесеобразование и воспламенение рабочей смеси.
Наиболее близкой по технической сущности к заявленному изобретению является система электростартерного пуска двигателя, содержащая аккумуляторную батарею, включатель зажигания и стартера, емкостной накопитель энергии, диод, реле включения стартера и электрический стартер [2].
Эта система позволяет обеспечить надежный пуск при отрицательной температуре за счет того, что накопители при сравнительно незначительной удельной энергии обладают высокими показателями по удельной мощности. Время заряда и разряда емкостных накопителей энергии определяется параметрами зарядных и разрядных цепей. Они способны быстро заряжаться, накапливать и отдавать энергию. Отданная энергия за короткий промежуток времени позволяет электрическому стартеру развить значительную мощность и проворачивать коленчатый вал с высокой пусковой частотой, тем самым повышая надежность пуска двигателя. Положительными характеристиками емкостных накопителей энергии являются: превосходство по емкости, мощности и весу над аккумуляторными батареями; низкая зависимость от температуры окружающей среды; высокий срок службы.
Данная система позволяет вращать вал двигателя с высокой пусковой частотой даже при разряженной аккумуляторной батарее. Недостатком данной системы является то, что при включении стартера возрастают динамические нагрузки на шестерню привода, которые принимают ударный характер. Из-за наличия не выбранных в момент включения электродвигателя зазоров в приводе стартера и большой инерционности маховика возникают значительные ударные нагрузки, которые приводят к возникновению поломок привода стартера и зубьев венца маховика.
Технический результат направлен на повышение надежности работы стартера путем задержки подачи энергии на него от накопителя энергии и исключения ударных нагрузок в зацеплении шестерни привода стартера с венцом маховика.
Технический результат достигается тем, что в систему электростартерного пуска двигателя, содержащую аккумуляторную батарею, включатель зажигания и стартера, емкостной накопитель энергии, диод, через который осуществляется заряд емкостного накопителя, реле включения стартера и электрический стартер, для обеспечения задержки подачи энергии в цепь питания стартера от емкостного накопителя энергии дополнительно установлены реле подключения накопителя к стартеру и диод, обеспечивающий разряд емкостного накопителя энергии только через стартер.
Отличительными признаками от прототипа является то, что в систему электростартерного пуска двигателя для обеспечения задержки подачи энергии в цепь питания стартера от емкостного накопителя энергии дополнительно установлены реле подключения накопителя к стартеру и диод, обеспечивающий разряд емкостного накопителя энергии только через стартер.
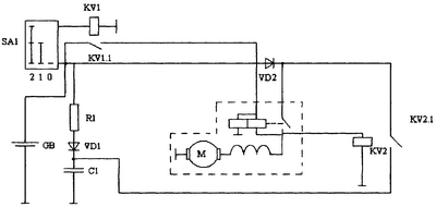
Предлагаемая схема системы электростартерного пуска представлена на схеме.
Система содержит стартер М, аккумуляторную батарею GB, включатель приборов и стартера SA1, емкостной накопитель энергии С1, реле включения стартера KV1, реле подключения емкостного накопителя энергии KV2 и диод VD2, обеспечивающий разряд емкостного накопителя С1 только через стартер М.
Система работает следующим образом. Заряд конденсатора С1 осуществляется от аккумуляторной батареи GB через зарядную цепь емкостного накопителя энергии – резистор R1 и диод VD1. При переводе включателя приборов и стартера SA1 во второе нефиксированное положение срабатывает реле включения стартера KV1 и подается напряжение на стартер. Привод стартера механизмом включения вводится в зацепление без ударных нагрузок с венцом маховика (на схеме не показано). С включением стартера происходит подача напряжения на реле включения емкостного накопителя KV2 и через замкнувшиеся контакты KV2.1 происходит разряд конденсатора С1 через включенный стартер, что приводит к увеличению крутящих моментов на валу якоря и повышает частоту вращения коленчатого вала двигателя при пуске.
Сопоставительный анализ показывает, что отличия, связанные с задержкой подключения емкостного накопителя энергии к стартеру, обладают новизной, имеют совокупность признаков, позволяющих получить положительный эффект заключающийся в снижении динамических нагрузок на стартер и маховик двигателя.
Использование заявляемого изобретения позволяет осуществить задержку подключения емкостного накопителя энергии к стартеру, значительно снизить динамические нагрузки в момент зацепления шестерни привода стартера с венцом маховика двигателя и тем самым повысить надежность системы электростартерного пуска двигателя.
Источники информации
1 Акимов С.В., Боровских Ю.И., Чижков Ю.П. Электрическое и электронное оборудование автомобилей. – М.: Машиностроение 1988.
Формула изобретения
Система электростартерного пуска двигателя, содержащая аккумуляторную батарею, включатель зажигания и стартера, емкостный накопитель энергии, диод, через который осуществляется заряд емкостного накопителя энергии, реле включения стартера и электрический стартер, отличающаяся тем, что в нее дополнительно установлены реле подключения накопителя энергии к стартеру и диод, обеспечивающий разряд емкостного накопителя энергии только через стартер.
РИСУНКИ
MM4A – Досрочное прекращение действия патента СССР или патента Российской Федерации на изобретение из-за неуплаты в установленный срок пошлины за поддержание патента в силе
Дата прекращения действия патента: 04.11.2007
Извещение опубликовано: 10.05.2009 БИ: 13/2009
|