|
|
(21), (22) Заявка: 2005112903/06, 28.04.2005
(24) Дата начала отсчета срока действия патента:
28.04.2005
(43) Дата публикации заявки: 20.11.2006
(46) Опубликовано: 27.08.2007
(56) Список документов, цитированных в отчете о поиске:
ГОЛОДНОВ Ю.М. и др. Генераторы для ветровых, малых гидравлических и приливных электростанций. – М.: ВИНИТИ, 1992, с.51-55. RU 2075638 C1, 20.03.1997. RU 2113616 C1, 20.06.1998. RU 2172864 C2, 27.08.2001. RU 2231679 C2, 27.06.2004. SU 1812334 A1, 30.04.1989. WO 80/02056 A1, 02.10.1980.
Адрес для переписки:
143965, Московская обл., г. Реутов, ул. Молодежная, 6, кв.58, А.Н. Лавренову
|
(72) Автор(ы):
Вовк Альберт Васильевич (RU), Кулаков Александр Валерьевич (RU), Лавренов Александр Николаевич (RU), Мымрин Владимир Николаевич (RU), Палкин Максим Вячеславович (RU), Рыбаулин Василий Михайлович (RU), Смирнов Андрей Владимирович (RU)
(73) Патентообладатель(и):
Вовк Альберт Васильевич (RU), Кулаков Александр Валерьевич (RU), Лавренов Александр Николаевич (RU), Мымрин Владимир Николаевич (RU), Палкин Максим Вячеславович (RU), Рыбаулин Василий Михайлович (RU), Смирнов Андрей Владимирович (RU)
|
(54) СПОСОБ УПРАВЛЕНИЯ ВЕТРОЭНЕРГЕТИЧЕСКОЙ УСТАНОВКОЙ (ВАРИАНТЫ)
(57) Реферат:
Изобретение относится к способам управления ветроэнергетическими установкам (ВЭУ) с самоориентирующейся по ветру горизонтальной осью вращения ветроколеса (ВК). В способе управления ВЭУ, включающем синхронный разворот лопастей ВК относительно плоскости его вращения в диапазоне углов от конструктивно минимального о до флюгерного ф, а также удержание лопастей ВК на установочном угле , при котором стабилизируют вращение ВК в диапазоне номинальной угловой скорости рабочего режима min ном max, а также включение/выключение нагрузки ВЭУ и/или тормоза ВК, при раскрутке ВК от ветрового потока, ориентирование лопастей ВК производят с предварительно установленной угловой скоростью разворота лопастей относительно их продольных осей от угла ф> до угла о< , при этом фиксируют время tp разгона ВК до заданной угловой скорости o ном, или за заданное время t0 фиксируют угловую скорость разгона ВК p ном, далее сравнивают значение tp или p с их предварительно установленным пороговым значением или , при tp или p доводят вращение ВК до угловой скорости max и включают нагрузку с переходом ВК в диапазон номинальной стабилизируемой угловой скорости ном рабочего режима, а при tp< или p> останавливают ВК посредством перевода лопастей на угол ф и включения нагрузки и/или тормоза, при этом одновременно включают таймер на предварительно установленное время задержки tз, а по окончании tз выключают тормоз, нагрузку и вновь переводят ВК в режим раскрутки. При достижении в рабочем режиме ветроколесом угловой скорости < min осуществляют разворот лопастей ВК – с предварительно установленной угловой скоростью этого разворота – от угла до o до достижения ветроколесом ном, причем при сохранении условия < min далее выключают нагрузку, а лопасти ВК фиксируют на угле 10°< <50°. При достижении в рабочем режиме ветроколесом угловой скорости   max осуществляют разворот лопастей ВК – с предварительно установленной угловой скоростью этого разворота – от угла до ф до достижения ВК ном, причем при сохранении условия > max далее включают тормоз ВК, а также таймер на предварительно установленное время задержки tз, при этом по окончании tз выключают тормоз, нагрузку и вновь переводят ВК в режим раскрутки. Реализация способа позволит обеспечить автономную автоматическую (безлюдную) работу ВЭУ. 2 н. и 4 з.п. ф-лы, 1 ил.
Изобретение относится к ветроэнергетическим (в т.ч. ветроэлектрическим) установкам (ВЭУ) с самоориентирующейся по ветру горизонтальной осью вращения ветроколеса (ВК), а более конкретно – к способам управления такими ВЭУ.
Известны способы управления ВЭУ с горизонтальной осью вращения ВК. Например, в т.н. «тихоходных» ВЭУ распространение получили способы управления (регулирования) путем вывода ветроколеса из-под ветра давлением, создаваемым воздушным потоком на дополнительные поверхности – боковые планы; или давлением на ВК, ось вращения которого смещена (эксцентрично расположена) относительно вертикальной оси его разворота по ветру. В исходное положение ветроколесо возвращается, например, усилием пружины. Принудительная остановка ВК производится, например, через систему тросов лебедкой. В большинстве т.н. «быстроходных» ВК регулирование осуществляется поворотом лопасти или ее концевой части относительно продольной оси, например, вследствие комбинированного действия на нее давления воздушного потока и момента ее центробежных сил (в т.ч. включая балансировочные грузы лопасти), под действием усилия центробежного регулятора и т.п. – см., например, «Большая советская энциклопедия», М., Изд-во «Советская энциклопедия», 1971 г., т.4, стр.590-594.
Известна ВЭУ «Growian-1» (ФРГ) с самоориентирующейся по ветру горизонтальной осью вращения ВК, – ближайший аналог (прототип), система управления (СУ) которой обеспечивает синхронное ориентирование (разворот) лопастей ветроколеса относительно плоскости его вращения в диапазоне углов от конструктивно минимального ( o) до флюгерного ( ф) – в режиме раскрутки, рабочем (энергогенерирующем) либо останова ВК; СУ обеспечивает также выведение лопастей ВК на установочный (близкий к оптимальному) угол ( ), при котором стабилизируют вращение ВК в диапазоне номинальной угловой скорости рабочего режима (18,5 об/мин ± 15% для ВЭУ «Growian-1»), кроме того, СУ осуществляет включение/выключение нагрузки ВЭУ и/или тормоза ВК – см., например, Ю.М.Голоднов, А.В.Пиковский «Генераторы для ветровых, малых гидравлических и приливных электростанций», М., ВИНИТИ, 1992 г, стр.51-55.
Однако способ управления ВЭУ – ближайший аналог, реализуемый СУ ВЭУ «Growian-1», оптимизирован для параллельной работы с электросетью. При работе же ВЭУ в автономном режиме, когда не требуется строгого согласования параметров силы тока/напряжения/фазы с параллельными сетевыми параметрами, но обязательна высокая надежность при автоматическом (безлюдном) функционировании ветроустановки, структура СУ и аппаратно-программная реализация способа управления ВЭУ, реализованная на ближайшем аналоге, является, с одной стороны, неоправданно переразмеренной и громоздкой (по критерию «стоимость-эффективность»), с другой стороны, недостаточной для полностью автономной автоматической работы (в т.ч. многократного штормового флюгерования с последующим автоматическим перезапуском и выходом в штатный энергогенерирующий режим; автоматической самодиагностики, в т.ч. с возможностью переконфигурирования, ключевых блоков ВЭУ; применения оптимальной фильтрации разгонных параметров ВК с учетом ветровых порывов, др.).
Целью предлагаемого изобретения является создание способа управления ветроустановкой, обеспечивающего ее автономную автоматическую (безлюдную) работу при использовании в качестве датчика скорости ветра непосредственно ветроколеса ВЭУ.
Указанная цель достигается тем, что в способе управления ветроэнергетической установкой с самоориентирующейся по ветру горизонтальной осью вращения ветроколеса, включающем синхронное ориентирование (разворот) лопастей ВК относительно плоскости его вращения в диапазоне углов от конструктивно минимального о до флюгерного ф (в режиме раскрутки, рабочем или останова ВК), а также удержание лопастей ВК на установочном угле , при котором стабилизируют вращение ВК в диапазоне номинальной угловой скорости рабочего режима min ном max, а также включение/выключение нагрузки ВЭУ и/или тормоза ВК, – при раскрутке ВК от ветрового потока, ориентирование лопастей ВК производят (с предварительно установленной постоянной или переменной угловой скоростью разворота лопастей относительно их продольных осей ) от угла ф> до угла o< , при этом фиксируют время tp разгона ВК до заданной контрольной угловой скорости o ном или за заданное контрольное время t0 фиксируют угловую скорость разгона ВК p ном, далее сравнивают значение tp или p с их предварительно установленным пороговым значением или , при tp или р доводят вращение ВК до угловой скорости max и включают нагрузку – с переходом ВК в диапазон номинальной стабилизируемой угловой скорости ном рабочего режима, а при tр< или p> останавливают ВК посредством перевода лопастей на угол ф и включения нагрузки и/или тормоза, при этом одновременно включают таймер на предварительно установленное время задержки tз, а по окончании tз выключают тормоз, нагрузку и вновь переводят ВК в режим раскрутки.
При уменьшении в рабочем режиме ном менее min (достижении ветроколесом угловой скорости < min) осуществляют разворот лопастей ВК – с предварительно установленной постоянной или переменной угловой скоростью этого разворота – от угла до o до достижения ветроколесом ном, причем при сохранении условия < min далее выключают нагрузку, а лопасти ВК фиксируют на угле 10°  50°.
При увеличении в рабочем режиме ном более max (достижении ветроколесом угловой скорости > max) осуществляют разворот лопастей ВК – с предварительно установленной угловой скоростью этого разворота – от угла до ф до достижения ВК ном, причем при сохранении условия > max далее включают тормоз ВК, а также таймер на предварительно установленное время задержки tз, при этом по окончании tз выключают тормоз, нагрузку и вновь переводят ВК в режим раскрутки.
Кроме того, дополнительно вводят блокировку тормоза, которая в случае его неисправности воспрещает раскрутку ВК по окончании tз.
Кроме того, дополнительно вводят световые и/или радиомаяки (индикаторные устройства), сигнализирующие об отказе нагрузки, и/или тормоза, и/или синхронного ориентирования лопастей (устройства разворота лопастей), и/или включении/выключении режима раскрутки, или рабочего, или останова (торможения) ВК ВЭУ.
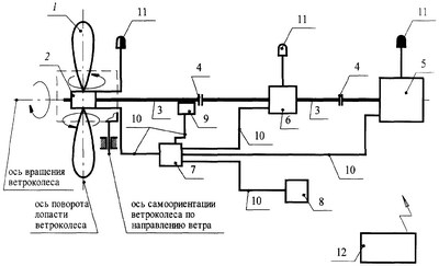
На чертеже представлена структурная схема ВЭУ, СУ которой реализует предложенный способ управления. Приняты обозначения:
1 – лопасть ВК,
2 – устройство синхронного разворота лопастей в диапазоне углов от ф до о,
3 – силовая передача крутящего момента от ВК к нагрузке,
4 – предохранительная/компенсирующая муфта,
5 – нагрузка,
6 – тормоз,
7 – управляющее устройство,
8 – таймер,
9 – датчик оборотов ВК,
10 – линия командно-информационной связи,
11 – сигнализатор (маяк),
12 – источник энергопитания.
Функционирование ВЭУ по данному способу управления осуществляется следующим образом. При начальном переводе ветроустановки в режим штатной эксплуатации (либо автономном автоматическом перезапуске ВЭУ по таймеру) лопасти поз.1 ВК устанавливаются во флюгерное положение (на угол ф) посредством устройства синхронного разворота поз.2 по команде управляющего устройства поз.7. После этого выключают нагрузку поз.5 и/или тормоз поз.6 – если они были включены – и осуществляют с предварительно установленной (заданной априори) постоянной или переменной угловой скоростью синхронный перевод (разворот) лопастей поз.1 ВК из флюгерного положения ф к положению конструктивно минимального («антифлюгерного») угла о. Данный режим предусматривает использование ветроколеса ВЭУ в качестве датчика скорости ветра (с «идеальной» фильтрацией порывов ветра для каждого конкретного ВК).
При этом в процессе раскрутки ветроколеса от ветрового потока фиксируют:
либо время tp разгона ВК до заданной априори контрольной угловой скорости о ном,
либо угловую скорость разгона ВК р ном за заданное контрольное время t0.
Контроль tp – таймером поз.8, p – датчиком оборотов поз.9. Далее сравнивают значение tp или p с их предварительно установленным пороговым значением или (осуществляется управляющим устройством поз.7). При tp или р (что соответствует нештормовой скорости ветра) доводят вращение ВК – посредством дальнейшего разворота лопастей поз.1 с предварительно установленной постоянной или переменной угловой скоростью этого разворота – до угловой скорости max (задается априори) и включают нагрузку поз.5. При этом – за счет перераспределения кинетического момента ВК на нагрузку поз.5 – угловая скорость вращения ветроколеса уменьшается до значения min ном max (контроль – по датчику оборотов поз.9 ВК). Управляющее устройство поз.7 поддерживает данный рабочий режим. При этом при уменьшении скорости ветрового потока и достижении ветроколесом угловой скорости < min производится разворот лопастей поз.1 ВК (с заданной угловой скоростью ) от текущего значения установочного угла до o (в пределе) – до достижения ветроколесом номинальной угловой скорости ном. При этом, если сохраняется < min, нагрузку поз.5 далее выключают, а лопасти ВК фиксируют на угле 10°  50° (угол наивыгоднейшей раскрутки ненагруженного ВК из штилевого состояния).
Соответственно, при увеличении скорости ветрового потока и достижении на рабочем режиме ветроколесом угловой скорости > max – производится разворот лопастей поз.1 ВК (с заданной угловой скоростью их разворота ) от текущего значения установочного угла до ф (в пределе) – до достижения ветроколесом номинальной угловой скорости ном. Причем при сохранении условия > max (например, на углах   ф– , где =3-25°) – включают тормоз поз.6 ВК и одновременно таймер поз.8 (на предварительно установленное время задержки tз). По окончании tз – выключают тормоз поз.6, нагрузку поз.5 и вновь переводят ВК в режим раскрутки (т.е. осуществляют автономный автоматический перезапуск ВЭУ).
В качестве дополнительных ступеней предохранения ВЭУ, СУ при работе по указанному способу может вводить блокировку тормоза поз.6, которая в случае его неисправности воспрещает раскрутку ВК, в т.ч. по окончании tз.
Кроме того, в структуру ВЭУ могут быть дополнительно введены световые и/или радиомаяки (индикаторные устройства) поз.11, сигнализирующие, например, об отказе нагрузки поз.5, и/или тормоза поз.6, и/или устройства разворота лопастей поз.2 (что приводит к невозможности синхронного ориентирования лопастей поз.1), и/или включении (либо выключении) режима раскрутки, или рабочего, или торможения (останова) ВК.
В рамках представленной на чертеже структурной схемы ВЭУ предполагается традиционное для установок этого типа (с самоориентирующейся по ветру горизонтальной осью вращения ВК) сопряжение ВК и целевой нагрузки поз.5 (включая в состав нагрузки в т.ч. редукторы, мультипликаторы, приводы и т.п.) через силовую передачу поз.3 (с предохранительными/компенсирующими муфтами поз.4), а также управляющего устройства поз.7 с оконечными устройствами поз.2, 5, 6, 8, 9, 11 через линии командно-информационной связи поз.10; при этом энергопитание всех потребителей обеспечивается от специализированного источника поз.12, например электрогенератора (в качестве дублирующих источников энергопитания поз.12 могут применяться также инерционные маховики, электрические аккумуляторы, фотоэлектрические преобразователи – солнечные батареи и т.п.).
Предложенное техническое решение – способ управления ветроэнергетической установкой – при его реализации на ВЭУ с самоориентирующейся по ветру горизонтальной осью вращения ВК (которые составляют, по разным оценкам, от 85 до 91% современного парка ВЭУ) позволит обеспечить ее автономную автоматическую (безлюдную) работу, что актуально для регионов с малой плотностью населения и/или низкой квалификацией привлекаемого обслуживающего персонала. При этом использование ветроколеса ВЭУ в качестве датчика скорости ветра (что обеспечивает практически «идеальную» фильтрацию порывов ветра для конкретного ВК) позволяет перейти к программно-аппаратной реализации ВЭУ, более предпочтительной по критерию «стоимость – эффективность».
Формула изобретения
1. Способ управления ветроэнергетической установкой (ВЭУ) с самоориентирующейся по ветру горизонтальной осью вращения ветроколеса (ВК), включающий синхронное ориентирование лопастей ветроколеса относительно плоскости его вращения в диапазоне углов от конструктивно минимального о до флюгерного ф в режиме раскрутки, рабочем или останова ВК, удержание лопастей ВК на установочном угле , при котором стабилизируют вращение ВК в диапазоне номинальной угловой скорости рабочего режима min ном max, включение/выключение нагрузки ВЭУ и/или тормоза ВК, отличающийся тем, что при раскрутке ВК от набегающего ветрового потока разворот лопастей ВК производят с предварительно установленной постоянной или переменной угловой скоростью от угла ф> до угла о< , при этом фиксируют время tp разгона ВК до заданной контрольной угловой скорости o ном, далее сравнивают значение tp с его предварительно установленным пороговым значением , при tp доводят вращение ВК до угловой скорости max и включают нагрузку, с переходом ВК в диапазон номинальной стабилизируемой угловой скорости ном рабочего режима, а при tp< останавливают ВК посредством перевода лопастей на угол ф и включения нагрузки и/или тормоза, при этом одновременно включают таймер на предварительно установленное время задержки tз, а по окончании tз выключают тормоз, нагрузку и вновь переводят ВК в режим раскрутки.
2. Способ управления ВЭУ по п.1, отличающийся тем, что при достижении ВК в рабочем режиме угловой скорости < min осуществляют разворот лопастей ВК с предварительно установленной угловой скоростью от угла до о до достижения ВК ном, но при сохранении < min далее выключают нагрузку, а лопасти ВК фиксируют на угле 10°  50°.
3. Способ управления ВЭУ по п.1, отличающийся тем, что при достижении ВК в рабочем режиме угловой скорости > max осуществляют разворот лопастей ВК с предварительно установленной угловой скоростью от угла до ф до достижения ВК ном, причем при сохранении > max, далее включают тормоз ВК, а также таймер на предварительно установленное время задержки tз, при этом по окончании tз выключают тормоз, нагрузку и вновь переводят ВК в режим раскрутки.
4. Способ управления ВЭУ по п.1, отличающийся тем, что дополнительно вводят блокировку тормоза, которая в случае его неисправности воспрещает раскрутку ВК по окончании tз.
5. Способ управления ВЭУ по п.1, отличающийся тем, что дополнительно вводят световые и/или радиомаяки, сигнализирующие об отказе нагрузки, и/или тормоза, и/или синхронного ориентирования лопастей, и/или включении/выключении режима раскрутки, или рабочего, или останова ВК.
6. Способ управления ветроэнергетической установкой (ВЭУ) с самоориентирующейся по ветру горизонтальной осью вращения ветроколеса (ВК), включающий синхронное ориентирование лопастей ветроколеса относительно плоскости его вращения в диапазоне углов от конструктивно минимального о до флюгерного ф в режиме раскрутки, рабочем или останова ВК, удержание лопастей ВК на установочном угле , при котором стабилизируют вращение ВК в диапазоне номинальной угловой скорости рабочего режима min ном max, включение/выключение нагрузки ВЭУ и/или тормоза ВК, отличающийся тем, что при раскрутке ВК от набегающего ветрового потока разворот лопастей ВК производят с предварительно установленной постоянной или переменной угловой скоростью от угла ф> до угла о< , при этом за заданное контрольное время to фиксируют угловую скорость разгона ВК р ном, далее сравнивают значение р с предварительно установленным пороговым значением , при р доводят вращение ВК до угловой скорости max и включают нагрузку, с переходом ВК в диапазон номинальной стабилизируемой угловой скорости ном рабочего режима, а при р> останавливают ВК посредством перевода лопастей на угол ф и включая нагрузки и/или тормоза, при этом одновременно включают таймер на предварительно установленное время задержки tз, а по окончании tз выключают тормоз, нагрузку и вновь переводят ВК в режим раскрутки.
7. Способ управления ВЭУ по п.6, отличающийся тем, что при достижении ВК в рабочем режиме угловой скорости < min осуществляют разворот лопастей ВК с предварительно установленной угловой скоростью от угла до о до достижения ВК ном, но при сохранении < min, далее выключают нагрузку, а лопасти ВК фиксируют на угле 10°  50°.
8. Способ управления ВЭУ по п.6, отличающийся тем, что при достижении ВК в рабочем режиме угловой скорости > max осуществляют разворот лопастей ВК с предварительно установленной угловой скоростью от угла до ф до достижения ВК ном, причем при сохранении > max, далее включают тормоз ВК, а также таймер на предварительно установленное время задержки tз, при этом по окончании tз выключают тормоз, нагрузку и вновь переводят ВК в режим раскрутки.
9. Способ управления ВЭУ по п.6, отличающийся тем, что дополнительно вводят блокировку тормоза, которая в случае его неисправности воспрещает раскрутку ВК по окончании tз.
10. Способ управления ВЭУ по п.6, отличающийся тем, что дополнительно вводят световые и/или радиомаяки, сигнализирующие об отказе нагрузки, и/или тормоза, и/или синхронного ориентирования лопастей, и/или включении/выключении режима раскрутки, или рабочего, или останова ВК.
РИСУНКИ
|
|