|
|
(21), (22) Заявка: 2005125874/28, 16.08.2005
(24) Дата начала отсчета срока действия патента:
16.08.2005
(46) Опубликовано: 27.07.2007
(56) Список документов, цитированных в отчете о поиске:
RU 2146042 C1, 27.02.2000. SU 403961 A, 26.10.1973. US 4520650 A, 04.06.1985. ТС-6 Приборы и устройства для контроля и регулирования технологических процессов. Выпуск 6. Имитационные методы и средства поверки расходомеров и уровнемеров. – М.: Информприбор, 1988, с.15-22.
Адрес для переписки:
129085, Москва, пр-кт Мира, 95, ОАО “НИИТеплоприбор”
|
(72) Автор(ы):
Вельт Иван Дмитриевич (RU), Михайлова Юлия Владимировна (RU), Овчинников Алексей Павлович (RU), Терёхина Надежда Викторовна (RU)
(73) Патентообладатель(и):
Открытое акционерное общество “Научно-исследовательский институт теплоэнергетического приборостроения” ОАО “НИИТеплоприбор” (RU)
|
(54) СПОСОБ ГРАДУИРОВКИ И ПОВЕРКИ ЭЛЕКТРОМАГНИТНЫХ РАСХОДОМЕРОВ
(57) Реферат:
Изобретение основано на имитационном моделировании процесса измерения электромагнитного расходомера. Способ поверки предусматривает размещение в рабочей области на поверхности канала расходомера множества (n) одинаковых малогабаритных индукционных катушек, расположенных равномерно, с одинаковым шагом. Напряжение в каждой катушке, наведенное магнитным полем первичного преобразователя, интегрируют и вычисляют параметр i, характеризующий интенсивность магнитного поля на каждой локальной поверхности канала, на которой размещена соответствующая малогабаритная индукционная катушка. По полученным значениям i для всех (n) локальных площадей поверхности канала вычисляют коэффициент преобразования первичного преобразователя электромагнитного расходомера для заданного распределения скорости потока в канале. Изобретение обеспечивает поверку электромагнитных расходомеров при любых задаваемых кинематических структурах потока (т.е. при различных распределениях скорости потока в канале). 3 ил.
Изобретение относится к области приборостроения, а именно к технике измерения расхода с помощью электромагнитных расходомеров, к их градуировке и поверке имитационным способом.
Известно, что электромагнитные расходомеры мало чувствительны к изменению распределения скорости потока в канале [1]. Для поверки электромагнитных расходомеров при различных кинематических структурах потока (т.е. при различных распределениях скорости потока в канале) применяют способ, основанный на имитационном моделировании процесса измерения электромагнитного расходомера.
Известен имитационный способ поверки электромагнитных расходомеров, предусматривающий преобразование магнитного поля первичного преобразователя в электрическое напряжение с помощью индукционной катушки, помещаемой в канал; интегрирование электрического напряжения, полученного на выходных клеммах индукционной катушки, и определение коэффициента преобразования расходомера Кр [2].
Для поверки электромагнитных расходомеров при различных кинематических структурах потока в качестве преобразователя магнитного поля применяют индукционные катушки, распределение витков которых выполнено по законам поверхностных весовых функций, соответствующих различным распределениям скорости потока в канале расходомера [3].
Недостатком применяемого способа поверки электромагнитного расходомера при различных распределениях скорости потока является необходимость замены индукционных катушек, т.к. каждая катушка соответствует одному определенному распределению скорости потока в канале расходомера. Кроме того, для расходомеров большого диаметра (Ду 200-1000 мм и более) индукционные катушки представляют собой громоздкие и сложные изделия.
Предлагаемое изобретение позволяет устранить эти недостатки.
Способ поверки электромагнитных расходомеров при различных распределениях скорости потока предусматривает размещение в рабочей области на поверхности канала электромагнитного расходомера множества (n) одинаковых малогабаритных индукционных катушек, расположенных по поверхности канала равномерно, с одинаковым шагом; интегрирование наведенного магнитным полем первичного преобразователя напряжения в каждой катушке и вычисление параметра i, характеризующего интенсивность магнитного поля на каждой локальной поверхности канала, на которой размещена соответствующая малогабаритная индукционная катушка, причем параметр i вычисляется по формуле:

где Сi – постоянная времени интегрирования i-той индукционной катушки, ki – отношение напряжения, полученного в результате интегрирования выходного напряжения i-той индукционной катушки, к напряжению на сопротивлении r, включенном в цепь питания индуктора, Ni – суммарная площадь витков i-той катушки.
По полученным значениям параметров интенсивности магнитного поля для всех (n) локальных площадей поверхности канала вычисляют коэффициент преобразования первичного преобразователя электромагнитного расходомера для заданного распределения скорости потока в канале по формуле:

где wi – значение величины поверхностной весовой функции, вычисленное для i-той локальной поверхности канала при заданной форме распределения скорости потока, D – диаметр трубопровода. В зависимости от задаваемой формы распределения скорости потока изменяются значения wi и вычисляется соответствующий ей коэффициент Кр.
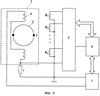
Схемы устройства для реализации предлагаемого способа поверки электромагнитных расходомеров при различных структурах потока изображены на фиг.1-3. На фиг.1 изображена индукционная катушка, используемая для реализации рассмотренного способа градуировки и поверки электромагнитного расходомера при различных распределениях скорости потока. Катушка имеет плоскую форму, витки катушки представляют собой спираль, начало и конец которой выведены на выходные клеммы. Для повышения ее чувствительности витки катушки плотно навиты (с минимальным межвитковым расстоянием), катушка может быть выполнена печатным способом и может быть многослойной. Катушка имеет небольшие габариты, ее диаметр составляет более 1/10 внутреннего диаметра канала. На фиг.2 изображен каркас с множеством малогабаритных плоских индукционных катушек 2, приведена примерная схема их расположения на внутренней поверхности канала расходомера. Для удобства размещения катушек в канале они расположены на цилиндрическом каркасе, который вставляется в канал расходомера таким образом, что каждая катушка касается своего участка внутренней поверхности канала, причем ось 3, вокруг которой произведена намотка каждой катушки, направлена перпендикулярно тому участку поверхности канала, на котором расположена соответствующая катушка. Каркас с катушками ориентирован относительно осей канала расходомера следующим образом: ось x направлена по линии, соединяющей электроды, ось у направлена перпендикулярно линии, соединяющей электроды и оси канала z. Все оси пересекаются в центре рабочего объема канала. На каркасе имеются две метки 1, которые должны совпадать с электродами при установке каркаса в канале. На фиг.3 изображена блочная схема, с помощью которой реализуется предлагаемый способ. На схеме изображен первичный преобразователь электромагнитного расходомера 1, состоящий из трубы 2 с двумя электродами 3 и двумя индукторными катушками возбуждения магнитного поля 4. Малогабаритные катушки на схеме обозначены через K1, K2…Кn, их выходы подключены к переключателю 5, программно управляемому от вычислительного устройства 6. Питание низкочастотным током индукторных катушек 4 осуществляется от источника 7, также управляемого вычислителем 6.
Работа устройства осуществляется следующим образом. Напряжения малогабаритных катушек K1, К2…Кn и напряжение, снимаемое с сопротивления г поочередно, с помощью переключателя 5 подключаются к вычислительному устройству. В вычислительном устройстве производится оцифровка всех входных напряжений. Причем напряжения, снимаемые с катушек K1, К2…Кn, далее интегрируются, вычисляются по формуле (1) параметры i интенсивности магнитного поля локальных участков поверхности канала, а затем вычисляются по формуле (2) коэффициенты Кр, соответствующие различным задаваемым распределениям скорости потока в канале. Распределение скорости потока задается программно, например, в виде таблиц коэффициентов поверхностной весовой функции wi для различных распределений скорости потока. Используя полученные коэффициенты Кр, далее производится поверка приборов известным способом согласно [2].
Таким образом, предложенное решение позволяет поверять электромагнитный расходомер при любых задаваемых структурах потока измеряемой среды в канале и тем самым расширяет функциональные возможности имитационного способа градуировки и поверки электромагнитных расходомеров.
Источники изобретения
1. Кремлевский П.П. Расходомеры и счетчики количества. Л., Машиностроение, 1989 г.
2. Патент RU 2146042 С1, 7 G01F 25/00, БИ №6, 2000.
3. Изобретение СССР N 627343, G01F, БИ № 37, 1978 г.
Формула изобретения
Способ поверки электромагнитных расходомеров, включающий размещение в рабочей области канала электромагнитного расходомера индукционной катушки, интегрирование электрического напряжения на выходных клеммах катушки, наведенного магнитным полем первичного преобразователя, измерение отношения ki проинтегрированного напряжения индукционной катушки к напряжению, выделяемому на сопротивлении r, включенном в цепь питания индукционной катушки, и определение коэффициента преобразования первичного преобразователя электромагнитного расходомера, отличающийся тем, что в рабочей области на поверхности канала размещают множество (n) индукционных катушек, выполняют поочередно интегрирование выходного электрического напряжения каждой катушки, наведенного магнитным полем первичного преобразователя, далее производят вычисление параметров i интенсивности магнитного поля на локальных поверхностях, на которых размещены соответствующие индукционные катушки, причем параметр i вычисляют по формуле

где Ci – постоянная времени интегрирования, Ni – суммарная площадь витков i-й катушки, и по полученным значениям параметров i интенсивности магнитного поля, для всех локальных площадей поверхности канала вычисляют коэффициент преобразования Кр первичного преобразователя электромагнитного расходомера по формуле

где Wi – значение величины поверхностной весовой функции, вычисленное для i-й локальной поверхности канала при заданной форме распределения скорости потока, D – диаметр трубопровода.
РИСУНКИ
MM4A – Досрочное прекращение действия патента СССР или патента Российской Федерации на изобретение из-за неуплаты в установленный срок пошлины за поддержание патента в силе
Дата прекращения действия патента: 17.08.2007
Извещение опубликовано: 20.12.2008 БИ: 35/2008
|
|