|
|
(21), (22) Заявка: 2004129722/12, 05.03.2003
(24) Дата начала отсчета срока действия патента:
05.03.2003
(30) Конвенционный приоритет:
06.03.2002 FR 0202833
(43) Дата публикации заявки: 10.06.2005
(46) Опубликовано: 27.06.2007
(56) Список документов, цитированных в отчете о поиске:
US 4626289 А, 02.12.1986;. US 6054022 A, 25.04.2000;. US 4681658 A, 21.07.1987;. WO 01/75204 A2, 11.10.2001;. SU 700058 A3, 25.11.1979;. RU 2084413 C1, 20.07.1997..
(85) Дата перевода заявки PCT на национальную фазу:
06.10.2004
(86) Заявка PCT:
FR 03/00701 (05.03.2003)
(87) Публикация PCT:
WO 03/074785 (12.09.2003)
Адрес для переписки:
129010, Москва, ул. Б.Спасская, 25, стр.3, ООО “Юридическая фирма Городисский и Партнеры”, пат.пов. С.А.Дорофееву
|
(72) Автор(ы):
ДРУ Мишель (FR)
(73) Патентообладатель(и):
СЭН-ГОБЭН ВЕТРОТЕКС ФРАНС С.А. (FR)
|
(54) МОКРЫЙ СПОСОБ ИЗГОТОВЛЕНИЯ МАТА ИЗ РУБЛЕНЫХ ПРЯДЕЙ
(57) Реферат:
Изобретение относится к способу изготовления мата из рубленых прядей, который может быть использован для усиления термореактивных смол. Способ содержит следующие последовательные стадии: стадию диспергирования рубленых прядей в оборотной воде, которые высушены после проклеивания в проклеивающей жидкости, содержащей органосилан и пленкообразователь; стадию формования полотна посредством пропуска дисперсии по формовочной сетке, через которую стекает оборотная вода, при этом пряди удерживаются на указанной сетке; стадию нанесения связующего и стадию термообработки. Получают маты из рубленых прядей, имеющих равномерную массу на единицу площади, в общем, в пределах 50 и 1100 г/м2. Изобретение позволяет получать равномерные маты с минимальным количеством элементарных волокон. 2 н. и 23 з.п. ф-лы, 1 ил.
Изобретение относится к мокрому способу изготовления мата из рубленых прядей. Такие маты обычно изготавливают сухим способом, который является не очень производительным (низкая скорость машины и ее низкая производительность), к тому же при нем получают маты с низкой и с несколько неравномерной массой.
Задачей изобретения является изготовление мата, в котором элементарные волокна по возможности собраны в виде прядей. Следовательно, задачей изобретения является сведение к минимуму количества элементарных волокон.
В патентном документе US 6291152 предложен мокрый способ, при котором рубленые пряди вначале разделяют на волокна, а полученные волокна затем вновь агломерируют, используя флоккулянты, содержащиеся в оборотной воде (аэрированном потоке). Поэтому при этом способе требуется особый состав оборотной воды, и, кроме того, повторная агломерация не является однородной.
В патентном документе WO 01/75204 предлагается мокрый способ изготовления тонкого мата, при котором волокна проклеивают эпоксидной смолой или поливиниловым спиртом, при этом проклеивающее вещество не высушивают в период между его нанесением на волокна и использованием указанных волокон в процессе изготовления тонкого мата. При этом способе получают ткань, имеющую слабые усиливающие свойства, особенно в отношении полиэфирных смол. Кроме того, в оборотной воде остается небольшая часть рубленых прядей, большинство которых разделяется на волокна во время технологического процесса. Наконец, этот мокрый способ не действует при содержании волокон в оборотной воде больше, чем 0,05 вес.%.
Среди патентных документов, относящихся к предшествующему уровню техники, можно также упомянуть WO 98/11299, US 4118272, US 4242404, US 4112174, WO 99/45198, US 6054022.
Данное изобретение позволяет решить вышеупомянутые проблемы. Способ согласно изобретению содержит следующие последовательные стадии:
– стадию диспергирования рубленых прядей в оборотной воде, которые высушены после проклеивания проклеивающей жидкостью, содержащей органосилан и пленкообразователь,
– стадию формования полотна посредством пропуска дисперсии по формовочной сетке, через которую стекает оборотная вода, при этом пряди удерживаются на указанной сетке,
– стадию нанесения связующего и
– стадию термообработки.
Высушенные рубленые пряди, используемые при способе согласно изобретению, следовательно, получают при следующих последовательных стадиях изготовления:
– стадии проклеивания прядей с использованием жидкости, содержащей органосилан и пленкообразователь,
– стадии сушки проклеенных прядей и
– стадии рубки высушенных проклеенных прядей.
Органосилан предпочтительно содержит, по меньшей мере, одну углерод-углеродную двойную связь.
Органосиланом, используемым во время проклеивания, обычно является гидролизованное производное алкоксисилана, который сам обычно содержит триалкоксисилановую группу, т.е. -Si(OR)3, где R обозначает углеводородный радикал, такой как, например, метиловый, этиловый, пропиловый или бутиловый радикал. Следовательно, органосиланом может быть гидролизованное производное одного или следующих соединений:
– метакриловый алкоксисилан,
– 3-метакрилоксипропилтриметоксисилан,
– винилалкоксисилан,
– винилтриэтоксисилан,
– три(2-метоксиэтокси)винилсилан,
– ариламиноалкоксисилан,
– алкоксиаминосилан,
– 3-аминопропилтриэтоксисилан,
– N-(2-аминоэтил)-3-аминопропилтриметоксисилан,
– 2-(3,4-эпоксициклогексил)этилтриметоксисилан,
– 3-глицидоксипропилтриметоксисилан,
– эпоксиалкоксисилан,
– триацетоксивинилалкоксисилан.
Органосилан обычно присутствует в проклеивающей жидкости в количестве от 0,05 до 1 вес.% и предпочтительно от 0,2 до 0,6 вес.%.
Пленкообразователь может быть выбран из следующего перечня:
– гомополивинилацетат,
– сополимер силана и винилацетата,
– сополимер эпоксида и поливинилацетата,
– сополимер поливинилацетата и N-метилолакриламида,
– полиэпоксиэфир,
– сложный полиэфир,
– полиуретан,
– полиэпоксид,
– сополимер эпоксисоединения и полиуретана,
– сополимер винилацетата и этилена,
– сополимер стирола с, по меньшей мере, одним акрилатом.
Кроме того, можно использовать один из пленкообразователей, упомянутых в «The Manufacturing technology of continuous glass fibers» by K.Loewenstein, Glass Science and Technology 6, Elsevier, 1983.
Пленкообразователь предпочтительно имеет молекулярную массу в пределах 10000 и 100000. После сушки в течение двух часов при 105°С пленкообразователь предпочтительно имеет растворимость в ацетоне при 20°С, равную от 50 до 95%.
Пленкообразователь обычно присутствует в проклеивающей жидкости в количестве от 2 до 10 вес.% и предпочтительно от 3 до 6 вес.%. Если пленкообразователем является поливинилацетат, то проклеивающая жидкость, кроме того, предпочтительно содержит пластификатор, как например, дибутилфталат или диэтиленгликольбензоат.
Кроме того, проклеивающая жидкость предпочтительно содержит замасливатель, который может быть выбран, например, из следующего перечня:
– соль четвертичного аммония с алифатической цепью,
– алкиловый эфир,
– минеральное масло.
Замасливатель может присутствовать в проклеивающей жидкости в количестве от 0,05 до 1 вес.% и предпочтительно от 0,2 до 0,6 вес.%. Если в качестве замасливателя используется соль четвертичного аммония с алифатической цепью, то это соединение может действовать также в качестве антистатика.
Проклеивающая жидкость, кроме того, может содержать антистатик, которым может быть соль четвертичного аммония с алифатической цепью. Антистатик может присутствовать в проклеивающей жидкости в количестве от 0 до 1%.
После проклеивания пряди сматывают в моток для образования куличей, которые можно хранить во влажном состоянии. В дальнейшем влажную прядь можно разматывать до ее сушки и последующей рубки.
Кроме того, после проклеивания можно непрерывно высушивать пряди и затем сматывать их в сухие куличи, которые также можно хранить. Затем можно разматывать сухую прядь до ее рубки.
Кроме того, можно без промежуточного хранения непрерывно осуществлять последовательность из стадий проклеивания, сушки и рубки.
Что касается стадии сушки проклеенных прядей, то их нагревают так, чтобы они содержали воды меньше, чем 0,2 вес.%, и предпочтительно меньше, чем 0,1 вес.%. Эту термообработку обычно осуществляют в интервале температур от 90 до 140°С. Если проклеенные пряди используют в виде влажных куличей, то эта термообработка может быть проведена нагревом влажных куличей из проклеенных прядей в печи с температурой 130°С обычно в течение периода времени, по меньшей мере, 10 часов, например, от 12 до 24 часов. Остаточное содержание воды в прядях можно измерить посредством гравиметрического анализа, измеряя потерю веса 10 граммами проклеенной пряди при температуре 105°С.
После сушки пряди рубят на любой подходящей рубильной машине обычно на отрезки длиной от 20 мм до 110 мм, предпочтительно от 25 до 60 мм.
Проклеенные, рубленые и высушенные пряди в момент их диспергирования в оборотной воде обычно содержат, по меньшей мере, 99 вес.% стекла.
Затем рубленые пряди диспергируют в воде, например, в мешалке. Водный раствор, в котором диспергируют рубленые пряди, называют оборотной водой.
Во время пропускания дисперсии по формовочной сетке рубленые пряди, диспергированные в оборотной воде, могут присутствовать в количестве от 0,06 до 1 вес.%, например, от 0,1 до 1 вес.% от суммы весов прядей и оборотной воды.
В мешалке рубленые пряди можно вначале диспергировать в оборотной воде в количестве от 0,5 до 10 вес.% до последующего разбавления, например, в 10 раз. Однако можно также непосредственно из мешалки получать дисперсию с концентрацией рубленых прядей 0,05-1 вес.% и не проводить никакого разбавления дисперсии до ее направления к формовочной сетке.
Оборотная вода может содержать сгуститель для увеличения ее вязкости. Этот сгуститель может присутствовать в оборотной воде в количестве от 0 до 0,5 вес.%. Этим сгустителем может быть, например, гидроксиэтилцеллюлоза.
Сгуститель предпочтительно вводят в таком количестве, чтобы оборотная вода при 20°С имела вязкость в пределах 1 и 20 мПа·с и предпочтительно в пределах 5 и 12 мПа·с.
Оборотная вода может содержать катионный диспергатор. Этот катионный диспергатор может присутствовать в оборотной воде в количестве от 0 до 0,1 вес.%. Этим катионным диспергатором может быть, например, гуанидин или жирный амин. В частности, можно использовать аэрозоль С61, продаваемой Cytec.
Дисперсию из оборотной воды и рубленых прядей перемешивают и затем направляют к проницаемой формовочной сетке, допускающей протекание оборотной воды и удерживающей рубленые пряди на своей поверхности. Оборотную воду можно отсасывать для того, чтобы улучшить ее извлечение. Оборотная вода может быть направлена на рециркуляцию для того, чтобы снова смешиваться с рублеными прядями. Таким образом, рубленые пряди образуют полотно на поверхности формовочной сетки. Для укладки волокон в дисперсии на формовочную сетку не нужно нагревать смесь оборотной воды и волокон, которая, следовательно, всегда находится при приблизительно комнатной температуре, то есть, при температуре в интервале от 10°С до 50°С и даже от 18°С до 30°С. Таким образом, дисперсия из рубленых прядей и оборотной воды, в общем, постоянно находится при температуре в интервале от 10°С до 50°С или даже от 18°С до 30°С.
После пропуска суспензии по формовочной сетке осуществляют стадию нанесения связующего, которое обычно находится в состоянии водной дисперсии. Это связующее может быть нанесено окунанием между двумя формовочными сетками, при котором материал, удерживаемый между двумя сетками, окунают в ванну с использованием пар направляющих роликов, или оно может быть нанесено наливом, при котором полотно из рубленых прядей поливают струей водной дисперсии, перпендикулярной к указанному полотну и к направлению его движения. Связующее относится к типу тех связующих, которые обычно используют при этом виде производства. Им особенно может быть пластифицированный поливинилацетат (ПВА), сополимер стирола и акрилата или самосшиваемый полиакрилат. Излишнее связующее может быть удалено всасыванием через формовочную сетку. Связующее наносят в таком количестве, чтобы после стадии термообработки его содержание в готовом мате было в пределах 2 и 20 вес.% и предпочтительно в пределах 3 и 6 вес.%.
Назначение термообработки – это испарение воды и проведение возможных химических реакций между различными компонентами, как например, конденсации -ОН групп. Термообработку можно проводить нагревом в интервале 140 и 250°С. Продолжительность термообработки обычно будет от 2 секунд до 3 минут.
Пряди, которые можно использовать в связи с настоящим изобретением, обычно состоят из стекла, а, конкретнее, являются стеклянными прядями. Термин «прядь» понимается как означающий набор из прилегающих волокон, содержащий чаще всего от 10 до 300 элементарных волокон.
Рубленые пряди можно хранить до их диспергирования в оборотной воде.
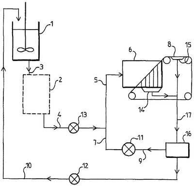
На фиг.1 схематически показан способ непрерывного производства мата после изготовления рубленых прядей. Рубленые пряди вводят в мешалку 1 и перемешивают с оборотной водой до содержания рубленых прядей в смеси рубленых прядей и оборотной воды от 0,5 до 10 вес.% и в основном от 1 до 5 вес.%. По выбору, смесь затем по трубопроводу 5 сливают в резервуар для хранения 2, назначение которого состоит в увеличении продолжительности перемешивания прядей и оборотной воды. Этот резервуар для хранения является необязательным. Затем смесь по трубопроводу 4 стекает к трубопроводу 5, в котором объединяется поток смеси, поступающий по трубопроводу 4, с потоком рециркулирующей оборотной воды, поступающей из напорного ящика 6 по трубопроводу 7. В этот момент значительно уменьшается содержание стеклянных прядей в смеси прядей и оборотной воды, например, приблизительно в 10 раз. Оборотная вода сливается в 14 и, по выбору, отсасывается в 15 через формовочную сетку 8 и рециркулирует по трубопроводу 17. Эта рециркулирующая вода затем разделяется в 16, например, около 10% воды возвращается в мешалку по трубопроводу 10, а около 90% воды возвращается в напорный ящик 6 по трубопроводам 9, 7 и затем по трубопроводу 5. Циркуляция по трубопроводам обеспечивается насосами 11, 12 и 13. Насос 11 – это лопастной насос. На фиг.1 не показаны последующие, более обычные стадии нанесения связующего и термообработки. Мат может быть высушен и термообработан в сушилке с циркуляцией горячего воздуха через ленту.
Изобретение обеспечивает возможность промышленного производства мата из рубленых прядей, имеющего равномерную массу на единицу площади, обычно равную от 50 до 1100 г/м2, особенно около 225, 300, 375, 450, 600 или 900 г/м2. Изобретение позволяет получать очень равномерные маты, особенно когда они имеют низкую массу, т.е. в пределах 70 и 150 г/м2. Мат, изготовленный с использованием способа согласно изобретению, является очень равномерным, что означает, что его масса на единицу площади может изменяться по его поверхности меньше, чем 20%, например, меньше, чем 10%, и даже меньше, чем 5%. В мате согласно изобретению, по меньшей мере, 80 вес.% или даже 90 вес.% элементарных волокон имеются в виде прядей (наборов из прилегающих элементарных волокон), содержащих, по меньшей мере, по 10 элементарных волокон и даже, по меньшей мере, по 25 элементарных волокон.
С целью изготовления композиционных материалов, другими словами, материалов, содержащих отверждающееся связующее, окружающее волокна, мат согласно изобретению может быть пропитан с использованием способов наслаивания и пропитки в открытой форме, например, способами наслаивания и пропитки вручную. Конкретнее, мат согласно изобретению предназначен для пропитки термореактивной смолой, особенно сложным полиэфиром. Мат согласно изобретению позволяет получать композиционный материал, который является замечательным со следующих точек зрения:
– высокая светопропускаемость,
– высокие прочность на изгиб, прочность на растяжение и ударная вязкость (особенно при определении ударной вязкости ненадрезанного образца по Шарпи).
ПРИМЕР 1
Использовали 12 мкм/30 текс Р243 стеклянные пряди, продаваемые Vetrotex, которые покрывали проклеивающим веществом, содержащим органосилан и пленкообразователь из поливинилацетата типа, пластифицированного дибутилфталатом, разрубали на отрезки длиной до 5 см и высушивали до содержания воды меньше, чем 0,2%. Эти пряди использовали при способе, показанном на фиг.1. Концентрация в мешалке была 5 грамм на литр. Концентрация стеклянных прядей при их поступлении на формовочную сетку была 0,075 вес.%. Формовочная сетка двигалась со скоростью 80 м/мин, а расход смеси из прядей и оборотной воды, наливаемой на сетку, был 80 м3/час. Оборотная вода содержала 0,1 вес.% гидроксиэтилцеллюлозы и 0,025 вес.% катионного диспергатора. После слива и отсасывания избыточной воды влажное полотно, содержащее около 35 вес.% воды, направляли в устройство для нанесения связующего. Связующим была эмульсия поливинилацетата, пластифицированного 40% сложного полиэфира – политетраэтиленгликольадипата (ПТЭГА), которую наносили таким образом, чтобы сумма поливинилацетата и пластификатора составляла 4 вес.% готового мата. Затем полотно в течение 20 секунд высушивали при 160°С в сушилке с циркуляцией горячего воздуха. Полученный мат был очень равномерным, так как при измерении массы на единицу площади на образцах размером 30 см×30 см, вырезанных из мата, масса на единицу площади изменялась по его поверхности самое большее на 5% (±2,5% относительно средней массы на единицу площади). В готовом мате, по меньшей мере, 80 вес.% элементарных волокон образовывали часть прядей, содержащих, по меньшей мере, по 25 волокон.
ПРИМЕР 2
Способ был таким же, как и в случае примера 1, за исключением того, что в качестве связующего использовали суспензию порошка в воде. Эту суспензию получали перемешиванием в воде этоксилированного нонилфенола и порошка из полиэфирного полимерного конденсата бисфенола, пропоксилированного на фумаровой кислоте, при этом размер частиц порошка был 25-500 мкм. Содержание порошкообразного связующего, удерживаемого на готовом мате, также было 4 вес.%. Полученный мат был очень равномерным, так как при измерении массы на единицу площади на образцах размером 30 см×30 см, вырезанных из мата, масса на единицу площади изменялась по его поверхности самое большее на 5% (±2,5% относительно средней массы на единицу площади). В готовом мате, по меньшей мере, 80 вес.% элементарных волокон образовывали часть прядей, содержащих, по меньшей мере, по 25 волокон.
Формула изобретения
1. Способ изготовления мата из рубленых прядей, содержащий следующие последовательные стадии:
стадию диспергирования рубленых прядей в оборотной воде, которые высушены после проклеивания проклеивающей жидкостью, содержащей органосилан и пленкообразователь,
стадию формования полотна посредством пропуска дисперсии по формовочной сетке, через которую стекает оборотная вода, при этом пряди удерживаются на указанной сетке,
стадию нанесения связующего, и
стадию термообработки.
2. Способ по п.1, отличающийся тем, что высушенные рубленые пряди содержат воды меньше, чем 0,2 вес.%.
3. Способ по п.2, отличающийся тем, что высушенные рубленые пряди содержат воды меньше, чем 0,1 вес.%.
4. Способ по одному из пп.1-3, отличающийся тем, что пленкообразователь имеет молекулярную массу в пределах 10000 и 100000, а после сушки в течение 2 ч при 105°С он имеет растворимость в ацетоне при 20°С, равную от 50 до 95%.
5. Способ по одному из пп.1-3, отличающийся тем, что пряди имеют длину в пределах от 20 мм до 110 мм.
6. Способ по одному из пп.1-3, отличающийся тем, что при поступлении на формовочную сетку пряди диспергированы в оборотной воде в количестве от 0,06 до 1 вес.% от суммы весов прядей и оборотной воды.
7. Способ по п.6, отличающийся тем, что при поступлении на формовочную сетку пряди диспергированы в оборотной воде в количестве от 0,1 до 1 вес.% от суммы весов прядей и оборотной воды.
8. Способ по одному из пп.1-3 или 7, отличающийся тем, что его оборотная вода содержит сгуститель в таком количестве, что при 20°С оборотная вода имеет вязкость в пределах 1 и 20 мПа·с.
9. Способ по п.8, отличающийся тем, что оборотная вода содержит сгуститель в таком количестве, что при 20°С оборотная вода имеет вязкость в пределах 5 и 12 мПа·с.
10. Способ по одному из пп.1-3, 7 или 9, отличающийся тем, что связующее наносят в таком количестве, чтобы мат содержал связующее в пределах 2 и 20 вес.%.
11. Способ по одному из пп.1-3, 7 или 9, отличающийся тем, что связующее наносят в таком количестве, чтобы мат содержал связующее в пределах 3 и 6 вес.%.
12. Способ по одному из пп.1-3, 7 или 9, отличающийся тем, что термообработку проводят нагревом в интервале 140 и 250°С.
13. Способ по одному из пп.1-3, 7 или 9, отличающийся тем, что мат имеет массу на единицу площади в пределах 50 и 1100 г/м2.
14. Способ по п.13, отличающийся тем, что мат имеет массу на единицу площади в пределах 70 и 150 г/м2.
15. Способ по одному из пп.1-3, 7, 9 или 14, отличающийся тем, что пряди содержат стекло.
16. Способ по п.15, отличающийся тем, что в момент их диспергирования в оборотной воде проклеенные, рубленые и высушенные пряди содержат 99 вес.% стекла.
17. Способ по одному из пп.1-3, 7, 9, 14 или 16, отличающийся тем, что пряди содержат по 10-300 элементарных волокон.
18. Способ по одному из пп.1-3, 1, 9, 14 или 16, отличающийся тем, что дисперсия из рубленых прядей и оборотной воды постоянно находится при температуре в интервале от 10 до 50°С.
19. Мат из рубленых стеклянных прядей, в котором масса на единицу площади изменяется по его поверхности меньше, чем на 20%, и в котором, по меньшей мере, 80 вес.% волокон образуют пряди, содержащие, по меньшей мере, по 10 элементарных волокон.
20. Мат по п.19, отличающийся тем, что масса на единицу площади изменяется по его поверхности меньше, чем на 10%.
21. Мат по п.20, отличающийся тем, что масса на единицу площади изменяется по его поверхности меньше, чем на 5%.
22. Мат по одному из пп.19-21, отличающийся тем, что, по меньшей мере, 90 вес.% элементарных волокон образуют пряди, содержащие, по меньшей мере, по 10 элементарных волокон.
23. Мат по одному из пп.19-21, отличающийся тем, что, по меньшей мере, 90 вес.% волокон образуют пряди, содержащие, по меньшей мере, по 25 элементарных волокон.
24. Мат по одному из пп.19-21, отличающийся тем, что он имеет массу на единицу площади в пределах 50 и 1100 г/м2.
25. Мат по п.24, отличающийся тем, что он имеет массу на единицу площади в пределах 70 и 150 г/м2.
РИСУНКИ
|
|