|
|
(21), (22) Заявка: 2005136595/04, 24.11.2005
(24) Дата начала отсчета срока действия патента:
24.11.2005
(46) Опубликовано: 27.06.2007
(56) Список документов, цитированных в отчете о поиске:
SU 1070138 A1, 30.01.1984. Грудников И.Б. Производство нефтяных битумов. – М.: Химия, 1983, с.67. Нехорошев В.П. и др. Окисленный атактический полипропилен: получение, свойства и применение. – Журнал прикладной химии, 2000, т.73, вып.6, с.996-999. US 4145493 A, 20.03.1979.
Адрес для переписки:
634034, Томская обл., г.Томск, Студгородок, 5А, кв.8, пат.пов. Н.К.Шумихиной
|
(72) Автор(ы):
Нехорошев Виктор Петрович (RU), Регнер Виктор Иванович (RU), Нехорошева Александра Викторовна (RU), Гаевой Константин Николаевич (RU)
(73) Патентообладатель(и):
Государственное образовательное учреждение Высшего профессионального образования “Томский государственный университет” (RU), Нехорошев Виктор Петрович (RU)
|
(54) ОКИСЛЕННЫЙ АТАКТИЧЕСКИЙ ПОЛИПРОПИЛЕН С ПОЛЯРНЫМИ ФУНКЦИОНАЛЬНЫМИ ГРУППАМИ, СПОСОБ ЕГО ПОЛУЧЕНИЯ И УСТАНОВКА ДЛЯ ОСУЩЕСТВЛЕНИЯ СПОСОБА
(57) Реферат:
Изобретение относится к получению окисленного атактического полипропилена с молекулярной массой 5500-38000 и полярными функциональными группами, который может быть использован в качестве ингредиента различных композиционных материалов, многофункциональных присадок для масел, антикоррозионных покрытий. Для получения вышеуказанного окисленного атактического полипропилена используют промышленный атактический полипропилен молекулярной массы 20000-40000 и окисление проводят по меньшей мере в две стадии с регулируемым понижением температуры от 250 до 150°С в течение 1-6 часов при расходе воздуха 0,6-1,9 л/(мин·кг). Установка для осуществления способа содержит по меньшей мере два последовательно соединенных реактора, снабженных электронагревателем при соотношении высоты реактора к его диаметру в пределах 2,0-5,0, устройство для подачи воздуха выполнено в виде вертикальной трубы с подводом воздуха через верхнюю часть и в нижней части снабжено насадкой с прорезями по периметру нижней кромки, причем диаметр насадки по отношению к диаметру реактора выбирают в пределах 0,25-0,5. 3 н. и 2 з.п. ф-лы, 1 ил.
Изобретение относится к химии полимеров, конкретно к новым гетероатомным производным атактического полипропилена (АПП).
Известен модифицированный атактический полипропилен общей формулы

где
m=k=l=1
n=112-136 с молекулярной массой 20000-36000 в качестве многофункциональной присадки к смазочным маслам (Авт. св. СССР №1808827, опубл. в БИ 1993, №14).
Также известен окисленный атактический полипропилен (ОАПП) с функциональными группами общей формулы

где
m=0,6-1,0
k=2,0-2,8
n=100,3-113,9
l=1,0-1,5
с молекулярной массой (MM) 4500-5000, используемый также в качестве многофункциональной присадки к смазочным маслам (Авт. св. СССР №1238132, опубл. в БИ 1986, №22).
Известен способ окислительной деструкции этиленпропиленового сополимера путем нагревания углеводородного раствора сополимера концентрации 5-13 вес.% до 160-215°С с последующим распылением в реакционной камере. Способ позволяет получить конечный продукт, содержащий карбонильные группы. Однако данный способ требует сложного аппаратурного оформления (так как конструкция распылителя должна исключать контакт полимера со стенками реакционной камеры) и не позволяет модифицировать концентрированные растворы и расплавы полимеров.
Известен способ получения модифицированных алифатических -олефинов путем окисления водной дисперсии полимера при 80-120°С. Недостатком способа является использование низкоконцентрированных водных дисперсий полимера, приготовление которых является трудоемкой операцией. Использование этого способа для модификации атактического полипропилена с ММ 36000-40000 не приводит к получению продукта, обладающего высокими адгезионными свойствами.
Наиболее близким по технической сущности к предлагаемому является способ получения модифицированного атактического полипропилена путем взаимодействия полипропилена при 150-200°С с кислородом воздуха, когда в качестве исходного полипропилена используют полипропилен с мол.м. 36000-40000 и процесс взаимодействия осуществляют в течение 2-2,5 ч при расходе воздуха 60-500 мл/мин. Для перемешивания расплава полимера используется механическая мешалка. При этом известный способ осуществляют в узком температурном интервале реакции с использованием для окисления высокомолекулярного АПП, что ограничивает его использование для полимера с ММ ниже 36000. При непрерывной технологии синтеза нельзя использовать механическое перемешивание по следующим причинам: высокая вязкость расплава полимера требует специальной конструкции мешалки, защищенной от высоких нагрузок на вал и редуктор мешалки; куски нерасплавленного полимера забивают переливы реакционной массы между реакторами (Авт. св. СССР №1070138, опубл. в БИ 1984, №4).
Известна установка последовательного окисления исходного сырья – гудрона для получения битумов различных марок, включающая последовательно установленные: реактор колонного типа с загрузкой жидкого сырья в верхней части реактора и с принудительной подачей воздуха в нижней части реактора, трубчатый реактор для окисления в пенном режиме, испаритель, окислительные кубы периодического действия, пневмосистему, трубопроводы для отвода газов окисления и продуктопроводы [И.Б.Грудников. Производство нефтяных битумов. М.: Химия, 1983, с.67]. Данная установка выбрана за прототип. Обычный режим: температура окисления гудрона в реакторе колонного типа составляет 270°С, нагрузка по воздуху 4 м3/(м2·мин); интенсифицированный режим: температура окисления при производстве строительных битумов 290°С, нагрузка по воздуху при производстве дорожных и строительных битумов 5,0-5,5 м3/(м2·мин), предусмотрена подача водяного пара в газовое пространство для предупреждения коксоотложений. К недостаткам указанной установки следует отнести сложное аппаратурное оформление, высокий расход воздуха, необходимый для эксплуатации трубчатого реактора в пенном режиме, и невозможность работы в режиме непрерывной технологии синтеза ОАПП.
Задачей изобретения является получение ОАПП с полярными функциональными группами новой структуры по упрощенной технологии синтеза на установке, обладающей повышенной надежностью.
Поставленная задача решается тем, что синтезируют окисленный атактический полипропилен с полярными функциональными группами общей формулы

где
n=123,0-898,0
m=1,1-2,0
k=1,0-1,9
l=1,6-2,0
с молекулярной массой 5500-38000.
Поставленная задача решается тем, что для получения ОАПП проводят взаимодействие полипропилена с кислородом воздуха при нагревании, но в отличие от прототипа в качестве исходного полипропилена используют промышленный атактический полипропилен молекулярной массы 20000-40000 и окисление проводят по меньшей мере в две стадии с регулируемым понижением температуры от 250 до 150°С в течение 1-6 часов при расходе воздуха 0,6-1,9 л/(мин·кг).
Поставленная задача решается также тем, что установка для получения ОАПП содержит, как и прототип, обогреваемый окислительный колонный реактор барботажного типа, устройство для подачи воздуха-барботер, пневмосистему, трубопроводы для отвода газов окисления и продуктопроводы, в отличие от прототипа она содержит по меньшей мере два последовательно соединенных реактора при соотношении высоты реактора к его диаметру в пределах 2,0-5,0, устройство для подачи воздуха выполнено в виде вертикальной трубы с подводом воздуха через верхнюю часть и в нижней части снабжено насадкой с прорезями по периметру нижней кромки, причем диаметр насадки по отношению к диаметру реактора выбирают в пределах 0,25-0,5.
Целесообразно, чтобы каждый колонный реактор был снабжен электронагревателем.
Предпочтительно каждый колонный реактор снабдить термопарой и регулятором температуры.
Существенность отличий новой структуры ОАПП заключается в новом количественном содержании всех звеньев, входящих в состав макромолекулы, что обеспечивает новый комплекс свойств полимера, позволяющий использовать его в качестве ингредиента различных композиционных материалов. Указанное среднестатистическое количественное содержание звеньев в макромолекуле является не целочисленным, а дробным, т.к. рассчитано для полимеров с широким молекулярно-массовым распределением (см. статью Нехорошева В.П., Госсен Л.П., Балахонова Е.Г. Анализ продуктов термической и термоокислительной деструкции АПП. Пласт. массы, 1994, №2, с.71-75). Использование при окислении промышленного АПП с ММ 20000-40000, содержащего до 40% примесей изотактической и стереоблочной фракции, проведение реакции в две и более стадий с регулируемым понижением температуры от 250 до 150°С в течение 1-6 часов при расходе воздуха в пределах 0,6-1,9 л/(мин·кг) обеспечивает получение ОАПП указанной новой структуры.
Установка для получения ОАПП по непрерывной технологии синтеза содержит по меньшей мере два последовательно соединенных реактора барботажного типа при соотношении высоты реактора к его диаметру в пределах 2,0-5,0, а устройство для подачи воздуха снабжено диспергирующей насадкой с прорезями по периметру нижней кромки с соотношением диаметра насадки к диаметру реактора 0,25-0,50, что обеспечивает регулирование технологических параметров реакции в вышеуказанных пределах и получение ОАПП заявляемой структуры с новым количеством элементарных звеньев в макромолекуле.
Непрерывный технологический процесс получения окисленного АПП включает следующие стадии:
– прием, подготовка сырья и загрузка его в реактор окисления;
– получение расплава АПП, заполнение им всех трех реакторов и нагрев расплава до заданной температуры в пределах 180-250°С;
– окисление расплава АПП путем барботирования кислорода воздуха и непрерывная загрузка в реактор исходного АПП;
– фасовка ОАПП, взвешивание и маркировка продукции, размещение готовой продукции на складе временного хранения;
– периодический слив конденсата низкомолекулярных продуктов деструкции для хранения и дальнейшего использования.
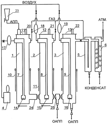
В дальнейшем сущность изобретения поясняется описанием и чертежом, на котором представлена технологическая схема установки. Установка включает три реактора окисления АПП 1, 2, 3, компрессор 4 для получения сжатого воздуха (0,8 МПа) и два холодильника-сепаратора 5, 6 для отделения низкомолекулярных продуктов деструкции. Каждый реактор 1, 2, 3 окисления АПП состоит из стального корпуса с внутренним диаметром 410 мм, высотой 1200 мм, барботеров 7, 8, 9, воздушных электронагревателей 10 и герметичной крышки реактора 11, 12, 13. Электронагреватели 10, размещенные на наружной стенке реакторов, защищены от теплопотерь в окружающую среду тепловой высокотемпературной изоляцией, покрытых сверху обечайкой (на чертеже не показана). На конце каждого барботера 7, 8, 9 закреплена съемная диспергирующая насадка 14, 15, 16 с внутренним диаметром 102 мм и вертикальными прорезями по периметру нижней кромки высотой 15 мм. На входе каждого барботера 7, 8, 9 установлены расходомеры 17, 18, 19. Каждый из реакторов окисления 1, 2, 3 снабжен аварийным клапаном 20, 21, 22 и датчиком температуры с терморегулятором (на чертеже не показаны). Реактор 1 снабжен загрузочным бункером 23 для дозированной подачи исходного АПП. Для заполнения реакторов 2 и 3 предусмотрены переливные патрубки 24, 25.
Отношение высоты реактора (Нр) к диаметру (Dp) равно 2,9, а диаметра насадки (Dd) к диаметру реактора (Dp) равно 0,25. Насадка на конце барботера выполняет три функции одновременно: равномерно распределяет и диспергирует воздух в реакционной массе; перемешивает реакционную массу за счет архимедовой подъемной силы, поднимающей газожидкостную смесь с меньшей плотностью вверх реактора, и предохраняет ее от локальных перегревов у стенок реактора; предохраняет переливы между реакторами от забивки кусками нерасплавившегося полимера, которые имеют большую плавучесть в газожидкостной реакционной массе.
Экспериментально установлено, что реактор барботажного типа эффективно работает при соотношении высоты реактора к его внутреннему диаметру в пределах 2,0-5,0, а соотношение диаметра насадки к диаметру реактора должно находится в пределах 0,25-0,5. При несоблюдении указанных соотношений возрастает размер выходящих пузырьков воздуха из диспергатора – более 5 мм, что снижает эффективность использования кислорода в реакции, ухудшает перемешивание реакционной массы и уменьшает рабочий объем реакционной зоны, т.е. приводит к снижению производительности установки.
Сущность изобретения более подробно описана в примерах.
Пример 1. Для получения ОАПП используется опытно-промышленная установка, основанная на непрерывной технологии синтеза по трехреакторной схеме окисления. Принципиальная схема установки приведена на чертеже. Размеры реакторов окисления: высота (Нр) – 2000 мм, внутренний диаметр реактора (Dp) – 1000 мм, внутренний диаметр насадки диспергатора воздуха (Dd) – 500 мм; отношение Hp😀p=2; отношение Dd😀p=0,5.
В реактор 1 через загрузочный бункер 23 подают 100 кг промышленного АПП маркировки АПП Г/Б производства завода полипропилена ООО «Томскнефтехим», имеющего следующие характеристики (ТУ 2211-056-0579-6653-98):
Средневязкостная молекулярная масса (М ) |
40000 |
| Точка плавления, °С |
160 |
| Глубина проникновения иглы |
|
| при 25°С и нагрузке 100 г; 0,1 мм |
20 |
| Вязкость при 180°С, сП |
15000 |
| Содержание примесей изотактической фракции, мас.% |
38,0 |
| Массовая доля золы, мас.% |
2,9 |
Нагревают реактор 1 до 250°С и выдерживают при этой температуре один час до полного расплавления полимера. Расплавленный полимер из реактора 1 постепенно самотеком через переливные патрубки перетекает в предварительно нагретые реактора 2 и 3; температуру в реакторах 2 и 3 поддерживают с помощью регуляторов температуры в пределах 200 и 150°С соответственно. При плавлении полимера уровень расплава АПП поддерживают периодической загрузкой в реактор 1 новых порций полимера таким образом, чтобы вспенивания расплава не происходило. Степень заполнения всех реакторов не должна превышать коэффициент заполнения, равный 0,7, т.к. при окислении расплава уровень жидкости в реакторах увеличивается из-за меньшей плотности газожидкостной реакционной смеси. После заполнения расплавом АПП всех трех реакторов (по 100 кг полимера в каждом) и установления в них заданной температуры начинают окисление расплава путем барботирования в него воздуха с расходом 1,9 л/(мин·кг) в каждый реактор. Для окисления используют сжатый воздух из ресивера компрессора 4 под давлением 0,8 МПа. Сжатый воздух подают на окисление в реакторы 1-3 через барботеры 7, 8, 9, снабженные на конце сменными диспергаторами воздуха 14, 15, 16, которые благодаря наличию прорезей обеспечивают образование пузырьков диаметром 2-4 мм.
Отработанный воздух после окисления поступает в холодильники-сепараторы 5, 6, где конденсируются жидкие низкомолекулярные продукты термоокислительной деструкции АПП: вода, углеводороды и кетоны. Холодильники-сепараторы заполнены стеклотканью и стекловатой, способствующими более полному отделению жидких продуктов окисления от газообразных.
Расплав полимера окисляют в течение 6 часов, а затем начинают выгрузку расплава ОАПП из реактора 3 в бумажные четырехслойные мешки с антиадгезионным покрытием из силиконового масла на внутренней стороне. ОАПП фасуют по 20 кг в мешок, затем мешки охлаждают до комнатной температуры. Одновременно с выгрузкой ОАПП из реактора 3 проводят загрузку исходного АПП в реактор 1 с таким же расходным коэффициентом, равным 50 кг/час. После перевода установки на непрерывный режим синтеза ОАПП уровень реакционной массы в реакторах поддерживается по уровню в реакторе 1 автоматически. Количество подаваемого воздуха контролируют по расходомерам 17, 18, 19. Марочный ассортимент ОАПП зависит от времени окисления, расхода воздуха и скорости регулируемого понижения температуры от 250 до 150°С.
Температура реакции термоокислительной деструкции АПП не может быть выше 250°С, поскольку резко повышается выход низкомолекулярных продуктов окисления и возникает опасность образования ими взрывчатых смесей с воздухом. При температуре реакции менее 150°С полимер невозможно окислять в расплаве из-за высокой вязкости. При расходе воздуха менее 0,6 л/(мин·кг) скорость реакции термоокислительной деструкции АПП резко уменьшается, что ухудшает технико-экономические показатели и увеличивает себестоимость ОАПП. Расход воздуха более 1,9 л/(мин·кг) невозможен из-за резкого вспенивания реакционной массы вследствие нарушения нормального барботажного режима, что может привести к пожару.
Средневязкостную молекулярную массу полимеров вычисляют по величинам характеристической вязкости, измеренной в бензоле при 23°С с помощью вискозиметра Убеллоде, по формуле

Кислородсодержащие группы в ОАПП определяют по ИК-спектрам: карбонильные – при =1720 см-1 с коэффициентом экстинкции =220 кг/(моль·см), связанные водородной связью ОН группы – при =3200-3600 см-1 с =70 кг/(моль·см). Количество гидроксильных групп у вторичного атома углерода определяют ацилированием уксусным ангидридом в пиридине по известной методике (Торонцева А.М., Белогородская К.В., Бондаренко В.М. Лабораторный практикум по химии и технологии высокомолекулярных соединений. Л.: Химия, 1972, 416 с.). Ненасыщенность полимеров определяют методом азонолиза на приборе АДС-4.
По результатам количественных анализов синтезированный на опытно-промышленной установке ОАПП имеет следующую общую формулу

где
n=515,0
k=1,9
m=2,0
l=2,0
с М =22000
Полученный полимер используется в качестве ингредиента композиционных материалов.
Пример 2. Выполняют аналогично примеру 1 с использованием двухреакторной схемы синтеза в последовательно соединенных реакторах 1 и 2. Размеры реакторов окисления: Нр=1200 мм, Dp=240 мм, Dd=60 мм, отношение Hp😀p=5, отношение Dd😀p=0,25. Условия реакции: температура в реакторах: Р1 – 250°С, Р2 – 150°С; расход воздуха – 0,6 л/(мин·кг); время реакции – 1,0 час; производительность по ОАПП – 200 кг/час.
По результатам анализов синтезированный ОАПП имеет такую же общую формулу, как в примере 1, но следующее содержание звеньев в цепи: n=898,0; k=1,0; m=1,1; l=1,6 с М =38000.
Пример 3. Выполняют аналогично примеру 1, но с использованием в качестве сырья для синтеза промышленного АПП со следующими характеристиками:
Средневязкостная молекулярная масса (М ) |
20000 |
| Точка плавления, °С |
145 |
| Глубина проникновения иглы |
|
| при 25°С и нагрузке 100 г, 0,1 мм |
35 |
| Вязкость при 180°С, сП |
8200 |
| Содержание примесей изотактической фракции, мас.% |
27,0 |
| Массовая доля золы, мас.% |
2,6 |
Размеры реакторов окисления (оптимальные): Нр=1200 мм, Dр=410 мм, Dd=140 мм, отношение Hp😀p=2,9, отношение Dd😀p=0,3. Условия реакции: температура в реакторах: Р1 – 250°С, Р2 – 170°С, Р3 – 150°С; расход воздуха – 0,6 л/(мин·кг); время реакции – 1,0 час; производительность по ОАПП – 300 кг/час.
По результатам анализов синтезированный ОАПП имеет такую же общую формулу, как в примере 1, но следующее содержание звеньев в макроцепи: n=397,0; k=1,9; m=1,1; l=1,6 с М =17000.
Пример 4. Выполняют аналогично примеру 3 с использованием четырехреакторной схемы синтеза, причем реактор 4 последовательно соединен с 3 и имеет такие же характеристики, как реакторы 1-3. Условия реакции: температура в реакторах: реактор 1 – 250°С, реактор 2 – 220°С, реактор 3 – 180°С, реактор 4 – 150°С; расход воздуха – 1,9 л/(мин·кг); время реакции – 6,0 час; производительность по ОАПП – 67 кг/час. По результатам анализов синтезированный ОАПП имеет такую же общую формулу, как в примере 1, но следующее содержание звеньев в макроцепи: n=123,0; k=1,0; m=2,0; l=2,0 с М =5500.
Таким образом, предлагаемая новая опытно-промышленная установка позволяет получать в указанных условиях окисления ОАПП новой структуры.
Формула изобретения
1. Окисленный атактический полипропилен с полярными функциональными группами общей формулы

где n=123,0-898,0;
m=1,1-2,0;
k=1,0-1,9;
l=1,6-2,0,
с молекулярной массой 5500-38000.
2. Способ получения окисленного атактического полипропилена путем взаимодействия расплава полипропилена с кислородом воздуха при его барботировании в реакционную массу, отличающийся тем, что в качестве исходного полипропилена используют промышленный атактический полипропилен молекулярной массы 20000-40000 и окисление проводят по меньшей мере в две стадии с регулируемым понижением температуры от 250 до 150°С в течение 1-6 ч при расходе воздуха 0,6-1,9 л/мин·кг.
3. Установка для получения окисленного атактического полипропилена, содержащая обогреваемый окислительный колонный реактор барботажного типа, устройство для подачи воздуха, пневмосистему, трубопроводы для отвода газов окисления и продуктопроводы, отличающаяся тем, что она содержит по меньшей мере два последовательно соединенных реактора при соотношении высоты реактора к его диаметру в пределах 2,0-5,0, устройство для подачи воздуха выполнено в виде вертикальной трубы с подводом воздуха через верхнюю часть и в нижней части снабжено насадкой с прорезями по периметру нижней кромки, причем диаметр насадки по отношению к диаметру реактора выбирают в пределах 0,25-0,5.
4. Установка по п.3, отличающаяся тем, что каждый колонный реактор снабжен электронагревателем.
5. Установка по пп.3 и 4, отличающаяся тем, что каждый колонный реактор содержит термопару и регулятор температуры.
РИСУНКИ
QB4A – Регистрация лицензионного договора на использование изобретения
Лицензиар(ы): Государственное образовательное учреждение Высшего профессионального образования “Томский государственный университет”, Нехорошев Виктор Петрович
Вид лицензии*: НИЛ
Лицензиат(ы): Общество с ограниченной ответственностью “АТАКТИКА”
Договор № РД0035604 зарегистрирован 28.04.2008
Извещение опубликовано: 10.06.2008 БИ: 16/2008
* ИЛ – исключительная лицензия НИЛ – неисключительная лицензия
|
|