|
|
(21), (22) Заявка: 2005110539/09, 11.04.2005
(24) Дата начала отсчета срока действия патента:
11.04.2005
(43) Дата публикации заявки: 27.10.2006
(46) Опубликовано: 27.06.2007
(56) Список документов, цитированных в отчете о поиске:
ДАНОВ Б.А., РОГАЧЕВ В.Д. Электрооборудование автомобилей КамАЗ. – М.: Транспорт, 2001. RU 94040210 A1, 20.08.1996. SU 1699833 A1, 23.12.1991. US 5977654, 02.11.1999. GB 2016823, 26.09.1979.
Адрес для переписки:
390014, г.Рязань, Рязанский военный автомобильный институт, НИО, А.Д. Герасимову
|
(72) Автор(ы):
Рогачев Владимир Дмитриевич (RU), Дмитриев Владимир Владимирович (RU), Мальчиков Сергей Михайлович (RU), Евстафьев Михаил Витальевич (RU)
(73) Патентообладатель(и):
РЯЗАНСКИЙ ВОЕННЫЙ АВТОМОБИЛЬНЫЙ ИНСТИТУТ им. ген. армии В.П. Дубынина (RU)
|
(54) ВЫКЛЮЧАТЕЛЬ АВТОМОБИЛЬНОЙ АККУМУЛЯТОРНОЙ БАТАРЕИ
(57) Реферат:
Изобретение относится к электрооборудованию автомобилей и может быть использовано на автомобильной технике для выключения аккумуляторных батарей. Технический результат направлен на улучшение условий работы аккумуляторных батарей и исключение их подключения к бортовой сети автомобиля обратной полярностью. Для этого в выключатель автомобильной аккумуляторной батареи дополнительно введены электронный блок управления, включающий в себя шунт, включенный между аккумуляторной батареей и стартером, к выходу или средней точке шунта через переключатель подсоединяется пороговое устройство, выполненное на стабилитроне и транзисторе; управляющий транзистор, эмиттер и база которого подсоединены параллельно шунту, исполнительный транзистор, в коллекторную цепь которого включена обмотка контактора, тиристор, включенный между базой и эмиттером исполнительного транзистора, и два каскада усиления на транзисторах, причем первый транзистор включен вместе с управляющим транзистором последовательно в базовую цепь второго транзистора, а второй транзистор с последовательно соединенным с ним светодиодом включен в управляющего цепь тиристора, а выход порогового устройства соединен с базой первого транзистора каскадов усиления; и диод, включенный между минусовой шиной электронного блока и минусовым выводом батареи. 1 ил.
Изобретение относится к электрооборудованию автомобилей и может быть использовано на автомобильной технике для выключения аккумуляторных батарей.
Известен выключатель аккумуляторной батареи с электромагнитным управлением (Данов Б.А., Рогачев В.Д. Электрооборудование автомобилей КамА3. – М.: Транспорт, 2001), который обеспечивает дистанционное управление включением аккумуляторных батарей.
Недостатками данного выключателя являются возможность подключения батарей обратной полярностью, что может привести к выходу из строя цепей генераторной установки и электронных приборов, а также возможность разряда батарей при стартерном пуске двигателя более допустимой нормы (50% летом и 25% зимой), что снижает их срок службы.
Технический результат направлен на улучшение условий работы аккумуляторных батарей и исключение их подключения к бортовой сети автомобиля обратной полярностью.
Технический результат достигается тем, что в выключатель автомобильной аккумуляторной батареи, содержащий контактор, кнопку с фиксацией положения, при включении которой ток от аккумуляторной батареи проходит через обмотку контактора, дополнительно введены электронный блок управления, включающий в себя шунт, включенный между аккумуляторной батареей и стартером, к выходу или средней точке шунта через переключатель подсоединяется пороговое устройство, выполненное на стабилитроне и транзисторе, управляющий транзистор, эмиттер и база которого подсоединены параллельно шунту, исполнительный транзистор, в коллекторную цепь которого включена обмотка контактора, тиристор, включенный между базой и эмиттером исполнительного транзистора, и два каскада усиления на транзисторах, причем первый транзистор включен вместе с управляющим транзистором последовательно в базовую цепь второго транзистора, а второй транзистор с последовательно соединенным с ним светодиодом включены в управляющую цепь тиристора, а выход порогового устройства соединен с базой первого транзистора каскадов усиления; и диод, включенный между минусовой шиной электронного блока и минусовым выводом батареи.
Сопоставительный анализ с прототипом показывает, что предлагаемый выключатель отличается схемой управления, которая дополнительно включает в себя электронный блок и диод.
Введение указанных элементов позволяет исключить обратное включение аккумуляторных батарей, что исключает выход из строя цепей генераторной установки и электронных приборов, и автоматически их отключить при стартерном пуске двигателя, если их разряженность достигла допустимой нормы, что исключает их преждевременный выход из строя.
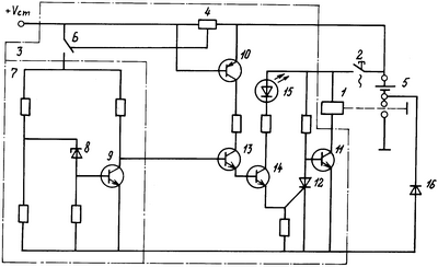
На чертеже представлена схема предлагаемого выключателя аккумуляторной батареи.
Выключатель аккумуляторной батареи содержит контактор 1, управляемый кнопкой 2 с фиксацией положения; электронный блок 3, который в себя включает шунт 4, включенный между аккумуляторной батареей 5 и стартером; переключатель 6, который подсоединяет пороговое устройство 7, выполненное на стабилитроне 8 и транзисторе 9, к выходу или средней точке шунта 4; управляющий транзистор 10, база и эмиттер которого подсоединены параллельно шунту 4; исполнительный транзистор 11, в коллекторную цепь которого включена обмотка контактора 1; тиристор 12, включенный между базой и эмиттером исполнительного транзистора 11; два каскада усиления на транзисторах 13 и 14.
Транзистор 13 вместе с управляющим транзистором 10 включены последовательно в базовую цепь транзистора 14, который с последовательно соединенным с ним светодиодом 15 включены в управляющую цепь тиристора 12; и диод 16, включенный между минусовой шиной электронного блока 3 и минусовым выводом аккумуляторной батареи 5.
Выключатель работает следующим образом: при включении кнопки 2 ток от аккумуляторной батареи проходит через обмотку контактора 1, транзистор 11 и диод 16. При этом контактор 1 срабатывает и своими контактами соединяет “минус” аккумуляторной батареи с корпусом автомобиля.
При включении стартера ток от аккумуляторной батареи 5 проходит на стартер (клемма +Uст) через шунт 4. Падение напряжения на шунте 4 открывает транзистор 10. И если батарея 5 находится в заряженном состоянии, то под действием напряжения на выходе шунта или его средней точки (что определяется положением переключателя 6 для зимнего или летнего периода эксплуатации автомобиля) пробивается стабилитрон 8 и открывается транзистор 9, а транзисторы 13 и 14, тиристор 12 остаются в закрытом состоянии и не влияют на состояние транзистора 11, который остается в открытом состоянии и удерживает контактор 1 во включенном состоянии.
Если аккумуляторная батарея разряжена более допустимого уровня (летом более 50%, а зимой более 25%), то напряжение на выходе шунта 4 или его средней точке при стартерном пуске будет меньше. При этом стабилитрон 8 и транзистор 9 останутся в закрытом состоянии, а транзистор 13 открывается. И через открытые транзисторы 10 и 13 поступает напряжение от батареи 5 на базу транзистора 14, который открывается и подает напряжение на управляющий электрод тиристора 12. Последний шунтирует переход база – эмиттер исполнительного транзистора 11 и закрывает его. Ток через обмотку контактора 1 прекращается, его контакты размыкаются, отключая батарею 5. При отключении транзистора 14 загорается светодиод 15, сигнализируя об отключении батареи 5 из-за ее разряженности.
Диод 16 защищает элементы электронного блока 3 от неправильного включения аккумуляторной батареи (другой полярностью) и вместе с ним исключают включения контактора, что исключает выход из строя цепей генераторной установки и электронных приборов автомобиля.
Таким образом, предлагаемый выключатель аккумуляторной батареи автоматически выключает ее при стартерном пуске двигателя, если она разряжена летом более чем на 50%, а зимой – более чем на 25%, и исключает ее подключение к бортовой сети автомобиля обратной полярностью. Это улучшает условия работы аккумуляторной батареи, так как исключает ее чрезмерный разряд и преждевременный выход из строя.
Формула изобретения
Выключатель автомобильной аккумуляторной батареи, содержащий контактор, кнопку с фиксацией положения, при включении которой ток от аккумуляторной батареи проходит через обмотку контактора, отличающийся тем, что в него дополнительно введены электронный блок управления, включающий в себя шунт, включенный между аккумуляторной батареей и стартером, к выходу или средней точке шунта подсоединяется через переключатель пороговое устройство, выполненное на стабилитроне и транзисторе, управляющий транзистор, эмиттер и база которого подсоединены параллельно шунту, исполнительный транзистор, в коллекторную цепь которого включена обмотка контактора; тиристор, включенный между базой и эмиттером исполнительного транзистора; и два каскада усиления на транзисторах, причем первый транзистор включен вместе с управляющим транзистором последовательно в базовую цепь второго транзистора, а второй транзистор с последовательно соединенным с ним светодиодом включены в управляющую цепь тиристора, а выход порогового устройства соединен с базой первого транзистора каскадов усиления; и диод, включенный между минусовой шиной электронного блока и минусовым выводом батареи.
РИСУНКИ
MM4A – Досрочное прекращение действия патента СССР или патента Российской Федерации на изобретение из-за неуплаты в установленный срок пошлины за поддержание патента в силе
Дата прекращения действия патента: 12.04.2007
Извещение опубликовано: 10.12.2008 БИ: 34/2008
|
|