|
|
(21), (22) Заявка: 2005127506/02, 01.09.2005
(24) Дата начала отсчета срока действия патента:
01.09.2005
(43) Дата публикации заявки: 10.03.2007
(46) Опубликовано: 27.06.2007
(56) Список документов, цитированных в отчете о поиске:
RU 2212965 C2, 27.09.2003. RU 2155646 C1, 10.09.2000. SU 1375368 A1, 23.02.1985. JP 11108144 A, 20.04.1999. WO 0164364 A1, 07.09.2001.
Адрес для переписки:
162600, Вологодская обл., г. Череповец, ул. Мира, 30, ОАО “Северсталь”, Зам. технического директора-главного инженера-начальнику ЦТРК А.А. Немтинову
|
(72) Автор(ы):
Плахтин Владимир Дмитриевич (RU), Осипов Юрий Александрович (RU), Нарушевич Леонид Генрихович (RU), Ловцев Сергей Павлович (RU), Петров Анатолий Александрович (RU)
(73) Патентообладатель(и):
Открытое акционерное общество “Северсталь” (ОАО “Северсталь”) (RU)
|
(54) УСТРОЙСТВО ДЛЯ ЦЕНТРИРОВАНИЯ РУЛОНОВ ПОЛОСЫ НА РАЗМАТЫВАТЕЛЕ
(57) Реферат:
Изобретение относится к прокатному производству, преимущественно к разматывателям агрегатов продольной и поперечной резки полосы. Устройство для центрирования рулонов полосы на разматывателе включает каретки, установленные по обе стороны от его оси с возможностью возвратно-поступательного движения перпендикулярно этой оси в направляющих стационарных плитовин, конусы для зажима и удержания рулона при центрировании, приводы вращения конусов, смонтированные на каретках, гидропривод перемещения кареток, включающий гидроцилиндры, штоки которых связаны с каретками, а штоковые и поршневые полости гидроцилиндров через четырехлинейные распределители управления гидроцилиндрами и регуляторы расхода рабочей жидкости соединены трубопроводами с насосно-аккумуляторной станцией. Штоковая и поршневая полости каждого из гидроцилиндров соединены между собой через двухпозиционный гидрораспределитель центрирования, при этом четырехлинейные распределители управления гидроцилиндрами перемещения кареток расположены ниже уровня гидроцилиндров, а длина L штоковых полостей гидроцилиндров больше величины максимального хода штоков Н и определяется из соотношения L D2H/(D2-d2), где: D – диаметр гидроцилиндра; d – диаметр штока. Изобретение обеспечивает повышение надежности устройства для центрирования рулонов полосы на разматывателе, сокращение количества обрези и потерь металла в брак на агрегатах резки, повышение производительности агрегатов, снижение стоимости устройства и затрат на реконструкцию существующих агрегатов резки. 2 ил.
Изобретение относится к прокатному производству, преимущественно к разматывателям агрегатов продольной и поперечной резки полосы.
Известно устройство для центрирования рулонов полосы на разматывателе (аналог), включающее каретки, установленные по обе стороны от оси разматывателя с возможностью возвратно-поступательного движения перпендикулярно этой оси в направляющих стационарных плитовин, конусы для зажима и удержания рулона при центрировании, приводы вращения конусов, смонтированные на каретках, и гидроцилиндры перемещения кареток, штоковые и поршневые полости которых через распределители управления гидроцилиндрами и регуляторы расхода рабочей жидкости соединены трубопроводами с насосно-аккумуляторной станцией (см. А.И.Целиков и др. Машины и агрегаты металлургических заводов. Том III. M.: Металлургия, 1981 г., стр.407, 408, рис.1Х-6).
Недостатком аналога является невозможность обеспечить синхронность перемещения конусов разматывателя с рулоном при его центрировании относительно оси разматывателя и агрегата продольной или поперечной резки полосы, что приводит к снижению точности установки рулонов по оси агрегата и соответственно точности резки полосы и браку выпускаемой продукции.
Наиболее близким техническим решением (прототипом) является устройство для центрирования рулонов полосы на разматывателе, включающее каретки, установленные по обе стороны от его оси с возможностью возвратно-поступательного движения перпендикулярно этой оси в направляющих стационарных плитовин, конусы для зажима и удержания рулона при центрировании, приводы вращения конусов, смонтированные на каретках, гидропривод перемещения кареток, включающий гидроцилиндры, штоки которых связаны с каретками, а штоковые и поршневые полости гидроцилиндров через четырехлинейные распределители управления гидроцилиндрами и регуляторы расхода рабочей жидкости соединены трубопроводами с насосно-аккумуляторной станцией (см. Патент Российской Федерации RU №2212965, В21В 39/14, 2003 г.).
В прототипе частично устранены недостатки аналога в части обеспечения синхронности перемещения конусов разматывателя с рулоном при его центрировании относительно оси разматывателя и агрегата резки за счет использования дополнительного насосного агрегата повышенного давления, используемого для перемещения конусов разматывателя с рулоном при его центрировании.
Однако и прототип не лишен недостатков. Применение дополнительного насосного агрегата требует применения дополнительных элементов управления устройством – предохранительных клапанов, реле давления, контрольных манометров и других. Увеличение числа этих элементов снижает надежность устройства и точность центрирования. В результате увеличивается ширина обрезаемой кромки, количество обрези и потери металла в брак, сокращается число разрезаемых полос на агрегатах продольной резки, выход годного металла и снижается производительность агрегатов резки. Значительно возрастает стоимость устройства и затраты на реконструкцию существующих агрегатов.
Техническим результатом предлагаемого изобретения является повышение надежности устройства для центрирования рулонов полосы на разматывателе, сокращения количества обрези и потерь металла в брак на агрегатах резки, повышение производительности агрегатов, снижение стоимости устройства и затрат на реконструкцию существующих агрегатов резки.
Указанный технический результат достигается тем, что в устройстве для центрирования рулонов полосы на разматывателе, включающем каретки, установленные по обе стороны от его оси с возможностью возвратно-поступательного движения перпендикулярно этой оси в направляющих стационарных плитовин, конусы для зажима и удержания рулона при центрировании, приводы вращения конусов, смонтированные на каретках, гидропривод перемещения кареток, включающий гидроцилиндры, штоки которых связаны с каретками, а штоковые и поршневые полости гидроцилиндров через четырехлинейные распределители управления гидроцилиндрами и регуляторы расхода рабочей жидкости соединены трубопроводами с насосно-аккумуляторной станцией, штоковая и поршневая полости каждого из гидроцилиндров, соединены между собой через двухпозиционный гидрораспределитель центрирования, при этом четырехлинейные распределители управления гидроцилиндрами перемещения кареток расположены ниже уровня гидроцилиндров, а длина L штоковых полостей гидроцилиндров больше величины максимального хода штоков Н и определяется из соотношения

где: D – диаметр гидроцилиндра;
d – диаметр штока.
Изобретение поясняется чертежами, на которых изображены:
фиг.1 – схема устройства для центрирования рулонов полосы на разматывателе,
фиг.2 – расчетная схема для определения длины штоковой полости гидроцилиндров.
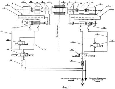
Устройство для центрирования рулонов полосы на разматывателе (фиг.1) включает каретки 1 и 2, установленные по обе стороны от его оси и оси агрегата резки, с возможностью возвратно-поступательного движения перпендикулярно этой оси в направляющих стационарных плитовин 3 и 4. На каретках в подшипниках 5 установлены валы с конусами 6 и 7 для зажима и удержания рулона 8 полосы при его разматывании и центрировании по оси агрегата. Валы конусов соединены с приводами их вращения. Приводы вращения конусов 6 и 7 смонтированы на каретках 1 и 2 и включают в себя электродвигатели 9, редукторы 10 и муфты 11.
Возвратно-поступательное движение кареток 1 и 2 осуществляется от гидропривода с помощью гидроцилиндров 12 и 13, штоки которых связаны с каретками. Поршневые и штоковые полости гидроцилиндров 12 и 13 соединены трубопроводами 14, 15, 16, 17 через четырехлинейные распределители 18 и 19 управления гидроцилиндрами и регуляторы расхода 20 и 21 с насосно-аккумуляторной станцией (условно не показана). Трубопроводами 14, 15 и 16, 17 через двухпозиционные гидрораспределители центрирования 22 и 23 соединены между собой, образуя замкнутый гидравлический контур, включающий поршневую и штоковую полости гидроцилиндров 12, 13 и гидрораспределители центрирования 22, 23.
Четырехлинейные распределители 18, 19 расположены ниже уровня гидроцилиндров 12, 13 для обеспечения возможности слива рабочей жидкости из их штоковых полостей в сливной бак самотеком при соответствующем положении золотников распределителей.
Максимальных ход H штоков гидроцилиндров 12,13 при центрировании рулонов и соответственно максимальное перемещение рулонов от оси разматывателя задаются в зависимости от допускаемой ширины обрезаемых кромок полосы.
При прямом и обратном перемещениях рулонов на одно и то же расстояние объемы жидкости, подаваемые в поршневую и штоковую полости гидроцилиндров 12 и 13 и отводимые из них на слив, отличаются на величину объема участка штока, находящегося в штоковой полости. Поэтому длина штоковой полости гидроцилиндров принимается больше величины максимального хода H штоков. Минимальная длина штоковой полости определяется из условия, что объем жидкости, вытесняемый из штоковой полости при перемещении штока, равен объему жидкости, подаваемой в поршневую полость. Это условие выражается соотношением

где: VПН – объем жидкости, подаваемый в поршневую полость;
VПL – объем штоковой полости;
VШL – объем участка штока, находящегося в штоковой полости гидроцилиндра.
Выражая значения объемов, приведенные в соотношении (1), через диаметры гидроцилиндра D, штока d, длину максимального хода штока Н и минимальную длину штоковой полости L (см. фиг.2), получим выражение

Из этого выражения определяется минимальная длина штоковой полости

На практике увеличение минимальной длины L не оказывает влияния на работоспособность устройства для центрирования рулонов. Поэтому действительную длину LД штоковой полости принимают несколько больше минимальной из конструктивных соображений

Устройство работает следующим образом.
Рулон 8 на тележке (условно не показана) подается в зону расположения зажимных конусов 6 и 7 и с помощью подъемного стола, смонтированного на тележке, ось рулона совмещается с осью конусов. Конусы при этом разведены.
Соответствующим переключением распределителей управления гидроцилиндрами 18 и 19 рабочая жидкость от насосно-аккумуляторной станции через регуляторы расхода 20 и 21, четырехлинейные распределители управления гидроцилиндрами 18 и 19 и дальше по трубопроводам 14 и 17 подается в поршневые полости гидроцилиндров 12 и 13, а из штоковых полостей по трубопроводам 15 и 16 через распределители 18 и 19 жидкость сливается в бак. При этом штоки из гидроцилиндров выдвигаются, сообщая движение кареткам 1 и 2 на сведение конусов 6 и 7, и конусы зажимают рулон 8. Подъемный стол тележки опускается, и рулон удерживается на конусах в подвешенном состоянии. При этом распределители 18 и 19 включены таким образом, что поршневые полости обоих гидроцилиндров соединены с напорным трубопроводом, рабочая жидкость в них находится под давлением, а рабочая жидкость из штоковых полостей через сливной трубопровод самотеком сливается в бак насосно-аккумуляторной станции, и давление в штоковых полостях практически равно атмосферному.
Центрирование рулона на разматывателе относительно оси агрегата происходит после сведения конусов. Центрирование осуществляется при совместном перемещении кареток 1 и 2 с зажатым в конусах 6 и 7 рулоном 8. При центрировании один из распределителей 18, 19, в сторону которого необходимо произвести смещение рулона, устанавливается в нейтральное положение. При этом оба трубопровода, соединяющие этот распределитель с управляемым им гидроцилиндром, запираются. После этого включается двухпозиционный гидрораспределитель центрирования 22 или 23, через который поршневая и штоковая полости соответствующего управляемого гидроцилиндра 12 или 13 соединяются, и образуется замкнутый гидравлический контур. Под действием давления жидкости в поршневой полости противорасположенного гидроцилиндра усилие через связанную с ним каретку 3 или 4, рулон 8 и противоположную каретку передается на шток гидроцилиндра, в сторону которого осуществляется перемещение рулона. Из-за падения давления жидкости в поршневой полости этого гидроцилиндра, после соединения ее со штоковой полостью под действием усилия со стороны противоположного гидроцилиндра, жидкость из поршневой полости начинает перетекать в предварительно опорожненную штоковую полость, и происходит перемещение рулона в требуемую сторону на заданную величину до выравнивания давления в поршневой и штоковой полостях. После этого отключается соответствующий распределитель центрирования 22 или 23, в сторону которого осуществлялось перемещение рулона, размыкается гидравлический контур, в который включен этот распределитель центрирования, и четырехлинейный распределитель управления 18 или 19 переводится в положение, при котором поршневая полость гидроцилиндра соединяется с напорной магистралью, а штоковая – со сливом. В поршневой полости поднимается давление до величины, равной давлению в поршневой полости противоположного гидроцилиндра, что обеспечивает гарантированное зажатие рулона в новом положении. Из штоковой полости, благодаря расположению гидроцилиндра выше четырехлинейного распределителя управления, жидкость самотеком уходит в сливной бак, освобождая штоковую полость для очередного центрирования рулона. При перемещении рулона в пределах максимального хода H штоков гидроцилиндров заполнение штоковых полостей жидкостью, длина которых определяется соотношением (4), будет не полным, что гарантирует требуемые перемещения в пределах заданного максимального хода Н.
В качестве примера рассмотрим последовательность работы элементов устройства для центрирования рулонов при необходимости перемещения рулона вправо (в соответствии с фиг.1).
Для осуществления такого перемещения золотник четырехлинейного распределителя управления 19 перемещается в центральную позицию, закрывая подачу рабочей жидкости в поршневую полость гидроцилиндра 13 и разъединяя штоковую полость со сливом. Золотник двухпозиционного распределителя центрирования 23 перемещается в левую позицию и образует замкнутый гидравлический контур, соединяя между собой штоковую и поршневую полости гидроцилиндра 13. Под действием усилия, передающегося на шток гидроцилиндра 13 от штока гидроцилиндра 12, происходит переток рабочей жидкости из поршневой полости гидроцилиндра 13 в его предварительно опорожненную штоковую полость, и поршень гидроцилиндра передвигается вправо. Поршневая полость гидроцилиндра 12 в это время продолжает находиться под давлением, усилие от его поршня передается через каретку 1, рулон 8 и каретку 2 на шток гидроцилиндра 13, и каретки 1 и 2 с зажатым в конусах 6 и 7 рулоном 8 также перемещаются вправо. Для прекращения перемещения рулона выключается двухпозиционный распределитель центрирования 23, а золотник распределителя управления 19 перемещается в крайнюю левую позицию. При этом разрывается замкнутый гидравлический контур, штоковая и поршневая полости гидроцилиндра 13 разъединяются между собой, штоковая полость соединяется со сливом и жидкость из нее самотеком уходит в масляный бак, а поршневая полость соединяется с напорной магистралью, поднимается давление в поршневой полости гидроцилиндра 13 и рулон останавливается при гарантированном его зажатии в конусах.
Предлагаемое устройство для центрирования рулонов полосы на разматывателе, в отличие от известных технических решений, обладает повышенной надежностью, благодаря простоте конструкции и использованию минимального количества элементов управления. Повышается точность центрирования, что уменьшает ширину обрезаемых кромок, сокращает количество обрези, потери металла в брак, увеличивает выход годного металла и производительность агрегатов резки, а также позволяет увеличить число разрезаемых полос на агрегатах продольной резки.
Формула изобретения
Устройство для центрирования рулонов полосы на разматывателе, содержащее каретки, установленные по обе стороны от его оси с возможностью возвратно-поступательного движения перпендикулярно этой оси в направляющих стационарных плитовин, конусы для зажима и удержания рулона при центрировании, приводы вращения конусов, смонтированные на каретках, гидропривод перемещения кареток, включающий гидроцилиндры, штоки которых связаны с каретками, а штоковые и поршневые полости через четырехлинейные распределители управления гидроцилиндрами и регуляторы расхода рабочей жидкости соединены трубопроводами с насосно-аккумуляторной станцией, отличающееся тем, что штоковая и поршневая полости каждого из гидроцилиндров соединены между собой через двухпозиционный гидрораспределитель центрирования, при этом четырехлинейные распределители управления гидроцилиндрами расположены ниже уровня гидроцилиндров, а длина штоковых полостей гидроцилиндров больше величины максимального хода штоков и определяется из соотношения

где L – длина штоковых полостей гидроцилиндров;
Н – заданный максимальный ход штоков;
D – диаметр гидроцилиндра;
d – диаметр штока.
РИСУНКИ
|
|