|
|
(21), (22) Заявка: 2004126841/12, 05.02.2003
(24) Дата начала отсчета срока действия патента:
05.02.2003
(30) Конвенционный приоритет:
07.02.2002 (пп.1-18) FR 02/01485
(43) Дата публикации заявки: 10.07.2005
(46) Опубликовано: 27.06.2007
(56) Список документов, цитированных в отчете о поиске:
US 4054428 А, 18.10.1977. RU 2162722 C1, 10.02.2001. RU 2164429 C1, 27.03.2001. US 4449990 A, 22.05.1984. EP 1027913 A1, 16.08.2000. JP 4219111 A, 10.08.1992.
(85) Дата перевода заявки PCT на национальную фазу:
07.09.2004
(86) Заявка PCT:
FR 03/00353 (05.02.2003)
(87) Публикация PCT:
WO 03/066167 (14.08.2003)
Адрес для переписки:
103735, Москва, ул. Ильинка, 5/2, ООО “Союзпатент”, пат.пов. О.Ф.Ивановой
|
(72) Автор(ы):
БАРР Дидье (FR), БОДЕ Ролан (FR)
(73) Патентообладатель(и):
КОММИССАРИАТ А Л ЭНЕРЖИ АТОМИК (FR), КОМПАНИ ЖЕНЕРАЛЬ ДЕ МАТЬЕР НЮКЛЕЭР (FR)
|
(54) СПОСОБ И УСТАНОВКА ДЛЯ ПРОИЗВОДСТВА ПРИГОДНОГО ДЛЯ ДЫХАНИЯ ВОЗДУХА
(57) Реферат:
Изобретение предназначено для создания пригодного для дыхания воздуха и может быть использовано операторами, выполняющими работы на опасных участках работы, например работы по разборке ядерных электростанций, работы по удалению асбеста или для медицинских целей. Способ содержит следующие этапы: обработку сжатого воздуха, содержащую операцию осушения воздуха, повторное увлажнение обработанного сухого воздуха. Этап повторного увлажнения обработанного сухого воздуха включает операцию по управляемому распределению обработанного сухого воздуха, с одной стороны, в линию повторного увлажнения и, с другой стороны, в линию сухого воздуха. Изобретение также относится к установке, в которой используется такой способ. Обеспечивается снижение сухости подаваемого на дыхание воздуха, получение воздуха, имеющего влажность воздуха, всасываемого компрессорами. 2 н. и 16 з.п. ф-лы, 1 ил.
Область техники, к которой относится изобретение
Настоящее изобретение относится к способу производства пригодного для дыхания воздуха, содержащему этап обработки сжатого воздуха, причем последний, кроме того, содержит проведение операций по осушке воздуха.
Более конкретно, настоящее изобретение относится к способам производства пригодного для дыхания воздуха, предназначенного для использования операторами, выполняющими работы на опасных участках работы, такие как, например, работы по разборке ядерных электростанций или работы по удалению асбеста. Кроме того, воздух, получаемый с использованием таких способов, также можно использовать, например, для медицинских целей.
Настоящее изобретение также относится к производственным установкам для получения пригодного для дыхания воздуха, в которых можно использовать такие способы.
Уровень техники
В обычных способах производства пригодного для дыхания воздуха вначале выполняют этап обработки сжатого воздуха, подаваемого с помощью одного или больше компрессоров, так, что при этом удаляют максимальное количество загрязняющих компонентов из воздуха, потребляемого пользователями.
С этой целью окись углерода, по существу, улавливается с помощью катализатора, причем этот газ в очень существенных количествах присутствует в сжатом воздухе, поступающем от компрессоров. Опасное присутствие такого газа и других газов, таких как двуокись углерода, в частности, может возникать по причине различных сбоев в работе используемых компрессоров воздуха или из-за их наличия рядом с местом забора воздуха компрессора, кроме того, такие различные газы содержатся в атмосфере.
Следует отметить, что при выполнении работ по разборке ядерных установок воздух, вдыхаемый операторами, должен отвечать определенным характеристикам, которые определены стандартом NE EN 12021. В этом стандарте указано, что максимально допустимое количество двуокиси углерода во вдыхаемом воздухе составляет 500 промилле и максимально допустимое количество окиси углерода во вдыхаемом воздухе составляет 15 промилле.
Во время выполнения этапа обработки сжатого воздуха проводят операцию осушения воздуха способом адсорбции с точкой росы в диапазоне значений от около -40°С до около -70°С.
При выполнении этого этапа обработки воздуха практически вся двуокись углерода улавливается, и при этом уровень остаточной влажности в воздухе снижается. Это обеспечивает возможность правильного функционирования катализатора, используемого для улавливания окиси углерода. При использовании такого способа получаемый пригодный для дыхания воздух соответствует показателям вышеуказанного стандарта, но в то же время имеет существенный недостаток.
По существу, из-за выполнения операции осушения на этапе обработки описанного выше способа получают очень сухой воздух. Следовательно, повышается вероятность того, что вдыхание такого воздуха приведет к обезвоживанию органов дыхания операторов.
Для решения этой проблемы было предложено добавлять этап повторного увлажнения обрабатываемого воздуха, так, что подаваемый воздух имеет влажность, приблизительно аналогичную влажности воздуха, всасываемого компрессорами. Такой способ, в частности, описан в документе US 4054428.
Этот способ используют в установке, включающей две камеры, содержащие агенты, обезвоживающие сжатый воздух. При подаче сжатого воздуха в первую из этих камер воздух осушается и затем его пропускают через пространство, в котором окись углерода преобразуется в двуокись углерода. Обезвоженный воздух затем подают во вторую камеру установки, где выполняют повторное его увлажнение с помощью агентов, содержащихся в этой второй камере, которые поглотили влагу в ходе предыдущего цикла.
Для использования этого способа установка также содержит четырехходовый вентиль, позволяющий инвертировать направление потока сжатого воздуха в установке так, что такой сжатый воздух поочередно поступает из первой во вторую камеру и из второй в первую камеру. Следует отметить, что такая периодически выполняемая инверсия направления потока сжатого воздуха через установку представляет собой необходимое условие для обеспечения повторного увлажнения получаемого воздуха. В соответствии с этим, такая установка, вероятно, лишь в малой степени адаптирована к условиям непрерывного производства воздуха и ни в каком случае не обеспечивает возможность производства пригодного для дыхания воздуха с постоянным уровнем влажности в течение значительного периода времени.
Кроме того, способ такого типа имеет несколько существенных недостатков, в частности, включая сложность используемой установки, а также невозможность регулирования уровня влажности используемого для дыхания воздуха. Другой недостаток состоит в риске десорбции двуокиси углерода, восстанавливаемой при проходе воздуха через колонну для повторного увлажнения.
Сущность изобретения
Настоящее изобретение, прежде всего, направлено на создание способа производства пригодного для дыхания воздуха, в котором, по меньшей мере, частично устраняются недостатки указанного выше способа известного уровня техники.
Кроме того, другой целью настоящего изобретения является установка для производства пригодного для дыхания воздуха, в которой выполняется такой способ, который соответствует вышеуказанной цели.
Для достижения этого настоящее изобретение направлено на способ производства пригодного для дыхания воздуха, содержащий следующие этапы:
– обработку сжатого воздуха, содержащую операцию осушения воздуха;
– повторное увлажнение обработанного сухого воздуха.
В соответствии с настоящим изобретением, этап повторного увлажнения обработанного сухого воздуха включает операцию по управляемому распределению обработанного сухого воздуха, с одной стороны, с использованием способа повторного увлажнения и, с другой стороны, сухого способа.
Предпочтительно, в способе в соответствии с настоящим изобретением получают пригодный для дыхания воздух с регулируемым и постоянным уровнем влажности, независимо от скорости производства воздуха.
Предпочтительно, распределением обработанного сухого воздуха управляют с помощью регулирующего клапана, установленного в линии повторного увлажнения и управляемого с помощью управляющего средства, которое работает на основе сигнала, поступающего с выхода датчика, измеряющего уровень влажности, причем датчик установлен в выходной трубе, один конец которой подключен к линии повторного увлажнения, а другой конец которой подключен к линии осушки.
Кроме того, между линией повторного увлажнения и линией осушки создают разность давлений, так, что обеспечиваются условия для предпочтительной подачи в выходную трубу обработанного сухого воздуха, подаваемого из линии осушки. Таким образом, исключается чрезмерное смачивание датчика, измеряющего уровень влажности, из-за чего он может стать неработоспособным.
Предпочтительно, этап обработки сжатого воздуха содержит следующие операции:
– фильтрацию конденсатов, присутствующих в сжатом воздухе;
– осушение воздуха для устранения каких-либо следов влаги в воздухе;
– фильтрацию пыли, оседающей в ходе операции осушения;
– преобразование окиси углерода, содержащейся в сжатом воздухе, в двуокись углерода;
– фильтрацию воздуха с использованием фильтра на активированном угле.
В предпочтительном варианте выполнения, после этапа обработки сжатого воздуха следует постоянно выполняемый этап анализа уровня окиси углерода и двуокиси углерода, присутствующих в обработанном воздухе, и затем этап подачи сигнала тревоги, когда их уровень превышает предельно допустимые значения.
Наконец, после этапа повторного увлажнения обработанного сухого воздуха воздух имеет уровень влажности приблизительно от 40 до 50%, и его можно подавать, по меньшей мере, в продуваемый костюм оператора, выполняющего работы по разборке ядерных установок.
Еще одной целью настоящего изобретения является установка для производства пригодного для дыхания воздуха, содержащая:
– средство для обработки сжатого воздуха, содержащее средство для осушения воздуха;
– средство для повторного увлажнения обработанного сухого воздуха.
В соответствии с настоящим изобретением, средство для повторного увлажнения обработанного сухого воздуха содержит линию повторного увлажнения и линию осушки, а также средство распределения, предназначенное для управляемого распределения обработанного сухого воздуха в каждой из линий.
Признаки зависимых п.п.9-18, касающиеся установки для производства пригодного для дыхания воздуха, отражены в формуле изобретения.
Другие цели и преимущества настоящего изобретения будут более очевидны из приведенного ниже подробного, не ограничивающего объема притязаний описания.
Краткое описание чертежей
Описание будет приведено со ссылкой на чертеж, на котором представлена схема установки для производства пригодного для дыхания воздуха в соответствии с предпочтительным вариантом выполнения настоящего изобретения.
Подробное описание изобретения
Как показано на чертеже, настоящее изобретение относится к установке 1 для производства воздуха, пригодного для дыхания человека, предназначенной для использования на промышленном участке, где выполняются работы, приводящие к загрязнению воздуха окружающей среды дымом, пылью, парами, в частности на предприятиях, в замкнутых помещениях.
Предпочтительно, установку 1 для производства пригодного для дыхания воздуха используют при разборке ядерных установок, в ходе которой операторы, выполняющие работы, вынуждены надевать продуваемые костюмы для исключения контакта со средой загрязненной зоны.
Следует отметить, что здесь приведено описание установки 1 для производства пригодного для дыхания воздуха, которая предназначена для подключения к продуваемым костюмами (не показаны) операторов, выполняющих работу по разборке ядерных установок, но, конечно, установка 1 и способ формирования предмета настоящего изобретения в равной степени применимы к другим областям техники, кроме отрасли ядерной энергетики.
В качестве примеров, настоящее изобретение также могло бы найти применение при работе на участках по удалению асбеста, на которых образуются частицы асбестовой пыли, являющиеся канцерогенным веществом, при работе на участках окраски или также на участках, где выполняют работы по сварке или резке металлов, в ходе которых образуется значительное количество дыма.
В установку 1 подают сжатый воздух с использованием компремирующего средства, например компрессора (не показано), которое позволяет сжимать воздух до давления, превышающего 1 бар и предпочтительно составляющего от 9 до 15 бар. Кроме того, компремирующее средство позволяет подавать в установку сжатый воздух с производительностью от 10 м3/ч до 1000 м3/ч.
Например, компремирующее воздух средство может быть выполнено в виде компрессоров со смазываемыми винтами или поршнями, а также может быть выполнено в виде компрессоров с сухими винтами.
Сжатый воздух, выходящий из компремирующего средства, обычно содержит множество загрязняющих компонентов, так, что необходимо их удалять перед направлением этого воздуха в различные продуваемые костюмы операторов, работающих на участке.
Вредные вещества, представленные окисью углерода (СО) и двуокисью углерода (СО2), составляют наибольшую проблему, когда они в значительных количествах попадают в продуваемый костюм, и могут привести к катастрофическим последствиям для оператора, использующего такой костюм.
Такие вещества попадают в сжатый воздух, выходящий из компрессора, в результате различных причин, возникающих случайно. В качестве примера, они могут попадать в сжатый воздух из-за дефектного разделительного фильтра компрессора со смазкой, разрыва контура охлаждения компрессора с сухим винтом или просто могут присутствовать в атмосфере рядом с местом забора воздуха компремирующим средством.
Кроме того, в европейском стандарте NE EN 12021 указаны предельно допустимые значения СО и СО2 для вдыхаемого воздуха.
Что касается CO2, предельно допустимое значение примесей этого газа, определяемое этим стандартом, составляет 500 промилле (частиц на миллион), причем такое малое значение установлено, чтобы получаемый воздух приближался по составу к максимальному количеству СО2 в естественном воздухе, который обычно содержит порядка 400 промилле CO2.
Аналогично, для СО максимальное значение, определяемое этим стандартом, составляет 15 промилле, причем известно, что этот газ является чрезвычайно токсичным.
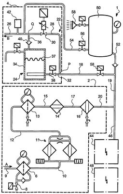
Для обеспечения максимально возможной степени устранения вредных веществ, содержащихся в сжатом воздухе, подаваемом в установку 1, последняя вначале содержит средство 2 обработки сжатого воздуха, которое, в частности, позволяет осушать повторно распределяемый воздух.
Кроме того, из-за опасности обезвоживания дыхательных путей человека, вдыхающего обработанный сухой воздух, выходящий из средства 2 обработки, установка 1 содержит средство 4 повторного увлажнения обработанного сухого воздуха, подключенное к средству 2 обработки.
Различные элементы, составляющие средство 2 обработки, будут описаны ниже, в порядке, соответствующем обработке сжатого воздуха этими элементами, по мере того, как он проходит через установку 1.
Средство 2 обработки вначале содержит разделительный фильтр 6 при 0,01 промилле, основная роль которого состоит в улавливании конденсатов, присутствующих в сжатом воздухе. Фильтр 6 содержит электрический клапан 8 автоматической очистки, предназначенный для удаления различных отфильтрованных веществ. Один конец фильтра 6 подключен к трубе 9, соединенной с компремирующим воздух средством (не показано), и другой его конец соединен с трубой 10, соединенной с сушильным средством адсорбционного типа.
Адсорбционная сушилка 11, с точкой росы -73°С, работающая под давлением, предназначена для устранения каких-либо следов влаги в сжатом воздухе. Следует отметить, что сушилка содержит молекулярный экран (не показан), улавливающий практически все количество CO2, содержащееся в сжатом воздухе.
Подключенное непосредственно к адсорбционной сушилке 11 с помощью трубы 12 средство 2 обработки содержит фильтр 13 с частицами размером 1 микрон, основное назначение которого состоит в задержании пылевых осадков сушилки 11.
Кроме того, можно отметить присутствие катализатора 14 СО-СО2, соединенного с фильтром 13 с помощью трубы 15, причем этот катализатор позволяет улавливать СО с использованием гопкалита (смесь окислов металла) и обеспечить катализационное преобразование окиси углерода в двуокись углерода. Следует отметить, что адсорбционная сушилка 11 установлена перед катализатором 14, поскольку влага, содержащаяся в воздухе, чрезвычайно плохо действует на работу катализатора СО-CO2.
Наконец, средство 2 обработки состоит из фильтра 16 с активированным углем, который предназначен для удаления каких-либо следов привкуса и запаха из обрабатываемого воздуха и который соединен с катализатором 14 с помощью трубы 17. Фильтр 16 с активированным углем также закреплен на выходной трубе 20 средства 2 обработки.
Средство 4 повторного увлажнения обработанного воздуха будет описано ниже, также со ссылкой на единственный чертеж.
Средство 4 повторного увлажнения содержит входную трубу 18, подключенную к выходной трубе 20 средства 2 обработки с помощью трубы 19.
В точке Р входной трубы 18 последняя разветвляется на два участка для формирования двух параллельных линий 22 и 24, которые соединяются в точке Q подключения к выходной трубе 26 средства 4 повторного увлажнения.
Из двух линий 22 и 24 рассмотрим сначала линию 22 сухого воздуха, которая состоит из основной трубы 28 сухого воздуха, на которой установлен рядом с точкой Q обратный клапан 30 с известной потерей нагрузки. Эта потеря нагрузки, предпочтительно, составляет около 300 мбар.
Другая линия, подключенная между точками Р и Q, представляет собой линию 24 повторного увлажнения. Эта линия 24 содержит последовательно установленные между точками Р и Q трубу 32 для отбора сухого воздуха, резервуар 34 с водой, а также трубу 36 для воздуха, насыщенного влагой. Следует отметить, что труба 32 для отбора сухого воздуха соединена с участком резервуара 34, заполненным водой, в то время как труба 36 для воздуха, насыщенного влагой, соединена с участком резервуара 34, не содержащим воду. Другими словами, уровень 37 воды внутри резервуара 34, предпочтительно, поддерживают таким, что вода в резервуаре 34 всегда находится в контакте с трубой 32 для отбора сухого воздуха, но никогда не входит в контакт с трубой 36 для воздуха, насыщенного влагой.
Следует отметить, что на трубе 32 для отбора сухого воздуха установлен регулирующий клапан 38, в то время как на трубе 36 для воздуха, насыщенного влагой, рядом с точкой Q установлен обратный клапан 40.
Как указано выше, линия 22 сухого воздуха и линия 24 повторного увлажнения соединяется в точке Q с основными трубами 28 и 36 для сухого воздуха и воздуха, насыщенного влагой. Трубы 28 и 36 подключены к выходной трубе 26, на которой установлен датчик 42 для измерения уровня влажности обработанного воздуха. Датчик 42 подключен к управляющему средству 48, работающему по сигналу, поступающему на выход датчика 42, и которое позволяет управлять клапаном 38 регулирования, установленным в трубе 32 для отбора сухого воздуха. Установка 1 для производства пригодного для дыхания воздуха работает следующим образом.
Сжатый воздух, поступающий от компремирующего средства, подают в установку 1 по трубе 9, как указано стрелкой А, где первый проходит обработку с последовательным использованием следующих элементов: труба 9, фильтр 6 отделения масла, труба 10, сушилка 11, труба 12, фильтр 13 на основе частиц, труба 15, катализатор 14, труба 17, фильтр 16 на активированном угле и труба 20.
Циркулирующий внутри этой трубы 20 воздух представляет собой сухой обработанный воздух, и его подают в средство 4 повторного увлажнения по трубе 19, подключенной к входной трубе 18.
Когда обработанный сухой воздух поступает в точку Р, он распределяется по основной трубе 28 для сухого воздуха и по трубе 32 для отбора сухого воздуха. Средство распределения, которое выполнено в описанном варианте выполнения на основе регулирующего клапана 38, позволяет полностью управлять соотношением между количеством обработанного воздуха, проходящего через основную трубу 28 для сухого воздуха, и количеством обработанного воздуха, циркулирующего по трубе 32 для отбора сухого воздуха.
Воздух, циркулирующий в основной трубе 28 для сухого воздуха, не проходит какую-либо обработку и только поступает в точку Q, где он смешивается с обработанным воздухом, поступающим из линии 24 повторного увлажнения. С другой стороны, воздух, циркулирующий в трубе 32 для отбора сухого воздуха, проходит через резервуар 34 с водой, где его увлажняют до точки насыщения, и затем поступает в точку Q с использованием трубы 36 для воздуха, насыщенного влагой. Следует отметить, что обратный клапан 40 установлен так, что сухой воздух, поступающий по основной трубе 28 для сухого воздуха, не попадает внутрь резервуара 34 с водой.
Таким образом, выходная труба 26 содержит смесь сухого воздуха и воздуха, насыщенного влагой, причем в этой смеси может быть обеспечен заданный уровень влажности воздуха, создаваемого установкой 1. Фактически, для обеспечения требуемой пропорции сухого воздуха и воздуха, насыщенного влагой, благодаря чему обеспечивается заданный уровень влажности, постоянно управляют регулирующим клапаном 38 с помощью датчика 42 и управляющего средства 48 и, следовательно, обеспечивают подачу ограниченного и переменного количества сухого воздуха, поступающего из входной трубы 18 через регулирующий клапан 38. Благодаря этому, чем больший уровень влаги требуется, тем обеспечивается большее управляемое открывание регулирующего клапана 38. Следует также отметить, что датчик 42 также управляет температурой подаваемого воздуха.
Постоянное управление регулирующим клапаном 38 также представляет интерес, когда скорость воздуха, поступающего из установки 1, изменяется, в частности, это происходит в случае, когда увеличивается или уменьшается количество операторов, для дыхания которых подают воздух, создаваемый установкой 1. В такой ситуации изменение скорости воздуха внутри установки 1 может привести к изменению распределения обработанного сухого воздуха между трубами 28 и 32, вследствие чего может изменяться уровень влажности получаемого воздуха, поступающего в выходную трубу 26. Однако, поскольку датчик 42 постоянно измеряет уровень влажности на выходе установки 1, он позволяет открывать регулирующий клапан 38, управляя им в режиме реального времени, так, что в результате обеспечивается поддержание заданного уровня влажности воздуха при изменении количества продуваемых костюмов, подключенных к установке 1.
При использовании такой установки 1 требуется обеспечить получение обработанного с ее помощью воздуха с постоянным уровнем влажности, независимо от производительности установки 1, причем уровень влажности воздуха, предпочтительно, составляет от 40 до 50%.
Роль обратного клапана 30 с известной потерей нагрузки, по существу, состоит в создании разности давлений между основной трубой 28 сухого воздуха и трубой 36 для воздуха, насыщенного влагой. Такая разность давлений создает условие предпочтительного поступления сухого воздуха из основной трубы 28 для сухого воздуха в выходную трубу 26. При использовании такой конкретной компоновки предотвращается подача только воздуха, поступающего из трубы 36 для воздуха, насыщенного влагой, соединенной с выходной трубой 26, в результате чего предотвращается избыточное увлажнение датчика 42 с потерей его работоспособности.
При этом на выход установки 1 (стрелка В) может поступать обработанный и повторно увлажненный с регулируемым уровнем влажности воздух, циркулирующий внутри выходной трубы 26, и может распределяться в продуваемые костюмы операторов.
В соответствии с предпочтительным вариантом выполнения настоящего изобретения, установка 1 содержит средство 44 анализа уровня СО и CO2, содержащихся в воздухе, поступающем на выход средства 2 обработки. Средство 44 анализа соединено со средством 2 обработки с помощью трубы 46, непосредственно подключенной к выходной трубе 20 средства 2 обработки.
Средство 44 анализа постоянно проверяет, не превышают ли уровни СО и СО2 в обрабатываемом воздухе предельно допустимые значения, предпочтительно, составляющие величины, определенные в указанном выше европейском стандарте.
В случае, когда, по меньшей мере, одно из максимальных значений будет превышено, что будет определено средством 44 анализа, управляющее средство 48 выполняет одно или больше управляющих действий, информирующих об обнаруженной неисправности.
В качестве примера управляющее средство 48 может управлять включением звукового и/или визуального сигнала тревоги, который подается на участок проведения работ операторами, или может выполнять управление для остановки производства воздуха установкой 1, или для замены источника сжатого воздуха путем переключения, например, на аварийный компрессор.
Кроме того, следует отметить, что управляющее средство 48, предпочтительно, содержит преобразователь (не показан), генерирующий, по меньшей мере, одну из указанных выше команд, при падении напряжения питания установки 1.
Для дополнительного обеспечения надежности работы установки 1 может быть создан запас обработанного воздуха, предпочтительно, содержащий емкость 50 объемом приблизительно 1000 литров, в которую подают обработанный воздух по трубе 52, соединенной с трубой 19 установки 1.
Запас воздуха соединен с выпускной трубой 26, предпочтительно, между точкой Q и датчиком 42 с помощью трубы 54, на которой установлен электрический клапан 56, закрытый при нормальной работе установки 1.
С другой стороны, когда средство 44 анализа определяет неисправность в установке 1, оно также способно управлять электрическим клапаном 58, установленным на входной трубе 18, закрывая его, и, таким образом, отсекать подачу воздуха, поступающего из средства 2 обработки. Кроме того, благодаря управлению электрическим клапаном 56 при его открывании управляющее средство 48 разрешает подачу воздуха, запасенного в емкости 50, по трубе 54, в направлении трубы 26 между точкой Q и датчиком 42. Переключение на емкость 50 обработанного воздуха обеспечивает возможность подачи достаточного количества воздуха в продуваемые костюмы работающих операторов, необходимого для того, чтобы люди могли безопасно покинуть рабочий участок.
Также может использоваться дополнительный сигнал тревоги, подаваемый с помощью пневматического устройства 58 тревоги, работающего от емкости 50 и установленного на емкости 50 запаса воздуха, при этом использование такого устройства 58 подачи сигнала тревоги является особенно важным, поскольку оно может работать даже при прекращении подачи энергии и при отказе преобразователя.
Настоящее изобретение также относится к способу производства пригодного для дыхания воздуха, который используют в описанной выше установке 1.
Способ содержит последовательно выполняемые этапы обработки сжатого воздуха и повторного увлажнения обработанного сухого воздуха. На этапе повторного увлажнения обработанного сухого воздуха управляют распределением обработанного сухого воздуха между линией 22 сухого воздуха и линией 24 повторного увлажнения, в результате чего получают смесь обработанного воздуха с заданным уровнем влажности.
Следует понимать, что специалистом в данной области техники могут быть выполнены различные модификации в отношении установки 1 и способа для производства воздуха, которые были описаны выше, исключительно с использованием неограничивающих примеров.
Формула изобретения
1. Способ производства пригодного для дыхания воздуха, содержащий следующие этапы:
– обработку сжатого воздуха, содержащую операцию осушения воздуха;
– повторное увлажнение обработанного сухого воздуха, отличающийся тем, что этап повторного увлажнения обработанного сухого воздуха включает операцию по управляемому распределению обработанного сухого воздуха, с одной стороны, в линию (24) повторного увлажнения и, с другой стороны, в линию (22) сухого воздуха.
2. Способ по п.1, отличающийся тем, что распределением обработанного сухого воздуха управляют с помощью регулирующего клапана (38), установленного в линии (24) повторного увлажнения и управляемого с помощью управляющего средства (48), которое работает на основе сигнала, поступающего с выхода датчика (42), измеряющего уровень влажности, причем указанный датчик (42) установлен в выходной трубе (26), один конец которой подключен к линии (24) повторного увлажнения и другой конец которой подключен к линии (22) сухого воздуха.
3. Способ по п.2, отличающийся тем, что между линией (24) повторного увлажнения и линией (22) сухого воздуха создают разность давлений так, что обеспечиваются условия для предпочтительной подачи в выходную трубу (26) обработанного сухого воздуха, подаваемого из линии (22) сухого воздуха.
4. Способ по п.1, отличающийся тем, что этап обработки сжатого воздуха содержит следующие операции:
– фильтрацию конденсатов, присутствующих в сжатом воздухе;
– осушение воздуха для устранения каких-либо следов влажности в воздухе;
– фильтрацию пыли, оседающей в ходе операции осушения;
– преобразование окиси углерода, содержащейся в сжатом воздухе, в двуокись углерода;
– фильтрацию воздуха с использованием фильтра (16) на активированном угле.
5. Способ по п.1, отличающийся тем, что после этапа обработки сжатого воздуха следует этап постоянного анализа уровня окиси углерода и двуокиси углерода, присутствующих в обработанном воздухе, затем этап генерирования сигнала тревоги, когда эти уровни превышают предельно допустимые значения.
6. Способ по п.1, отличающийся тем, что после этапа повторного увлажнения обработанного сухого воздуха воздух имеет уровень влажности от приблизительно 40 до 50%.
7. Способ по п.1, отличающийся тем, что повторно увлажненный обработанный воздух предназначен для подачи, по меньшей мере, в один продуваемый костюм оператора, выполняющего работу на участке разборки ядерных установок.
8. Установка для производства пригодного для дыхания воздуха, содержащая средство (2) для обработки сжатого воздуха, содержащее средство для осушения воздуха, средство (4) для повторного увлажнения обработанного сухого воздуха, отличающаяся тем, что средство (4) для повторного увлажнения обработанного сухого воздуха содержит линию (24) повторного увлажнения и линию (22) сухого воздуха, а также средство распределения, предназначенное для управляемого распределения обработанного сухого воздуха в каждую из указанных линий (22, 24).
9. Установка по п.8, отличающаяся тем, что средство (4) для повторного увлажнения обработанного сухого воздуха также содержит входную трубу (18), содержащую обработанный сухой воздух, подключенную одним концом к основной трубе (28) сухого воздуха, составляющей линию (22) сухого воздуха, и другим концом к трубе (32) для отбора сухого воздуха, входящей в линию (24) повторного увлажнения, выходную трубу (26), подключенную одним концом к трубе (36) для воздуха, насыщенного влагой, входящей в линию (24) повторного увлажнения, и другим концом к указанной основной трубе (28) сухого воздуха, резервуар (34) с водой, входящий в линию (24) повторного увлажнения, соединенный одним концом с указанной трубой (32) для отбора сухого воздуха и другим концом с указанной трубой (36) для воздуха, насыщенного влагой.
10. Установка по п.9, отличающаяся тем, что средство для распределения обработанного сухого воздуха состоит из регулирующего клапана (38), установленного на указанной трубе (32) для отбора сухого воздуха, причем управление указанным регулирующим клапаном выполняют с помощью управляющего средства (48) по сигналу, поступающему с выхода датчика (42), измеряющего уровень влажности и установленного в указанной выходной трубе (26).
11. Установка по п.9 или 10, отличающаяся тем, что средство (4) повторного увлажнения обработанного сухого воздуха дополнительно содержит обратный клапан (30) с известной потерей нагрузки, установленный на указанной основной трубе (28) сухого воздуха.
12. Установка по п.11, отличающаяся тем, что обратный клапан (30) с известной потерей нагрузки создает падение давления в основной трубе (28) сухого воздуха порядка 300 мбар.
13. Установка по п.9, отличающаяся тем, что средство (4) повторного увлажнения обработанного сухого воздуха дополнительно содержит обратный клапан (40), установленный на указанной трубе (36) воздуха, насыщенного влагой.
14. Установка по п.8, отличающаяся тем, что средство (2) обработки сжатого воздуха содержит:
– фильтр (6) отделения масла на уровне 0,01 промилле;
– адсорбционную сушилку (11) с точкой росы -73°С;
– фильтр (13) с частицами размером 1 мкм;
– катализатор (14), предназначенный для преобразования окиси углерода в двуокись углерода;
– фильтр (16) на активированном угле.
15. Установка по п.8, отличающаяся тем, что она дополнительно содержит на выходе средства (2) для обработки сжатого воздуха, средство (44) анализа, предназначенное для постоянного контроля уровней окиси углерода и двуокиси углерода, присутствующих в обрабатываемом воздухе.
16. Установка по п.15, отличающаяся тем, что средство (44) анализа соединено с управляющим средством (48), предназначенным для включения звукового и/или визуального сигнала тревоги и/или переключения на запас обработанного воздуха, и/или для изменения источника сжатого воздуха.
17. Установка по п.8, отличающаяся тем, что она позволяет подавать пригодный для дыхания воздух с уровнем влажности от приблизительно 40 до 50%.
18. Установка по п.8, отличающаяся тем, что она подключена, по меньшей мере, к одному продуваемому костюму оператора, выполняющего работу на участке разборки ядерных установок.
РИСУНКИ
|
|