|
|
(21), (22) Заявка: 2004105645/09, 24.02.2004
(24) Дата начала отсчета срока действия патента:
24.02.2004
(43) Дата публикации заявки: 10.08.2005
(46) Опубликовано: 20.06.2007
(56) Список документов, цитированных в отчете о поиске:
RU 2181331 С, 20.04.2002. US 2003091878 A, 15.05.2003. GB 1407284, 24.09.1975. JP 2003012301 A, 15.01.2003.
Адрес для переписки:
141070, Московская обл., г. Королев, ул. Ленина, 4а, ОАО “РКК “Энергия” им. С.П. Королева”, отдел интеллектуальной собственности
|
(72) Автор(ы):
Глухих Игорь Николаевич (RU), Челяев Владимир Филиппович (RU), Старостин Александр Николаевич (RU)
(73) Патентообладатель(и):
Открытое акционерное общество “Ракетно-космическая корпорация “Энергия” им. С.П. Королева” (RU)
|
(54) ЭНЕРГОУСТАНОВКА С ЭЛЕКТРОХИМИЧЕСКИМИ ГЕНЕРАТОРАМИ
(57) Реферат:
Изобретение относится к энергетике и может использоваться в стационарных и мобильных энергоустановках, работающих на кислородоводородных электрохимических генераторах. Согласно изобретению энергоустановка с электрохимическими генераторами содержит блок хранения и подачи кислорода, пневматически соединенный с входом электрохимических генераторов по кислороду, ресивер водорода, пневматически соединенный со входом электрохимических генераторов по водороду, генератор водорода, работающий на экзотермической реакции гидролиза и снабженный системой подачи реагентов, и клапаном слива, а также емкость для сбора воды, гидравлически связанную с электрохимическими генераторами и генератором водорода, при этом генератор водорода выполнен теплоизолирован, а его выход по пароводородной смеси пневматически подключен ко входу введенного в состав энергоустановки парогазотурбинного блока, выход которого сообщается с ресивером водорода, который в свою очередь гидравлически соединен с емкостью для сбора воды. Техническим результатом изобретения является повышение эффективности энергоустановки. 1 ил.
Изобретение относится к энергетике и может использоваться в стационарных и мобильных энергоустановках, работающих на кислородо-водородных электрохимических генераторах.
Давно известны установки для получения водорода путем гидролиза легких металлов (Al; Mg) в растворе щелочи (NaOH; КОН). Полученный водород использовался в военном деле для наполнения дирижаблей, а также для других целей (в химическом производстве, для сварки металлов и т.д.) [1, 2]. Подобные установки были просты по своему устройству, использовали дешевые и относительно безопасные для человека химические реагенты. Обслуживание их также не представляло трудностей [2].
Недостатком таких решений, используемых здесь в качестве аналогов, является большое количество тепла и известкообразного осадка, генерируемого вместе с водородом. Эти обстоятельства делают проблематичным использование таких гидролизных систем в составе энергоустановок (ЭУ) с электрохимическими генераторами (ЭХГ), работающими на кислороде и водороде [3]. В этом случае основным является количество генерируемого водорода, а не тепла, более того, большое количество генерируемого вместе с водородом тепла приводит к необходимости энергозатрат для охлаждения отдельных элементов таких установок.
Более близким к предлагаемому решению и адаптированным для транспорта является «Устройство для генерации тепла и электроэнергии из алюминиевых отходов» [4], принятое за прототип. Данное устройство предлагается для использования как в стационарных условиях, так и на транспорте (в частности в электромобилях). Однако в последнем случае выделяющегося тепла все же слишком много, и если в стационарных условиях оно может быть полезным (например, для отопления помещений), то для мобильных ЭУ с ЭХГ, для которых определяющим является количество генерируемого водорода и электричества, это обстоятельство является существенным недостатком и снижает КПД ЭУ. Кроме того, если гидролизная система генерирования водорода для ЭХГ используется на борту подводной лодки [5], возникают также проблемы утилизации тепла реакции на борту, поскольку сброс тепла за борт ограничен условием скрытости плавания.
Таким образом, общей характерной особенностью ЭУ с ЭХГ и гидролизной системой получения водорода для ЭХГ является их большой «тепловой» КПД. Эта же особенность является и их основным недостатком с точки зрения применения их для генерирования электроэнергии на транспорте. Кроме того, потери при теплопередаче в целом снижают эффективность ЭУ с ЭХГ и гидролизной системой получения водорода, даже если тепло используется [4].
Задачей данного изобретения является повышение «электрической» эффективности работы подобных установок с целью их более полной адаптации для транспортных систем (подводных аппаратов, электромобилей и др.). При использовании подобных ЭУ на транспорте большое количество тепла, выделяющегося в реакции, совершенно излишне, и его приходится сбрасывать в окружающую среду. Таким образом, значительная часть химической энергии реагентов вообще не используется. При этом сам процесс сброса тепла из энергоустановки может представлять собой определенные технические трудности и требовать существенных энергозатрат. Последнее также снижает КПД установки.
Задача решается тем, что в энергоустановке с электрохимическими генераторами, содержащей блок хранения и подачи кислорода, пневматически соединенный с входом электрохимических генераторов по кислороду, ресивер водорода, пневматически соединенный со входом электрохимических генераторов по водороду, генератор водорода, работающий на экзотермической реакции гидролиза и снабженный системой подачи реагентов и клапаном слива, а также емкость для сбора воды, гидравлически связанную с электрохимическими генераторами и генератором водорода, генератор водорода теплоизолирован, а его выход по пароводородной смеси пневматически подключен ко входу введенного в состав энергоустановки парогазотурбинного блока, выход которого сообщается с ресивером водорода, который в свою очередь гидравлически соединен с емкостью для сбора воды.
Суть предложения состоит в следующем. Генератор водорода, который является химическим реактором, выполняется адиабатическим, то есть в нем отсутствует традиционный охлаждаемый теплообменник, а его корпус может дополнительно теплоизолироваться. В этом случае тепло химической реакции может выноситься из генератора водорода только вместе с водородом.
Кроме водорода из адиабатического генератора будет выходить также значительное количество горячего водяного пара. Это обусловлено тем, что в адиабатических условиях тепло химической реакции накапливается в генераторе водорода, и водный раствор, заполняющий генератор, постепенно доводится до кипения. В результате температура в генераторе стабилизируется на уровне температуры кипения раствора, и происходит интенсивное испарение воды. Таким образом, тепловая энергия реакции выносится из адиабатического генератора водорода вместе с пароводородной смесью. В связи с этим возникает необходимость охлаждать эту смесь, поскольку сразу использовать ее в ЭХГ невозможно – слишком высокая температура и много пара.
Для охлаждения пароводородной смеси используется газотурбинный блок, в котором происходит адиабатическое расширение этой смеси, и совершается механическая работа. В результате смесь охлаждается, вода конденсируется, а очищенный от нее водород собирается в ресивере и затем направляется в ЭХГ. В отличие от традиционных гидролизных генераторов водорода с теплообменниками использование адиабатического генератора позволяет, таким образом, с пользой использовать тепло реакции гидролиза, а вместо энергозатрат на прокачку через генератор водорода охлаждающей жидкости получить положительный выход энергии от газотурбинного блока. Газовая турбина может при этом приводить в действие электрохимический генератор или насос.
Предварительные оценки режима работы данной ЭУ показывают, что газотурбинный блок (ГТБ), помещенный между адиабатическим гидролизным генератором водорода и ЭХГ в качестве «согласующего» устройства, может работать в приемлемом для турбины режиме и «выдавать» дополнительную энергию со следующими ориентировочными параметрами пароводородной смеси:
| – давление на входе |
– 10÷50 атм; |
| – степень расширения газов |
– 2:1÷5:1; |
| – температура на входе |
– 600 К; |
| – давление на выходе |
– 5÷10 атм; |
| – температура на выходе |
– 350÷380 К; |
| – КПД турбины |
– 0,8. |
Параметры на входе ГТБ приблизительно соответствуют параметрам в генераторе водорода, выходные же параметры ГТБ примерно совпадают с входными характеристиками ЭХГ.
Следует отметить, что основной трудностью совместного функционирования ЭХГ и ГТБ является существенная разница в расходе потребляемых газов. При одинаковой мощности ЭХГ потребляет на порядок меньше водорода, чем турбина. Таким образом, газовая турбина, работающая на входе ЭХГ, будет иметь незначительную (по сравнению с ЭХГ) мощность, то есть является лишь согласующим устройством, не требующим, однако, для своей работы энергозатрат (в отличие от традиционных систем терморегулирования). Это обстоятельство, однако, компенсируется следующими факторами:
– одна турбина может обеспечивать газом несколько ЭХГ;
– в данном случае большая часть работы ГТБ обеспечивается не водородом, а за счет паров воды, то есть турбина, в сущности, является паровой, а не газовой.
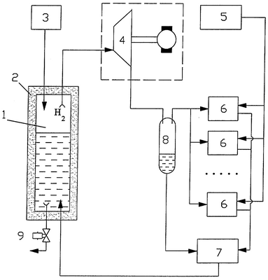
Блок-схема предлагаемой установки иллюстрируется на чертеже, где обозначено:
1 – генератор водорода;
2 – тепловая изоляция;
3 – система подачи реагентов;
4 – газотурбинный блок;
5 – блок хранения и подачи кислорода;
6 – электрохимические генераторы;
7 – емкость для сбора воды;
8 – ресивер водорода;
9 – клапан слива.
Как и во всех ЭУ подобного рода ЭХГ (6) подключены к блоку хранения и подачи кислорода (5) и гидравлически соединены с емкостью для сбора воды (7). Вход ЭХГ (6) по водороду подключен к ресиверу водорода (8), который сообщается с выходом газотурбинного блока (4). Гидравлически ресивер водорода (8) соединен с емкостью для сбора воды (7), которая в свою очередь гидравлически соединяется с генератором водорода (1).
Вход газотурбинного блока (4) подключен к выходу по водороду адиабатического генератора водорода (1). Этот генератор снабжен системой подачи реагентов (3) и клапаном слива (9).
Работает данная система следующим образом.
После загрузки реагентов в генератор водорода (1) из системы подачи реагентов (3), в генераторе водорода начинается реакция с выделением водорода и саморазогревом смеси, которая постепенно доводится до кипения. Горячий водород с парами воды подается на лопатки газовой турбины газотурбинного блока (4), в результате приводится в действие электрический генератор или насос. После расширения в газотурбинном блоке (4) из пароводородной смеси конденсируется содержащаяся в ней вода, а оставшийся водород поступает в ресивер водорода (8). Здесь же собирается сконденсированная вода, которая затем сливается в емкость для сбора воды (7). В дальнейшем вода направляется обратно в генератор водорода (1), что делает схему замкнутой «по воде».
Таким образом, предложенное техническое решение позволяет повысить эффективность работы ЭУ с ЭХГ и гидролизной системой получения водорода за счет сокращения тепловых потерь, характерных для гидролизного метода получения водорода. Исключается также необходимость затрачивать энергию на охлаждение реагентов, тепловая энергия которых переходит к водороду. При этом перед использованием водорода в ЭХГ в качестве реагента электрохимической реакции он используется в качестве рабочего тела в газорасширительной машине (турбине).
Подобная архитектура ЭУ делает ее достаточно адаптированной для использования на транспортных средствах. Тепло химической реакции гидролиза при этом не выбрасывается в окружающую среду, а используется в энергоустановке либо на собственные нужды, либо для генерирования дополнительного электричества.
Источники информации
1. Под ред. Мартенса. Техническая энциклопедия. т.5, изд. 2-е, с.102, 103.
2. Когутов И. Газовое дело в дирижаблестроении, М., 1938.
3. Коровин Н.В. Электрохимические генераторы. М.: Энергия, 1974.
4. Пат. США 4218520, 1980. Устройство для генерирования тепла и электричества из алюминиевых отходов.
5. Пат. 2181331, РФ, 2001. Энергетическая установка подводной лодки.
Формула изобретения
Энергоустановка с электрохимическими генераторами, содержащая блок хранения и подачи кислорода, пневматически соединенный с входом электрохимических генераторов по кислороду, ресивер водорода, пневматически соединенный со входом электрохимических генераторов по водороду, генератор водорода, работающий на экзотермической реакции гидролиза и снабженный системой подачи реагентов, и клапаном слива, а также емкость для сбора воды, гидравлически связанную с электрохимическими генераторами и генератором водорода, отличающаяся тем, что генератор водорода теплоизолирован, а его выход по пароводородной смеси пневматически подключен ко входу введенного в состав энергоустановки парогазотурбинного блока, выход которого сообщается с ресивером водорода, который в свою очередь гидравлически соединен с емкостью для сбора воды.
РИСУНКИ
|
|