|
|
(21), (22) Заявка: 2005141019/06, 28.12.2005
(24) Дата начала отсчета срока действия патента:
28.12.2005
(46) Опубликовано: 20.06.2007
(56) Список документов, цитированных в отчете о поиске:
RU 2199164 С2, 20.02.2003. RU 2124771 C1, 10.01.1999. US 4122028 А, 24.10.1978. DE 2549195 А1, 06.05.1976.
Адрес для переписки:
119121, Москва, 7-й Ростовский пер., 2/14, ГУП МосНПО “Радон”, генеральному директору С.А. Дмитриеву
|
(72) Автор(ы):
Дмитриев Сергей Александрович (RU), Варлаков Андрей Петрович (RU), Невров Юрий Васильевич (RU), Горбунова Ольга Анатольевна (RU), Баринов Александр Сергеевич (RU), Матвеев Виктор Георгиевич (RU), Щанов Евгений Валентинович (RU), Симонов Владимир Игоревич (RU)
(73) Патентообладатель(и):
Государственное унитарное предприятие города Москвы – объединенный эколого-технологический и научно-исследовательский центр по обезвреживанию РАО и охране окружающей среды (ГУП МосНПО “Радон”) (RU)
|
(54) УСТРОЙСТВО ДЛЯ ЦЕМЕНТИРОВАНИЯ ПРОПИТКОЙ МЕЛКОДИСПЕРСНЫХ РАДИОАКТИВНЫХ И ТОКСИЧНЫХ ОТХОДОВ
(57) Реферат:
Изобретение относится к области переработки радиоактивных отходов. Сущность изобретения: устройство для цементирования пропиткой мелкодисперсных радиоактивных и токсичных отходов содержит герметичный рабочий бокс, контейнер для радиоактивных отходов с крышкой, виброплощадку для размещения контейнера для радиоактивных отходов, установленную на тележке с приводом. Кроме того, оно включает емкость-дозатор жидкости, снабженную уровнемером и электромагнитными клапанами на входе и выходе емкости-дозатора жидкости, и смеситель, содержащий патрубок для жидкости, патрубок для загрузки цемента и сливной патрубок с клапаном. Помимо того, устройство содержит систему подачи цементного раствора в контейнер с радиоактивными отходами, включающую насос-дозатор и трубопровод с установленным на нем электроконтактным манометром; блок управления работы устройства, расположенный вне бокса, герметичный рабочий бокс. Также устройство содержит окно, оборудованное резиновыми перчатками, и дверь, приводящуюся в движение приводом; вентиляционную систему и систему дезактивации, состоящую из форсунки дезактивации, трубопровода с установленным на нем клапаном и сливным патрубком, расположенным в донной части герметичного рабочего бокса. Преимущества изобретения заключаются в повышении радиационной безопасности и улучшении условий труда. 2 ил.
Изобретение относится к области переработки радиоактивных (РАО) и токсичных отходов методом цементирования и предназначено для омоноличивания мелкодисперсных радиоактивных и токсичных отходов (несжигаемые и непрессуемые фрагменты строительных конструкций и демонтированных установок, зольный остаток от сжигания РАО и т.п.) с последующим длительным хранением или захоронением конечного цементного компаунда в хранилищах твердых радиоактивных отходов. Устройство может быть использовано также при совместном цементировании жидких и твердых РАО. Устройство предназначено для эксплуатации на АЭС и пунктах захоронения радиоактивных отходов.
Известно устройство для отверждения отходов (Method for solidification of waste, and apparatus, waste form, and solidifying material therefore. Патент US №5463171, G21F 9/00, заявл. №123359 от 17.09.93, опубл. 31.10.95), в частности смешанных ТРО, образующихся на АЭС, в том числе зольный остаток, включающее емкости для вяжущего материала, воды, реагентов, весовые дозаторы, смеситель, контейнер для отверждения, мешалку для перемешивания в контейнере.
Недостатками известного устройства являются:
– низкая степень включения РАО в конечный цементный компаунд (например, при цементировании золы степень наполнения составляет 30-40% по массе), так как объем заполнения контейнера радиоактивными отходами составляет 50%;
– пониженная надежность работы устройства из-за возможности механического повреждения мешалки для перемешивания в контейнере крупными включениями, присутствующими в твердых РАО из-за недостаточной предварительной сортировки отходов.
Известно другое устройство для переработки твердых радиоактивных и токсичных отходов (Баулин А.М., Разуваев Н.А., Коваленко Ю.А. Устройство для переработки твердых радиоактивных и токсичных отходов. Патент RU №2124771 С1, G21F 9/36, 9/28, заявл. №97116250/25 от 24.09.97, опубл. 10.01.99, бюл. №1), предназначенное для перевода радиоактивной или токсичной золы в цементообразное состояние, состоящее из герметичной камеры, форкамеры, загрузочно-разгрузочного манипулятора, поворотного стола, цилиндрического контейнера, дезактивирующей щетки, герметизирующей и прижимной крышки, телескопического загрузочного устройства, виброблока, емкости для золы, цемента и затворителя, компрессора и вакуумного насоса.
Недостатками устройства являются:
– сложное аппаратурное оформление процесса цементирования, связанное с операциями по обращению с контейнером с РАО, наличие оборудования по многократному изменению давления в контейнере от вакуума до избыточного;
– пониженная производительность, связанная с неоднократными повторами циклов цементирования в одном контейнере;
– пониженная надежность работы устройства, связанная с возможностью забивания компонентами цементного раствора патрубков подвода затворителя, сжатого воздуха, вакуума, телескопического загрузочного устройства из-за разбрызгивания при загрузке этих компонентов в контейнер;
– пониженная надежность работы подвижных узлов устройства, например телескопического загрузочного устройства, из-за возможности попадания между подвижными частями пыли зольного остатка и цемента и высокой абразивности этой пыли.
Наиболее близким к предлагаемому является устройство (Варлаков А.П., Горбунова О.А., Невров Ю.В., Лифанов Ф.А., Баринов А.С. Устройство для цементирования пропиткой мелкодисперсных радиоактивных и токсичных отходов. Патент RU №2199164 С2, G21F 9/28, заявл. №2001110423/06 от 18.04.2001, опубл. 20.02.2003, бюл. №5), относящееся к области переработки радиоактивных (РАО) и токсичных отходов, в частности, методом цементирования, предназначенное для омоноличивания мелкодисперсных радиоактивных и токсичных отходов (несжигаемые и непрессуемые фрагменты строительных конструкций и демонтированных установок, зольные остатки от сжигания РАО, отработанные гранулированные сорбенты, ионообменные смолы и т.п.) с последующим захоронением конечного цементного компаунда в емкостях-хранилищах приповерхностного типа и содержащее герметичный рабочий бокс; контейнер для РАО; виброплощадку; емкость-дозатор; блок управления работы устройства, расположенного вне бокса; герметичный рабочий бокс содержит окно, оборудованное резиновыми перчатками, и дверь, приводящуюся в движение приводом; причем герметичный рабочий бокс снабжен вентиляционной системой, которая включает в себя тягонапоромер для определения уровня разрежения и выполнена в виде патрубка, подключенного к технологической вентиляции, и системой дезактивации, состоящей из форсунки дезактивации, трубопровода с установленным на нем электромагнитным клапаном и сливным патрубком, расположенным в донной части герметичного рабочего бокса, предназначенным для слива дезактивационной воды; также герметичный рабочий бокс содержит зонд с отверстиями, выполненными в нижней части зонда, и механизм перемещения зонда, расположенный в верхней части герметичного рабочего бокса и снабженный уровнемером цементного раствора; кроме того, виброплощадка для размещения контейнера с радиоактивными отходами установлена на тележке с приводом, причем контейнер с радиоактивными отходами содержит крышку; узел подготовки цементного раствора содержит вышеупомянутую емкость-дозатор для воды, снабженную уровнемером воды и электромагнитными клапанами на входе и на выходе емкости-дозатора для воды, а также счетчик воды и смеситель, содержащий патрубок для воды, патрубок для загрузки цемента и сливной патрубок с электромагнитным клапаном, причем смеситель соединен посредством трубопровода со сливным патрубком для слива дезактивационной воды в герметичном рабочем боксе; помимо того, устройство содержит систему подачи цементного раствора в контейнер с радиоактивными отходами, включающую насос-дозатор и трубопровод с установленным на нем электроконтактным манометром.
Недостатками известного устройства являются:
– загрузка цемента в смеситель производится вручную;
– образование большого количества цементной пыли при ручной загрузке цемента в смеситель из-за распарывания и встряхивания мешков с цементном, которая не улавливается и попадает в помещение;
– неравномерная пропитка зольного остатка цементным раствором по причине возможного прохода цементного раствора вдоль стенки контейнера с РАО и трубы зонда как по пути наименьшего сопротивления;
– наличие протыкающего зонда, требующего очистку от радиоактивного цементного раствора при вынимании его из контейнера с РАО;
– использование зонда с приводом, не позволяет быстро вынуть зонд из контейнера с РАО и закрыть контейнер крышкой для предотвращения выхода радионуклидов наружу герметичного рабочего бокса в случае нештатных ситуаций, таких как отключение электропитания, отключение технологической вентиляции, поломка привода зонда.
Предлагаемое устройство решает техническую задачу по:
– улучшению равномерности пропитки РАО в контейнере для РАО и качества конечного продукта;
– повышению радиационной безопасности при работе устройства;
– улучшению условий труда.
Для решения поставленной технической задачи предлагается устройство для цементирования пропиткой мелкодисперсных радиоактивных и токсичных отходов, содержащее герметичный рабочий бокс, оборудованный окном с резиновыми перчатками, дверью, приводящейся в движение приводом; вентиляционную систему, включающую в себя тягонапоромер для определения уровня разрежения, выполненную в виде патрубка, подключенного к технологической вентиляции; фильтр радионуклидов, соединенный трубопроводом с герметичным рабочим боксом и технологической вентиляцией и содержащий датчик перепада давления, установленный на входе и выходе фильтра радионуклидов; систему дезактивации, состоящую из форсунки дезактивации, трубопровода с установленным на нем клапаном и сливным патрубком с клапаном, расположенным в донной части герметичного рабочего бокса, предназначенного для слива дезактивационной воды; также внутри герметичного рабочего бокса размещены механизм фиксации крышки контейнера для радиоактивных отходов; узел стыковки, герметично соединяющий трубопровод подачи цементного раствора с трубой контейнера для радиоактивных отходов, установленный на трубопроводе подачи цементного раствора от смесителя в контейнер для радиоактивных отходов; тележку с приводом, на тележке установлена виброплощадка для размещения контейнера для радиоактивных отходов, кроме того, устройство содержит контейнер для радиоактивных отходов с крышкой, который имеет горловину и металлическую трубу, проходящую вдоль центральной оси до нижнего дна контейнера, при этом внутренний диаметр трубы равен или больше диаметра трубопровода подачи цементного раствора, а в нижней части трубы выполнены отверстия общей площадью, равной или больше площади отверстия трубы, также на трубе на высоте, равной 0,4-0,5 и 0,65-0,7 высоты контейнера, расположены два кольца диаметром, равным 0,16-0,18 диаметра контейнера, в нижней части трубы на высоте, равной 0,06-0,07 высоты контейнера, расположен перфорированный по всей поверхности диск, наружный диаметр которого равен внутреннему диаметру контейнера для радиоактивных отходов, причем на диске размещена сетка с размером ячейки от 1×1 мм до 2×2 мм, при этом в верхней внутренней части контейнера для радиоактивных отходов на высоте, равной 0,7-0,8 высоты контейнера для радиоактивных отходов, выполнено кольцо наружным диаметром, равным внутреннему диаметру контейнера для радиоактивных отходов, и шириной 0,08-0,12 диаметра контейнера для радиоактивных отходов; в состав устройства также входит емкость-дозатор жидкости, снабженная уровнемером, датчиками верхнего и нижнего уровня и электромагнитными клапанами на входе и выходе емкости-дозатора жидкости; бункер для цемента, установленный на весоизмерительных датчиках; транспортный контейнер для цемента, смеситель, соединенный трубопроводом с емкостью-дозатором жидкости, насосом-дозатором и бункером для цемента, на сливном патрубке смесителя установлен клапан; винтовой конвейер, соединенный со смесителем и бункером для цемента, вентилятор, фильтр цементной пыли, соединенный трубопроводом с бункером для цемента и вентилятором и содержащий датчик перепада давления, установленный на входе и выходе фильтра цементной пыли, система подачи цементного раствора в контейнер с радиоактивными отходами, включающая насос-дозатор и трубопровод с установленным на нем электроконтактным манометром; блок управления работы устройства, расположенный вне бокса.
Отличительными признаками предлагаемого устройства является то, что оно содержит бункер для цемента, установленный на весоизмерительных датчиках; транспортный контейнер для цемента; винтовой конвейер, соединенный со смесителем и бункером для цемента; механизм фиксации крышки контейнера для радиоактивных отходов, размещенный в герметичном рабочем боксе; фильтр цементной пыли; фильтр радионуклидов; вентилятор; кроме того, фильтр цементной пыли соединен трубопроводом с бункером для цемента и вентилятором, а также содержит датчик перепада давления, установленный на входе и выходе фильтра цементной пыли; фильтр радионуклидов соединен трубопроводом с герметичным рабочим боксом и технологической вентиляцией и содержит датчик перепада давления, установленный на входе и выходе фильтра радионуклидов; кроме того, контейнер для радиоактивных отходов содержит горловину и металлическую трубу, проходящую вдоль центральной оси до нижнего дна контейнера, при этом внутренний диаметр трубы равен или больше диаметра трубопровода подачи цементного раствора, а в нижней части трубы выполнены отверстия общей площадью, равной или больше площади отверстия трубы, также на трубе на высоте, равной 0,4-0,5 и 0,65-0,7 высоты контейнера, расположены два кольца диаметром, равным 0,16-0,18 диаметра контейнера, в нижней части трубы на высоте, равной 0,06-0,07 высоты контейнера, расположен перфорированный по всей поверхности диск, наружный диаметр которого равен внутреннему диаметру контейнера для радиоактивных отходов, причем на диске размещена сетка с размером ячейки от 1×1 мм до 2×2 мм, при этом в верхней внутренней части контейнера для радиоактивных отходов на высоте, равной 0,7-0,8 высоты контейнера для радиоактивных отходов, выполнено кольцо наружным диаметром, равным внутреннему диаметру контейнера для радиоактивных отходов, и шириной 0,08-0,12 диаметра контейнера для радиоактивных отходов; узел стыковки, герметично соединяющий трубопровод подачи цементного раствора с трубой контейнера для радиоактивных отходов, установленный внутри герметичного рабочего бокса на трубопроводе подачи цементного раствора от смесителя в контейнер для радиоактивных отходов; помимо того, емкость-дозатор жидкости снабжена датчиками верхнего и нижнего уровня жидкости, а вышеупомянутый смеситель соединен трубопроводом с бункером для цемента.
Выполнение контейнера для радиоактивных отходов с крышкой позволяет улучшить равномерность пропитки РАО и качество конечного продукта. Цементный раствор по трубе и через отверстия в нижней части трубы подается под давлением в донную часть контейнера для радиоактивных отходов, затем через перфорацию диска цементный раствор из донной части контейнера для радиоактивных отходов подается в нижний слой РАО, заполняя все пустоты и поры цементный раствор поднимается снизу вверх, пропитывая РАО. Диаметр трубы контейнера для радиоактивных отходов должен быть равен или больше диаметра трубопровода подачи цементного раствора, чтобы не создавать дополнительного гидравлического сопротивления и не увеличивать давления в трубопроводе подачи цементного раствора. По той же причине общая площадь отверстий в нижней части трубы должна быть равной или больше площади отверстия трубы. Перфорированный по всей поверхности диск предназначен для равномерной подачи цементного раствора в слой РАО. Сетка с размером ячейки от 1×1 мм до 2×2 мм на перфорированном диске препятствует просыпанию РАО под диск и забиванию перфораций, если размер ячеек будет меньше, то это будет препятствовать проникновению цементного раствора в слой РАО, если размер ячеек больше заданного, то это приведет к забиванию перфораций диска. Два кольца диаметром, равным 0,16-0,18 диаметра контейнера, размещенные на трубе на высоте, равной 0,4-0,5 и 0,65-0,7 высоты контейнера для радиоактивных отходов, препятствуют проходу цементного раствора вдоль трубы как по пути наименьшего сопротивления, если диаметр колец будет меньше, то в внутреннем слое РАО могут остаться участки, не пропитанные цементным раствором, если диаметр колец будет больше, то за кольцами могут образоваться зоны РАО, не пропитанные цементным раствором. Выбранная высота размещения колец позволяет равномерно зацементировать РАО цементным раствором, отклонения от выбранной высоты могут привести к образованию незацементированных зон РАО. Кольцо шириной 0,08-0,12 диаметра контейнера для радиоактивных отходов, выполненное в верхней внутренней части контейнера для радиоактивных отходов на высоте, равной 0,7-0,8 высоты контейнера для радиоактивных отходов, препятствует проходу цементного раствора вдоль стенки в верхней части контейнера для радиоактивных отходов, если ширина кольца будет меньше или больше заданной, то это может привести к образованию незацементированных зон РАО.
Применение узла стыковки повышает радиационную безопасность устройства. Данный тип соединения позволяет в случае нештатных ситуаций, таких как отключение электропитания, системы вентиляции, быстро закрыть контейнер для радиоактивных отходов крышкой, уменьшая, тем самым, вероятность выхода радионуклидов наружу герметичного рабочего бокса и загрязнения радионуклидами помещения и оборудования.
Выполнение транспортного контейнера, бункера для цемента, винтового конвейера вентилятора и фильтра цементной пыли позволяет улучшить условия труда за счет механизации загрузки цемента в бункер для цемента и смеситель и улавливания цементной пыли, образующейся при загрузке цемента в бункер для цемента и смеситель.
Таким образом, предлагаемое устройство решает поставленную задачу.
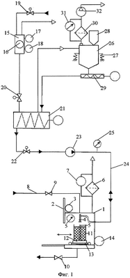
На фиг.1 представлена схема заявляемого устройства для цементирования пропиткой мелкодисперсных радиоактивных и токсичных отходов.
На фиг.2 представлен контейнер для радиоактивных отходов.
Устройство для цементирования пропиткой мелкодисперсных радиоактивных и токсичных отходов состоит (см. фиг.1) из герметичного рабочего бокса 1, оборудованного дверью 2 с приводом 3; механизмом фиксации крышки (на схеме не указаны) и узлом стыковки 4; вентиляционной системой, включающей в себя тягонапоромер 5, фильтра радионуклидов 6 с датчиком перепада давления 7; и системы дезактивации, состоящей из форсунки дезактивации (на схеме не указана), трубопровода 8 с установленным на нем клапаном 9 и сливным патрубком с расположенным на нем клапаном 10; контейнера для радиоактивных отходов с крышкой 11, размещенного на виброплощадке 12, установленной на тележке 13 с приводом 14; емкости-дозатора жидкости 15, снабженной уровнемером 16, датчиками верхнего 17 и нижнего 18 уровня и электромагнитными клапанами 19, 20 на входе и выходе емкости-дозатора жидкости; смесителя 21, клапана 22; насоса-дозатора 23 и трубопровода 24 с установленным на нем электроконтактным манометром 25; бункера для цемента 26, установленного на весоизмерительных датчиках 27; транспортного контейнера 28; винтового конвейера 29; фильтра цементной пыли 30 с датчиком перепада давления 31; вентилятора 32.
Контейнер для радиоактивных отходов (11) состоит (см. фиг.2) из корпуса 33 с кольцом 34 и горловиной 35, закрываемой крышкой 36; трубы 37 с отверстиями 38 и кольцами 39; перфорированного диска 40, сетки 41.
Устройство работает следующим образом. Включается привод 3, дверь 2 открывается. Включается привод 14 и тележка 13 подается из бокса 1. Контейнер с РАО 11 устанавливается на виброплощадку 12 тележки 13, включается привод 14 и тележка подается в рабочий бокс 10. Включается привод 12 и дверь 11 закрывается, включается вытяжная вентиляция и в рабочем боксе 1 создается разрежение не менее 200 Па, контролируемое по показаниям тягонапоромера 5, затем с контейнера 11 снимается крышка, узел стыковки 4 закрепляется на трубе 37 контейнера для РАО 11. Сверхтонкомолотый цемент со склада поступает в транспортном контейнере 28, который устанавливается с помощью грузоподъемного устройства на патрубке приема цемента бункера для цемента 26, включается вентилятор 32 для отсоса цементной пыли, цемент ссыпается в бункер для цемента 26, заполнение бункера 26 контролируется весоизмерительными датчиками 27. Образующаяся при загрузке цементная пыль отсасывается на фильтр цементной пыли 30, где она задерживается. По окончании загрузки вентилятор 32 отключается. Открывается клапан 19 и заполняется емкость-дозатор жидкости 15 необходимым количеством жидкости, закрытие клапана 19 осуществляется по сигналу от датчика верхнего уровня 17, открывается клапан 20 и сливается жидкость из емкости-дозатора 15 в смеситель 21, опорожнение емкости-дозатора 16 контролируется по сигналу датчика нижнего уровня 18. Включается смеситель 21, включается винтовой конвейер 29 и загружается в смеситель 21 цемент, при этом контролируется масса цемента по показаниям от весоизмерительных датчиков 27. В течение 2-5 мин перемешивается цементный раствор в смесителе 21, открывается клапан 22, включается насос-дозатор 23, готовый цементный раствор подается из смесителя 21 по трубопроводу 24, через трубу 37 контейнера для РАО 11 в донную часть этого контейнера, затем через отверстия перфорированного диска 40 (фиг.2) контейнера для РАО 11 выдавливается в слой мелкодисперсных РАО, находящихся в контейнере 11. Во время пропитки контролируются следующие параметры: давление в нагнетающем трубопроводе 24 по электроконтактному манометру 25; расход цементного раствора по производительности насоса-дозатора 23; заполнение контейнера для РАО 11 визуально. После заполнения контейнера с РАО 11 цементным раствором насос-дозатор 23 отключается, устройство стыковки 4 снимается с трубы 37, контейнер для РАО 11 закрывается крышкой 36 (фиг.2) при помощи механизма фиксации крышки и подвергается вибрации на виброплощадке 12. Открывается дверь 2 рабочего бокса 1, контейнер для РАО 11 с цементным компаундом транспортируется в хранилище РАО, дверь 2 закрывается. По окончании работ смеситель 21, клапан 22, насос-дозатор 23 и трубопровод 24 промываются чистой водой. Промывочный раствор сливается, отстаивается, осветленная фракция сливается в канализацию, твердая фракция отправляется на свалку бытовых отходов. Рабочий бокс 1 и контейнер для РАО 11 по окончании работ при необходимости дезактивируются следующим образом. На трубопроводе дезактивации 8 открывается клапан 9. Через форсунку дезактивации в рабочий бокс 1 подается вода для промывки всех поверхностей бокса и контейнера 11. Дезактивационная вода после промывки собирается в донной части рабочего бокса 1. Открывается клапан 10, дезактивационная вода сливается в спецканализацию. Вентиляция рабочего бокса 1 отключается.
Цементирование РАО пропиткой на предлагаемом устройстве позволяет:
– улучшить равномерность пропитки мелкодисперсных РАО и качество конечного продукта на 15-25% по сравнению с прототипом;
– повысить радиационную безопасность за счет сокращения времени расстыковки трубопровода цементного раствора с трубой в контейнере для РАО, что позволяет быстро закрыть контейнер для РАО крышкой при отключении электропитания и вентиляции;
– улучшить условия труда за счет механизации загрузки цемента в бункер для цемента и смеситель, а также улавливания цементной пыли, образующейся при загрузке цемента.
Данное устройство может быть изготовлено с применением стандартного оборудования для цементирования мелкодисперсных отходов на АЭС и пунктах захоронения радиоактивных отходов.
Устройство находится в стадии разработки проекта для Смоленской АЭС.
Формула изобретения
Устройство для цементирования пропиткой мелкодисперсных радиоактивных и токсичных отходов, содержащее герметичный рабочий бокс, контейнер для радиоактивных отходов с крышкой, виброплощадку для размещения контейнера для радиоактивных отходов, установленную на тележке с приводом, емкость-дозатор жидкости, снабженную уровнемером и электромагнитными клапанами на входе и выходе емкости-дозатора жидкости, смеситель, содержащий патрубок для жидкости, патрубок для загрузки цемента и сливной патрубок с клапаном, помимо того, устройство содержит систему подачи цементного раствора в контейнер с радиоактивными отходами, включающую насос-дозатор и трубопровод с установленным на нем электроконтактным манометром, блок управления работы устройства, расположенный вне бокса, герметичный рабочий бокс содержит окно, оборудованное резиновыми перчатками, и дверь, приводящуюся в движение приводом, вентиляционную систему, включающую в себя тягонапоромер для определения уровня разрежения, выполненную в виде патрубка, подключенного к технологической вентиляции, и систему дезактивации, состоящую из форсунки дезактивации, трубопровода с установленным на нем клапаном и сливным патрубком, расположенным в донной части герметичного рабочего бокса, предназначенного для слива дезактивационной воды, кроме того, на сливном патрубке установлен клапан, отличающееся тем, что содержит бункер для цемента, установленный на весоизмерительных датчиках, транспортный контейнер для цемента, винтовой конвейер, соединенный со смесителем и бункером для цемента, механизм фиксации крышки контейнера для радиоактивных отходов, размещенный в герметичном рабочем боксе, фильтр цементной пыли, фильтр радионуклидов, вентилятор, кроме того, фильтр цементной пыли соединен трубопроводом с бункером для цемента и вентилятором, а также содержит датчик перепада давления, установленный на входе и выходе фильтра цементной пыли, фильтр радионуклидов соединен трубопроводом с герметичным рабочим боксом и технологической вентиляцией и содержит датчик перепада давления, установленный на входе и выходе фильтра радионуклидов, кроме того, контейнер для радиоактивных отходов содержит горловину и металлическую трубу, проходящую вдоль центральной оси до нижнего дна контейнера, при этом внутренний диаметр трубы равен или больше диаметра трубопровода подачи цементного раствора, а в нижней части трубы выполнены отверстия общей площадью, равной или больше площади отверстия трубы, также на трубе на высоте, равной 0,4-0,5 и 0,65-0,7 высоты контейнера, расположены два кольца диаметром, равным 0,16-0,18 диаметра контейнера, в нижней части трубы на высоте, равной 0,06-0,07 высоты контейнера, расположен перфорированный по всей поверхности диск, наружный диаметр которого равен внутреннему диаметру контейнера для радиоактивных отходов, причем на диске размещена сетка с размером ячейки от 1’1 до 2’1 мм, при этом в верхней внутренней части контейнера для радиоактивных отходов на высоте, равной 0,7-0,8 высоты контейнера для радиоактивных отходов, выполнено кольцо наружным диаметром, равным внутреннему диаметру контейнера для радиоактивных отходов, и шириной 0,08-0,12 диаметра контейнера для радиоактивных отходов, узел стыковки, герметично соединяющий трубопровод подачи цементного раствора с трубой контейнера для радиоактивных отходов, установленный внутри герметичного рабочего бокса на трубопроводе подачи цементного раствора от смесителя в контейнер для радиоактивных отходов, помимо того, емкость-дозатор жидкости снабжена датчиками верхнего и нижнего уровня жидкости, а вышеупомянутый смеситель соединен трубопроводом с бункером для цемента.
РИСУНКИ
|
|