|
|
(21), (22) Заявка: 2005141306/28, 29.12.2005
(24) Дата начала отсчета срока действия патента:
29.12.2005
(46) Опубликовано: 20.06.2007
(56) Список документов, цитированных в отчете о поиске:
US 6054887 А, 25.04.2000. KR 20030063816 A, 31.07.2003. RU 2022464 С1, 30.10.1994. SU 976412 А1, 23.11.1982. SU 1334372 А1, 30.08.1987. RU 2075772 С1, 20.03.1997.
Адрес для переписки:
124482, Москва, Зеленоград, К-317, а/я 44, руководителю патентного отдела А.А. Чепурко
|
(72) Автор(ы):
Зайцев Андрей Алексеевич (RU), Сибагатуллин Артур Гиниятович (RU), Горшкова Наталья Михайловна (RU), Губин Ярослав Сергеевич (RU)
(73) Патентообладатель(и):
Общество с ограниченной ответственностью “Юник Ай Сиз” (RU)
|
(54) СПОСОБ КАЛИБРОВКИ НАПРЯЖЕНИЯ СМЕЩЕНИЯ НУЛЯ КОМПАРАТОРА АНАЛОГО-ЦИФРОВОГО ПРЕОБРАЗОВАТЕЛЯ И УСТРОЙСТВО ДЛЯ ЕГО ОСУЩЕСТВЛЕНИЯ
(57) Реферат:
Предлагаемое изобретение относится к области приборостроения и может быть использовано в составе сверхбыстродействующего аналого-цифрового преобразователя (АЦП) для устройств, выполненных по стандартному цифровому КМОП процессу. Технической результат – расширение функциональных возможностей. Для достижения данного результата компенсацию напряжения смещения осуществляют непосредственно на стоках входных транзисторов дифференциального усилителя, на входы которого подают одинаковые потенциалы. При этом устанавливают знак корректирующего тока смещения, противоположный знаку напряжения смещения. Устройство для реализации способа содержит дифференциальный усилитель, который состоит из входных транзисторов и компараторов. Узел корректировки выполнен в виде цифроаналогового преобразователя и блока управления. 2 н.п. ф-лы, 2 ил.
Предлагаемое изобретение относится к полупроводниковой промышленности, в частности к интегральным микросхемам, и может быть использовано в составе сверхбыстродействующего аналого-цифрового преобразователя (АЦП) для устройств, выполненных по стандартному цифровому КМОП-процессу.
Основными характеристиками АЦП являются: полоса пропускания, частота дискретизации, отношение «сигнал/шум», дифференциальная и интегральная нелинейности.
Факторами, ограничивающими эти характеристики, помимо прочих, являются технологические разбросы параметров физической структуры полупроводниковых элементов при их производстве.
Одним из последствий таких разбросов параметров является напряжение смещения дифференциального усилителя компаратора АЦП.
Наиболее близкими к заявленным изобретениям являются известные из уровня техники способ калибровки напряжения смещения нуля дифференциального усилителя и устройство для его осуществления, описанные в патенте США №6054887, Н03L 5/00, 1998 г. (прототип).
Признаки, являющиеся общими для вышеописанного технического решения (в части объекта «способ»), заключаются в следующем.
Известный способ калибровки напряжения смещения нуля включает подачу опорного напряжения, поступающего с элементов аналого-цифрового преобразователя, и входного постоянного напряжения на выводы дифференциального усилителя компаратора, включающего, как минимум, два входных транзистора с выводами, и дальнейшую компенсацию смещения напряжения посредством цифроаналогового преобразователя и заданной функциональной зависимости.
Признаки, являющиеся общими для вышеописанного технического решения (в части объекта «устройство»), заключаются в следующем.
Известное устройство калибровки напряжения смещения нуля содержит: входной дифференциальный усилитель, включающий дифференциальную пару в виде двух входных транзисторов с выводами и источника опорного тока; средство сравнения, предназначенное для сравнения выходного напряжения дифференциального усилителя и заданного опорного напряжения; средство корректировки напряжения смещения, выполненное в виде цифроаналогового преобразователя для регулировки напряжения смещения нуля дифференциального усилителя в соответствии со значением управляющего кода; и устройство управления, коммутационно связанное с упомянутыми средствами и предназначенное для передачи управляющего кода к средству компенсации напряжения смещения, для изменения этого управляющего кода, для хранения цифрового кода, обусловленного выходом средства сравнения, который представляет собой управляющий код, обеспечивающий равенство напряжения на выходе дифференциального усилителя и опорного напряжения и для коррекции напряжения смещения нуля дифференциального усилителя в соответствии с сохраненным цифровым кодом.
Основным недостатком известных из уровня техники решений по отношению к заявленным изобретениям (как по отношению к объекту изобретения «устройство», так и к объекту изобретения «способ») является невозможность использования в архитектуре компаратора транзисторов с малой активной площадью. Использование же транзисторов с большими площадями ведет к увеличению топологических размеров всей архитектуры компаратора и к снижению его динамических характеристик.
Задачей, на решение которой направлены заявленные изобретения, является повышение быстродействия посредством уменьшения активной площади транзисторов с одновременным уменьшением напряжения смещения компаратора.
Данный технический результат (в отношении объекта изобретения «способ») достигается посредством того, что в способе калибровки напряжения смещения нуля компаратора аналого-цифрового преобразователя, заключающемся в подаче опорного напряжения, поступающего с элементов аналого-цифрового преобразователя, и входного постоянного напряжения на выводы дифференциального усилителя компаратора, включающего, по меньшей мере, два входных транзистора с выводами, и дальнейшей компенсации напряжения смещения посредством цифроаналогового преобразователя и заданной функциональной программы, согласно изобретению компенсацию напряжения смещения осуществляют непосредственно на стоках входных транзисторов дифференциального усилителя, на входы которого подают одинаковые потенциалы и проводят ее корректирующим током, соответствующим напряжению смещения, но с противоположным напряжению смещения знаком.
Данный технический результат (в отношении объекта изобретения «устройство») достигается посредством того, что в устройстве калибровки напряжения смещения нуля компаратора аналого-цифрового преобразователя, содержащем входной дифференциальный усилитель, включающий дифференциальную пару, по меньшей мере, выполненную в виде двух входных транзисторов с выводами и источника опорного тока, средство сравнения, функционально обеспечивающее сравнение токов, средство корректировки напряжения, выполненное в виде цифроаналогового преобразователя, и устройство управления, коммутационно связанное с упомянутыми средствами, согласно изобретению цифроаналоговый преобразователь и средства сравнения подключены к стокам входных транзисторов входного дифференциального усилителя, при этом затворы входных транзисторов выполнены с возможностью их замыкания с одновременной подачей на них опорного напряжения, а цифроаналоговый преобразователь выполнен, по меньшей мере, из двух параллельно подключенных ключей с возможностью коммутации различных источников тока.
Отличительные (по отношению к объекту-«прототипу») признаки заявленного технического решения (в отношении объекта изобретения «способ») заключаются в следующем.
В способе калибровки напряжения смещения нуля компаратора аналого-цифрового преобразователя компенсацию напряжения смещения осуществляют непосредственно на стоках входных транзисторов дифференциального усилителя, на входы которого подают одинаковые потенциалы, и проводят ее корректирующим током, соответствующим напряжению смещения, но с противоположным напряжению смещения знаком.
Отличительные (по отношению к объекту-прототипу) признаки заявленного технического решения (в отношении объекта изобретения «устройство») заключаются в следующем.
В устройстве калибровки напряжения смещения нуля компаратора аналого-цифрового преобразователя цифроаналоговый преобразователь и средства сравнения подключены к стокам входных транзисторов входного дифференциального усилителя, при этом затворы входных транзисторов выполнены с возможностью их замыкания с одновременной подачей на них опорного напряжения, а цифроаналоговый преобразователь выполнен, по меньшей мере, из двух параллельно подключенных ключей с возможностью коммутации различных источников тока.
Изобретения поясняются чертежами, где:
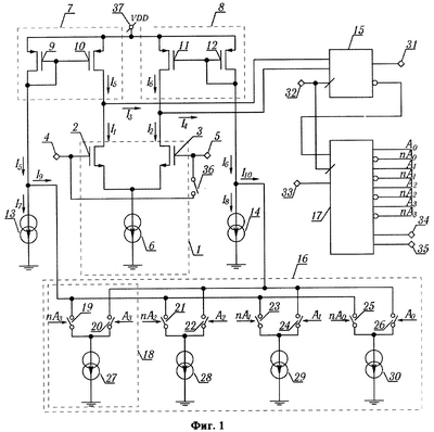
– на Фиг.1 – изображена структурная схема устройства калибровки напряжения смещения нуля компаратора аналого-цифрового преобразователя;
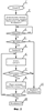
– на Фиг.2 – изображена блок-схема средства управления компаратором аналого-цифрового преобразователя.
Принцип технической реализации способа калибровки напряжения смещения нуля компаратора аналого-цифрового преобразователя заключается в следующем.
В способе калибровки напряжения смещения нуля компаратора калибровку напряжения смещения нуля компаратора осуществляют путем подачи непосредственно на стоки входных транзисторов дифференциального усилителя корректирующего тока посредством цифроаналогового преобразователя при подаче одинаковых потенциалов на затворы входных транзисторов. При этом величина корректирующего тока соответствует величине напряжения смещения, но с противоположным величине напряжения смещения знаком. Направление напряжения смещения предварительно определяют также на стоках упомянутых входных транзисторах дифференциального усилителя путем подачи и сравнения опорного напряжения, поступающего с элементов (на чертеже не показаны), аналого-цифрового преобразователя.
Более подробно заявленный способ калибровки напряжения смещения нуля компаратора аналого-цифрового преобразователя раскрывается на примере работы устройства для его реализации, показанного в графических материалах заявки (см. фиг.1).
Устройство содержит дифференциальный усилитель 1 (контур обозначен пунктирной линией), который функционально используется в качестве предварительного усилителя компаратора и состоит из входного транзистора 2 и входного транзистора 3, а также вход 4 компаратора и вход 5 компаратора, которые подключены к затвору входного транзистора 2 и затвору входного транзистора 3 дифференциального усилителя 1 соответственно. Исток входного транзистора 2 и исток входного транзистора 3 соединены с источником 6 опорного тока дифференциального усилителя 1.
В устройство может быть подключен блок 7 переотражетеля тока и блок 8 переотражателя тока, в состав которых входит транзистор 9 и транзистор 10 (блок 7), транзистор 11 и транзистор 12 (блок 8), при этом сток транзистора 10 соединен стоком входного транзистора 2, сток транзистора 11 соединен со стоком входного транзистора 3, а транзистор 9 и транзистор 12 используются в диодном включении.
К стоку транзистора 9 блока 7 переотражателя тока подключен источник 13 опорного тока. Аналогично к стоку транзистора 12 блока 8 переотражателя тока подключен источник 14 опорного тока.
Устройство также содержит тактируемое средство 15 сравнения величин входных токов, входы которого подключены к стоку входного транзистора 2 и стоку входного транзистора 3, средство корректировки, выполненное в виде цифроаналогового преобразователя 16, и средство 17 управления.
Цифроаналоговый преобразователь 16 может быть выполнен из четырех параллельно подключенных блоков 18, каждый из которых может состоять из двух управляемых ключей и источника опорного тока, а именно:
– первый блок состоит из ключа 19, ключа 20 и источника 27 опорного тока;
– второй блок состоит из ключа 21, ключа 22 и источника 28 опорного тока;
– третий блок состоит из ключа 23, ключа 24 и источника 29 опорного тока;
– четвертый блок состоит из ключа 25, ключа 26 и источника 30 опорного тока.
При этом ключи 19, 21, 23, 25 управляются кодом nA, ключи 20, 22, 24, 26 управляются кодом А, а величина тока каждого из источника опорного тока вдвое меньше предыдущего. Т.е. величина тока источника 28 вдвое меньше величины тока источника 27 опорного тока и т.д. Выводы ключей 19, 21, 23, 26 соединены вместе и подключены к стоку транзистора 9 переотражателя 7 тока. Выводы ключей 20, 22, 24, 26 соединены вместе и подключены к стоку транзистора 12 переотражателя 8 тока.
Вход 37 предназначен для подключения истоков транзисторов 9, 10, 11, 12.
Устройство работает следующим образом.
Вносимые каждым элементом схемы компаратора ошибки можно «привести ко входу», т.е предположить, что общую суммарную ошибку (в нашем случае – напряжение смещения нуля) создают только входной транзистор 2 и входной транзистор 3 дифференциального усилителя 1, а все остальные элементы схемы – идеальные. Добавив к входу такое же напряжение, но с противоположным знаком, эту ошибку можно устранить. Обратимся к Фиг.1 и формулам (1) и (2).


Состояние выхода 31 средства 15 сравнения зависит от отношения значений втекающих в него токов I3 и I4. Допустим, что ток I7 равен току I8, а ток I9 равен току I10. Тогда отношение токов I3 и I4 будет зависеть от отношения значений токов I1 и I2. Если потенциалы на входах входного транзистора 2 и входного транзистора 3 одинаковы и находятся в рабочей зоне компаратора, то из-за действия «приведенного ко входу» напряжения смещения значения токов I1 и I2 будут разными. Описываемый способ калибровки основан на нахождении такого отношения токов I9 и I10, чтобы независимо от попарного неравенства токов I1 и I2, I7 и I8 переключение выхода компаратора в логический ноль или единицу было равновероятным. По своему действию это эквивалентно приложению ко входу компаратора существующего напряжения смещения, но с противоположным знаком. Далее это напряжение и токи I9 и I10 будем называть корректирующими. При этом диапазон «компенсируемого» напряжения смещения нуля определяется отношением суммы корректирующих токов I9 и I10 к сумме постоянных токов I7 и I8. Источником токов I9 и I10 является цифроаналоговый преобразователь 16 с суммированием взвешенных токов. Отношение токов I9 и I10, а значит, и знак, и величина корректирующего напряжения зависят от значения входного кода цифроаналогового преобразователя 16. Количество разрядов цифроаналогового преобразователя 16 при заданном диапазоне регулирования определяет величину остаточного напряжения смещения.
В режиме калибровки выводы компаратора 4 и 5 замыкаются посредством управляемого ключа 36.
Вывод 31 тактируемого средства 15 сравнения токов является неинвертированным выводом компаратора. На вывод 32 тактируемого средства 15 сравнения подается сигнал «Такт». Сигнал «Такт» также подается на вход устройства 15 управления токовым цифроаналоговым преобразователем. На вывод 33 средства 17 управления токовым цифроаналоговым преобразователем 16 с токовым выходом подается сигнал «Старт» для начала процесса калибровки. Сигнал «Калибровка» на выводе 34 средства 17 управления сообщает о завершении процесса калибровки, а сигнал «Ошибка» на выводе 35 – сообщает о невозможности компенсации напряжения смещения. Со средства 17 управления выводятся два кода А и nA для управления токовым цифроаналоговым преобразователем 16. Количество разрядов кодов зависит от разрядности цифроаналогового преобразователя 16. В каждый момент времени никакие два ключа любого блока 18 не могут быть одновременно замкнуты или одновременно разомкнуты, т.е. коды А и nA формируются средством 17 управления таким образом, что если замкнут ключ соответствующий коду А, то ключ, соответствующий коду nA, – разомкнут. Дополнительные токи I9 и I10, задаваемые токовым цифроаналоговым преобразователем 16, вычитаются из токов I7 и I8 соответственно и переотражаются с помощью переотражателя 7 тока и переотражателя 8 тока на стоки входного транзистора 2 и входного транзистора 3 дифференциального усилителя 1. Таким образом, изменением токов I9 и I10 осуществляется компенсация напряжения смещения нуля компаратора.
Функциональная программа выбирается из следующей зависимости. При наличии логической нуля “Старт” на выводе 33 средства 17 управления (блок 1, см. Фиг.2) устанавливаются исходные значения код А в минимальное в значение, кода nA в свое максимальное значение, сигнал «Калибровка» – в значение, равное 1 (блок 2).
При этом значение тока I9 цифроаналогового преобразователя 16 будет максимальным, а значение тока I10 цифроаналогового преобразователя 16 – равным нулю, что эквивалентно приложению максимального отрицательного корректирующего напряжения между входом 4 и входом 5 входного дифференциального усилителя 1. Если появляется логическая единица на выводе 33 «Старт» (блок 3), то начинается процесс калибровки, в противном случае средство 17 управления сохраняет свое предыдущее состояние.
Если на выводе 33 «Старт» присутствует логическая единица, то проверяется уровень сигнала на выводе 31 «Выход» средства 15 сравнения (блок 4).
Если сигнал «Выход» на выводе 31 средства 15 сравнения находится в состоянии логической единицы, то существующее положительное напряжение смещения нуля по модулю превышает значения максимального отрицательного корректирующего напряжения и коррекция смещения нуля невозможна. Процесс калибровки прекращается. На выводе 34 средства 17 управления выставляется сигнал «Калибровка» логического нуля и устанавливается сигнал «Ошибка», на выводе 35 средства 17 управления сигнал (блок 11). Если сигнал «Выход» на выводе 31 средства 15 сравнения находится в состоянии логического нуля, то существующее положительное напряжение смещения нуля не превышает по модулю значения максимального отрицательного корректирующего напряжения и начинается процесс калибровки. Сигнал «Ошибка» на выводе 35 средства 17 управления устанавливается в логический ноль (блок 5). Код А увеличивается на 1, код nA – уменьшается на 1 (блок 6) и соответственно отрицательное корректирующее напряжение уменьшится на один свой квант.
Таким образом, корректирующее напряжение квантовано изменяется от максимально возможного отрицательного к максимально возможному положительному значению. Далее, если не произошло переполнение кода А (сигнал «Переполнение» в средстве 17 управления кода цифроаналогового преобразователя 16 находится на уровне логического нуля), то происходит ожидание в течение нескольких периодов сигнала «Такт» (блок 8), необходимых для окончания переходных процессов в цифроаналоговом преобразователе 16. Если после этого сигнал «Выход» компаратора не переключился в состояние логической единицы (блок 9), то происходит возврат к блоку 6 и процесс увеличения значения кода А и уменьшения кода nA повторяется, иначе происходит переключение сигнала «Калибровка» в логический ноль (блок 10) и калибровка заканчивается успешно. В противном случае, если произошло переполнение кода А, вырабатывается сигнал «Ошибка» и калибровка прекращается, а это означает, что существенное положительное напряжение смещения нуля по модулю превышает значение максимального положительного корректирующего напряжения и коррекция смещения нуля невозможна.
Таким образом, изобретения могут быть использованы при проктировании компараторов в составе сверхбыстродействующих аналого-цифровых преобразователей, выполненных по стандартному цифровому КМОП-процессу с активной площадью транзисторов с минимальными технологически доступными размерами, что одновременно позволяет достичь значительно большего быстродействия, чем для компаратора с таким же напряжением смещения нуля за счет применения транзисторов с большими размерами.
Формула изобретения
1. Способ калибровки напряжения смещения нуля компаратора аналого-цифрового преобразователя, заключающийся в подаче опорного напряжения, поступающего с элементов аналого-цифрового преобразователя, и входного постоянного напряжения на выводы дифференциального усилителя компаратора, включающего, по меньшей мере, два входных транзистора с выводами, и дальнейшей компенсации напряжения смещения, посредством цифроаналогового преобразователя и заданной функциональной зависимости, отличающийся тем, что компенсацию осуществляют непосредственно на стоках входных транзисторов дифференциального усилителя, на входы которого подают одинаковые потенциалы, и проводят ее корректирующим током, соответствующим напряжению смещения, но с противоположным напряжению смещения знаком.
2. Устройство калибровки напряжения смещения нуля компаратора аналого-цифрового преобразователя, содержащее входной дифференциальный усилитель, включающий дифференциальную пару, по меньшей мере, выполненную в виде двух входных транзисторов с выводами и источника опорного тока, средство сравнения, функционально обеспечивающее сравнение токов, средство корректировки напряжения, выполненное в виде цифроаналогового преобразователя, и устройство управления, коммутационно связанное с упомянутыми средствами, отличающееся тем, что цифроаналоговый преобразователь и средства сравнения подключены к стокам входных транзисторов входного дифференциального усилителя, при этом затворы входных транзисторов выполнены с возможностью их замыкания с одновременной подачей на них опорного напряжения, а цифроаналоговый преобразователь выполнен, по меньшей мере, из двух параллельно подключенных ключей, с возможностью коммутации различных источников тока.
РИСУНКИ
|
|