|
|
(21), (22) Заявка: 2005136037/02, 21.11.2005
(24) Дата начала отсчета срока действия патента:
21.11.2005
(46) Опубликовано: 20.06.2007
(56) Список документов, цитированных в отчете о поиске:
БРАГА В.В. и др. Промышленный комплекс для приготовления и вдувания пылеугольного топлива в доменные печи. Теория и практика производства чугуна. Труды международной научно-технической конференции, Кривой Рог, КГГМК «КРИВОРОЖСТАЛЬ», 2004, с.524-530. SU 1077928 A1, 07.03.1984. RU 2228362 C2, 10.05.2004. RU 2152435 C2, 10.07.2000. RU 2230097 C1, 10.06.2004. RU 2178453 С1, 20.01.2002.
Адрес для переписки:
620002, г.Екатеринбург, ул. Мира, 19, ГОУ ВПО “Уральский государственный технический университет – УПИ”, Центр интеллектуальной собственности
|
(72) Автор(ы):
Лисиенко Владимир Георгиевич (RU)
(73) Патентообладатель(и):
Государственное образовательное учреждение высшего профессионального образования “Уральский государственный технический университет – УПИ” (RU)
|
(54) СПОСОБ ИНЖЕКТИРОВАНИЯ УГОЛЬНОГО ТОПЛИВА В ДОМЕННУЮ ПЕЧЬ
(57) Реферат:
Изобретение относится к металлургии, в частности к подаче топлива в печь. Осуществляют размол угольного топлива в мокром состоянии с добавлением воды в размольную мельницу предпочтительно до 25%. Последующую корректировку содержания влаги в топливе предпочтительно до 30% проводят в смесительном устройстве. Отделяют зольную составляющую угля и транспортируют к доменной печи водоугольную суспензию. Перед доменной печью производят обезвоживание водоугольной суспензии в центрифуге до содержания влаги предпочтительно 10-12%. Подают обезвоженную суспензию на фурмы доменной печи. При использовании изобретения обеспечивается взрывопожаробезопасность, отсутствие абразивного воздействия на длинные трубопроводы, уменьшение диаметра подающих трубопроводов к доменной печи и содержания золы в топливе. 1 з.п. ф-лы, 1 ил.
Изобретение относится к металлургии, в частности к процессу инжектирования топлива в доменную печь.
Известны способы вдувания сухой угольной пыли в доменную печь с использованием пневмотранспорта для подачи угольной пыли на фурмы доменной печи [1, 2]. Однако эти способы требуют сложной системы подготовки угольной пыли определенного размера (не более 7-30 мкм) для возможности ее воздушного транспортирования по трубопроводам большого диаметра на сравнительно большое расстояние, включая специальные топки для сушки пыли, двухстадийную газоочистку, пылевые циклоны (см., например, схему [1]). Кроме того, при этом зола угля, т.е. негорючая масса, попадает вместе с углем на фурмы печи, что обусловливает наличие дополнительно шлака и требует дополнительного расхода теплоты. При транспортировке сухой угольной пыли по трубопроводам и при подаче на фурмы доменной печи с большим количеством золы проявляется значительный абразивный износ соответствующих внутренних поверхностей.
Главный же недостаток способа – взрывоопасность подготовленной сухой углевзвеси, что требует сложной системы аварийной противовзрывной защиты, разбавления транспортирующего газа дополнительным количеством азота (содержание кислорода не более 16%), наличия резервов азота, специальной системы контроля и управления.
Известен также способ подачи на фурмы доменной печи углеводяной смеси, обеспечивающей полную взрывопожаробезопасность. При этом соотношение уголь-вода составляло, %, – 70-30, и, кроме того, сам уголь содержал 21% влаги. Таким образом, общее содержание влаги составляло в водо-водяной смеси 44% [2]. Использование этого способа показало, что из-за значительного охлаждающего действия влаги невозможно увеличить подачу угля более 75 кг/т чугуна и даже при обогащении дутья кислородом – до 24,8% (более 118 кг/т чугуна), при этом коэффициент замены кокса углем был очень низок – не более 0,263 кг кокса на кг угля.
Расчеты с использованием данных [3-8] показывают, что при вдувании 118 кг угля/т и при этом 44% влаги, как в рассматриваемом способе, расход влаги составляет 51,92 кг/т чугуна или в перерасчете на 1 м3 дутья – 21,5 г/м3. Такой ввод влаги с дутьем в доменную печь, по данным [4], требует увеличения расхода кокса на 34,4 кг/т чугуна или увеличения температуры дутья на 215°С. Очевидно, что это обстоятельство и является основной причиной, ограничивающей подачу увлажненного угля в доменную печь и низкого коэффициента замены кокса углем.
Таким образом, в качестве прототипа выбран способ вдувания на фурмы доменной печи водо-угольной смеси с общим содержанием влаги 44% [2]. Основным недостатком этого способа является существенное снижение температуры горна печи, что приводит к необходимости существенного увеличения расхода кокса или подогрева дутья при низком коэффициенте замены кокса углем.
Задачей изобретения является обеспечение вдувания угля в доменную печь при гарантированной взрывобезопасности, снижении содержания золы в топливе и абразивного действия подаваемого топлива, при минимальном снижении температуры в горне доменной печи. Техническим результатом предлагаемого изобретения является повышение коэффициента замены кокса углем, снижение абразивного действия топливоподачи. При этом существенно снижается по сравнению с сухим способом подачи воздухоугольной смеси и диаметр подающих трубопроводов.
Указанная задача решается тем, что предложен способ инжектирования, угольного топлива в доменную печь, включающий выплавку чугуна в доменной печи, подачу дутья, обогащенного кислородом, через фурмы доменной печи, размол угольного топлива, подачу угольного топлива на фурмы доменной печи, отличающийся тем, что размол угольного топлива проводят в мокром состоянии с добавлением воды в размольную мельницу предпочтительно до 25% и последующей корректировкой содержания влаги предпочтительно до 30% в смесительном устройстве и отделением зольной составляющей угля для транспортирования к доменной печи в виде водоугольной суспензии, при этом производят обезвоживание водоугольной суспензии в центрифуге до содержания влаги предпочтительно 10-12% с последующей подачей на фурмы доменной печи. При этом подачу на фурмы доменной печи малообводненного угля осуществляют с использованием транспортного газа, дозатора и распределителя по фурмам доменной печи.
Для приготовления водоугольной суспензии используется так называемый мокрый способ приготовления, что позволяет снизить расход электроэнергии за счет большей эффективности мокрого размола по сравнению с сухим размолом [6, 7]. Кроме того, при этом способе обеспечивается золоудаление и обогащение угля углеродом [6, 7]. При этом содержание жидкой фазы доводится до 30%, содержание золы снижается до 5%.
Таким образом, размолотая водоугольная суспензия поступает в смеситель, где содержание жидкой фазы доводится до 30% и одновременно обеспечивается сепарация зольной составляющей.
Подготовленная водоугольная суспензия с содержанием влаги до 30% имеет вязкость потока 0,9-1,3 Па·с, что обеспечивает беспрепятственное транспортирование суспензии на достаточно длительное расстояние по трубопроводу малого диаметра без проявления эффекта абразивного износа.
При поступлении водоугольной суспензии в доменный цех непосредственно перед доменной печью суспензия обрабатывается (обезвоживается) в центрифуге с инерционной выгрузкой осадка до содержания влаги 10-12%. Малообводненный уголь с содержанием влаги 10-12% транспортируется в дозирующее и затем раздаточное устройство и распределяется по фурмам доменной печи.
Расчеты показывают [3-5], что содержание влаги до 10-12% в угле при расходе пыли до 200 кг/т чугуна соответствует 20-25 кг/т чугуна влаги, что в пересчете на 1 м3 дутья составляет около 8-10 г/м3 влаги.
Такое содержание влаги дутья примерно соответствует содержанию влаги в атмосферном воздухе и соответственно в доменном дутье и, таким образом, не может сколько-нибудь существенно сказаться на тепловом балансе и температуре горна доменной печи. При этом снижение эквивалента замены кокса будет находиться на уровне, соответствующем естественной влаге дутья, и не превысит 10 кг/т, что соответственно приведет к получению расчетных значений замены кокса углем до 0,8-1 кг кокса/кг угля [3-5, 8]. Кроме того, некоторое снижение температуры горна компенсируется снижением золы в угольной составляющей.
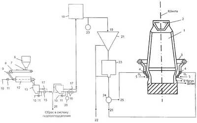
Реализация способа возможна с помощью устройства, показанного на чертеже. Устройство включает доменную печь 1, загрузочное устройство 2, кольцевой воздухопровод 3, фурмы доменной печи 4, подачу кислорода 5, бункер угля 6, шибер 7, транспортер 8, питатель 9, подачу чистой воды 10, расходомеры 11, мельницу мокрого помола угля 12, промежуточный бункер 13, байпасы 17, питательные насосы 15, 16, бункер 14, центрифугу 18, выгрузку обезвоженного угля 19, влагомер 20, промежуточный бункер 21, подачу транспортирующего воздуха 22, дозатор 23, делитель потока 24, подачу угля на фурмы 25, сброс в систему гидрозолоудаления 26.
Устройство работает следующим образом. Дробленый уголь из бункера 6 подается через шиберный затвор 7 на транспортер 8 и через питатель 9 поступает в дробилку мокрого дробления 12. В дробилку 12 также подается чистая вода 10, расход ее измеряется датчиком 11. Из дробилки 12 дробленый уголь в водной эмульсии поступает в бункер 13. Из бункера 13 суспензия подается питателем 15 в смесительный бункер 14. В смесителе имеется отстойник для отделения и удаления золовой составляющей 26 и обогащения водо-угольной эмульсии. Дозирование воды для точного доведения суспензии до 30% проводится через трубопроводы 10 и контролируется датчиком 11. Далее питателями 16 водоугольная эмульсия подается по трубопроводу в доменный цех. В доменном цехе водоугольная эмульсия обезвоживается в центрифуге 18 до процента влаги 10-12%. Далее малообводненный уголь поступает в бункер 21 и далее в дозатор 23, в которое поступает транспортирующий воздух 22, с использованием распределителя по фурмам 24. Малообводненный воздухоугольный поток подается по трубопроводу 25 на фурмы доменной печи 4 для сжигания в горне доменной печи 1. При этом содержание воды в обезвоженной водоугольной эмульсии определяется влагомером 20. Расход малообводненной угольной пыли задается дозатором 23 и составляет до 200-250 кг/т угля. Распределение угля по фурмам доменной печи осуществляется распределителем 24. Одновременно на фурмы доменной печи подается кислород 5 с обогащением до 28-30%.
При использовании данного способа применения угольного топлива в доменной печи обеспечивается следующий технико-экономический результат. По сравнению с сухой воздухоугольной подачей обеспечивается полная взрывопожаробезопасность, отсутствие абразивного воздействия на длинные трубопроводы, уменьшение диаметра подающих трубопроводов к доменной печи и содержания золы в топливе. По сравнению с известным способом использования водоугольной эмульсии обеспечивается увеличение температуры горна доменной печи при доведении влажности топлива до величин, сравнимых с влажностью атмосферного дутья, и снижения содержания золы в топливе. При этом коэффициент замены кокса углем (с учетом обогащения воздуха кислородом до 28-30%) составляет 0,8-1,0 кг/кг угля.
ЛИТЕРАТУРА
1. Meleher N.B., Mahan W.M. Blast Furnace Injection in the United States – State of the Art. Blast Furnace Injection. Proceeding of the Symposium on Blast Furnace Injection. The Australasion Institute of Mining and Metallurgy, Illabara Branch, 1972, p.2.1-2.8.
2. Брага В.В., Генрих С.В., Гаврищук В.У., Кочура В.В. Промышленный комплекс для приготовления и вдувания пылеугольного топлива в доменные печи. Теория и практика производства чугуна. Труды международной научно-технической конференции. Кривой Рог: КГГМК “Криворожсталь”, 2004, с.524-530.
3. Китаев Б.И., Ярошенко Ю.Г., Лазарев Б.Л. Теплообмен в доменной печи. М.: Металлургия, 1966. – 855 с.
4. Китаев Б.И. Управление доменным процессом. Свердловск: УПИ, 1984. – 94 с.
5. Лисиенко В.Г., Суханов Е.Л., Морозова В.А., Овчинников Ю.Н. Структура трехуровневой АСУ ТП доменной печи с использованием логико-количественной экспертной системы. Учебное пособие. Екатеринбург: ГОУ ВПО “УГТУ-УПИ”, 2003, 82 с.
6. Лисиенко В.Г., Щелоков Я.М., Ладыгичев М.Г. Топливо. Рациональное сжигание, управление и технологическое использование. Справочное издание в 3-х томах / Под ред. В.Г.Лисиенко. М.: Теплотехник, 2003, т.1. – 608 с., т.2 – 832 с., т.3 – 592 с.
7. Лисиенко В.Г., Щелоков Я.М., Ладыгичев М.Г. Хрестоматия энергосбережения. В 2-х книгах. М.: Теплоэнергетик, 2002, кн.1 – 688 с., кн.2 – 768 с.
8. Юрьев Б.Н., Юрьева Л.В. Методы расчета доменной плавки. М: Металлургиздат, 1961. – 304 с.
9. Руденко К.Г., Шемаханов М.М. Обезвоживание и пылеулавливание. Учебник для вузов. М.: Недра, 1981. – 350 с.
Формула изобретения
1. Способ приготовления и подачи угольного топлива в доменную печь, включающий размол угольного топлива и подачу его на фурмы доменной печи с дутьем, обогащенным кислородом, отличающийся тем, что размол угольного топлива проводят в мокром состоянии с добавлением воды в размольную мельницу предпочтительно до 25% и последующей корректировкой содержания влаги предпочтительно до 30% в смесительном устройстве, отделяют зольную составляющую угля и транспортируют к доменной печи в виде водоугольной суспензии, при этом перед доменной печью производят обезвоживание водоугольной суспензии в центрифуге до содержания влаги предпочтительно 10-12% с последующей подачей на фурмы доменной печи.
2. Способ по п.1, отличающийся тем, что подачу на фурмы доменной печи обезвоженной водоугольной суспензии осуществляют с использованием транспортного газа, дозатора и распределителя по фурмам доменной печи.
РИСУНКИ
MM4A – Досрочное прекращение действия патента СССР или патента Российской Федерации на изобретение из-за неуплаты в установленный срок пошлины за поддержание патента в силе
Дата прекращения действия патента: 22.11.2007
Извещение опубликовано: 27.07.2009 БИ: 21/2009
|
|