|
(21), (22) Заявка: 2005137532/11, 02.12.2005
(24) Дата начала отсчета срока действия патента:
02.12.2005
(46) Опубликовано: 20.06.2007
(56) Список документов, цитированных в отчете о поиске:
RU 6371 U1, 16.04. 1998. RU 2104173 C1, 10.02.1998. ЕР 0024448 A1, 11.03.1981.
Адрес для переписки:
107061, Москва, ул. Б.Черкизовская, 8, корп.2, кв.133, пат.пов. Е.М.Зарецкой
|
(73) Патентообладатель(и):
Закрытое акционерное общество “КРОСНА-ЭЛЕКТРА” (RU)
|
(54) СПОСОБ ЭЛЕКТРОСНАБЖЕНИЯ ПОТРЕБИТЕЛЕЙ НА ТРАНСПОРТНОМ СРЕДСТВЕ И СИСТЕМА ДЛЯ ЕГО РЕАЛИЗАЦИИ
(57) Реферат:
Изобретение относится к области электрооборудования транспортных средств. Согласно способу электроснабжения потребители постоянного тока питают от источника питания постоянного тока, а для питания потребителей переменного тока транспортного средства альтернативно используют стационарную сеть переменного тока или автономный источник питания переменного тока. В эксплуатационном режиме работы транспортного средства в качестве автономного источника питания переменного тока используют инвертор, подключенный к источнику постоянного тока. Переменное напряжение трансформируют и затем выпрямляют. Выпрямленное напряжение суммируют с напряжением источника питания постоянного тока, которое затем инвертируют и регулируют по уровню. На потребители переменного тока альтернативно подают инвертированное суммарное или трансформированное напряжение. В стационарном режиме работы транспортного средства трансформируют напряжение стационарной сети переменного тока и трансформированное напряжение подают на потребители переменного тока транспортного средства. Трансформированное напряжение также выпрямляют упомянутым инвертором, выполненным обратимым, и выпрямленное напряжение подают на потребители постоянного тока. Предложена также система для реализации способа, содержащая инвертор, подключенный к источнику постоянного тока, трансформатор, промежуточный выпрямитель и второй инвертор, инвертирующий суммарное напряжение постоянного тока в напряжение переменного тока, которое подают к потребителям переменного тока через коммутатор. Технический результат заключается в повышении надежности системы электроснабжения и сокращении энергозатрат. 2 н. и 2 з.п. ф-лы, 1 ил.
Изобретение относится к области электрооборудования транспортных средств.
Известна система электроснабжения потребителей на транспортном средстве (ТС), содержащая источник питания постоянного тока, к выходу которого подключены потребители постоянного тока ТС, стационарную сеть переменного тока и автономный источник питания переменного тока, предназначенные для альтернативного питания потребителей переменного тока ТС соответственно в стационарном и эксплуатационном режимах ТС, а также трансформатор и переключающий коммутатор (RU 2168435 С2, 10.06.2001).
Известная система электроснабжения потребителей на ТС реализует способ, согласно которому потребители постоянного тока ТС питают от источника питания постоянного тока, а для питания потребителей переменного тока ТС альтернативно используют стационарную сеть переменного тока или автономный источник питания переменного тока соответственно в стационарном и эксплуатационном режимах ТС.
Недостатками указанных способа и системы электроснабжения потребителей на ТС являются:
1) при использовании в качестве основного звена автономного источника питания переменного тока многокаскадного инвертора с повышением амплитудного напряжения выход из строя элементов любого из каскадов, например силовых модулей или управляющих цепей, ведет к потере питания потребителей переменного тока;
2) трансформатор используется только для питания от стационарной сети переменного тока;
3) при движении ТС преобразование энергии для питания потребителей переменного тока осуществляют последовательно через каскады инвертора, и поэтому все его силовые элементы должны быть рассчитаны на полную мощность преобразования.
Предлагаемое изобретение направлено на решение задачи повышения надежности электроснабжения потребителей на ТС при использовании автономного источника питания переменного тока или стационарной сети переменного тока, а также источника питания постоянного тока.
Изобретение также направлено на решение задачи улучшения энергетических характеристик системы электроснабжения потребителей.
Изобретение, кроме того, направлено на решение задачи уменьшения массы и габаритов оборудования.
Для решения поставленных задач предложены способ электроснабжения потребителей на ТС и система для его реализации.
Предложен способ электроснабжения потребителей на ТС, в котором потребители постоянного тока ТС питают от источника питания постоянного тока, а для питания потребителей переменного тока ТС альтернативно используют стационарную сеть переменного тока или автономный источник питания переменного тока соответственно в стационарном и эксплуатационном режимах работы ТС, где согласно изобретению в качестве автономного источника питания переменного тока используют инвертор, которым инвертируют напряжение источника питания постоянного тока, при этом одним и тем же трансформатором альтернативно трансформируют напряжение стационарной сети переменного тока и инвертированное напряжение, далее трансформированное напряжение выпрямляют, выпрямленное напряжение суммируют с напряжением источника постоянного тока, а суммарное напряжение постоянного тока инвертируют и регулируют по уровню согласно изобретению.
Кроме того, согласно изобретению на потребители переменного тока ТС альтернативно подают трансформированное напряжение стационарной сети переменного тока или инвертированное суммарное напряжение соответственно в стационарном и эксплуатационном режимах работы ТС.
Целесообразно при этом обеспечение питания трансформированным напряжением дополнительных потребителей переменного тока ТС от вторичной обмотки трансформатора.
Для альтернативного питания потребителей переменного тока ТС целесообразно использовать стационарную трехфазную сеть переменного тока или трехфазный инвертор, при этом в эксплуатационном режиме трехфазное переменное напряжение трансформируют, выпрямляют и инвертируют суммарное напряжение постоянного тока.
В качестве источника питания постоянного тока используют генератор с силовым выпрямителем или аккумуляторную батарею.
Для реализации способа предложена система электроснабжения потребителей на ТС, содержащая источник питания постоянного тока, к выходу которого подключены потребители постоянного тока ТС, стационарную сеть переменного тока и автономный источник питания переменного тока, предназначенные для альтернативного питания потребителей переменного тока ТС соответственно в стационарном и эксплуатационном режимах работы ТС, а также трансформатор и переключающий коммутатор.
Согласно изобретению система содержит первый инвертор, выполненный обратимым, промежуточный выпрямитель и второй инвертор.
При этом вход первого инвертора подключен к источнику питания постоянного тока, трансформатор соединен первой обмоткой с входом промежуточного выпрямителя, второй обмоткой – с выходом первого инвертора, а его третья обмотка выполнена с возможностью подключения через выключатель к стационарной сети переменного тока.
Одновременно второй инвертор соединен входом с последовательно включенными источником питания постоянного тока и выходом промежуточного выпрямителя и выполнен регулируемым по выходному напряжению.
Одновременно также переключающий коммутатор включен с возможностью альтернативного соединения потребителей переменного тока транспортного средства с первой обмоткой трансформатора или выходом второго инвертора соответственно в стационарном и эксплуатационном режимах работы ТС.
Целесообразно при этом подключение дополнительных потребителей переменного тока ТС к первой обмотке трансформатора.
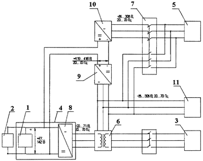
На чертеже представлена функциональная схема предложенной системы электроснабжения потребителей на ТС.
Система содержит источник 1 питания постоянного тока, к выходу которого подключены потребители 2 постоянного тока ТС, стационарную сеть 3 переменного тока и автономный источник 4 питания переменного тока, предназначенные для альтернативного питания потребителей 5 переменного тока ТС соответственно в стационарном и эксплуатационном режимах работы ТС, а также трансформатор 6 и переключающий коммутатор 7.
В систему введены первый инвертор 8, выполняющий в совокупности с источником 1 питания постоянного тока функции автономного источника 4 питания переменного тока, промежуточный (вольтодобавочный) выпрямитель 9 и второй инвертор 10.
Вход первого инвертора 8 низкого напряжения подключен к источнику 1 питания постоянного тока.
Первый инвертор 8 имеет обратный диодный мост и позволяет выпрямлять напряжение переменного тока в напряжение постоянного тока.
Трансформатор 6 имеет первую (вторичную), вторую и третью (первичные) обмотки.
Первая обмотка соединена с входом промежуточного выпрямителя 9.
Вторая обмотка соединена с выходом первого инвертора 8.
Третья обмотка соединена со стационарной сетью 3 переменного тока.
Вторая обмотка может быть выполнена частью третьей обмотки (автотрансформатор).
Трансформатор 6 выполнен с возможностью альтернативного подключения третьей обмотки к стационарной сети 3 переменного тока или второй обмотки к выходу первого инвертора 8.
Второй инвертор 10 соединен входом с последовательно включенными выходами источника 1 питания постоянного тока и промежуточного выпрямителя 9.
Второй инвертор 10 выполнен с возможностью регулирования по выходному напряжению.
Переключающий коммутатор 7 включен с возможностью альтернативного соединения потребителей 5 переменного тока ТС с первой обмоткой трансформатора 6 или выходом второго инвертора 10 соответственно в стационарном и эксплуатационном режимах работы ТС.
К первой обмотке трансформатора 6 подключены дополнительные потребители 11 переменного тока ТС.
Стационарная сеть 3 переменного тока, первый инвертор 8, второй инвертор 10, промежуточный выпрямитель 9 и переключающий коммутатор 7 выполнены в трехфазном исполнении.
Источник 1 питания постоянного тока может быть выполнен в виде генератора с силовым выпрямителем.
Источник 1 питания постоянного тока может быть также выполнен в виде аккумуляторной батареи.
Функционирование системы электроснабжения потребителей в эксплуатационном режиме работы ТС происходит следующим образом.
Потребители 2 постоянного тока транспортного средства питают непосредственно от источника 1 питания постоянного тока.
Для питания потребителей 5 переменного тока, в частности приводных асинхронных электродвигателей, в эксплуатационном режиме транспортного средства при отключенной стационарной сети 3 используют автономный источник 4 питания переменного тока.
Первым инвертором 8 инвертируют напряжение источника 1 питания постоянного тока в напряжение переменного тока без повышения действующего значения. Затем трансформатором 6 трансформируют напряжение переменного тока в напряжение переменного тока с повышением амплитуды, которое выпрямляют промежуточным выпрямителем 9.
Далее выпрямленное напряжение суммируют с напряжением источника 1 постоянного тока. Суммарное напряжение постоянного тока инвертируют вторым инвертором 10 в напряжение переменного тока и подают через переключающий коммутатор 7 на потребители 5 переменного тока.
Одновременно вторым инвертором 10 напряжение переменного тока регулируют по уровню.
Изобретение предусматривает организацию двух параллельных потоков передачи энергии от источника 1 питания постоянного тока к потребителям 5 переменного тока ТС и передачу напрямую части энергии с входа первого инвертора 8 на инвертор 10.
При необходимости дополнительные потребители 11 переменного тока транспортного средства питают от первой обмотки трансформатора 6.
При отказе промежуточного выпрямителя 9 и/или второго инвертора 10 на потребители 5 переменного тока ТС подают трансформированное трансформатором 6 напряжение переменного тока с помощью альтернативно переключающего коммутатора 7.
Функционирование системы электроснабжения потребителей в стационарном режиме работы ТС производится без использования источника 1 постоянного тока в виде генератора с силовым выпрямителем.
Напряжение переменного тока стационарной сети 3 переменного тока подводят к третьей обмотке трансформатора 6, напряжение переменного тока с первой обмотки подводят для питания потребителей 11 переменного тока и через переключающий коммутатор 7 к потребителям 5 переменного тока, а напряжение со второй обмотки трансформатора 6 выпрямляют первым инвертором 8.
Напряжение постоянного тока, выпрямленное первым инвертором 8, подают для питания потребителей 2 постоянного тока, а также для заряда аккумуляторной батареи с целью ее возможного использования в качестве источника 1 постоянного тока.
Промышленная применимость
Предлагаемое изобретение позволяет существенно повысить надежность электроснабжения потребителей на ТС, а также улучшить энергетические характеристики и уменьшить массу и габариты системы электроснабжения.
Изобретение промышленно применимо, так как оно предусматривает использование серийно выпускаемых промышленностью транспортных и электротехнических средств.
Формула изобретения
1. Способ электроснабжения потребителей на транспортном средстве, согласно которому потребители постоянного тока транспортного средства питают от источника питания постоянного тока, а для питания потребителей переменного тока транспортного средства альтернативно используют стационарную сеть переменного тока или автономный источник питания переменного тока соответственно в стационарном и эксплуатационном режимах работы транспортного средства, отличающийся тем, что в эксплуатационном режиме работы транспортного средства в качестве автономного источника питания переменного тока используют инвертор, которым инвертируют напряжение источника питания постоянного тока, трансформируют, далее трансформированное напряжение выпрямляют, выпрямленное напряжение суммируют с напряжением источника питания постоянного тока, суммарное напряжение постоянного тока инвертируют, регулируют по уровню, а на потребители переменного тока транспортного средства альтернативно подают инвертированное суммарное или трансформированное напряжение, а в стационарном режиме работы транспортного средства трансформируют напряжение стационарной сети переменного тока и трансформированное напряжение подают на потребители переменного тока транспортного средства, кроме того, трансформированное напряжение выпрямляют упомянутым инвертором, выполненным обратимым, и далее выпрямленное напряжение подают на потребители постоянного тока транспортного средства.
2. Система электроснабжения потребителей на транспортном средстве, содержащая источник питания постоянного тока, к выходу которого подключены потребители постоянного тока транспортного средства, стационарную сеть переменного тока и автономный источник питания переменного тока, предназначенные для альтернативного питания потребителей переменного тока транспортного средства соответственно в стационарном и эксплуатационном режимах работы транспортного средства, трансформатор и переключающий коммутатор, отличающаяся тем, что в нее введены первый инвертор, выполненный обратимым, промежуточный выпрямитель и второй инвертор, при этом вход первого инвертора подключен к источнику питания постоянного тока, трансформатор соединен первой обмоткой с входом промежуточного выпрямителя, второй обмоткой – с выходом первого инвертора, а его третья обмотка выполнена с возможностью подключения через выключатель к стационарной сети переменного тока, второй инвертор соединен входом с последовательно включенными источником питания постоянного тока и выходом промежуточного выпрямителя и выполнен регулируемым по выходному напряжению, а переключающий коммутатор включен с возможностью альтернативного соединения потребителей переменного тока транспортного средства с первой обмоткой трансформатора или выходом второго инвертора.
3. Система по п.2, отличающаяся тем, что к первой обмотке трансформатора подключены дополнительные потребители переменного тока транспортного средства.
4. Система по п.2, отличающаяся тем, что первый инвертор выполнен с возможностью выполнения в эксплуатационном режиме работы транспортного средства в совокупности с источником питания постоянного тока функции автономного источника питания переменного тока, а в стационарном режиме работы – функции выпрямителя источника питания переменного тока, а в стационарном режиме работы – функции выпрямителя.
РИСУНКИ
|