|
|
(21), (22) Заявка: 2005141627/15, 15.12.2005
(24) Дата начала отсчета срока действия патента:
15.12.2005
(46) Опубликовано: 20.06.2007
(56) Список документов, цитированных в отчете о поиске:
RU 2264842 С2, 27.11.2005. SU 1452552 A1, 23.01.1989. SU 1810082 A1, 23.04.1993. SU 1613138 A1, 15.12.1990. DE 19937989 A1, 22.02.2001.
Адрес для переписки:
420043, г.Казань, ул. Зеленая, 1, КГАСУ, ПИО
|
(72) Автор(ы):
Адельшин Алмаз Азатович (RU), Адельшин Азат Билялович (RU)
(73) Патентообладатель(и):
Федеральное государственное образовательное учреждение высшего профессионального образования “Казанский государственный архитектурно-строительный университет” ФГОУ ВПО КГАСУ (RU)
|
(54) ГИДРОЦИКЛОННО-ФИЛЬТРОВАЛЬНАЯ УСТАНОВКА ДЛЯ ОЧИСТКИ ВОДЫ
(57) Реферат:
Изобретение относится к установкам для очистки природных и сточных вод от взвешенных веществ различной природы. Гидроциклонно-фильтровальная установка состоит из блока напорных сверхскоростных фильтров, расположенных осесимметрично, трубопровода с задвижкой для подачи исходной воды, расположенных на одной оси по вертикали напорной цилиндрической камеры для распределения исходной воды по фильтрам, напорной цилиндрической камеры для распределения исходной воды по гидроциклонам, напорной цилиндрической камеры для сбора очищенной воды, напорной цилиндрической камеры, снабженной горизонтальной перегородкой, разделяющей камеру на нижний ярус для сбора грязной промывной воды и на верхний ярус для сбора шламовой воды из нижних сливных патрубков гидроциклонов. Нижний ярус снабжен трубопроводом с задвижкой для отвода грязной промывной воды, а верхний ярус снабжен отдельным трубопроводом с задвижкой и регулируемым гидрозатвором для регулирования давления в верхнем ярусе и отвода шламовой воды. Патрубок трубопровода с задвижкой присоединен на уровне верха горизонтальной перегородки. Трубопровод с задвижкой и регулируемым гидрозатвором позволяет поддерживать постоянную концентрацию шлама при колебаниях концентрации примесей в исходной воде, также позволяет проводить регулирование работы батареи гидроциклонов, стабилизировать процесс разделения за счет снижения пульсации давления в полости гидроциклонов, а также сократить собственный расход – количество воды, сбрасываемой вместе с примесями, – со шламом. Установка снабжена расположенной между напорными цилиндрическими камерами батареей гидроциклонов, состоящей из осесимметрично расположенных напорных гидроциклонов и напорной цилиндрической камеры для распределения исходной воды по гидроциклонам, тангенциальных входных патрубков подачи исходной воды к гидроциклонам, верхних сливных патрубков гидроциклонов, присоединенных снизу к днищу напорной цилиндрической камеры для распределения исходной воды по фильтрам. Напорная цилиндрическая камера для распределения исходной воды по фильтрам соединена трубопроводом через задвижку с трубопроводом подачи исходной воды на установку. Установка обеспечивает высокий эффект очистки, промывки и производительность, сокращение длины технологических трубопроводов обвязки, равномерное распределение гидравлической и грязевой нагрузки между фильтрами, высокую удельную производительность, компактность, сокращение собственного расхода установки при промывке фильтров. 1 з.п. ф-лы. 3 ил.
Изобретение относится к установкам для очистки природных и сточных вод от взвешенных веществ различной природы и может быть использовано в различных отраслях промышленности, сельского и коммунального хозяйства, в технике очистки природных и сточных вод.
Известна установка (станция) очистки воды, состоящая из трех отдельно стоящих последовательно соединенных устройств (аппаратов): гидроциклон – безнапорный скорый фильтр первой ступени – безнапорный скорый фильтр второй ступени (Ким А.Н. Совершенствование напорных водоочистных сооружений. Автореферат дисс. на соискание уч. степени доктора техн. наук. С. Петербург, 1998. – 49 с.).
Недостатками данной установки являются: громоздкость, относительно низкая производительность, сложность регенерации фильтрующей загрузки, значительные сложности конструктивного исполнения, компоновки, размещения гидроциклона, фильтров, требует больших капитальных и эксплутационных затрат.
Известна блочная автоматизированная сверхскоростная фильтровальная станция (установка – АСФС), состоящая из блока напорных сверхскоростных фильтров, напорного кольца трубопроводов подачи исходной воды, напорного кольца трубопроводов отвода осветленной воды (фильтрата) и подачи промывной воды (A.M.Фоминых. Разработка и обоснование рациональных технологических схем очистки в групповых сельскохозяйственных водопроводах. Автореферат диссертации на соискание ученой степени доктора технических наук. Новочеркасск, 1975. – 48 с.).
Недостатками данной станции является сложность осуществления равномерного потокораспределения при поочередной промывке одного из фильтров, вследствие чего станция в начальный период промывки работает в критических режимах, что приводит к снижению эффективности очистки и производительности АСФС в целом.
Прототипом предлагаемой установки является гидроциклонно-фильтровальная установка для очистки воды (ГФУ) от взвешенных веществ и других примесей различной природы по патенту РФ на изобретение №2264842 опубл. 27.11.2005 г., Бюл. №33, состоящая из блока напорных сверхскоростных фильтров, напорных цилиндрических камер, батареи напорных гидроциклонов, электрифицированных задвижек, установленных на трубопроводах подачи исходной воды и отвода фильтрата.
Недостатками прототипа являются относительно низкий эффект промывки фильтров; совместное периодическое удаление грязной промывной и шламовой воды по единому трубопроводу создает подпор периодического действия на нижних сливах гидроциклонов, что нарушает стабильность работы гидроциклонов, а следовательно, ГФУ в целом. При этом возможно резкое увеличение гидравлической и грязевой нагрузок на фильтры и последующее уменьшение эффекта очистки и производительности установки; большой собственный расход установки.
Изобретение направлено на повышение производительности, эффекта очистки воды и промывки фильтров, стабильности работы ГФУ и сокращение собственного расхода воды на промывку фильтров.
Результат достигается тем, что в гидроциклонно-фильтровальной установке очистки воды, содержащей блок напорных сверхскоростных фильтров, расположенных осесимметрично, напорные трубопроводы подачи исходной воды и отвода фильтрата, отвода грязной промывной и шламовой воды, снабженные электрифицированными задвижками, напорные цилиндрические камеры, расположенные на одной оси по вертикали в последовательности сверху вниз: напорная цилиндрическая камера для распределения исходной воды по фильтрам, напорная цилиндрическая камера для распределения исходной воды по напорным гидроциклонам, напорная цилиндрическая камера для сбора грязной промывной воды и шламовой воды, напорная цилиндрическая камера для сбора фильтрата, осесимметрично расположенные задвижки на линиях трубопроводов, обслуживающих фильтры, осесимметрично расположенные напорные гидроциклоны установлены между напорной цилиндрической камерой для распределения исходной воды по фильтрам и напорной цилиндрической камерой для сбора грязной промывной воды и шламовой воды, при этом гидроциклоны своими патрубками верхнего слива соединены с нижним днищем напорной цилиндрической камеры для распределения исходной воды по фильтрам, а своими патрубками нижнего слива соединены с верхним ярусом напорной цилиндрической камеры для сбора грязной промывной и шламовой воды, основным отличием согласно изобретения является то, что напорная цилиндрическая камера для сбора фильтрата разделена горизонтальной перегородкой на два яруса: верхний – для распределения сжатого воздуха и нижний для сбора фильтрата, при этом верхний ярус снабжен воздухопроводом с задвижкой для подачи сжатого воздуха, присоединенным в центре крышки верхнего яруса, патрубками одинаковой длины с задвижками и обратными клапанами для подачи сжатого воздуха в дренажную систему фильтров, расположенными в центральной части боковой полости верхнего яруса, дополнительным патрубком с задвижкой для отвода накапливающейся воды, установленным в нижней части боковой полости верхнего яруса указанной напорной цилиндрической камеры.
Результат достигается также тем, что верхний ярус напорной цилиндрической камеры для сбора грязной промывной воды и шламовой воды снабжен отдельным трубопроводом, имеющим задвижку и гидрозатвор для отвода шламовой воды.
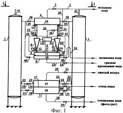
На фиг.1 изображен общий вид (принципиальная схема конструкции) гидроциклонно-фильтровальной установки; на фиг.2 – план по 1-1, на фиг. 3а – разрезы по II-II и IV-IV, на фиг.3б – разрез по III-III.
Гидроциклонно-фильтровальная установка для очистки воды (ГФУ) состоит из блока напорных сверхскоростных фильтров 1 (например, из восьми фильтров) расположенных осесимметрично, трубопровода 2 с задвижкой 3 для подачи исходной воды, расположенных на одной оси по вертикали напорной цилиндрической камеры 4 для распределения исходной воды по фильтрам 1, напорной цилиндрической камеры 5 для распределения исходной воды по гидроциклонам 6, напорной цилиндрической камеры 7 для сбора очищенной воды (фильтрата); напорной цилиндрической камеры 8, снабженной горизонтальной перегородкой 9, разделяющей камеру 8 на нижний ярус 10 для сбора грязной промывной воды и на верхний ярус 11 для сбора шламовой воды из нижних сливных патрубков 12 гидроциклонов 6; причем нижний ярус 10 снабжен трубопроводом 13 с задвижкой 14 для отвода грязной промывной воды, а верхний ярус 11 снабжен отдельным трубопроводом с задвижкой 15 и регулируемым гидрозатвором 16 для регулирования давления в верхнем ярусе 11 и отвода шламовой воды, причем патрубок трубопровода с задвижкой 15 присоединен на уровне верха горизонтальной перегородки 9. Напорная цилиндрическая камера 7 снабжена горизонтальной перегородкой 17, разделяющей камеру 7 на нижний ярус 18 сбора фильтрата и на верхний ярус 19 для сжатого воздуха; причем верхний ярус 19 снабжен воздухопроводом 20 с задвижкой 21 для подачи в него сжатого воздуха, присоединенным в центре крышки верхнего яруса 19, патрубками одинаковой длины 22, 23 с электрифицированными задвижками 24 и обратными клапанами 25 для подачи сжатого воздуха в дренажную систему фильтров 1, расположенными в центральной части боковой полости верхнего яруса 19, дополнительным патрубком 26 с электрифицированной задвижкой 27 для отвода накапливающейся воды, установленным в нижней части боковой полости верхнего яруса 19, а нижний ярус 18 снабжен напорным трубопроводом 28 с задвижкой 29 для отвода фильтрата потребителю, присоединенным в центре нижней полости нижнего яруса 18, патрубками 30 с электрифицированными задвижками 31, установленными в центральной части боковой полости нижнего яруса 18.
Трубопровод с задвижкой 15 и регулируемым гидрозатвором 16 позволяет поддерживать постоянную концентрацию шлама при колебаниях концентрации примесей в исходной воде, также позволяет проводить регулирование работы батареи гидроциклонов, стабилизировать процесс разделения за счет снижения пульсации давления в полости гидроциклонов, а также сократить собственный расход – количество воды, сбрасываемой вместе с примесями, – со шламом.
Гидроциклонно-фильтровальная установка для очистки воды снабжена расположенной между напорными цилиндрическими камерами 4 и 8 батареей гидроциклонов, состоящей из осесимметрично расположенных напорных гидроциклонов 6 (например, из восьми, но как минимум из двух гидроциклонов), и напорной цилиндрической камерой 5 для распределения исходной воды по гидроциклонам 6, имеющим тангенциальные входные патрубки 32 подачи исходной воды, верхние сливные патрубки 33, присоединенные снизу к днищу 34 напорной цилиндрической камеры 4 для распределения исходной воды по фильтрам 1; напорная цилиндрическая камера 5 для распределения исходной воды по гидроциклонам 1 соединена трубопроводом 35 через задвижку 36 с трубопроводом 2 подачи исходной воды на установку. Нижние сливные патрубки 12 (шламовые патрубки) гидроциклонов 6 присоединены к верхней крышке 37 верхнего яруса 11 камеры 8.
Предлагаемая гидроциклонно-фильтровальная установка для очистки воды работает следующим образом.
Все напорные гидроциклоны 6, входящие в батарею, и все сверхскоростные фильтры 1, входящие в блок (батарею), работают в едином гидравлическом режиме.
Исходная вода по трубопроводам 2 и 35 подается под напором в напорную цилиндрическую камеру 5 для распределения исходной воды по гидроциклонам 6. При этом задвижка 3 закрыта, задвижка 36 открыта. Далее вода, равномерно распределяясь, через тангенциальные входные патрубки 32 поступает в гидроциклоны 6. Вода, поступая тангенциально к корпусу гидроциклона 6, приобретает круговое движение. Под действием центробежных сил тяжелые частицы примесей (взвешенных веществ) движутся от оси гидроциклона 6 к его стенкам по спиральной траектории вниз и удаляются (выгружаются) через нижние сливные (шламовые) патрубки 12 в верхний ярус 11 для сбора шламовой воды. Шламовая вода из верхнего яруса 11 через открытую задвижку 15 и гидрозатвор 16 удаляется (сбрасывается) в канализацию. Частично осветленная (от твердых частиц примесей) вода движется во внутреннем потоке вверх и через расположенные верхние сливные патрубки 33 поступает в напорную цилиндрическую камеру 4 для распределения исходной воды по фильтрам 1, далее частично осветленная в гидроциклонах вода из напорной цилиндрической камеры 4, равномерно распределяясь через открытую задвижку 38 и патрубки 39 (составляющие систему распределительных трубопроводов), поступает на сверхскоростные фильтры 1, в которых вода проходит через фильтрующую загрузку и очищается от оставшихся в воде примесей до требуемого к качеству очищенной воды (фильтрата). При этом задвижка 24 закрыта. Очищенная вода через открытые задвижки 31 и патрубки 30 поступает в напорную цилиндрическую камеру 7 для сбора фильтрата, откуда через открытую задвижку 29 по трубопроводу 28 направляется к потребителю.
Промывка фильтра (см. фиг.1, например, фильтр, расположенный слева) осуществляется в следующей технологической последовательности: 1 фаза – продувка фильтрующей загрузки сжатым воздухом; 2 фаза – водовоздушная промывка; 3 фаза – промывка водой.
Для осуществления первой фазы необходимо закрыть задвижки 31 и 38, при этом прекращается подача исходной воды на фильтр 1; далее одновременно открываются задвижки 14, 21, 24, 40 и производится продувка фильтра снизу-вверх сжатым воздухом. Сжатый воздух поступает на фильтр 1 из верхнего яруса 19 для распределения сжатого воздуха через открытую задвижку 24. Воздух, прошедший всю загрузку фильтра, удаляется через воздухоотводчик 41, установленный в наивысшей точке фильтра 1.
При водовоздушной промывке (2 фаза) задвижка 24 прикрывается до заданного значения, а задвижка 31 открывается. Грязная промывная вода через трубопровод 42 и открытую задвижку 40 поступает в нижний ярус 10 для сбора грязной промывной воды, откуда удаляется (сбрасывается, например, в канализацию) по трубопроводу 13.
При промывке водой (3 фаза) прекращается подача воздуха по трубопроводу 20 закрытием задвижек 21, 24. Подача фильтрата продолжается и удаляется грязная промывная вода по схеме описанной выше.
В период достаточно низкого содержания тяжелых частиц примесей в исходной воде первая ступень – батарея гидроциклонов 6 – отключается из технологической схемы очистки закрыванием задвижек 15 и 36. Для самостоятельной работы только второй ступени – блока (батареи) сверхскоростных фильтров 1 – открывают задвижку 3. При этом исходная вода по трубопроводу 2 поступает в напорную цилиндрическую камеру 4 для распределения исходной воды по фильтрам, откуда через открытые задвижки 38 и 39 на фильтры 1. Далее технологические схемы очистки воды фильтрованием и промывки фильтров аналогичны вышеприведенному описанию.
Достоинствами предлагаемой установки типа ГФУ являются: высокий эффект очистки, промывки и производительность, сокращение длины технологических трубопроводов обвязки, равномерное распределение гидравлической и грязевой нагрузки между фильтрами, высокая удельная производительность, компактность, высокоиндустриальная в изготовлении (блоки полного заводского изготовления) и монтаже; сокращение собственного расхода установки при промывке фильтров, за счет применения водовоздушной промывке фильтров.
Формула изобретения
1. Гидроциклонно-фильтровальная установка для очистки воды, содержащая блок напорных сверхскоростных фильтров, расположенных осесимметрично, напорные трубопроводы подачи исходной воды и отвода фильтрата, отвода грязной промывной и шламовой воды, снабженные электрифицированными задвижками, напорные цилиндрические камеры, расположенные на одной оси по вертикали в последовательности сверху вниз: напорная цилиндрическая камера для распределения исходной воды по фильтрам, напорная цилиндрическая камера для распределения исходной воды по напорным гидроциклонам, напорная цилиндрическая камера для сбора грязной промывной воды и шламовой воды, напорная цилиндрическая камера для сбора фильтрата, осесимметрично расположенные задвижки на линиях трубопроводов, обслуживающих фильтры; осесимметрично расположенные напорные гидроциклоны установлены между напорной цилиндрической камерой для распределения исходной воды по фильтрам и напорной цилиндрической камерой для сбора грязной промывной воды и шламовой воды, при этом гидроциклоны своими патрубками верхнего слива соединены с нижним днищем напорной цилиндрической камеры для распределения исходной воды по фильтрам, а своими патрубками нижнего слива соединены с верхним ярусом напорной цилиндрической камеры для сбора грязной промывной и шламовой воды, отличающаяся тем, что напорная цилиндрическая камера для сбора фильтрата разделена горизонтальной перегородкой на два яруса: верхний – для распределения сжатого воздуха и нижний для сбора фильтрата, при этом верхний ярус снабжен воздухопроводом с задвижкой для подачи сжатого воздуха, присоединенным в центре крышки верхнего яруса, патрубками одинаковой длины с задвижками и обратными клапанами для подачи сжатого воздуха в дренажную систему фильтров, расположенными в центральной части боковой полости верхнего яруса, дополнительным патрубком с задвижкой для отвода накапливающейся воды, установленным в нижней части боковой полости верхнего яруса указанной напорной цилиндрической камеры.
2. Установка по п.1, отличающаяся тем, что верхний ярус напорной цилиндрической камеры для сбора грязной промывной воды и шламовой воды снабжен отдельным трубопроводом, имеющим задвижку и гидрозатвор для отвода шламовой воды.
РИСУНКИ
MM4A – Досрочное прекращение действия патента СССР или патента Российской Федерации на изобретение из-за неуплаты в установленный срок пошлины за поддержание патента в силе
Дата прекращения действия патента: 16.12.2007
Извещение опубликовано: 20.05.2009 БИ: 14/2009
|
|