|
|
(21), (22) Заявка: 2005112076/06, 25.04.2005
(24) Дата начала отсчета срока действия патента:
25.04.2005
(43) Дата публикации заявки: 27.10.2006
(46) Опубликовано: 10.06.2007
(56) Список документов, цитированных в отчете о поиске:
RU 2117884 C1, 20.08.1998. RU 2143652 C1, 27.12.1999. SU 1174688, 23.08.1985. US 5007240 A, 16.04.1991. US 2004020206 A, 05.02.2004. JP 57073811 A, 08.05.1982. US 5007240 А, 16.04.1991. US 2004020206 A, 05.02.2004. JP 57073811 A, 08.05.1982.
Адрес для переписки:
682860, Хабаровский край, пос. Ванино, а/я 20, А.И. Пелипенко
|
(73) Патентообладатель(и):
Пелипенко Андрей Иванович (RU), Колисниченко Николай Дмитриевич (RU)
|
(54) СПОСОБ РЕКУПЕРАЦИИ ЭНЕРГИИ ДЛЯ ТЕРМОДИНАМИЧЕСКОГО ЦИКЛА РЕНКИНА НА ОСНОВЕ МЕМБРАННЫХ ТЕХНОЛОГИЙ
(57) Реферат:
Изобретение относится к области энергетического машиностроения, а именно к способам организации термодинамических циклов, генерирующих энергию. Сущность изобретения состоит в том, что в качестве нагревателя и холодильника в термодинамическом цикле Ренкина используется замкнутый контур, состоящий, по меньшей мере, из одного мембранного блока, в котором циркулирует растворитель и растворимое вещество, тепловые эффекты смешения и разделения которых обеспечивают работу цикла Ренкина. Для этого используют комплексы веществ – растворитель и растворимое, растворитель отделяют от раствора, например, методом обратного осмоса, увеличивая концентрацию раствора, либо при помощи выделения в осадок растворимого вещества, либо абсорбцией растворимого вещества, либо сочетанием всех вышеуказанных методов, причем тепловой эффект выделения растворенного вещества из раствора используют для поглощения тепла в термодинамическом цикле Ренкина, а тепловой эффект растворения – для нагревания. Предложенный термодинамический цикл позволяет рекуперировать тепло конденсации цикла Ренкина и повысить КПД. 1 ил.
Изобретение относится к области энергетического машиностроения, а именно к способам организации термодинамических циклов, генерирующих энергию.
Наиболее близкими к изобретению аналогами является термодинамический цикл Ренкина, в котором в качестве нагревателя и холодильника используется замкнутый контур. Патент RU 2117884, F25B 29/00, 1998 (7 стр.)
Недостатком этого способа является относительно невысокий КПД при низких перепадах рабочих температур.
Задачей, на решение которой направленно изобретение, является повышение КПД термодинамического цикла при относительно небольших перепадах рабочих температур.
Указанная задача решается путем использования эффекта нарушения равновесия растворов при помощи мембран, работающих по методу прямого и обратного осмоса и связанных с этим тепловых эффектах растворения и выделения веществ из растворов.
Сущность изобретения состоит в том, что в качестве нагревателя и холодильника в термодинамическом цикле Ренкина используется замкнутый контур, состоящий, по меньшей мере, из одного мембранного блока, в котором циркулирует растворитель и растворимое вещество, тепловые эффекты смешения и разделения которых обеспечивают работу цикла Ренкина, для этого используют комплексы веществ – растворитель и растворимое, растворитель отделяют от раствора любым способом, например методом обратного осмоса, увеличивая концентрацию раствора, либо при помощи выделения в осадок растворимого вещества, либо абсорбцией растворимого вещества, либо сочетанием всех вышеуказанных методов, причем тепловой эффект выделения растворенного вещества из раствора используют для поглощения тепла в термодинамическом цикле Ренкина, то есть как холодильник, а тепловой эффект растворения как нагреватель. Таким образом, данный термодинамический цикл позволяет рекуперировать тепло конденсации цикла Ренкина и повысить КПД.
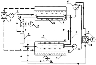
На чертеже в качестве примера представлена одна из возможных простейших схем, поясняющих предлагаемый способ.
Номером (1) обозначен котел, в котором происходит кипение рабочего тела, участвующего в работе по циклу Ренкина. Номером (2) обозначена турбина, на которой рабочее тело совершает полезную работу и которая приводит генератор (3). После чего рабочее тело подают в конденсатор (4). Превратившись в жидкость, рабочее тело через теплообменник (6), где его подогревают, снова подают в котел (1). Таким образом замыкают цикл Ренкина. Источником тепла в котле (1) выступает мембранный блок (13), в котором происходит растворение растворимого вещества с выделением тепла, причем благодаря прямому осмосу через мембрану этого блока на высоконапорную сторону происходит перекачка большого количества растворителя, после чего горячий ненасыщенный раствор подают к турбине (14), приводящей генератор (15). Часть прошедшего турбину (14) раствора через теплообменник (6), где его охлаждают до состояния, близкого к насыщенному, и подают в мембранный блок (7), другую часть этого же раствора подают через теплообменник (8), где его охлаждают до состояния, близкого к насыщенному, тоже в мембранный блок (7). В мембранном блоке (7) через мембрану, работающую по принципу обратного осмоса, при низкой температуре отделяют растворитель. В результате перед мембраной происходит нарушение равновесия раствора и растворенное вещество выпадает в осадок с поглощением тепла. Полученный концентрированный раствор с большим содержанием осадка растворяемого вещества подают насосом (9) в устройство-сепаратор (10), отделенную в сепараторе жидкость – растворитель через гидротурбину (11), приводящую генератор (12), подают к мембранному блоку (7). Осадок растворяемого вещества из сепаратора (10) подают в мембранный блок (13) на высоконапорную сторону для растворения при высокой температуре. Отделенный в мембранном блоке (7) растворитель через теплообменник (8), где его подогревают, подают в мембранный блок (13) на низконапорную сторону, где он через мембрану под действием осмотического давления попадает на высоконапорную сторону. Таким образом, цикл замыкают. Причем точку подвода тепловой энергии от внешнего источника выбирают ориентируясь по теплоемкостям и иным термодинамическим качествам участвующих веществ и их растворов. Возможна реализация, в которой мембранный блок (13) заменяется простой камерой смешения, но эта реализация менее выгодна энергетически.
Формула изобретения
Способ генерации энергии в термодинамическом цикле Ренкина, в котором в качестве нагревателя и холодильника используют замкнутый контур, отличающийся тем, что замкнутый контур состоит, по меньшей мере, из одного мембранного блока, в котором циркулирует растворитель и растворимое вещество, тепловые эффекты смешения и разделения которых обеспечивают работу цикла Ренкина, для этого используют комплексы веществ – растворитель и растворимое, растворитель отделяют от раствора, например, методом обратного осмоса, увеличивая концентрацию раствора, либо при помощи выделения в осадок растворимого вещества, либо абсорбцией растворимого вещества, либо сочетанием вышеуказанных методов, причем тепловой эффект выделения растворенного вещества из раствора используют для поглощения тепла в термодинамическом цикле Ренкина, т. е. как холодильник, а тепловой эффект растворения – как нагреватель.
РИСУНКИ
|
|