|
|
(21), (22) Заявка: 2006101637/03, 20.01.2006
(24) Дата начала отсчета срока действия патента:
20.01.2006
(46) Опубликовано: 10.06.2007
(56) Список документов, цитированных в отчете о поиске:
RU 2187604 С2, 20.08.2002. SU 1668581 A1, 07.08.1991. SU 1802201 A1, 15.03.1993. RU 2059049 C1, 27.04.1996. RU 2211943 С2, 10.09.2003. RU 2258153 C2, 10.08.2005.
Адрес для переписки:
191123, Санкт-Петербург, ул. Захарьевская, 22, ВИТУ, бюро по изобретательству и патентной работе
|
(72) Автор(ы):
Дружинин Петр Владимирович (RU), Аверьянов Владимир Константинович (RU), Палицын Юрий Викторович (RU)
(73) Патентообладатель(и):
Военный инженерно-технический университет (RU)
|
(54) УСТРОЙСТВО ПРЕДПУСКОВОГО ПОДОГРЕВА ГИДРАВЛИЧЕСКОГО ПРИВОДА СТРОИТЕЛЬНОЙ МАШИНЫ
(57) Реферат:
Изобретение относится к машиностроению и может быть использовано на землеройной и строительной технике, эксплуатируемой при низких температурах. Техническая задача – упрощение и наибольшая эффективность устройства предпускового подогрева гидравлического привода машины при отрицательных температурах окружающей среды. Устройство предпускового прогрева гидравлического привода строительной машины содержит тепловой двигатель и гидронасос, кинематически связанные между собой, контур циркуляции жидкого теплоносителя, включающий теплоаккумулятор. Тепловая труба через фильтр и двухходовой кран соединена с выхлопной трубой теплового двигателя. Нагревательный элемент расположен в баке и соединен с генератором теплового двигателя. 1 ил.
Изобретение относится к машиностроению и может быть использовано на землеройной и строительной технике, эксплуатируемой при низких температурах.
Техническим эффектом изобретения является упрощение и наибольшая эффективность устройства предпускового подогрева гидравлического привода машины при отрицательных температурах окружающей среды.
Для этого тепловой двигатель с системой охлаждения с одной стороны связан с теплоаккумулятором, с другой через двухходовой кран и фильтр с тепловой трубой, а также с электронагревательным элементом, присоединенным к генератору двигателя.
Для безотказной работы всех органов и систем землеройно-строительной машины необходим, прежде всего, эффективный предпусковой подогрев силовой установки гидропривода. Такой подогрев связан со значительными расходами энергии, дефицит которой, особенно в условиях автономного функционирования землеройно-строительной техники в отдаленных районах Крайнего Севера на удаленных от баз объектах, где отсутствуют постоянные источники тепловой электрической энергии и теплые помещения, – очевиден. В то же время работающий двигатель сам является источником тепловой энергии, выбрасывая в атмосферу отработавшие газы, температура которых достигает нескольких сот градусов.
Наиболее близким по технической сущности к заявленному изобретению является «Устройство предпускового подогрева гидравлического привода машины», в котором использовался тепловой аккумулятор соединенный с одной стороны с выхлопной трубой теплового двигателя, с другой со всасывающей линией дополнительного насоса, в напорной линии которого установлен первый распределитель, соединенный с маслобаком гидросистемы, при этом напорная линия дополнительного насоса через первый распределитель подключена к основному гидронасосу, напорная линия которого связана через последовательно соединенные дроссель, второй распределитель и перепускной клапан с маслобаком (патент РФ №2187604, кл. Е 02 F 9/20).
Недостатком данного изобретения является нахождение гидронасоса за пределами теплоизоляционного бака, что приводит к большим потерям температуры рабочей жидкости при всасывании ее из бака, а также разогрев рабочей жидкости при помощи одного контура с жидким теплоносителем, проходящим по теплообменнику через бак, является очень продолжительным по времени.
Задача, решаемая изобретением, – создание простого и надежного устройства предпускового подогрева гидравлического привода машины при отрицательных температурах окружающей среды.
Задача решается благодаря тому, что устройство, содержащее гидронасос, кинематически связанный с тепловым двигателем, с одной стороны связан с теплоаккумулятором, с другой через двухходовой кран и фильтр с тепловой трубой, а также с электронагревательным элементом, присоединенным к генератору двигателя.
Устройство работает следующим образом: после запуска теплового двигателя охлаждающая жидкость проходит через тепловой аккумулятор, одновременно с этим выхлопные газы по трубопроводу, проходя через двухходовой кран и фильтр, поступают в тепловую трубу, которая отдает тепло на насос гидросистемы, расположенный в гидробаке. В это же время включается соединенный с генератором двигателя нагревательный элемент, находящийся в непосредственной близости от насоса гидросистемы.
Осуществление предпускового подогрева гидравлического привода строительной машины с признаками формулы изобретения является новым для общеизвестных устройств данного типа и, следовательно, соответствует критерию «новизна».
Реализация предлагаемого изобретения с помощью достаточно простого и экономичного устройства позволяет решить задачу предпускового прогрева привода землеройно-строительных машин, работающих в районах с низкими наружными температурами, что позволяет сделать выводы о соответствии заявляемого изобретения условию патентоспособности «изобретательский уровень».
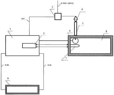
На чертеже представлено устройство для реализации способа предпускового прогрева гидравлического привода строительной машины, которое содержит тепловой двигатель 1 и гидронасос 6, кинематически связанные между собой, тепловой аккумулятор 9, соединенный с тепловым двигателем 1. Тепловая труба 5 через фильтр 4 и двухходовой кран 3 соединена с выхлопной трубой теплового двигателя 1. Нагревательный элемент 7 расположен в маслобаке 8 и соединен с генератором 2 теплового двигателя 1.
В начале работы строительной машины после запуска теплового двигателя 1 включается нагревательный элемент 7 от генератора 2. Охлаждающая жидкость, проходя через тепловой двигатель, попадает в теплоаккумулятор 9 и по замкнутому кругу возвращается в двигатель. Одновременно с этим отработавшие газы теплового двигателя 1 через двухходовой кран 3 и фильтр 4 попадают в тепловую трубу 5, которая разогревает гидронасос 6, находящийся в маслобаке 8.
Вышесказанное позволяет сделать вывод о соответствии заявляемого изобретения критерия «промышленная применимость».
Формула изобретения
Устройство предпускового подогрева гидравлического привода машины, содержащее гидронасос, кинематически связанный с тепловым двигателем, и контур циркуляции жидкого теплоносителя, включающий теплоаккумулятор, отличающееся тем, что оно снабжено тепловой трубой, соединенной с выхлопной трубой теплового двигателя через двухходовой кран и фильтр, которая разогревает гидронасос, находящийся в маслобаке гидросистемы, в котором находится нагревательный элемент, подсоединенный к генератору теплового двигателя.
РИСУНКИ
MM4A – Досрочное прекращение действия патента СССР или патента Российской Федерации на изобретение из-за неуплаты в установленный срок пошлины за поддержание патента в силе
Дата прекращения действия патента: 21.01.2008
Извещение опубликовано: 27.08.2009 БИ: 24/2009
|
|