|
|
(21), (22) Заявка: 2005132045/11, 17.10.2005
(24) Дата начала отсчета срока действия патента:
17.10.2005
(46) Опубликовано: 10.06.2007
(56) Список документов, цитированных в отчете о поиске:
RU 2252901 C1, 27.05.2005. RU 2196711 C2, 20.01.2003. SU 1024733 A1, 23.06.1983. FR 2685084 A1, 18.06.1993. US 5001924 A, 26.03.1991.
Адрес для переписки:
662972, Красноярский край, ЗАТО Железногорск, г. Железногорск, ул. Ленина, 52, ФГУП НПО ПМ, Р.П. Туркеничу
|
(72) Автор(ы):
Безруких Алексей Дмитриевич (RU)
(73) Патентообладатель(и):
Федеральное государственное унитарное предприятие “Научно-производственное объединение прикладной механики им. академика М.Ф. Решетнева” (RU)
|
(54) СПОСОБ ЗАПРАВКИ ЖИДКИМ ТЕПЛОНОСИТЕЛЕМ СИСТЕМЫ ТЕРМОРЕГУЛИРОВАНИЯ КОСМИЧЕСКОГО АППАРАТА И УСТРОЙСТВО ДЛЯ ЕГО РЕАЛИЗАЦИИ
(57) Реферат:
Изобретение относится к способам и устройствам для заправки жидким теплоносителем системы терморегулирования космического аппарата. Согласно предлагаемому способу после заполнения жидкостной магистрали системы терморегулирования теплоносителем под избыточным давлением от нее отключают заправочный бак. Затем изменяют величину давления в заправочном баке и измеряют объем теплоносителя в нем. После чего подключают заправочный бак к жидкостной магистрали и повторно измеряют объем теплоносителя в заправочном баке. По величине разности объемов теплоносителя определяют объем нерастворенного газа в жидкостной магистрали системы терморегулирования. Предлагаемое устройство содержит насос, дренажный и заправочный баки. Баки соединены с вакуумным агрегатом и источником сжатого газа магистралями с вентилями и регистраторами давлений. Насос установлен в заправочной магистрали. Заправочная магистраль соединяет штуцер жидкостной магистрали системы терморегулирования через отключающий вентиль с нижней частью заправочного бака. Последняя сообщена через вентиль с нижней частью мерной трубки уровнемера заправочного бака. Заправочная магистраль на участке между штуцером жидкостной магистрали и отключающим вентилем сообщена с нижней частью мерной трубки упомянутого уровнемера через уравнительную магистраль с вентилем. Нижняя часть мерной трубки уровнемера заправочного бака может быть сообщена с нижней частью дренажного бака через сливную магистраль с вентилем. Изобретение позволяет повысить качество заправки, расширить диапазон измерений объема нерастворенного газа уровнемером заправочного бака и уточнить объем сливаемой компенсационной дозы теплоносителя. 2 н. и 1 з.п. ф-лы, 1 ил.
Изобретение относится к космической технике, конкретно к способам и устройствам заправки жидким теплоносителем систем терморегулирования космических аппаратов.
Известен способ заправки жидким теплоносителем магистрали, включающий деаэрацию теплоносителя, вакуумирование магистрали, заполнение магистрали теплоносителем и последующее сравнение объема заправленного теплоносителя с расчетным или измеренным объемом магистрали.
Известны также заправочные устройства, в которых уровнемер, работающий на свойстве сообщающихся сосудов, подключен к емкости магистралями с установленными в них вентилями (см. В.Г.Маликов и др. Наземное оборудование ракет, стр.250, рис.6.28а).
Известен способ и устройство по ОСТ 92-8970-78 “Система терморегулирования газожидкостная. Методика заправки жидкостных магистралей” лист 59, чертеж 3 для заправки жидким теплоносителем гидромагистралей систем терморегулирования (СТР), состоящее из дренажного и заправочного баков, соединенных магистралями с установленными в них вентилями и регистраторами давлений с вакуумным агрегатом; насоса, установленного в заправочной магистрали, через которую нижняя часть заправочного бака сообщена с СТР, а также уровнемеров, работающих на свойстве сообщающихся сосудов, подключенных к дренажному и заправочному бакам в верхней их части (над жидким теплоносителем) и в нижней их части.
Известен способ заправки теплоносителем гидравлической системы терморегулирования космического аппарата, снабженной гидропневматическим компенсатором, и устройство для его осуществления, который выбран в качестве прототипа (патент №2252901, МПК: B64G/50, В67D 5/00). Способ включает заполнение вакуумированной гидромагистрали СТР деаэрированным теплоносителем путем вытеснения его давлением газа из бака заправщика. Перед этим создают в газовой полости гидропневматического компенсатора (ГПК) давление, большее, чем давление вытесняющего газа в баке заправщика. После вытеснения теплоносителя в гидромагистраль СТР сообщают газовую полость ГПК с окружающей атмосферой и заполняют его жидкостную полость теплоносителем. Затем нагружают систему максимально допустимым давлением, создаваемым газом над зеркалом теплоносителя в баке заправщика. Далее измеряют свободный минимальный объем газовой полости ГПК и при совпадении величины измеренного объема с соответствующим паспортным значением делают заключение о полной заправке ГПК и всей СТР в целом. Устройство для осуществления этого способа включает в себя бортовые клапаны и наземное оборудование: заправщик с дренажно-заправочными магистралями, элементы управления упомянутыми клапанами, вакуумный агрегат, источник давления газа и др. Заправщик имеет дренажный бак, связанный через соответствующую арматуру с бортовыми и наземными компонентами системы. Наземное оборудование включает в себя эталонную емкость с манометром абсолютного давления, связанную через необходимую арматуру с атмосферой и бортовым дренажным клапаном газовой полости ГПК.
Указанные выше способы не предусматривают контроля объема нерастворенного газа в магистрали СТР после ее заполнения жидким теплоносителем. Необходимость контроля объема нерастворенного газа в заполненной жидким теплоносителем магистрали СТР вызвана тем, чтобы исключить возможность рекламации космического аппарата, имеющего герметичную СТР, за счет увеличения объема газовой полости компенсатора после растворения нерастворенного газа в отдеаэрированном теплоносителе.
Предлагается способ и устройство для заправки жидким теплоносителем магистрали СТР для осуществления контроля качества проведенной заправки по определению объема нерастворенного газа в заполненной теплоносителем магистрали СТР, заключающийся в заполнении теплоносителем магистрали СТР под избыточным давлением, после чего отключают заправочный бак от магистрали, изменяют величину давления в заправочном баке и измеряют объем теплоносителя в нем, а затем подключают заправочный бак к магистрали и повторно измеряют объем теплоносителя в заправочном баке, и по величине разности объемов теплоносителя в заправочном баке определяют объем нерастворенного газа в магистрали, т.е. точность измерения объема нерастворенного газа в заправленной жидким теплоносителем магистрали СТР равна точности измерения объемов теплоносителя в заправочном баке.
Визуальный метод контроля уровней теплоносителя в баках нашел наибольшее распространение в устройствах для заправки жидким теплоносителем магистралей СТР из-за своей простоты, надежности, особенно в устройствах с относительно небольшими объемами заправочных баков, к которым относятся и существующие устройства для заправки жидким теплоносителем магистралей СТР, имеющие объемы заправочных баков не более 200 литров. Точность измерения объемов жидкости визуальным методом в существующих заправочных устройствах составляет 50-200 см3 и зависит, в основном, от геометрических параметров заправочного бака: чем больше площадь зеркала жидкости, тем меньше точность определения объема жидкости в баке.
Таким образом, существующие заправочные устройства обеспечивают точность определения объема нерастворенного газа указанным способом, в зависимости от конструкции заправочного бака, 50-200 см3.
Такая точность определения объема нерастворенного газа в заполненной теплоносителем магистрали СТР не всегда является достаточной, а конструкция заправочного устройства, в этой части, несовершенной по следующим причинам: во-первых, – одним и тем же заправочным устройством заправляют различные по объему магистрали СТР, требующие различную точность в определении объема нерастворенного газа; чем меньше объем, тем больше точность определения объема нерастворенного газа должна быть; во-вторых, – необходимо, чтобы заправочное устройство при заправке магистралей СТР теплоносителем позволяло определять объем нерастворенного газа в заполненной теплоносителем СТР с точностью, по величине, менее допустимой величины утечки теплоносителя за промежуток времени между заправкой и контролем герметичности магистрали СТР без слива из нее теплоносителя, например, методом измерения объема газовой полости компенсатора СТР (патент №2246102, МПК: G01М 3/00, В64G 1/50). Допустимая утечка теплоносителя существующих СТР не превышает 50 см3 в год, т.е. менее точности определения объема нерастворенного газа существующими заправочными устройствами.
Целью предполагаемого изобретения является повышение качества заправки жидким теплоносителем магистралей СТР за счет введения процесса контроля и более точного определения объема нерастворенного газа в заполненной теплоносителем магистрали СТР, а также расширение диапазона измерений объема нерастворенного газа уровнемером заправочного бака и уточнение объема сливаемой компенсационной дозы теплоносителя.
Указанная цель достигается тем, что:
Во-первых, – после заполнения под избыточным давлением жидким теплоносителем магистрали СТР изменяют величину давления в заправочном баке, что ведет, за счет изменения объема нерастворенного газа в магистрали СТР, к изменению уровня теплоносителя в заправочном баке. По величинам начального и конечного давлений в магистрали СТР, величине изменения уровня теплоносителя в заправочном баке рассчитывают объем нерастворенного газа в гидромагистрали СТР, приведенный к заданному давлению, по формуле:

где Vx – объем нерастворенного газа в магистрали СТР, приведенный к заданному давлению Рх, см3;
Рх – заданное давление, при котором производится оценка величины объема нерастворенного газа в магистрали СТР, ата;
Р1 – начальное давление в магистрали СТР, ата;
P2 – конечное давление в магистрали СТР, ата;
Р – разность между конечным и начальным давлениями в магистрали СТР, Р=P2-P1, кгс/см2;
V – разность объемов теплоносителя в емкости, сообщенной с магистралью СТР, при изменении в ней давления с Р1 до Р2, численно равная изменению объема нерастворенного газа в магистрали СТР, V=V1-V2, см3.
Указанная выше формула (1) применима для определения количества нерастворенного газа в случае понижения или повышения от первоначально установленного давления в магистрали СТР (P2
1, или P2>P1) и получается преобразованием известных соотношении



где: V1 – объем нерастворенного газа в магистрали СТР при давлении P1, см3;
V2 – объем нерастворенного газа в магистрали СТР при давлении P2, см3.
Практически способ осуществляется следующим образом: производится деаэрация теплоносителя, вакуумирование магистрали, заполнение жидким теплоносителем под давлением P1=1,5 ата и при давлении в газовой полости компенсатора объема порядка 1 мм рт.ст., затем закрывают заправочный клапан магистрали и снижают давление в заправочном баке с 1,5 ата до Р2=0,6 ата (снижение давления в заправочном баке при закрытом заправочном клапане магистрали СТР производится с целью исключения влияния заправочных магистралей на точность измерения), фиксируют уровень теплоносителя в заправочном баке, открывают заправочный клапан, повторно фиксируют уровень теплоносителя и определяют разность V.
В случае приведения объема нерастворенного газа к атмосферному давлению Рх=1 ата, при указанных давлениях P1=1,5 ата, Р2=0,6 ата формула для определения объема нерастворенного газа принимает вид:

то есть объем нерастворенного газа в магистрали СТР, приведенный к атмосферному давлению Рх=1 ата, численно равен изменению объема теплоносителя в заправочном баке при снижении в нем давления с 1,5 до 0,6 ата, что значительно облегчает оценку при практической работе. При превышении объема нерастворенного газа в магистрали СТР над заданным объемом, конкретным для каждой конструкции магистрали СТР космического аппарата, выдается заключение о некачественной заправке и без проведения последующих операций по заправке и контролю производится перезаправка.
Во-вторых, – в устройство для заправки жидким теплоносителем СТР, содержащее дренажный и заправочный баки, соединенные магистралями с вакуумным агрегатом и источником сжатого газа, насос, установленный в заправочной магистрали, через которую нижняя часть заправочного бака сообщена с СТР, и уровнемеры, работающие на свойстве сообщающихся сосудов, установленные в дренажном баке, введена дополнительно магистраль с вентилем для сообщения нижней части уровнемера, подключенного к заправочному баку через вентиль, с заправочной магистралью. Вновь введенная магистраль с вентилем подключена к заправочной магистрали за вентилем, отключающим заправочную магистраль от заправляемой СТР. Для уменьшения влияния магистралей заправочного устройства при определении объема нерастворенного газа необходимо подключить вновь введенную магистраль с вентилем как можно ближе к заправочному вентилю СТР. Поэтому вновь введенная магистраль с вентилем подключена к заправочной магистрали заправочного устройства за вентилем, отключающим заправочную магистраль от заправляемой магистрали СТР. Отключение уровнемера, выполненного, как правило, в форме мерной трубки, от заправочного бака сводит до минимума площадь зеркала в заправочном устройстве, что позволяет повысить точность определения объема нерастворенного газа до 1-5 см3 по измерению уровней теплоносителя непосредственно в уровнемере по сравнению с существующими заправочными устройствами, имеющими точность определения нерастворимого газа 50-200 см3. Кроме того в магистраль между вентилями, отключающими уровнемер от нижней части заправочного бака и от заправочной магистрали, введена дополнительно магистраль с вентилем, сообщающаяся с нижней частью дренажного бака, для частичного слива (дозаправки) теплоносителя из уровнемера в дренажный бак. Введение этой магистрали с вентилем позволяет расширить диапазон измерения объема нерастворенного газа за счет частичного слива или дозаправки уровнемера теплоносителем. Дозаправка уровнемера или частичный слив из него теплоносителя зависит от того, какое давление создают в заправочном баке (уровнемере) после закрытия заправочного вентиля магистрали СТР: если создают давление больше давления в магистрали СТР перед закрытием заправочного вентиля магистрали СТР – дозаправляют, если меньше – производят частичный слив.
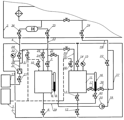
Схема (см. чертеж) предлагаемого заправочного устройства 1 для наглядности показана в состыкованном с заправляемой магистралью СТР 2 виде. Позициями обозначены: вакуумный агрегат 3, соединенный с газовой магистралью 4 через вентиль 5, с дренажным баком 6 с вентилями 7, 8, уровнемером 9, через вентиль 10; – с заправочным баком 11 с вентилями 12, 13, 14, регистратором давлений 15, уровнемером 16, сообщенным магистралями с верхней и нижней частью заправочного бака 11 с установленным вентилем 17 в нижней магистрали, через вентиль 18; заправочная магистраль 19 с насосом 20, вентилями 21, 22; – источником сжатого газа 23, соединенного магистралями 24, 25, 26 с установленными в них вентилями 27, 28, 29, 30, редуктором 31 и регистратором давлений 32, с дренажным 6 и заправочным 11 баками. Заправочное устройство 1 стыкуется заправочной 19, дренажной 33 и газовой 4 магистралями соответственно к заправочному 34, дренажному 35 и газовому 36 вентилям заправляемой магистрали СТР 2.
В устройство для заправки 1 дополнительно введена магистраль 37 с установленным в ней вентилем 38 для сообщения (разобщения) нижней части уровнемера 16 заправочного бака 11 с заправочной магистралью 19; – магистралью 39 с установленным в ней вентилем 40 для сообщения (разобщения) нижней части уровнемера 16 между вентилями 17, 38 заправочного бака 11 с нижней частью дренажного бака 6.
Работа с заправочным устройством 1 по заправке магистралей СТР 2 аппарата до операции “Контроль объема нерастворенного газа” выполняется при закрытых вновь введенных вентилях 38, 40. В этом случае мерная трубка уровнемера 16 заправочного бака 11 выполняет функцию уровнемера теплоносителя, находящегося в заправочном баке 11.
Объем нерастворенного газа в заполненной теплоносителем магистрали СТР определяют в следующей последовательности: фиксируют давление в заправочном баке 11 (заправляемой магистрали СТР 2) по регистратору давления 15, закрывают заправочный вентиль 34 магистрали СТР 2, закрывают вентиль 22, отключая заправочную магистраль 19 от заправляемой СТР 2 и части заправочной магистрали 19, отключают уровнемер 16 от нижней части заправочного бака 11 вентилем 17, открывают вновь введенный вентиль 38 для сообщения нижней части уровнемера 16 с заправочной магистралью 19, изменяют величину давления в заправочном баке 11, контролируя ее по регистратору давления 15, фиксируют уровень теплоносителя в уровнемере 16 по шкале этого уровнемера, отградуированной для различных уровней теплоносителя, находящегося в полости уровнемера 16, открывают заправочный вентиль 34 магистрали СТР 2 и вновь фиксируют уровень теплоносителя в уровнемере 16 заправочного бака 11. По величине разности уровней теплоносителя в уровнемере 16 с учетом начального и конечного давлений в заправочном баке 11 (магистрали СТР) определяют объем нерастворенного газа в заполненной теплоносителем магистрали СТР 2.
Таким образом, после закрытия вентиля 17 уровнемер 16 выполняет функцию мерной трубки для определения объема нерастворенного газа.
Если возникает необходимость расширить диапазон измерения объема нерастворенного газа уровнемером 16, то производят или слив части теплоносителя из мерной трубки уровнемера 16 в дренажный бак, или дозаправку мерной трубки уровнемера 16 теплоносителем из дренажного бака 6 через вновь введенную магистраль 39 с вентилем 40 при закрытых вентилях 17, 38.
Так как точность определения объемов теплоносителя во внутренней полости мерной трубки уровнемера 16, отключенной вентилем 17 от внутренней (жидкостной) полости заправочного бака 11, на 1-2 порядка выше точности определения объемов теплоносителя в заправочном баке 11 с помощью той же мерной трубки уровнемера 16, то и точность определения объема нерастворенного газа в заполненной теплоносителем магистрали СТР 2 при использовании предлагаемого устройства повышается на такую же величину, что полностью удовлетворяет требованиям по точности определения объема нерастворенного газа в заполненных жидким теплоносителем магистралях СТР как существующих, так и вновь разрабатываемых космических аппаратов.
Таким образом, использование предлагаемого устройства для заправки позволяет повысить точность определения объема нерастворенного газа с 50-200 см3 до 1-5 см3 и расширить диапазон измерения объема нерастворенного газа уровнемером заправочного бака.
Настоящее техническое решение опробовано на предприятии и предполагается его использование при заправке системы терморегулирования ближайшего космического аппарата.
Формула изобретения
1. Способ заправки жидким теплоносителем системы терморегулирования космического аппарата, заключающийся в измерении объема жидкостной магистрали системы терморегулирования, деаэрации теплоносителя, вакуумировании упомянутой жидкостной магистрали и ее заполнении теплоносителем под избыточным давлением, отличающийся тем, что после заполнения жидкостной магистрали теплоносителем под избыточным давлением отключают заправочный бак от жидкостной магистрали, изменяют величину давления в заправочном баке и измеряют объем теплоносителя в нем, подключают заправочный бак к жидкостной магистрали и повторно измеряют объем теплоносителя в заправочном баке и по величине разности объемов теплоносителя определяют объем нерастворенного газа в жидкостной магистрали.
2. Устройство для заправки жидким теплоносителем системы терморегулирования космического аппарата, содержащее дренажный и заправочный баки, соединенные с вакуумным агрегатом и источником сжатого газа магистралями, которые оборудованы вентилями и регистраторами давлений, а также насос, установленный в заправочной магистрали, соединяющей штуцер для подключения к жидкостной магистрали заправляемой системы терморегулирования через отключающий вентиль с нижней частью заправочного бака, сообщенной через вентиль с нижней частью мерной трубки уровнемера заправочного бака, отличающееся тем, что в состав устройства дополнительно введена уравнительная магистраль с установленным в ней вентилем, через которую заправочная магистраль на участке между штуцером для подключения к жидкостной магистрали заправляемой системы терморегулирования и отключающим вентилем сообщена с нижней частью мерной трубки уровнемера заправочного бака.
3. Устройство по п.2, отличающееся тем, что в состав устройства дополнительно введена сливная магистраль с установленным в ней вентилем, через которую нижняя часть мерной трубки уровнемера заправочного бака сообщена с нижней частью дренажного бака.
РИСУНКИ
|
|