|
|
(21), (22) Заявка: 2005134163/06, 03.11.2005
(24) Дата начала отсчета срока действия патента:
03.11.2005
(46) Опубликовано: 27.05.2007
(56) Список документов, цитированных в отчете о поиске:
СЛАВНИН М.И. Электрооборудование электрических станций и трансформаторных подстанций, Москва, Государственное энергетическое издательство, 1963, с.69-72, рис. 8-3 и 8-4. RU 2117173 C1, 10.08.1998. SU 1615401 A1, 09.06.1988. RU 2116466 C1, 27.07.1998. SU 142586 A1, 01.01.1961. US 4766557 A, 23.08.1988. DE 10111295 A, 26.09.2002.
Адрес для переписки:
432027, г.Ульяновск, Северный Венец, 32, ГОУ ВПО “Ульяновский государственный технический университет”, Проректору по научной работе
|
(72) Автор(ы):
Шарапов Владимир Иванович (RU), Кубашов Сергей Евгеньевич (RU)
(73) Патентообладатель(и):
Государственное образовательное учреждение высшего профессионального образования “Ульяновский государственный технический университет” (RU)
|
(54) СПОСОБ РАБОТЫ ТЕПЛОВОЙ ЭЛЕКТРИЧЕСКОЙ СТАНЦИИ
(57) Реферат:
Изобретение относится к области теплоэнергетики и может быть использовано на тепловых электростанциях. Техническим результатом, достигаемым настоящим изобретением, является повышение экономичности тепловой электрической станции за счет использования теплоты обмоток и стали турбогенератора в цикле тепловой электрической станции. Для достижения этого результата в способе работы тепловой электрической станции, по которому в котле вырабатывают пар, для чего в котел подают топливо и воздух, вырабатываемый в котле пар направляют в турбину, вал которой соединен с ротором турбогенератора, осуществляют постоянное охлаждение обмоток и стали генератора путем циркуляции водорода через его внутреннее пространство, водород охлаждают в газоохладителях, в качестве охлаждающей среды газоохладителей используют часть воздуха, необходимого для работы котла, которую после газоохладителей подают дутьевым вентилятором в топку. 1 ил.
Изобретение относится к области теплоэнергетики и может быть использовано на тепловых электростанциях.
Известен аналог – способ работы тепловой электрической станции, по которому в котле вырабатывают пар, для чего в котел подают топливо и воздух, вырабатываемый в котле пар для совершения работы направляют в турбину, вал которой соединен с ротором турбогенератора, осуществляют постоянное охлаждение обмоток и стали генератора путем циркуляции водорода через его внутреннее пространство, водород, в свою очередь, охлаждают в водяных газоохладителях (см. Славнин М.И. Электрооборудование электрических станций и трансформаторных подстанций. М.: Государственное энергетическое издательство. 1963. Рис.8-3 на с.72, 8-4 на с.72 и текстовые пояснения к ним на с.69-72). Этот аналог принят в качестве прототипа.
Недостатком аналогов и прототипа является пониженная экономичность тепловых электростанций вследствие потерь теплоты обмоток и стали турбогенератора.
Техническим результатом, достигаемым настоящим изобретением, является повышение экономичности тепловой электрической станции за счет использования теплоты обмоток и стали турбогенератора в цикле тепловой электрической станции.
Для достижения этого результата предложен способ работы тепловой электрической станции, по которому в котле вырабатывают пар, для чего в котел подают топливо и воздух, вырабатываемый в котле пар направляют в турбину, вал которой соединен с ротором турбогенератора, осуществляют постоянное охлаждение обмоток и стали генератора путем циркуляции водорода через его внутреннее пространство, водород охлаждают в газоохладителях.
Особенность заключается в том, что в качестве охлаждающей среды газоохладителей используют воздух, подаваемый в топку котла.
Новый способ работы позволяет использовать теплоту обмоток и стали турбогенератора в цикле тепловой электрической станции, т.е. позволяет повысить экономичность тепловой электрической станции путем снижения тепловых потерь в окружающую среду.
Рассмотрим пример реализации заявленного способа работы тепловой электрической станции.
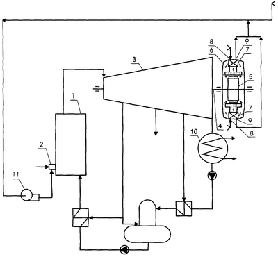
На чертеже изображена схема тепловой электрической станции, в которой реализуется новый способ.
Станция содержит котел 1 с горелкой 2, связанный паропроводом острого пара с турбиной 3, которая соединена паропроводом отработавшего пара с конденсатором 10, главный вал 4 турбины 3 соединен с ротором 5 турбогенератора 6, турбогенератор имеет газоохладители 7 с воздухозаборными 8 и воздухоотводящими 9 отверстиями, воздухоотводящие отверстия 9 газоохладителей 7 соединены дополнительными воздуховодами со всасывающим патрубком дутьевого вентилятора 11 котла 1.
В котел 1 через горелку 2 подают топливо и воздух. Вырабатываемый в котле 1 пар для совершения работы направляют в турбину 3 и конденсируют в конденсаторе 10. Основной конденсат турбины через систему регенерации возвращают в котел 1. Вращение главного вала 4 турбины 3 передают ротору 5 турбогенератора 6. Охлаждение обмоток и стали генератора 6 осуществляют путем постоянной циркуляции водорода через его внутреннее пространство, водород охлаждают в газоохладителях 7. Часть воздуха, необходимого для работы котла, пропускают через газоохладители 7 и подают дутьевым вентилятором 11 по воздуховоду в топку котла.
Таким образом, новый способ позволяет возвращать теплоту обмоток и стали турбогенератора в котел, а также исключить систему водяного охлаждения циркуляционного воздуха генератора из схемы тепловой электрической станции, т.е. позволяет повысить экономичность тепловой электрической станции путем снижения потерь теплоты в окружающую среду и упрощения схемы станции.
Формула изобретения
Способ работы тепловой электрической станции, по которому в котле вырабатывают пар, для чего в котел подают топливо и воздух, вырабатываемый в котле пар направляют в турбину, вал которой соединен с ротором турбогенератора, осуществляют постоянное охлаждение обмоток и стали генератора путем циркуляции водорода через его внутреннее пространство, водород охлаждают в газоохладителях, отличающийся тем, что в качестве охлаждающей среды газоохладителей используют часть воздуха, необходимого для работы котла, которую после газоохладителей подают дутьевым вентилятором в топку.
РИСУНКИ
MM4A – Досрочное прекращение действия патента СССР или патента Российской Федерации на изобретение из-за неуплаты в установленный срок пошлины за поддержание патента в силе
Дата прекращения действия патента: 04.11.2007
Извещение опубликовано: 10.05.2009 БИ: 13/2009
|
|