|
|
(21), (22) Заявка: 2005100256/15, 12.01.2005
(24) Дата начала отсчета срока действия патента:
12.01.2005
(43) Дата публикации заявки: 20.06.2006
(46) Опубликовано: 20.05.2007
(56) Список документов, цитированных в отчете о поиске:
МУСХЕЛИШВИЛИ Г.Н. Элементы, устройства и системы автоматического управления процессами концентрирования стабильных изотопов в насадочных колоннах. – Тбилиси: Издательство Тбилисского университета, 1978, с.18-23, 147-152. SU 912245 A1, 15.03.1982. RU 94024593 A1, 27.04.1996. GB 1362048 A, 30.08.1974. JP 02-090925 А, 30.03.1990. JP 02-218419 A, 31.08.1990.
Адрес для переписки:
105484, Москва, ул. 13 Парковая, 26, кв.72, В.М.Журомскому
|
(72) Автор(ы):
Борман Владимир Дмитриевич (RU), Вецко Виктор Михайлович (GE), Голышев Василий Георгиевич (RU), Журомский Всеволод Михайлович (RU), Иванов Владимир Петрович (RU), Левин Евгений Владимирович (RU), Немчинов Валерий Михайлович (RU), Полевой Александр Сергеевич (RU), Сулаберидзе Георгий Анатольевич (RU), Сысоев Александр Алексеевич (RU), Тронин Владимир Николаевич (RU), Троян Виктор Иванович (RU), Хорошилов Алексей Владимирович (RU)
(73) Патентообладатель(и):
Борман Владимир Дмитриевич (RU), Журомский Всеволод Михайлович (RU), Иванов Владимир Петрович (RU)
|
(54) СПОСОБ АВТОМАТИЧЕСКОГО УПРАВЛЕНИЯ ГИДРОДИНАМИКОЙ КОЛОННЫ ПОЛУЧЕНИЯ ЦЕЛЕВОГО КОМПОНЕНТА
(57) Реферат:
Изобретение может быть использовано при получении стабильных изотопов, например О18, методом низкотемпературной дистилляции. Способ включает питание колонны разделяемой смесью, отвал обедненной смеси, отбор обогащенного продукта, нагрев разделяемой смеси до температуры испарения ее жидкой фазы при помощи нагревателя-испарителя нижней секции и конденсацию полученных паров разделяемой смеси охладителем, расположенным над верхней секцией. Контроль и автоматическое управление циркуляционными потоками с помощью мощностей, рассеиваемых нагревателями-испарителями в нижней, верхней и промежуточной секциях колонны, осуществляют за счет дополнительного изменения мощности соответствующих нагревателей-испарителей. Мощность нагрева в нижней секции определяют из условий автоматической стабилизации уровня жидкой фазы в нагревателе-испарителе нижней секции, измеряют реально потребляемую им мощность и сравнивают ее в автоматическом регуляторе мощности промежуточной секции с заданной мощностью, рассеиваемой нагревателем-испарителем нижней секции. Измеряют реально потребляемую мощность нагревателя-испарителя промежуточной секции, сравнивают ее в автоматическом регуляторе мощности верхней секции с заданной мощностью, рассеиваемой нагревателем-испарителем промежуточной секции. Измеряют реально потребляемую мощность нагревателя-испарителя верхней секции, сравнивают ее в автоматическом регуляторе потока отвала с заданной мощностью, рассеиваемой нагревателем-испарителем верхней секции. Полученный сигнал направляют на один из входов регулятора системы автоматической стабилизации потока отвала в качестве заданного, а на другой вход указанного регулятора подают сигнал, пропорциональный текущему потоку отвала. Заданную мощность на нагревателе-испарителе промежуточной секции устанавливают, предпочтительно, большей по величине, чем заданная мощность на нагревателе-испарителе нижней секции, и меньшей по величине, чем заданная мощность на нагревателе-испарителе верхней секции. Обеспечивается получение целевого компонента высокой концентрации, стабильность гидродинамических процессов в колонне, исключается захлебывание или исчерпывание колонны. 2 з.п. ф-лы, 1 ил.
Изобретение относится к технологии получения целевого продукта, такого как стабильный изотоп О18, методом низкотемпературной дистилляции оксида азота NO в 3-секционной колонне.
Известен способ автоматического управления гидродинамикой односекционной колонны получения целевого компонента, включающий питание колонны разделяемой смесью, отвал обедненной смеси, отбор обогащенного продукта, нагрев до температуры испарения жидкой фазы нагревателем-испарителем нижней секции и конденсацию полученных паров конденсатором-охладителем, расположенным над верхней секцией, контроль и поддержание технологических параметров потоков питания, отбора и отвала на заданном уровне в зависимости от уровня жидкой фазы в нижней секции с помощью электронной логической схемы управления, управляющей задатчиком регулятора потока отвала (см. Г.Н.Мусхелишвили. Элементы, устройства и системы автоматического управления процессами концентрирования стабильных изотопов в насадочных колоннах, изд-во Тбилисского университета, Тбилиси, 1978, с.18-21, с.147-151).
Недостатком известного способа автоматического управления гидродинамикой колонны является то, что
– баланс потоков предлагается осуществлять за счет управления потоков питания, отбора и отвала электронной логической схемой в зависимости от изменения уровня жидкой фазы, связь которого с величиной потока отвала неизвестна;
– тепловая мощность нагревателя-испарителя, определяющая величину циркуляционного потока, фиксирована, вследствие чего возмущающее воздействие по изменению тепловой мощности нагревателя-испарителя неустранимо изменяет величину установившегося циркуляционного потока в колонне;
– управление балансом потоков осуществляется релейным законом управления потоком отвала, создающим колебательный режим изменения циркуляционного потока в колонне, что неприемлемо, например, для процесса получения изотопа О18 (совместно с О17 и N15) методом низкотемпературной дистилляции оксида азота NO;
– известный способ автоматического управления гидродинамикой колонны неприменим, например, для 3-секционной колонны, предназначенной для получения высокообогащенного изотопа кислорода О18 методом низкотемпературной дистилляции оксида азота NO, в которой с целью профилирования циркуляционного потока для уменьшении объемов аппаратуры и количества разделяемого вещества, стыки между промежуточной и соседними (верхней и нижней) секциями снабжены расположенными в нижних частях секций устройствами для обращения фаз – нагревателями-испарителями (“делителями циркуляционного потока”), предназначенными для возврата в соответствующую секцию части потока, не поступающего в виде питания в последующую секцию, причем тепловые мощности нагревателей-испарителей по секциям различаются более чем в 30 раз и каждый из нагревателей является источником возмущающих воздействий в условиях, когда для обеспечения высокой концентрации изотопов О18 (совместно с О17 и N15) в 3-секционной колонне предъявляются особые высокие требования по точности стабилизации профилированного циркуляционного потока при отсутствии колебательных процессов в колонне.
Кроме того, при любых, но всегда имеющих конечную точность приборах стабилизации потоков питания, отвала, отбора, задания тепловой мощности нагревателей-испарителей, в гидродинамических процессах колонны неизбежно имеет место тенденция, направленная или на исчерпывание содержимого, или на захлебывание колонны в силу того, что при балансе показаний неидеальных по метрологии стабилизирующих потоков приборов отсутствует реальный материальный баланс входящих/выходящих потоков в колонне. Эта тенденция должна непрерывно анализироваться технологами в процессе нормальной эксплуатации колонны и своевременно устраняться координацией соотношения потоков питания, отвала и отбора. Указанные действия требуют высокой квалификации обслуживающего персонала и в силу значительной инерционности процессов и временных запаздываний реакций изменения внешних потоков на процесс накопления или исчерпывания вещества в колонне в ручном режиме управления совершаются неточно, с ухудшением технологических и экономических показателей процессов разделения изотопов и получения целевого компонента, например стабильного изотопа О18, вплоть до утраты функции концентрирования целевого компонента.
Задачей патентуемого изобретения является обеспечение стабильности гидродинамических процессов в колонне, необходимых для создания эффективного и стабильного процесса изотопного обмена с целью получения целевого компонента – изотопов азота и кислорода высокой концентрации, исключения захлебывания или исчерпывания колонны.
Техническим результатом изобретения является количественное измерение и автоматическая стабилизация циркуляционных потоков в колонне, заданных через мощности нагревателей-испарителей в секциях колонны.
Указанная задача и технический результат достигаются способом автоматического управления циркуляционными потоками в 3-секционной колонне получения целевого компонента, включающим питание колонны исходной смесью, отвал обедненной смеси, отбор обогащенного продукта, нагрев разделяемой смеси до температуры испарения жидкой фазы разделяемой смеси нагревателем-испарителем нижней секции и конденсацию полученных паров разделяемой смеси охладителем, расположенным над верхней секцией, осуществление сокращения циркуляционного потока с помощью нагревателя-испарителя (делителя циркуляционного потока) в нижней части промежуточной секции, контроль и поддержание технологических параметров потоков питания, отбора и отвала на заданном уровне.
В указанном способе контроль и автоматическое поддержание на заданных величин циркуляционных потоков в секциях колонны, определяющихся мощностями, рассеиваемыми нагревателями-испарителями в этих секциях колонны, осуществляют за счет дополнительного изменения мощностей нагревателей-испарителей в верхней и промежуточной секциях, причем мощность нагрева в нижней секции определяют из условий автоматической стабилизации заданного уровня жидкой фазы в нагревателе-испарителе нижней секции,
а заданную мощность, рассеиваемую нагревателем-испарителем промежуточной секции изменяют с помощью автоматического регулятора мощности нагревателя-испарителя промежуточной секции по результатам сравнения реальной и заданной потребляемой мощности нагревателем-испарителем нижней секции,
а заданную мощность, рассеиваемую нагревателем испарителем верхней секции, изменяют с помощью автоматического регулятора мощности нагревателя-испарителя верхней секции по результатам сравнения реальной и заданной потребляемой мощности нагревателем-испарителем промежуточной секции,
а расход отвала изменяют с помощью регулятора расхода отвала по результатам сравнения реальной и заданной потребляемой мощности нагревателем-испарителем верхней секции.
Указанная задача и технический результат достигаются также тем, что заданную мощность на нагревателе-испарителе промежуточной секции устанавливают большей по величине, чем заданная мощность на нагревателе нижней секции, и меньшей по величине, чем заданная мощность на нагревателе-испарителе верхней секции.
А также тем, что в качестве целевого продукта получают изотоп О18.
Пример задания профилированного циркуляционного режима 3-секционной колонны
В нижней секции циркуляционный поток жидкого NO G3=15 ж.мл/мин
В промежуточной секции циркуляционный поток жидкого NO G2=61 ж.мл/мин.
В верхней секции циркуляционный поток жидкого NO G1=581 млж/мин.
Для испарения потока жидкого NO 1 ж.мл/мин необходима тепловая мощность 10 Вт.
Для обеспечения в промежуточной секции циркуляционного потока G2=61 ж.мл/мин, необходимо испарить в нагревателе-испарителе верхней секции 581 млж/мин – 61 ж.мл/мин=520 ж.мл/мин жидкой фазы NO нагревателем-испарителем верхней секции с тепловой мощностью 5200 Вт.
Для обеспечения в нижней секции циркуляционного потока G3=15 ж.мл/мин, необходимо испарить 61 ж.мл/мин – 15 ж.мл/мин=46 ж.мл/мин жидкой фазы NO нагревателем-испарителем промежуточной секции с тепловой мощностью 460 Вт.
Для полного испарения в нижней секции потока жидкой фазы G3=15 ж.мл/мин необходима мощность нагревателя-испарителя нижней секции 150 Вт.
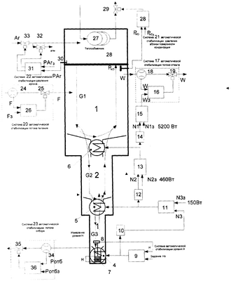
На чертеже представлена схема 3-секционной колонны получения целевого продукта, такого как, например, изотоп кислорода О18, методом низкотемпературной дистилляции и структуры, реализующей патентуемый способ автоматического управления гидродинамикой указанной колонны.
Колонна получения целевого продукта, например изотопа кислорода О18, состоит из нижней секции 3, верхней секции 1 и промежуточной секции 2, расположенной между нижней 3 и верхней 1 секциями колонны. В нижних частях каждой из указанных секций колонны расположены нагреватели-испарители 4, 5 и 6, например, электрического типа. В нагреватель-испаритель 4 секции 1 вмонтирован цилиндрический сосуд 7. В верхней части сосуда 7 находится датчик уровня 8, который связан с регулятором 9 с интегральной составляющей в законе регулирования, управляющим тепловой мощностью, рассеиваемой нагревателем-испарителем 4. Мощность, рассеиваемая нагревателем-испарителем 4, измеряется датчиком 10, соединенным с выходом регулятора 9.
Датчик уровня 8, регулятор 9 и нагреватель-испаритель 4 с сосудом 7 образуют систему автоматической стабилизации уровня жидкого продукта, например жидкого NO, в нижней секции 3.
Автоматический регулятор мощности 9, потребляемой нагревателем-испарителем 4, работает на основании рассогласования (управляется по рассогласованию) сигналов Н от датчика уровня 8 и заданного сигнала уровня Нз.
Датчик мощности 10 также соединен с регулятором мощности 11 (с интегральной составляющей в законе регулирования), рассеиваемой нагревателем-испарителем 5.
Регулятор мощности 11, потребляемой нагревателем-испарителем 5, работает на основании рассогласования (управляется по рассогласованию) сигналов N3 от датчика мощности 10 и заданного сигнала мощности N3з. Датчик мощности 12 измеряет мощность, потребляемую нагревателем-испарителем 5.
Датчик мощности 12 соединен с регулятором мощности 13 (с интегральной составляющей в законе регулирования), потребляемой нагревателем-испарителем 6. Регулятор работает на основании рассогласования (управляется по рассогласованию) сигналов N2 от датчика мощности 12 и заданного сигнала мощности N2з.
Датчик мощности 14 измеряет мощность, потребляемую нагревателем-испарителем 6.
Датчик мощности 14 соединен с регулятором потока отвала 15, выход которого соединен с регулятором 16 системы автоматической стабилизации (заданного выходным сигналом регулятора 15) потока отвала 17, которая включает также установленные последовательно на трубопроводе отвала расходомер 18 и электроуправляемый клапан 19.
Регулятор 15 работает на основании рассогласования сигналов N1 от датчика мощности 14 и заданного сигнала мощности Nlз и имеет выходной сигнал, задающий поток отвала Wз, поступающий на один из входов регулятора 16 системы автоматической стабилизации потока отвала 17, на другой вход которого поступает сигнал, пропорциональный текущему потоку отвала W от расходомера 18. Выход регулятора 16 связан с электрической цепью управления клапана 19.
Верхняя секция 1 колонны содержит также систему 20 автоматической стабилизации питания, систему 21 автоматической стабилизации давления вблизи поверхности конденсации, систему 22 автоматической стабилизации давления в промежуточном теплообменнике конденсатора-охладителя 28, расположенном над верхней частью верхней секции 1, а нижняя секция 3 колонны содержит систему 23 автоматической стабилизации потока отбора.
Система 20 автоматической стабилизации питания включает последовательно установленные в трубопроводе расходомер 24 и регулирующий орган 25, выполненный, например, в виде электроуправляемого клапана, управляемого от регулятора 26 (с интегральной составляющей в законе регулирования) по сигналу рассогласования F от расходомера 24 и заданного сигнала расхода Fз.
Система 21 автоматической стабилизации давления РNO вблизи поверхности конденсации конденсатора-охладителя 28, расположенного над верхней секцией 1, включает установленный на трубопроводе 27 конденсатора-охладителя 28 электроуправляемый клапан 29, управляемый от регулятора 30 (с интегральной составляющей в законе регулирования) по сигналу РNO от датчика давления 31 и заданного сигнала давления PNOз.
Система 22 автоматической стабилизации давления газа (аргона) в промежуточном конденсаторе-теплообменнике 28 включает датчик давления 32, регулятор 33 и электроуправляемые клапаны 34 и 35, установленные соответственно на трубопроводах подачи газа и сброса газа в атмосферу и электрические цепи которых соединены с регулятором 33, управляющим клапанами по рассогласованию сигнала PAr от датчика давления 32 и заданного сигнала давления PArз.
Система 23 автоматической стабилизации потока отбора включает установленные на трубопроводе отбора расходомер 36 и регулирующий орган 37 в виде электроуправляемого клапана, которые соединены между собой через регулятор 38 потока отбора, который управляется по рассогласованию сигнала Ротб от расходомера 36 и заданного сигнала потока отбора Ротбз.
Способ осуществляется следующим образом:
Регулятор 9 обеспечивает неизменность уровня Н жидкого NO в сосуде 7 жидкого оксида азота (NO) на заданном уровне Нз.
Например, при потоке NO G3=15 млж/мин нагревателем-испарителем 4 рассеивается 150 Вт, достаточных для полного испарения приходящего жидкого NO, т.е. неизменности уровня NO в сосуде 7 нижней секции 1 при заданной мощности N3з нагревателя-испарителя 4, при этом Н=Нз.
При изменении потока циркуляции G3 в нижней секции 3, например увеличении, уровень жидкого NO в сосуде 7 увеличивается, что приводит за счет работы регулятора 9 с интегральной составляющей в законе регулирования к плавному увеличению мощности N3 на нагревателе-испарителе 4 до тех пор, пока не восстановится прежний заданный уровень Нз жидкого NO в сосуде 7 нижней секции 1. При этом мощность, подаваемая на нагреватель-испаритель 4 увеличится, что индицируется выходным сигналом датчика мощности 10, соответствующим, например, мощности 160 Вт.
В силу того, что уровень жидкого NO измеряется в емкости 7, представляющей собой вертикальный сосуд с площадью сечения А, в котором накопление объема A dH жидкого NO в единицу времени dt определяется материальным балансом пришедшего объема жидкого NO, равного G3ж(t)dt, и испаренного NO, равного G3 г(t)dt, т.е. (в отклонениях от номинального режима):
A dH=G3ж(t)dt-G3ж(t)dt
A dH/dt=G3ж(t)-G3г(t), откуда
H=[G3ж(t)-G3г(t)]t/A.
Следовательно, уровень жидкого NO в сосуде 7 неизменен только в случае точного полного испарения приходящего жидкого G3ж за счет тепловой мощности нагревателя-испарителя 4, которая измеряется датчиком мощности 10 (с точностью до аддитивной составляющей тепловых потерь на нагревателе-испарителе 4).
Таким образом, при введении в нижнюю секцию 1 системы автоматической стабилизации уровня Н жидкого NO в цилиндрическом сосуде 7, вмонтированном в нагреватель-испаритель 4, имеет место сигнал мощности N3, рассеиваемый нагревателем-испарителем 4, пропорциональный циркуляционному потоку G3 (с точностью до аддитивной составляющей тепловых потерь нагревателя) внутри колонны, вынесенный за пределы колонны, причем для определения величины циркуляционного потока не требуются дополнительные измерительные средства.
Рассмотрим далее осуществление способа управления в режиме отработки возмущающего воздействия.
В исходном состоянии колонны имеет место номинальный режим. Циркуляционные потоки G1, G2 и G3 в верхней, промежуточной и нижней секциях соответствуют заданным мощностям N1з, N2з и N3з на нагревателях 6, 5 и 4 соответственно.
Температура поверхности конденсации конденсатора-охладителя 28 номинальная и стабильна.
Уровень жидкого NO в сосуде 7 нижней секции 3 неизменен и равен Нз.
Предположим, что увеличился расход питания F.
Увеличение питания F создает дополнительный поток G жидкого NO. При неизменной исходной мощности N1з нагревателя-испарителя 6 имеет место “проваливание” избыточного, не испаряемого потока G жидкого NO в промежуточную секцию 2.
При номинальной мощности N2з, рассеиваемой нагревателем-испарителем 5, наличие избыточного потока жидкого NO вызывает “проваливание” не испаряемого потока G жидкого NO в нижнюю секцию 3, где увеличивается уровень жидкого NO в сосуде 7 нагревателя-испарителя 4.
Регулятор 9 системы автоматической стабилизации уровня Нз жидкого NO в сосуде 7 нижней секции 3 колонны увеличивает мощность нагревателя-испарителя 4 с целью восстановления заданного уровня Нз.
При этом возникает рассогласование N3 N3з на входе регулятора 11 мощности N2, рассеиваемой нагревателем-испарителем 5. Регулятор 11 увеличивает мощность, рассеиваемую нагревателем-испарителем 5, т.е. увеличивает количество испаряемого NO, в результате чего поток G3 жидкого NO частично уменьшается.
Одновременно возникает рассогласование N2 N2з на входе регулятора мощности 13, рассеиваемой нагревателем-испарителем 6, являющегося делителем потока в верхней секции 1.
Вследствие этого регулятор мощности 13 нагревателя-испарителя 6 в верхней секции 1 колонны увеличивает мощность N1, рассеиваемую нагревателем-испарителем 6, что увеличивает количество испаряемого NO, в результате чего возмущающая часть G потока G2 уменьшается.
Одновременно возникает рассогласование N1 N1з на входе регулятора мощности 15, выход которого подается в виде задания Wз системе 17 автоматической стабилизации потока отвала W, увеличивая расход отвала W.
Увеличивающийся расход W отвала уменьшает поток G1, в результате чего уменьшается часть потока G, “проваливающаяся” в промежуточную секцию 2 колонны.
Имеет место постепенный, определяемый настройками регуляторов с интегральной составляющей в законах регулирования, процесс восстановления циркуляционных потоков G1, G2, G3 до величин, соответствующих заданным мощностям N1з, N2з, N3з.
Возмущение “по питанию” проходит неизменным от точки ввода питания по всей колонне до “сверху вниз” и вызывает восстановление гидродинамики (значений заданных циркуляционных потоков по секциям) “снизу вверх”.
Мощность нагрева N3 на нагревателе-испарителе 4 при неизменном уровне Н жидкого NO в сосуде 7 нижней секции 3, обеспечиваемом работой системы автоматической стабилизации уровня Н (регулятор 9), является внутренним параметром колонны, количественно соответствующим циркуляционному потоку в нижней секции 3 колонны, при использовании которого как регулируемого, а нагревателей-испарителей 5, 6, выполняющих функцию управляемых разделителей соотношения жидкой/газообразной фаз, и управляемого стабилизатора потока отвала 17 в качестве средств воздействия на процесс, позволяет обеспечить автоматическую стабилизацию (автоматическое управление) профиля циркуляционных потоков G1, G2, G3 в секциях 1, 2, 3 колонны соответственно заданным величинам N1з, N2з, N3з при нестабильности тепловой мощности, рассеиваемой нагревателями-испарителями 4, 5, 6, температуры окружающей среды, внешних потоков колонны и ликвидировать проблему захлебывания или исчерпывания содержимого колонны в режимах долговременной эксплуатации, неизбежную при способе управления, основанном на стабилизации входных/выходных потоков, реально осуществляющейся всегда с конечной точностью.
При автоматическом управлении колонной в качестве средств измерения и воздействия на процесс используются известные технические средства КИП и А.
Общепромышленные регуляторы 11, 13, 15 – регуляторы свободного программирования законов управления, способные реализовать алгоритм автоматического управления объектами с значительным чистым запаздыванием – “Упредитель Смита” (см., например, П. Эрриот. Регулирование производственных процессов, М.: Энергия, 1967, стр.249-257) или технологический контроллер типа ТСМ41 в составе многофункционального комплекса программно-аппаратных средств для построения распределенных систем управления МФК “ТЕХНОКОНТ”, ООО “СП ТИЛЛЕВ”, г.Чебоксары, или управляющий комплекс типа “Experion PKS”, фирмы HONEYWELL (USA).
Датчики давления – общепромышленные коррозионно-стойкие в среде обогащаемого продукта, например типа “”САПФИ-22МТ”” (ОАО “МАНОМЕТР”, г.Москва, Россия), или типа “МЕТРАН 100” (Чебоксарское ПО “ПРОМПРИБОР”, Россия), или серии ADZ-SML-10 фирмы “NAGANO” /Германия/.
Измерители мощности – отдельные общепромышленные измерители электрической мощности серии ЭП8504, ЭП8507 (Россия).
В случае применения для управления нагревателями-испарителями аналоговых усилителей мощности, как, например, усилитель тиристорный пропорциональный типа У13М производства МЗТА (г.Москва), в качестве индикатора мощности можно использовать унифицированный управляющий сигнал на входе усилителя У13М, пропорциональный выходной мощности усилителя, работающего на активную нагрузку.
В системах стабилизации поз.20, 23, 17 также возможно применение отдельно датчиков потока фирмы “BRONKHORST HI-TEC” или “MKS – Inc”, или “Cole-Parmer International’ или “EMERSON”; или электроуправляемых дросселей фирмы “BRONKHORST HI-TEC” или “MKS Inc”, или “Cole-Parmer International”, “EMERSON”, или ОАО “АРМАГУС” (г.Гусь-Хрустальный), пропорциональных электромагнитных дросселей серии А-32 фирмы “Cole-Parmer Int.” (USA); общепромышленных регуляторов 9, 16, 26, 38 – типа “МИНИТЕРМ 400”, типа “ПРОТАР” производства Московского Завода Тепловой Автоматики (МЗТА, г.Москва, Россия) или типа “UDC6300”, “UDC2300”, “UDC1000”, “UDC1500” фирмы “HONEYWELL”, или алгоритмов управления автоматических регуляторов в составе программного обеспечения общепромышленных управляющих комплексов (например, управляющего комплекса типа “Experion PKS” фирмы HONEYWELL), технологического контроллера типа ТСМ41 в составе многофункционального комплекса программно-аппаратных средств для построения распределенных систем управления МФК “ТЕХНОКОНТ”, ООО “Тиллев” (г.Чебоксары, Россия).
Уровнемеры 8 – общепромышленные, например, емкостные типа ДУЕ-1 производства АО “Завод Старорусприбор” (Россия).
Регулирующие органы 34, 35, 29 – пропорциональные электромагнитные клапаны серии А-32 фирмы “Cole-Parmer International”, или электроуправляемые дроссели производства ООО “АРМАГУС” (г.Гусь-Хрустальный), или электроуправляемые клапаны фирмы “KAMMER”, “SAMSON” (Германия), “REGADA” (Чехия).
Формула изобретения
1. Способ автоматического управления гидродинамическими потоками колонны получения целевого компонента, включающей питание колонны разделяемой смесью, отвал обедненной смеси, отбор обогащенного продукта, нагрев разделяемой смеси до температуры испарения ее жидкой фазы при помощи нагревателя-испарителя нижней секции и конденсацию полученных паров разделяемой смеси охладителем, расположенным над верхней секцией, контроль и поддержание технологических параметров потоков питания, отбора и отвала на заданном уровне, отличающийся тем, что контроль и автоматическое управление циркуляционными потоками с помощью мощностей, рассеиваемых нагревателями-испарителями в секциях колонны, осуществляют за счет дополнительного изменения мощности нагревателей-испарителей в верхней секции и промежуточной секции, расположенной между нижней и верхней секциями, причем мощность нагрева в нижней секции определяют из условий автоматической стабилизации уровня жидкой фазы в нагревателе-испарителе нижней секции, измеряют реально потребляемую мощность нагревателя-испарителя нижней секции и сравнивают ее в автоматическом регуляторе мощности промежуточной секции с заданной мощностью, рассеиваемой нагревателем-испарителем нижней секции, измеряют реально потребляемую мощность нагревателя-испарителя промежуточной секции, сравнивают ее в автоматическом регуляторе мощности верхней секции с заданной мощностью, рассеиваемой нагревателем-испарителем промежуточной секции, измеряют реально потребляемую мощность нагревателя-испарителя верхней секции, сравнивают ее в автоматическом регуляторе потока отвала с заданной мощностью, рассеиваемой нагревателем-испарителем верхней секции, полученный сигнал направляют на один из входов регулятора системы автоматической стабилизации потока отвала в качестве заданного, а на другой вход указанного регулятора подают сигнал, пропорциональный текущему потоку отвала.
2. Способ по п.1, отличающийся тем, что заданную мощность на нагревателе-испарителе промежуточной секции устанавливают большей по величине, чем заданная мощность на нагревателе-испарителе нижней секции, и меньшей по величине, чем заданная мощность на нагревателе-испарителе верхней секции.
3. Способ по п.1, отличающийся тем, что в качестве целевого продукта получают изотоп О18.
РИСУНКИ
|
|