|
|
(21), (22) Заявка: 2005133031/11, 26.10.2005
(24) Дата начала отсчета срока действия патента:
26.10.2005
(46) Опубликовано: 27.04.2007
(56) Список документов, цитированных в отчете о поиске:
SU 1092061 А, 15.05.1984. SU 1162628 А, 23.06.1985. RU 2236356 C2, 20.09.2004. US 2005090356 A1, 28.04.2005.
Адрес для переписки:
454080, г.Челябинск, пр-т им. В.И. Ленина, 76, ЮУрГУ, технический отдел
|
(72) Автор(ы):
Филичкин Николай Васильевич (RU), Майборода Сергей Сергеевич (RU)
(73) Патентообладатель(и):
Государственное образовательное учреждение высшего профессионального образования “Южно-Уральский государственный университет” (RU)
|
(54) ТРАНСМИССИЯ ГУСЕНИЧНОЙ МАШИНЫ
(57) Реферат:
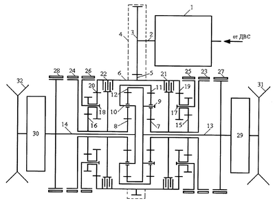
Изобретение относится к механическим и гидромеханическим трансмиссиям гусеничных машин с механизмами поворота редукторного типа. Трансмиссия гусеничной машины содержит нереверсируемую коробку передач 1, входной вал 2 которой связан с ведущим зубчатым колесом 3 главной передачи 4. Ведомое зубчатое колесо 5 главной передачи 4 жестко и соосно установлено на ведущем барабане 6 механизма поворота и находится в постоянном зацеплении с ведущим зубчатым колесом 3. Внутри ведущего барабана 6 соосно размещены четыре планетарных трехзвенных механизма. Два одинаковых внутренних планетарных механизма с одновенцовьми сателлитами включают в себя солнечные зубчатые колеса 7 и 8, водила 9 и 10 и эпициклические зубчатые колеса 11 и 12. Водило 9 и эпициклическое зубчатое колесо 12 соединены между собой и с ведомым валом 13 механизма поворота. Водило 10 и эпициклическое зубчатое колесо 11 соединены между собой и с ведомым валом 14 механизма поворота. Два одинаковых наружных планетарных механизма с двухвенцовыми сателлитами включают в себя солнечные зубчатые колеса 15 и 16, водила 17 и 18 и эпициклические зубчатые колеса 19 и 20. Солнечные зубчатые колеса 7 и 15 жестко соединены между собой и связаны с ведущим барабаном 6 посредством управляемой фрикционной муфты 21. Солнечные зубчатые колеса 8 и 16 жестко соединены между собой и связаны с ведущим барабаном 6 посредством управляемой фрикционной муфты 22. Солнечные зубчатые колеса 7 и 15 снабжены управляемым тормозом поворота 23, а солнечные зубчатые колеса 8 и 16 снабжены управляемым тормозом поворота 24. Водила 17 и 18 наружных планетарных механизмов снабжены двумя опорными тормозами 25 и 26. Эпициклические зубчатые колеса 19 и 20 наружных планетарных механизмов жестко и соосно закреплены на ведущем барабане 6. Ведомые валы 13 и 14 механизма поворота снабжены остановочными тормозами 27 и 29 и через бортовые редукторы 29 и 30 соединены с ведущими колесами 31 и 32 машины. Технический результат заключается в возможности совершать поворот любого направления с минимально возможным радиусом, упрощении устройства коробки передач и возможности получения полного реверса. 1 ил.
Изобретение относится к механическим и гидромеханическим трансмиссиям гусеничных машин с механизмами поворота редукторного типа.
Известна трансмиссия гусеничной машины с механизмом поворота редукторного типа «ЗК», разработанным Г.Л.Зайчиком и М.А.Крейнесом (МВТУ им. Н.Э.Баумана), применявшаяся в советских тяжелых танках и самоходных артиллерийских установках на их базе в 40-50-х годах XX века (Груздев Н.И. и др. Танки. Конструкция и расчет. 4.11. Трансмиссии. М.: Воениздат. 1951, с.325-340; Носов Н.А. и др. Расчет и конструирование гусеничных машин. Л.: Машиностроение. 1972, с.370, рис.IX.10.в).
Особенностью трансмиссии с механизмом поворота типа “ЗК” является автоматическое, без переключения коробки передач снижение скоростей обоих бортов машины при входе в поворот, причем скорость отстающего борта снижается в большей мере, чем забегающего. Кроме того, снижение скоростей бортов увеличивается пропорционально уменьшению величины радиуса поворота. Это свойство механизма поворота «ЗК» позволяет тяжелым машинам со сравнительно низкой удельной мощностью существенно увеличить вероятность выполнения поворотов без перегрузки и заглохания двигателя, тем более что механизм поворота «ЗК» обеспечивает рекуперацию (передачу) части тормозной мощности с отстающего борта на забегающий, а это повышает тяговооруженность машины и увеличивает коэффициент полезного действия механизма поворота. Минимальный радиус поворота машины с механизмом поворота «ЗК» равен колее машины.
Недостатком трансмиссии с механизмом поворота «ЗК», выбранной в качестве аналога заявляемого изобретения, является отсутствие режима поворота с фиксированным промежуточным радиусом, при котором вся тормозная мощность отстающего борта полностью передается на забегающий борт без потерь в тормозе поворота, обеспечивая работу механизма поворота с максимальным значением коэффициента полезного действия трансмиссии.
Другим недостатком трансмиссии с механизмом поворота «ЗК» является невозможность поворота машины «на месте», с радиусом поворота, равным половине колеи машины, что весьма ограничивает возможность маневрирования в стесненных условиях.
Наиболее близким аналогом, выбранным в качестве прототипа, по совокупности схемных признаков и достигаемому техническому результату является трансмиссия гусеничной машины с механизмом поворота типа «ЗК», конструктивно объединенным с планетарным двухступенчатым мультипликатором, позволяющим удвоить число передач переднего и заднего хода трансмиссии по сравнению с числом тех же передач в коробке передач, а также обеспечить промежуточный фиксированный радиус поворота с полной рекуперацией тормозной мощности отстающего борта (Руководство по материальной части и эксплуатации танка Т-10М. М.: Изд. МО СССР. 1960, с.276-287).
Недостатком прототипа, как и аналога, является невозможность вращения машины «на месте» вокруг неподвижной вертикальной оси, проходящей через геометрический центр машины, при одинаковых по величине и противоположно направленных скоростях бортов, с радиусом поворота, равным половине колеи, и с нулевой скоростью поступательного движения машины, что существенно ограничивает ее маневренность при необходимости поворотов и разворотов на площадке ограниченных размеров.
Другим недостатком прототипа является невозможность разбивки полного скоростного диапазона трансмиссии промежуточными передачами по оптимальному закону, например закону геометрической прогрессии или близкому к нему, из-за двухступенчатого мультипликатора, установленного последовательно с основной коробкой передач и задающего постоянную кратность передаточных чисел трансмиссии, получаемых на одних и тех же передачах коробки передач и на двух ступенях мультипликатора. Следствием этого является невозможность достижения высоких значений коэффициента использования мощности двигателя, что снижает показатели подвижности машины. Кроме того, последовательное соединение в трансмиссии коробки передач и двухступенчатого мультипликатора ухудшает коэффициент полезного действия трансмиссии на ускоренных передачах, наиболее значимых для быстроходных гусеничных машин.
Недостатком прототипа является возможность поворота с промежуточным фиксированным радиусом только на передачах ускоренного ряда, когда в мультипликаторе на забегающем борту включена повышающая передача, а на отстающем борту – прямая передача. Поворот с промежуточным фиксированным радиусом на передачах замедленного ряда, когда условия поворота наиболее тяжелые, в прототипе принципиально невозможен.
Еще одним недостатком прототипа является наличие передач заднего хода в коробке передач. Если движение машины задним ходом обеспечивается основной коробкой передач, то имеет место повышенная силовая загрузка планетарной коробки передач, как правило, наличие значительной внутренней циркуляции мощности, что увеличивает потери мощности в коробке передач. Если же движение машины задним ходом обеспечивается отдельным реверс-редуктором, например, на входе в основную коробку передач, как в танке Т-10М, то коэффициент полезного действия трансмиссии снижается в еще большей степени из-за последовательного соединения реверс-редуктора, основной коробки передач и мультипликатора. Если коробка передач машины не планетарная, а выполнена с использованием простых зубчатых механизмов с неподвижными осями вращения зубчатых колес, то наличие в такой коробке одной или нескольких передач заднего хода весьма заметно увеличивает ее габариты и массу.
Отмеченные недостатки прототипа устраняются предлагаемой в качестве изобретения трансмиссией гусеничной машины с редукторным механизмом поворота.
Цель изобретения – обеспечение гусеничной машине с редукторным механизмом поворота в трансмиссии возможности совершать поворот любого направления с минимально возможным радиусом, равным половине колеи машины, считая от центра поворота до продольной оси опорной площадки забегающей гусеницы, получение промежуточного фиксированного радиуса поворота на любых передачах, обеспечение возможности разбивки скоростного диапазона трансмиссии по любому желательному закону, а также упрощение устройства коробки передач и обеспечение возможности получения нескольких передач заднего хода, а в пределе столько же, сколько передач переднего хода (полный реверс), при существенном снижении потерь мощности в трансмиссии при прямолинейном движении машины и при ее повороте.
Указанная задача решается тем, что в трансмиссии гусеничной машины, содержащей коробку передач, связанную посредством главной передачи с редукторным механизмом поворота, который, содержит ведущий барабан, два одинаковых внутренних трехзвенных планетарных механизма, эпициклические зубчатые колеса и водила которых попарно и перекрестно соединены с двумя ведомыми валами, каждый из которых через бортовой редуктор соединен с ведущим бортовым колесом, два одинаковых наружных трехзвенных планетарных механизма, солнечные зубчатые колеса которых соединены с солнечными колесами внутренних планетарных механизмов, два одноименных основных звена соединены с ведущим барабаном, два других одноименных основных звена снабжены индивидуальными опорными тормозами, две фрикционные многодисковые муфты, установленные между двумя основными звеньями наружных и внутренних планетарных механизмов, и два остановочных тормоза на ведомых валах, согласно изобретению, в качестве коробки передач установлена нереверсируемая коробка передач, ведущий барабан механизма поворота связан с солнечными колесами внутренних и внешних планетарных механизмов посредством двух многодисковых фрикционных муфт, сами попарно соединенные солнечные колеса внутренних и наружных планетарных механизмов снабжены двумя индивидуальными тормозами поворота, эпициклические зубчатые колеса двух наружных планетарных механизмов жестко соединены с ведущим барабаном, водила этих механизмов снабжены двумя индивидуальными опорными тормозами, а сами наружные планетарные механизмы выполнены с внутренним передаточным числом, равным минус единице.
Благодаря установке в трансмиссии нереверсируемой коробки передач обеспечивается снижение потерь мощности, передаваемой от двигателя через трансмиссию к ведущим колесам машины, а также уменьшение массы и габаритов коробки передач.
Благодаря наличию двух многодисковых фрикционных муфт и двух тормозов поворота, установленных на каждой паре взаимосвязанных солнечных зубчатых колес внутренних и наружных планетарных механизмов, обеспечивается наличие наиболее экономичного промежуточного фиксированного радиуса на всех передачах коробки передач, получаемого при полном включении тормоза поворота со стороны отстающего борта и фрикционной муфты со стороны забегающего борта машины.
Благодаря наличию двух опорных тормозов, установленных на водилах наружных планетарных механизмов, отпадает необходимость наличия передач заднего хода в коробке передач, так как наружные планетарные механизмы с включенными тормозами водил работают как две одинаковые реверсирующие передачи, обеспечивая противовращение эпициклов и солнечных колес с одинаковыми по величине угловыми скоростями, обеспечивая движение машины задним ходом на любых передачах в коробке передач. Движение машины передним ходом осуществляется при выключенных опорных тормозах водил и включенных фрикционных муфтах, которые полностью блокируют наружные и внутренние планетарные механизмы.
Благодаря использованию, в качестве наружных, планетарных механизмов с внутренним передаточным числом, представляющим собой отношение угловых скоростей эпициклического и солнечного колес при заторможенном водиле, равное минус единице, обеспечивается возможность поворота машины на месте с радиусом, равным половине колеи. Выбор направления такого поворота осуществляется включением фрикционной муфты со стороны забегающего борта, двигающегося передним ходом, и включением опорного тормоза водила со стороны отстающего борта, двигающегося задним ходом. Из-за того, что передаточное число сблокированного наружного планетарного механизма со стороны забегающего борта равно точно плюс единице, а передаточное число наружного планетарного механизма со стороны отстающего борта равно точно минус единице, скорости движения бортов машины будут совершенно одинаковыми по величине и противоположными по направлению, обеспечивая вращение машины на месте с нулевой скоростью поступательного движения.
Сущность изобретения поясняется чертежом, на котором представлена схема трансмиссии.
Трансмиссия гусеничной машины содержит нереверсируемую коробку передач 1, входной вал 2 которой связан с ведущим зубчатым колесом 3 главной передачи 4. Ведомое зубчатое колесо 5 главной передачи 4 жестко и соосно установлено на ведущем барабане 6 механизма поворота и находится в постоянном зацеплении с ведущим зубчатым колесом 3. Внутри ведущего барабана 6 соосно размещены четыре планетарных трехзвенных механизма. Два одинаковых внутренних планетарных механизма с одновенцовыми сателлитами включают в себя солнечные зубчатые колеса 7 и 8, водила 9 и 10 и эпициклические зубчатые колеса 11 и 12. Водило 9 и эпициклическое зубчатое колесо 12 соединены между собой и с ведомым валом 13 механизма поворота. Водило 10 и эпициклическое зубчатое колесо 11 соединены между собой и с ведомым валом 14 механизма поворота. Два одинаковых наружных планетарных механизма с двухвенцовыми сателлитами включают в себя солнечные зубчатые колеса 15 и 16, водила 17 и 18 и эпициклические зубчатые колеса 19 и 20. Солнечные зубчатые колеса 7 и 15 жестко соединены между собой и связаны с ведущим барабаном 6 посредством управляемой фрикционной муфты 21. Солнечные зубчатые колеса 8 и 16 жестко соединены между собой и связаны с ведущим барабаном 6 посредством управляемой фрикционной муфты 22. Солнечные зубчатые колеса 7 и 15 снабжены управляемым тормозом поворота 23, а солнечные зубчатые колеса 8 и 16 снабжены управляемым тормозом поворота 24. Водила 17 и 18 наружных планетарных механизмов снабжены двумя индивидуальными опорными тормозами 25 и 26. Эпициклические зубчатые колеса 19 и 20 наружных планетарных механизмов жестко и соосно закреплены на ведущем барабане 6. Ведомые валы 13 и 14 механизма поворота снабжены индивидуальными остановочными тормозами 27 и 29 и через бортовые редукторы 29 и 30 соединены с ведущими колесами 31 и 32 машины.
Заявляемая трансмиссия гусеничной машины работает следующим образом.
При прямолинейном движении машины передним ходом на всех передачах коробки передач управляемые фрикционные муфты 21 и 22 включены, а все тормоза выключены. При движении задним ходом на низших передачах коробки передач фрикционные муфты 21 и 22 выключены, а опорные тормоза 23 и 24 включены. Таким образом, смена направления прямолинейного движения осуществляется не дополнительной передачей заднего хода в коробке передач или отдельным автономным и специализированным реверс-редуктором, как в аналоге и прототипе, а использованием новых возможностей заявляемого механизма поворота с применением в трансмиссии нереверсируемой коробки передач. Торможение машины при прямолинейном движении передним или задним ходом производится одновременным (синхронным) дозированным включением остановочных тормозов 27 и 28.
При входе машины в поворот в механизме поворота со стороны отстающего борта (например, того, который приводится ведущим колесом 31) следует выключить фрикционную муфту 21 при движении передним ходом или опорный тормоз 25 при движении задним ходом. Машина войдет в режим неуправляемого поворота с достаточно большим, в большинстве случаев, радиусом, величина которого будет зависеть от физико-механических свойств грунта или дорожного покрытия, скорости входа машины в поворот, массы машины и геометрических параметров опорных площадок гусеничного движителя. Управление поворотом (регулирование величины радиуса поворота в сторону уменьшения) производят дозированным включением тормоза поворота 23, величина буксования которого прямо пропорциональна величине радиуса поворота. При полном включении тормоза 23, с его нулевым буксованием, получают промежуточный фиксированный радиус поворота, теоретическая относительная величина которого, в колеях машины, составит 1+КВ где КВ – кинематическая характеристика внутреннего планетарного механизма, представляющая собой отношение числа зубьев эпициклического зубчатого колеса 11 (12) к числу зубьев солнечного зубчатого колеса 7 (8). При повороте с фиксированным промежуточным радиусом скорость забегающего борта составит
,
а отстающего
,
где VПР – скорость машины перед входом в поворот при условии неизменности скоростного режима работы двигателя. При повороте с фиксированным промежуточным радиусом в трансмиссии полностью отсутствуют потери мощности, обусловленные буксованием не полностью включенных или выключенных тормозов или фрикционных муфт. При необходимости поворота с радиусами, меньшими, чем промежуточный фиксированный, следует выключить тормоз поворота 23 и включить с дозированной (соответствующей необходимой величине радиуса поворота) пробуксовкой остановочный тормоз 27. Полное включение остановочного тормоза 27 обеспечивает поворот машины с радиусом, равным ее колее. Прекращение поворота машины, переход к ее прямолинейному движению осуществляется выключением тормоза 27 или 23, в зависимости от того, большим или меньшим, чем фиксированный, был радиус поворота, и включением фрикционной муфты 21 (передний ход) или опорного тормоза 25 (задний ход).
Режим поворота «на месте» с радиусом, равным половине колеи машины и нулевой скоростью поступательного движения машины, производится включением в механизме поворота опорного тормоза наружного планетарного механизма того борта, который в повороте должен двигаться задним ходом, например тормоза 25, и включением, соответственно, фрикционной муфты 22, обеспечивающей движение другого борта передним ходом. Поскольку в механизме поворота применены наружные планетарные механизмы с внутренним передаточным числом, равным минус единице, или, что то же самое, с кинематической характеристикой КН=1,0, скорости бортов машины при вращении на месте будут одинаковыми по величине и противоположно направленными, причем эти скорости по сравнению со скоростью прямолинейного движения машины на тех же передачах коробки передач будут равны (1+2КВ)·VПР. Другими словами, скорости бортов за счет свойств механизма поворота удается снизить более чем в три раза, что совершенно оправданно, так как вращение машины на месте является одним из наиболее тяжелых режимов движения для любой гусеничной машины.
В качестве наружных трехзвенных планетарных механизмов с внутренним передаточным числом, равным минус единице, и кинематической характеристикой, равной единице, следует использовать элементарные планетарные механизмы смешанного зацепления с двухвенцовыми сателлитами с числами зубьев зубчатых колес, например: ZЭ=96 – число зубьев эпициклического зубчатого колеса (19 и 20), ZСТ-Э=32 и ZСТ-С=16 – числа зубьев зубчатых венцов двухвенцовых сателлитов, находящихся в постоянном зацеплении с эпициклическими и солнечными зубчатыми колесами, соответственно, и установленных на водилах 17 и 18 наружных планетарных механизмов; ZС=48 – число зубьев солнечного зубчатого колеса (15 и 16). При указанных числах зубьев наружные планетарные механизмы имеют внутреннее передаточное число
,
а кинематическую характеристику

Предложенная трансмиссия может быть использована для гусеничных тракторов промышленного, сельскохозяйственного и универсального назначения, землеройно-транспортных, коммунальных и дорожно-строительных машин со специальными гусеничными базами, гусеничных тягачей, транспортеров и снегоболотоходов, а также объектов бронетанковой техники, особенно обладающих недостаточно высокой удельной мощностью, для существенного повышения маневренных качеств машин при движении в стесненных условиях. При использовании заявляемой трансмиссии в самоходных транспортных и тяговых машинах исключается необходимость применения передач заднего хода в основной коробке передач или использования специализированного реверс-редуктора в составе трансмиссии, а движение машины задним ходом на любых, в принципе, передачах коробки передач обеспечивается новыми возможностями механизма поворота.
Формула изобретения
Трансмиссия гусеничной машины, содержащая коробку передач, связанную посредством главной передачи с редукторным механизмом поворота, который содержит ведущий барабан, два одинаковых внутренних трехзвенных планетарных механизма, эпициклические зубчатые колеса и водила которых попарно и перекрестно соединены с двумя ведомыми валами, каждый из которых через бортовой редуктор соединен с ведущим бортовым колесом, два одинаковых наружных трехзвенных планетарных механизма, солнечные зубчатые колеса которых соединены с солнечными колесами внутренних планетарных механизмов, два одноименных основных звена соединены с ведущим барабаном, два других одноименных основных звена снабжены индивидуальными опорными тормозами, две фрикционные многодисковые муфты, установленные между двумя основными звеньями наружных и внутренних планетарных механизмов, и два остановочных тормоза на ведомых валах, отличающаяся тем, что в трансмиссии в качестве коробки передач установлена нереверсируемая коробка передач, ведущий барабан механизма поворота связан с солнечными колесами внутренних и внешних планетарных механизмов посредством двух многодисковых фрикционных муфт, а попарно соединенные солнечные колеса внутренних и наружных планетарных механизмов снабжены двумя индивидуальными тормозами поворота, эпициклические зубчатые колеса двух наружных планетарных механизмов жестко соединены с ведущим барабаном, водила этих механизмов снабжены двумя индивидуальными опорными тормозами, а сами наружные планетарные механизмы выполнены с внутренним передаточным числом, равным -1.
РИСУНКИ
MM4A – Досрочное прекращение действия патента СССР или патента Российской Федерации на изобретение из-за неуплаты в установленный срок пошлины за поддержание патента в силе
Дата прекращения действия патента: 27.10.2007
Извещение опубликовано: 20.05.2010 БИ: 14/2010
|
|