|
|
(21), (22) Заявка: 2005133030/11, 26.10.2005
(24) Дата начала отсчета срока действия патента:
26.10.2005
(46) Опубликовано: 27.04.2007
(56) Список документов, цитированных в отчете о поиске:
SU 1092061 A, 15.05.1984. SU 1162628 A, 23.06.1985. RU 2236356 C2, 20.09.2004. US 2005090356 A1, 28.04.2005.
Адрес для переписки:
454080, г.Челябинск, пр-т им. В.И. Ленина, 76, ЮУрГУ, технический отдел
|
(72) Автор(ы):
Филичкин Николай Васильевич (RU), Жедяев Роман Владимирович (RU)
(73) Патентообладатель(и):
Государственное образовательное учреждение высшего профессионального образования “Южно-Уральский государственный университет” (RU)
|
(54) ТРАНСМИССИЯ ГУСЕНИЧНОЙ МАШИНЫ
(57) Реферат:
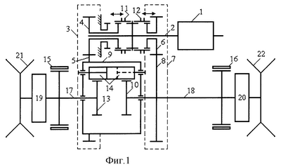
Изобретение относится к механическим и гидромеханическим однопоточным трансмиссиям гусеничных машин. Трансмиссия включает коробку передач (1), связанную валом (2) с главной передачей (3). На валу (2) установлены ведущее зубчатое колесо (4) главной передачи (3), находящееся в постоянном зацеплении с ведомым зубчатым колесом (5) главной передачи (3), и ведущее зубчатое колесо (6) дополнительной зубчатой передачи (7). Причем ведущее колесо (6), имеющее возможность вращения на валу (2), находится в постоянном зацеплении с ведомым зубчатым колесом (8) дополнительной передачи (7). Главная передача (3) и дополнительная передача (7) выполнены с одинаковыми по величине и знаку передаточными числами. Ведомое зубчатое колесо (5) главной передачи (3) соосно закреплено на водиле (9) дифференциала, а ведомое зубчатое колесо (8) соосно закреплено на центральном зубчатом колесе (10) дифференциала. Ведущие зубчатые колеса (4, 6) соответственно главной (3) и дополнительной (7) передач снабжены двумя двухпозиционными управляемыми муфтами (11) и (12). Муфта (11) в правой позиции соединяет, в левой позиции разъединяет ведущее зубчатое колесо (4) с ведущим валом (2). Муфта (12) в правой позиции разъединяет, а в левой позиции соединяет ведущее зубчатое колесо (6) с ведущим валом (2). Трансмиссия с механизмом поворота по фиг.1 содержит в трехзвенном дифференциале второе центральное зубчатое колесо (13) и несколько групп парных сателлитов (14), установленных на водиле (9). Зубчатые колеса (10, 13) снабжены тормозами (15, 16) и посредством ведомых валов (17) и (18) механизма поворота через бортовые редукторы (19, 20) соединены с ведущими колесами (21, 22) машины. Трансмиссия по фиг.2 содержит в пятизвенном дифференциале второе центральное зубчатое колесо (13), тормоза (15, 16), являющиеся остановочными и тормозами поворота, два центральных зубчатых колеса (23, 24), соединенные посредством ведомых валов (17, 18) бортовых редуктора (19, 20) с ведущими колесами (21, 22) машины, и несколько групп двухвенцовых сателлитов (14), установленных на водиле (9). Технический результат заключается в возможности совершать поворот любого направления с минимальным радиусом и надежное стояночное торможение. 2 ил.
Изобретение относится к механическим и гидромеханическим однопоточным трансмиссиям гусеничных машин.
Известны трансмиссии гусеничных машин с механизмами поворота дифференциального типа: «Простой симметричный дифференциал» и «Двойной симметричный дифференциал» (Груздев Н.И. и др. Танки. Конструкция и расчет. Ч.П. Трансмиссии. М.: Воениздат. 1951, с.268-279).
Эти трансмиссии включают в себя главную муфту сцепления (главный фрикцион) или гидродинамическую передачу (гидромуфту, гидротрансформатор или комплексную гидродинамическую передачу), коробку передач с передачами переднего и заднего хода, механизм поворота дифференциального типа и постоянные редукторы: гитару, главную передачу и бортовые редукторы. Механизмы поворота, входящие в состав этих трансмиссий, отличаются компактностью, простотой устройства и минимальным количеством управляющих фрикционных элементов – тормозов поворота, являющихся одновременно и остановочными, и стояночными. Механизм поворота «Простой симметричный дифференциал» включает в себя один элементарный трехзвенный планетарный механизм, первое звено которого – водило, связано через главную передачу с выходным валом коробки передач, а второе и третье основные звенья – одинаковые центральные зубчатые колеса, которые посредством двух ведомых валов через бортовые редукторы соединены с ведущими колесами машины. Водило посредством нескольких одинаковых зубчатых колес-сателлитов связано с центральными зубчатыми колесами. На выходных валах механизма поворота установлены тормоза поворота, они же остановочные и стояночные. Механизм поворота «Двойной симметричный дифференциал» включает в себя один сложный пятизвенный планетарный механизм, водило которого связано через главную передачу с выходным валом коробки передач, два центральных зубчатых колеса посредством двух ведомых валов через бортовые редукторы соединены с ведущими колесами машины, а два других центральных зубчатых колеса снабжены, каждое, тормозом поворота, он же остановочный и стояночный. Водило двойного дифференциала связано со всеми четырьмя центральными зубчатыми колесами несколькими одинаковыми двухвенцовыми зубчатыми колесами-сателлитами.
Механизм поворота «Простой симметричный дифференциал» обеспечивает минимальный радиус поворота, равный колее машины, а механизм поворота «Двойной симметричный дифференциал», равный величине колеи машины, умноженной на кинематическую характеристику двойного дифференциала. Кинематическая характеристика двойного дифференциала представляет собой число большее, чем единица, и в выполненных конструкциях составляет обычно 2,0…5,0.
Недостатки известных трансмиссий с механизмами поворота «Простой симметричный дифференциал» и «Двойной симметричный дифференциал» следующие.
Оба механизма поворота при прямолинейном движении машины с выключенными тормозами поворота имеют две степени свободы, результатом чего является неустойчивое движение, при котором машину уводит в сторону того борта, где сопротивление качению больше, а также снижение проходимости машины на скользких и слабосвязных грунтах, где буксование одной гусеницы вызывает снижение тягового усилия на другой гусенице, причем полное буксование одной из гусениц приводит к остановке машины.
Другим недостатком аналога является невозможность вращения машины «на месте», вокруг неподвижной вертикальной оси, проходящей через геометрический центр машины при одинаковых по величине и противоположно направленных скоростях бортов с радиусом поворота, равным половине колеи, что снижает маневренные качества машины при ее движении в стесненных условиях. Это имеет место из-за того, что минимальный радиус поворота машины с механизмом поворота «Простой симметричный дифференциал» равен ее колее, а с механизмом поворота «Двойной дифференциал» минимальный радиус поворота равен 2…5 колеям.
Наиболее близким аналогом, выбранным в качестве прототипа, по совокупности схемных признаков и достигаемому техническому результату являются трансмиссии с блокируемыми дифференциальными механизмами поворота гусеничных машин (Антонов А.С., Запрягаев М.М., Хавханов В.П. Армейские гусеничные машины. Часть I. Теория движения. М.: Изд. МО СССР. 1973, с.168, рис.V.16).
В блокируемых дифференциальных механизмах поворота два любых основных звена планетарного механизма соединены управляемой двухпозиционной зубчатой, кулачковой или фрикционной блокировочной муфтой. Обычно блокировочная муфта устанавливается между водилом и одним из центральных зубчатых колес. Включение блокировочной муфты производится при прямолинейном движении машины, что обеспечивает снятие одной, лишней, степени свободы с дифференциального механизма поворота. В результате существенно повышается, по сравнению с аналогом, устойчивость прямолинейного движения и проходимость машины. При переходе от прямолинейного движения к управляемому криволинейному движению (повороту) блокировочную муфту необходимо выключить.
Недостатком прототипа является невозможность вращения машины «на месте», вокруг неподвижной вертикальной оси, с радиусом поворота, равным половине колеи машины, что существенно ограничивает маневренность машины при необходимости поворотов и разворотов на площадке ограниченных размеров.
Недостатком прототипа является также использование тормозов поворота в качестве стояночных, что требует наличия отдельного привода управления тормозами в стояночном режиме. Кроме того, в случае использования тормозов сухого трения, при попадании влаги на рабочие поверхности тормозов и последующей стоянке машины с затянутыми тормозами при отрицательных температурах, возможно примерзание тормозных лент или тормозных колодок к барабанам, что делает невозможным или, по крайней мере, существенно усложняет трогание машины с места и ее последующее движение.
Отмеченные недостатки прототипа устраняются предлагаемой в качестве изобретения трансмиссией гусеничной машины с дифференциальным механизмом поворота.
Цель изобретения – обеспечение гусеничной машине с дифференциальным механизмом поворота в трансмиссии возможности совершать поворот любого направления с минимальным радиусом, равным половине колеи машины, считая от центра поворота до продольной оси опорной площадки забегающей гусеницы, а также надежное стояночное торможение.
Указанная задача решается тем, что трансмиссия гусеничной машины, содержащая коробку передач с передачами переднего и заднего хода, главную передачу, трех- или пятизвенный дифференциальный механизм поворота, включающий водило с сателлитами, центральные зубчатые колеса, два из которых снабжены тормозами поворота и через ведомые валы и бортовые редукторы соединены с ведущими колесами, а также устройство для блокировки механизма поворота, которая, согласно изобретению, снабжена дополнительной зубчатой передачей, связывающей ведущий вал главной передачи с одним из центральных зубчатых колес, снабженным тормозом поворота, и имеющей передаточное число по величине и по знаку такое же, как и у главной передачи, при этом ведущее зубчатое колесо главной передачи установлено на ведущем валу главной передачи с возможностью вращения на нем и снабжено двухпозиционной зубчатой муфтой, жестко соединяющей в одной позиции ведущее зубчатое колесо главной передачи с ведущим валом, а во второй позиции – с неподвижным корпусом передачи, кроме того, ведущее зубчатое колесо дополнительной передачи также установлено на ведущем валу главной передачи с возможностью вращения на нем и снабжено двухпозиционной зубчатой муфтой, жестко соединяющей в одной позиции ведущее зубчатое колесо дополнительной передачи с ведущим валом и разъединяющей во второй, нейтральной, позиции ведущее зубчатое колесо и ведущий вал.
Благодаря наличию дополнительной зубчатой передачи, связывающей ведущий вал главной передачи с тормозным центральным зубчатым колесом механизма поворота, при включенной управляющей муфте, обеспечивается, с одной стороны, абсолютно устойчивое прямолинейное движение машины и, с другой стороны, поворот «на месте» с радиусом, равным половине колеи машины.
Благодаря наличию управляемой муфты на ведущем зубчатом колесе главной передачи обеспечивается возможность стопорения этого колеса, а значит, и остановки всей главной передачи вместе с водилом дифференциала. Остановка водила позволяет центральным зубчатым колесам простого и двойного дифференциалов вращаться только с одинаковыми по величине и противоположно направленными угловыми скоростями, тем самым обеспечивая поворот машины с радиусом, равным половине колеи машины. Кроме того, стопорение водила механизма поворота посредством управляемой муфты обеспечивает весьма надежное стояночное торможение машины без использования для этой цели штатных фрикционных тормозов, так как при остановленном водиле дифференциала поступательное движение машины невозможно.
Благодаря наличию связи одного из тормозных центральных зубчатых колес через дополнительную зубчатую передачу и управляющую муфту с ведущим валом главной передачи, являющимся, одновременно, ведомым валом коробки передач, обеспечивается возможность выбора направления поворота «на месте» с минимальным радиусом: при включении в коробке передач низшей передачи переднего хода машина поворачивает в одном, а при включении низшей передачи заднего хода – в противоположном направлении. Использование для поворотов на месте именно низших передач переднего и заднего хода в коробке передач необходимо для преодоления максимальных сил сопротивления повороту машины на рассматриваемом режиме движения.
Трансмиссия гусеничной машины, предлагаемая в качестве изобретения, схема которой представлена на фиг.1 в конструкции с механизмом поворота «Простой симметричный дифференциал», а на фиг.2 в конструкции с механизмом поворота «Двойной симметричный дифференциал», включает в себя коробку передач 1 с передачами переднего и заднего хода, связанную посредством вала 2 с главной передачей 3. На валу 2 установлены с возможностью относительного вращения ведущее зубчатое колесо 4 главной передачи 3, причем ведущее колесо 4 находится в постоянном зацеплении с ведомым зубчатым колесом 5 главной передачи 3 и ведущее зубчатое колесо 6 дополнительной зубчатой передачи 7, причем ведущее колесо 6, имеющее возможность вращения на валу 2, находится в постоянном зацеплении с ведомым зубчатым колесом 8 дополнительной передачи 7. Главная передача 3 и дополнительная передача 7 выполнены с одинаковыми по величине и знаку передаточными числами: в простейшем случае – из попарно одинаковых по числу зубьев зубчатых колес 4, 6 и 5, 8 с одинаковым модулем зацепления. Ведомое зубчатое колесо 5 главной передачи 3 жестко и соосно закреплено на водиле 9 дифференциала, а ведомое зубчатое колесо 8 дополнительной передачи 7 жестко и соосно закреплено на центральном зубчатом колесе 10 дифференциала. Ведущие зубчатые колеса 4 и 6 соответственно главной 3 и дополнительной 7 передач снабжены двумя двухпозиционными управляемыми муфтами 11 и 12, например, зубчатыми. Муфта 11 в правой позиции обеспечивает жесткую кинематическую и силовую связь ведущего зубчатого колеса 4 с ведущим валом 2, а в левой позиции – разъединение ведущего зубчатого колеса 4 и ведущего вала 2 и, самое главное, стопорение ведущего зубчатого колеса 4, ведомого зубчатого колеса 5 и водила 9 дифференциала посредством соединения зубчатого колеса 4 с неподвижным корпусом. Муфта 12 в правой позиции обеспечивает разъединение (нейтраль) ведущего зубчатого колеса 6 дополнительной передачи 7 и ведущего вала 2, а в левой позиции – жесткую кинематическую и силовую связь ведущего зубчатого колеса 6, а значит, и центрального зубчатого колеса 10 дифференциала с ведущим валом 2.
Трансмиссия с механизмом поворота «Простой симметричный дифференциал» по фиг.1 содержит в составе трехзвенного дифференциала, кроме уже упомянутых водила 9 и центрального зубчатого колеса 10, второе (одинаковое с колесом 10) центральное зубчатое колесо 13, а также несколько групп (обычно три или четыре) парных сателлитов 14, установленных на водиле 9. Центральные зубчатые колеса 10 и 13 снабжены двумя индивидуальными тормозами 15 и 16, являющимися и остановочными и тормозами поворота. Кроме того, центральные зубчатые колеса 10 и 13 посредством ведомых валов 17 и 18 механизма поворота через два одинаковых бортовых редуктора 19 и 20 соединены с ведущими колесами 21 и 22 машины.
Трансмиссия с механизмом поворота «Двойной симметричный дифференциал» по фиг.2 содержит в составе сложного пятизвенного дифференциала, кроме уже упомянутых водила 9 и центрального зубчатого колеса 10, второе (одинаковое с колесом 10) центральное зубчатое колесо 13, снабженные, каждое, индивидуальными тормозами 15 и 16, являющимися и остановочными и тормозами поворота, а также еще два одинаковых центральных зубчатых колеса 23 и 24 и несколько групп (обычно три или четыре) парных и, одновременно, двухвенцовых сателлитов 14, установленных на водиле 9. Центральные зубчатые колеса 23 и 24 посредством ведомых валов 17 и 18 механизма поворота через два одинаковых бортовых редуктора 19 и 20 соединены с ведущими колесами 21 и 22 машины.
Заявляемая трансмиссия гусеничной машины работает следующим образом.
При прямолинейном движении машины передним или задним ходом управляемая муфта 11 устанавливается в правую, а муфта 12 – в левую позицию, тем самым обеспечивая блокировку дифференциала, снятие второй, лишней, степени свободы и, следовательно, абсолютно одинаковые угловые скорости водила 9 и центрального зубчатого колеса 10. Благодаря свойствам дифференциала угловые скорости всех основных звеньев механизма (водила и всех центральных зубчатых колес) становятся одинаковыми, а относительные угловые скорости сателлитов 14 – нулевыми. Обеспечивается высокая устойчивость прямолинейного движения и проходимость машины, так как в механизме поворота остается лишь одна степень свободы, как и в прототипе.
При необходимости выполнения поворота с регулируемым радиусом муфта 12 переводится в правую (нейтральную для дополнительной зубчатой передачи 7) позицию, сообщая механизму поворота две степени свободы. Затем со стороны отстающего борта производится дозированное включение тормоза поворота 15 или 16, в зависимости от выбранного направления поворота, с необходимой степенью пробуксовки. Величина буксования тормоза поворота прямо пропорциональна величине радиуса поворота. При полном включении (с нулевой пробуксовкой) тормоза поворота 15 или 16 отстающего борта достигается минимальный на этом режиме радиус поворота, равный колее машины для простого симметричного дифференциала и в кинематическую характеристику раз больше колеи машины для двойного симметричного дифференциала. При прекращении поворота тормоз поворота 15 или 16 полностью выключается, курс машины выравнивается, угловые скорости ведущего вала 2 и ведущего зубчатого колеса 6 дополнительной передачи 6 приобретают одинаковую величину и муфта 12 безударно и бесшумно переключается в левую позицию, вновь блокируя дифференциал и стабилизируя прямолинейное движение машины.
Для поворота машины на месте с радиусом, равным половине колеи и с нулевой поступательной скоростью, машину останавливают, коробку передач 1 переключают на нейтраль и муфту 11 переводят в левую позицию, обеспечивая стопорение водила 9 дифференциала, муфта 12 при этом находится в левой позиции, как и при прямолинейном движении. В коробке передач 1, в зависимости от требуемого направления вращения машины «на месте», включается либо низшая передача переднего, либо низшая передача заднего хода, затем включается главная муфта сцепления, и при этом борта машины начинают двигаться с одинаковыми по величине и противоположно направленными скоростями, осуществляя поворот с радиусом, равным половине колеи. Регулирование скорости вращения машины производится изменением величины подачи топлива в двигатель. Для машины с механизмом поворота «Простой симметричный дифференциал» в трансмиссии скорости бортов будут такими же, как и в прямолинейном движении на низших передачах переднего или заднего хода, а для машины с механизмом поворота «Двойной симметричный дифференциал» эти скорости уменьшатся в число, равное кинематической характеристике двойного дифференциала, что замедлит скорость вращения машины и позволит машине разворачиваться на месте даже при очень больших сопротивлениях перекатыванию гусениц.
После поворота на необходимый угол или необходимое число оборотов машину следует остановить, например, выключив главную муфту сцепления, перевести зубчатую муфту 11 в правую позицию и начать прямолинейное движение машины передним или задним ходом в выбранном направлении.
Для стояночного торможения машины необходимо перевести муфту 11 в левую позицию, застопорив тем самым оба зубчатых колеса 4 и 5 главной передачи 3 и связанное с ними водило 9 дифференциала. При этом полностью исключается возможность как прямолинейного, так и криволинейного движения машины с однонаправленным перематыванием обеих гусениц. Для выключения стояночного торможения достаточно переключить муфту 11 в правую позицию. Использование муфты 11 в качестве стояночного тормоза не препятствует запуску двигателя, его прогреву и работе на неподвижной машине при нейтрали в коробке передач 1.
Предложенная трансмиссия с дифференциальным механизмом поворота может быть использована для гусеничных тракторов промышленного, сельскохозяйственного и универсального назначения, землеройно-транспортных, коммунальных и дорожно-строительных машин со специальными гусеничными базами, гусеничных тягачей, транспортеров и снегоболотоходов, а также объектов бронетанковой техники, обладающих достаточно высокой удельной мощностью и относительно небольшой массой, для существенного повышения маневренных качеств при движении в стесненных условиях и обеспечения надежного стояночного торможения.
Формула изобретения
Трансмиссия гусеничной машины, содержащая коробку передач с передачами переднего и заднего хода, главную передачу, трех- или пятизвенный дифференциальный механизм поворота, включающий водило с сателлитами, центральные зубчатые колеса, два из которых снабжены тормозами поворота и через ведомые валы и бортовые редукторы соединены с ведущими колесами, а также устройство для блокировки механизма поворота, отличающаяся тем, что она снабжена дополнительной зубчатой передачей, связывающей ведущий вал главной передачи с одним из центральных зубчатых колес, снабженным тормозом поворота, и имеющей передаточное число по величине и по знаку такое же, как и у главной передачи, при этом ведущее зубчатое колесо главной передачи установлено на ведущем валу главной передачи с возможностью вращения на нем и снабжено двухпозиционной зубчатой муфтой, жестко соединяющей в одной позиции ведущее зубчатое колесо главной передачи с ведущим валом, а во второй позиции – с неподвижным корпусом передачи, кроме того, ведущее зубчатое колесо дополнительной передачи также установлено на ведущем валу главной передачи с возможностью вращения на нем и снабжено двухпозиционной зубчатой муфтой, жестко соединяющей в одной позиции ведущее зубчатое колесо дополнительной передачи с ведущим валом и разъединяющей во второй, нейтральной, позиции ведущее зубчатое колесо и ведущий вал.
РИСУНКИ
MM4A – Досрочное прекращение действия патента СССР или патента Российской Федерации на изобретение из-за неуплаты в установленный срок пошлины за поддержание патента в силе
Дата прекращения действия патента: 27.10.2007
Извещение опубликовано: 27.06.2009 БИ: 18/2009
|
|